公布日:2023.12.19
申請日:2023.10.26
分類號:C02F9/00(2023.01)I;C02F1/00(2023.01)N;C02F1/04(2023.01)N;C02F1/44(2023.01)N;C02F5/00(2023.01)N;C02F103/16(2006.01)N
摘要
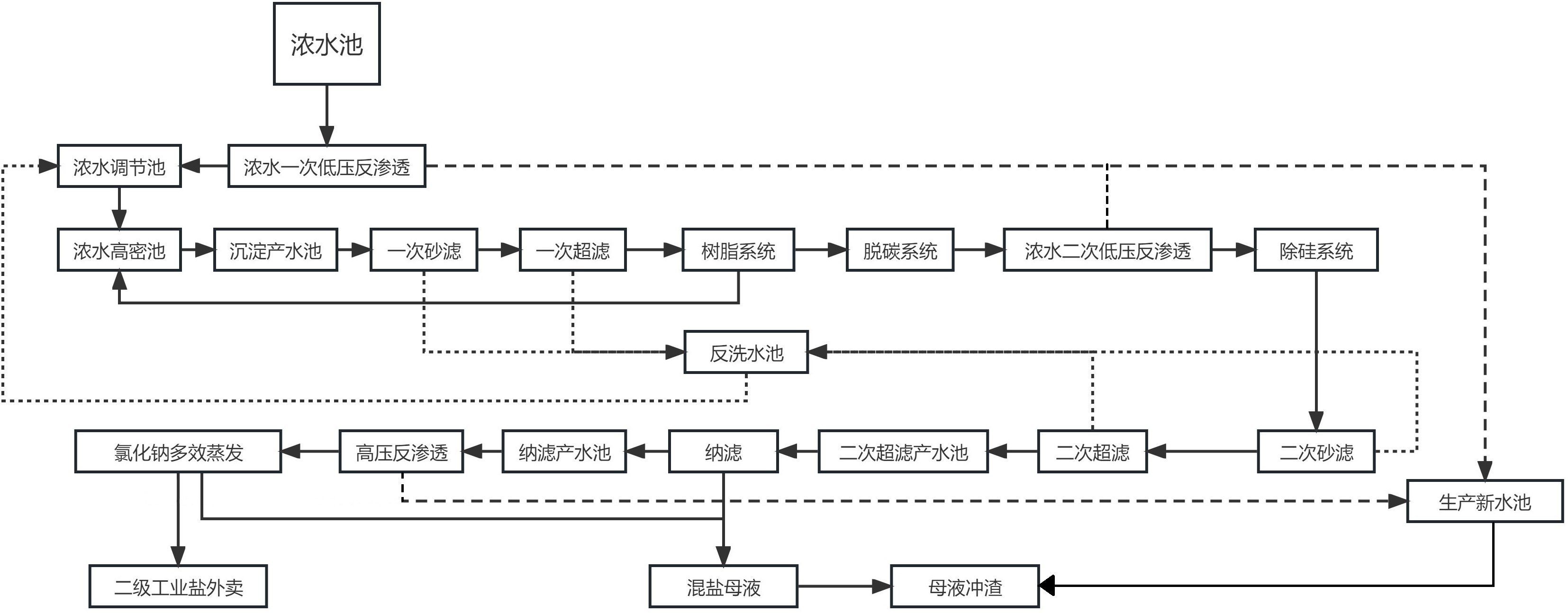
本發明公開了一種用于鋼鐵廠廢水的濃水處理工藝,步驟如下:(1)將濃水池內經過深度處理后的高鹽濃水先進行濃水一次低壓反滲透處理,處理后的濃水先進入濃水調節池,再進入濃水高密池除硬軟化;(2)導入至沉淀產水池內,提升泵加壓后依次通過一次砂濾、一次超濾、樹脂系統以及脫碳系統處理,再經提升泵加壓進行濃水二次低壓反滲透處理;(3)濃水再依次經過除硅系統、二次砂濾、二次超濾處理后進入二次超濾產水池;(4)再經過納濾處理后導入納濾產水池,納濾產水經提升泵加壓進高壓反滲透裝置進行濃縮;(5)進入氯化鈉多效蒸發系統進行蒸發結晶處理,蒸發結晶產生二級工業鹽產品進行外賣。本發明的優點在于系統穩定性高,運行成本低。

權利要求書
1.一種用于鋼鐵廠廢水的濃水處理工藝,其特征在于,步驟如下:(1)將濃水池內經過深度處理后的高鹽濃水先進行濃水一次低壓反滲透處理,濃水一次低壓反滲透處理后的產水直接回用至生產新水池,處理后的濃水先進入濃水調節池,再進入濃水高密池除硬軟化;(2)將除硬軟化后的濃水導入至沉淀產水池內,再通過提升泵加壓后依次通過一次砂濾、一次超濾、樹脂系統以及脫碳系統處理,再經提升泵加壓進行濃水二次低壓反滲透處理,處理后的產水直接回用至生產新水池;(3)二次低壓反滲透處理后的濃水再依次經過除硅系統、二次砂濾、二次超濾處理后進入二次超濾產水池;(4)再將二次超濾產水池內的濃水經過納濾處理后導入納濾產水池,納濾產水經提升泵加壓進高壓反滲透裝置進行濃縮,高壓反滲透的產水可直接回用至生產新水池;(5)高壓反滲透濃水進入氯化鈉多效蒸發系統進行蒸發結晶處理,蒸發結晶產生二級工業鹽產品進行外賣。
2.根據權利要求1所述的一種用于鋼鐵廠廢水的濃水處理工藝,其特征在于:所述二級工業鹽產品的氯化鈉含量≥97.5%。
3.根據權利要求1所述的一種用于鋼鐵廠廢水的濃水處理工藝,其特征在于:所述樹脂系統產生的廢水回用至濃水高密池再次進行除硬軟化。
4.根據權利要求1所述的一種用于鋼鐵廠廢水的濃水處理工藝,其特征在于:所述一次砂濾、一次超濾、二次砂濾以及二次超濾后的回用水進入反洗水池后,再從反洗水池進入濃水調節池內與一次低壓反滲透處理后的濃水進行混合調節。
5.根據權利要求1所述的一種用于鋼鐵廠廢水的濃水處理工藝,其特征在于:所述濃水高密池與除硅系統產生的污泥進入污泥處理裝置處理,板框壓濾機脫水后,統一進行均質化處理。
6.根據權利要求1所述的一種用于鋼鐵廠廢水的濃水處理工藝,其特征在于:所述納濾處理后產生的濃縮液與氯化鈉多效蒸發系統產生的氯化鈉蒸發母液混合形成混鹽母液,混鹽母液通過提升泵送至煉鐵高爐,通過與生產新水池內的生產新水混合后進行沖渣。
7.根據權利要求6所述的一種用于鋼鐵廠廢水的濃水處理工藝,其特征在于:所述混鹽母液的沖渣溫度為34.8℃,其中硫酸鈉濃度為9%,氯化鈉濃度為3.6%,硝酸鈉濃度為1.55%,COD為6000mg/L。
8.根據權利要求1所述的一種用于鋼鐵廠廢水的濃水處理工藝,其特征在于:在發生事故情況下將生產廢水提升進入緊急事故水池,在系統恢復后再通過緊急事故水池內的潛污泵將廢水提升進入濃鹽水調節池。
發明內容
本發明的目的是提供一種用于鋼鐵廠廢水的濃水處理工藝,系統穩定性高,運行成本低。
本發明的上述技術目的是通過以下技術方案得以實現的:一種用于鋼鐵廠廢水的濃水處理工藝,其特征在于,步驟如下:(1)將濃水池內經過深度處理后的高鹽濃水先進行濃水一次低壓反滲透處理,濃水一次低壓反滲透處理后的產水直接回用至生產新水池,處理后的濃水先進入濃水調節池,再進入濃水高密池除硬軟化;(2)將除硬軟化后的濃水導入至沉淀產水池內,再通過提升泵加壓后依次通過一次砂濾、一次超濾、樹脂系統以及脫碳系統處理,再經提升泵加壓進行濃水二次低壓反滲透處理,處理后的產水直接回用至生產新水池;(3)二次低壓反滲透處理后的濃水再依次經過除硅系統、二次砂濾、二次超濾處理后進入二次超濾產水池;(4)再將二次超濾產水池內的濃水經過納濾處理后導入納濾產水池,納濾產水經提升泵加壓進高壓反滲透裝置進行濃縮,高壓反滲透的產水可直接回用至生產新水池;(5)高壓反滲透濃水進入氯化鈉多效蒸發系統進行蒸發結晶處理,蒸發結晶產生二級工業鹽產品進行外賣。
優選的,所述二級工業鹽產品的氯化鈉含量≥97.5%。
優選的,所述樹脂系統產生的廢水回用至濃水高密池再次進行除硬軟化。
優選的,所述一次砂濾、一次超濾、二次砂濾以及二次超濾后的回用水進入反洗水池后,再從反洗水池進入濃水調節池內與一次低壓反滲透處理后的濃水進行混合調節。
優選的,所述濃水高密池與除硅系統產生的污泥進入污泥處理裝置處理,板框壓濾機脫水后,統一進行均質化處理。
優選的,所述納濾處理后產生的濃縮液與氯化鈉多效蒸發系統產生的氯化鈉蒸發母液混合形成混鹽母液,混鹽母液通過提升泵送至煉鐵高爐,通過與生產新水池內的生產新水混合后進行沖渣。
優選的,所述混鹽母液的沖渣溫度為34.8℃,其中硫酸鈉濃度為9%,氯化鈉濃度為3.6%,硝酸鈉濃度為1.55%,COD為6000mg/L。
優選的,在發生事故情況下將生產廢水提升進入緊急事故水池,在系統恢復后再通過緊急事故水池內的潛污泵將廢水提升進入濃鹽水調節池。
綜上所述,本發明具有以下有益效果:通過濃水處理過程中的多道反滲透工藝,可回收部分指標滿足要求的生產新水,直接回收至生產新水池,降低全廠水耗指標。
針對濃水蒸發分鹽工藝存在系統運行不穩定、膜系統使用壽命短的問題,本方面在配置有兩道超濾和反滲透工序,增加系統回水量,提高濃縮倍數,增加系統穩定性,延長膜系統使用壽命。
對于傳統的蒸發分鹽工藝,通常都是將廢水濃水進行氯化鈉分鹽和硫酸鈉分鹽處理,本發明有效利用鋼鐵企業生產工藝中的沖渣工序,結合水渣對氯離子含量要求較高的實際情況,僅對濃水進行氯化鈉分鹽,其余濃水進行沖渣處理,既能保證副產品水渣品質,又能減少投資成本,提高系統穩定性。
(發明人:瞿惺燚;賈敏;方神州;陶濤;姚強;王俊)






