公布日:2023.10.31
申請日:2023.07.13
分類號:C02F3/12(2023.01)I;C02F1/00(2023.01)I;B01D29/72(2006.01)I
摘要
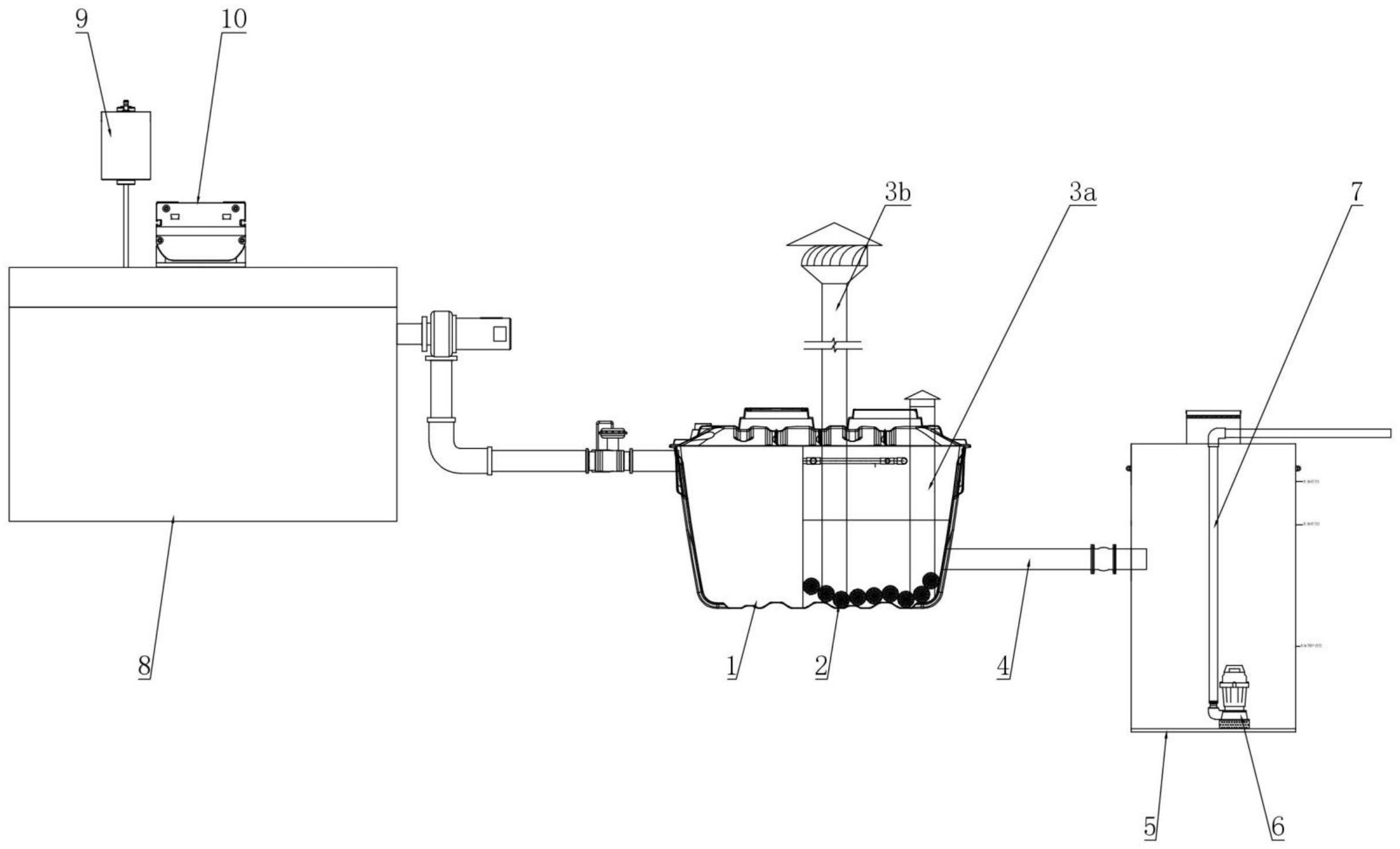
本發明涉及污水處理設備技術領域,提供了一種節能型戶用農村污水處理設備,解決了現有設備因前置過濾器定期清堵影響使用滿意度的技術問題。該設備包括通過管路連通的MBR反應器、前置過濾器,前置過濾器包括過濾殼體、濾板、插槽、直線驅動機構和振動清理結構,濾板將過濾殼體的內腔一分為二,濾板上下沿分別安裝有橫條以形成工字形結構,橫條上有兩對缺口;插槽設有一對并分別套設于濾板長度方向兩側,插槽設有與濾板、橫條構成的工字形結構配合的工字形穿孔,工字形穿孔的豎向穿孔兩側孔壁與濾板間隔設置,工字形穿孔的上下部橫向穿孔孔壁與橫條的非缺口部位抵接、與橫條的缺口部位間隔設置;直線驅動機構用于帶動一對插槽相向或相反運動。

權利要求書
1.一種節能型戶用農村污水處理設備,包括MBR反應器,所述MBR反應器的進水端通過第一管路連通前置過濾器,其特征在于:所述前置過濾器包括過濾殼體、濾板、插槽、直線驅動機構和振動清理結構,所述濾板將過濾殼體的內腔分隔為水平方向的兩個腔體,所述濾板上分布有濾孔,所述濾板上下沿分別安裝有橫條以形成工字形結構,所述橫條上沿長度方向開設有兩對缺口,每對缺口沿橫條寬度方向對稱設置;所述插槽設有一對并分別套設于濾板長度方向兩側,一對插槽分別能夠與過濾殼體的腔體內壁抵接,所述插槽設有與濾板、橫條構成的工字形結構配合的工字形穿孔,所述工字形穿孔的豎向穿孔兩側孔壁與濾板間隔設置,所述工字形穿孔的上下部橫向穿孔孔壁與橫條的非缺口部位抵接、與橫條的缺口部位間隔設置;所述直線驅動機構用于帶動一對插槽沿橫條相向或相反運動,當其中一個插槽經過橫條的一對缺口時,另一插槽與橫條剩余的一對缺口錯開;振動清理機構通過振動凸輪轉動以敲擊濾板。
2.如權利要求1所述的一種節能型戶用農村污水處理設備,其特征在于:所述工字形穿孔的上下部橫向穿孔側壁分別安裝有彈簧鋼板,所述彈簧鋼板與橫條側部抵接。
3.如權利要求1所述的一種節能型戶用農村污水處理設備,其特征在于:所述工字形穿孔的下部橫向穿孔為敞口設置,濾板下沿的橫條與過濾殼體的底壁抵接。
4.如權利要求3所述的一種節能型戶用農村污水處理設備,其特征在于:所述過濾殼體的底壁位于濾板厚度方向兩側對稱地安裝有導軌,各個所述導軌上分別滑動連接有一對滑塊,一對所述滑塊分別與一對插槽下部的橫向穿孔孔壁固定連接。
5.如權利要求1所述的一種節能型戶用農村污水處理設備,其特征在于:所述直線驅動機構為直線模組,直線模組內部的絲桿兩側螺紋相反設置并分別通過螺母座連接有托板,所述托板通過連接架連接插槽。
6.如權利要求1所述的一種節能型戶用農村污水處理設備,其特征在于:振動清理機構包括振動電機、連接軸和振動凸輪,所述振動電機置于過濾器外,所述連接軸一端與振動電機傳動連接、另一端伸入過濾器后連接振動凸輪,所述振動凸輪能夠在振動電機的驅動下轉動并敲擊濾板。
7.如權利要求1所述的一種節能型戶用農村污水處理設備,其特征在于:所述MBR反應器的出水端通過第二管路與回收池形成連通器結構,所述MBR反應器的反應殼體上連接有一對拔風管,一對拔風管的上端外露于反應殼體并且高矮錯位設置,一對拔風管的下端伸入至反應殼體內并且均延伸至反應殼體底部,一對拔風管位于反應殼體內部的管壁上均布有開孔,所述MBR反應器內通過電導率儀監測反應器內部水質,所述回收池安裝有液位傳感器并通過水泵調節液位,所述電導率儀、所述液位傳感器、所述水泵分別與控制器電控連接。
8.如權利要求7所述的一種節能型戶用農村污水處理設備,其特征在于:回收池池體內設有自下而上分布的三個液位傳感器,其中,第一液位傳感器位于第二管路和水泵之間,第二液位傳感器、第三液位傳感器位于第二管路上方。
9.如權利要求8所述的一種節能型戶用農村污水處理設備,其特征在于:至少較高的拔風管上端轉動連接有風葉。
發明內容
(一)解決的技術問題
針對現有技術的不足,本發明提供了一種節能型戶用農村污水處理設備,克服了現有技術的不足,設計合理,使用方便,解決了現有設備因前置過濾器定期清堵影響使用滿意度的技術問題。
(二)技術方案
為實現以上目的,本發明通過以下技術方案予以實現:
一種節能型戶用農村污水處理設備,包括MBR反應器,所述MBR反應器的進水端通過第一管路連通前置過濾器,其特征在于:
所述前置過濾器包括過濾殼體、濾板、插槽、直線驅動機構和振動清理結構,
所述濾板將過濾殼體的內腔分隔為水平方向的兩個腔體,所述濾板上分布有濾孔,所述濾板上下沿分別安裝有橫條以形成工字形結構,所述橫條上沿長度方向開設有兩對缺口,每對缺口沿橫條寬度方向對稱設置;
所述插槽設有一對并分別套設于濾板長度方向兩側,一對插槽分別能夠與過濾殼體的腔體內壁抵接,所述插槽設有與濾板、橫條構成的工字形結構配合的工字形穿孔,所述工字形穿孔的豎向穿孔兩側孔壁與濾板間隔設置,所述工字形穿孔的上下部橫向穿孔孔壁與橫條的非缺口部位抵接、與橫條的缺口部位間隔設置;
所述直線驅動機構用于帶動一對插槽沿橫條相向或相反運動,當其中一個插槽經過橫條的一對缺口時,另一插槽與橫條剩余的一對缺口錯開;
振動清理機構通過振動凸輪轉動以敲擊濾板。
進一步的,所述工字形穿孔的上下部橫向穿孔側壁分別安裝有彈簧鋼板,所述彈簧鋼板與橫條側部抵接。
進一步的,所述工字形穿孔的下部橫向穿孔為敞口設置,濾板下沿的橫條與過濾殼體的底壁抵接。
更進一步的,所述過濾殼體的底壁位于濾板厚度方向兩側對稱地安裝有導軌,各個所述導軌上分別滑動連接有一對滑塊,一對所述滑塊分別與一對插槽下部的橫向穿孔孔壁固定連接。
進一步的,所述直線驅動機構為直線模組,直線模組內部的絲桿兩側螺紋相反設置并分別通過螺母座連接有托板,所述托板通過連接架連接插槽。
進一步的,振動清理機構包括振動電機、連接軸和振動凸輪,所述振動電機置于過濾器外,所述連接軸一端與振動電機傳動連接、另一端伸入過濾器后連接振動凸輪,所述振動凸輪能夠在振動電機的驅動下轉動并敲擊濾板。
進一步的,所述MBR反應器的出水端通過第二管路與回收池形成連通器結構,所述MBR反應器的反應殼體上連接有一對拔風管,一對拔風管的上端外露于反應殼體并且高矮錯位設置,一對拔風管的下端伸入至反應殼體內并且均延伸至反應殼體底部,一對拔風管位于反應殼體內部的管壁上均布有開孔,所述MBR反應器內通過電導率儀監測反應器內部水質,所述回收池安裝有液位傳感器并通過水泵調節液位,所述電導率儀、所述液位傳感器、所述水泵分別與控制器電控連接。
進一步的,回收池池體內設有自下而上分布的三個液位傳感器,其中,第一液位傳感器位于第二管路和水泵之間,第二液位傳感器、第三液位傳感器位于第二管路上方。
更進一步的,至少較高的拔風管上端轉動連接有風葉。
(三)有益效果
本發明提供了一種節能型戶用農村污水處理設備,具備以下有益效果:
1、通過振動清理機構振動濾板將濾孔內堵塞物脫出,但濾板兩側與過濾殼體連接的插槽傳統為固定式的,該處振幅斷崖式衰減,存在堵塞物難以脫出的情況,故本發明將插槽設置為活動式,并在橫條上設置缺口,使得橫條寬度變窄,進而插槽經過該缺口時能夠與橫條脫開,使得濾板中部至側部的振幅衰減為平滑的,確保該處堵塞物能夠有效脫出;進而延長前置過濾器的人工清理的周期,提高使用滿意度。
2、另外,其中一個插槽經過橫條的一對缺口時,另一插槽與橫條剩余的一對缺口錯開,避免一對插槽于缺口處同時與橫條脫開,影響振動效果。
3、通過自帶電導率儀監測反應器內部水質(主要是監控COD)并實現預警,如若出現進水指標超標嚴重,可提前預警,方便檢查原因,而且相較于現有的水質在線檢測設備,其成本大幅降低,有利于設備的推廣使用;
4、通過一對高矮設置的拔風管實現自拔風,對MBR反應器內進行增氧,以代替傳統風機,大大減少電能消耗,在加裝直線驅動機構和振動清理機構的基礎上,做到最大限度節能。
(發明人:徐衛東;段騰騰;儲偉;白楊)






