公布日:2023.11.17
申請日:2023.09.22
分類號:C02F11/127(2019.01)I;C02F11/123(2019.01)I;C02F11/122(2019.01)I;C02F11/121(2019.01)I
摘要
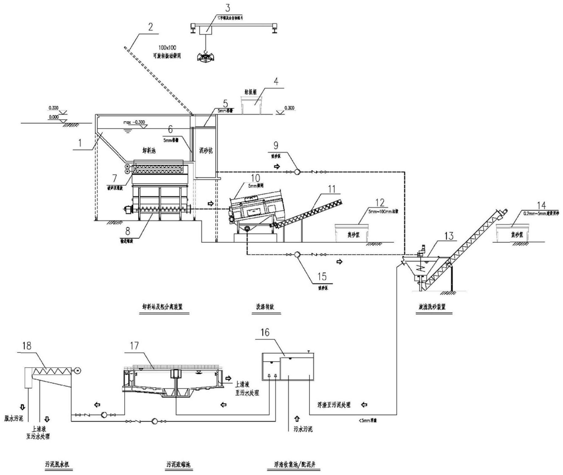
本發明涉及市政排水污泥資源化技術領域,具體涉及一種污水處理低碳協同處理通溝污泥的工藝方法。本方法通過旋轉振動篩網剔除尺寸大于100mm的木塊、石塊或纖維等雜質,卸料池下方破碎螺旋和輸送螺旋以及洗滌轉鼓實現平均尺寸5mm-100mm的垃圾或纖維的分離收集;卸料池設5mm格柵分離的泥漿和洗滌轉鼓5mm篩網分離的尺寸小于5mm的篩下物泥漿通過旋轉洗砂裝置分離出0.2mm-5mm的建設用砂,控制最佳工況條件實現有機質小于2%,對照國標可直接建材利用。旋轉洗砂裝置的浮渣借力浮渣收集池或配泥井、污泥濃縮池、污泥脫水機等實現固渣分離,上清液返回污水處理單元。

權利要求書
1.一種污水處理低碳協同處理通溝污泥的工藝方法,其特征在于,所述方法包括以下步驟:步驟一:車載運輸的通溝污泥由卸料站及粗分離裝置分離去除尺寸大于100mmx100mm的塊狀無機雜質,由卸料池(1)上方可旋轉振動篩網(2)承接大塊垃圾,卸料完成后人工或自動開啟上翻將垃圾推至后方的儲坑實現瀝水,上方設工字鋼和全自動抓斗(3)抓取后送垃圾桶(4)收集備運;卸料池(1)后方和大塊垃圾堆放處的下方均設5mm孔隙格柵釋放顆粒尺寸小于5mm的泥砂混合物積于泥砂坑內;卸料池(1)下方設有破碎雙螺旋(7)、輸送螺旋(8)及其箱體,用以破碎和均勻布料,經破碎后的漿料輸送至下一單元洗滌轉鼓(10);步驟二:卸料站及粗分離裝置輸送至洗滌轉鼓(10)的物料經篩網沖洗過濾后的篩上物的垃圾由螺旋輸送機(11)送至集砂筐(12)集中后待外運處置;篩下含平均粒徑<5mm砂粒的沖洗漿液由吸砂泵(15)泵送至旋流洗砂裝置(13);步驟三:卸料站及粗分離裝置泥砂坑積存的平均粒徑<5mm的漿料和洗滌轉鼓(10)篩下沖洗漿液合并至旋流洗砂裝置(13)實現0.2mm-5mm砂粒的洗滌分離,控制最佳旋流條件和沖洗水頻率,以實現0.2-5mm砂粒洗滌后的有機物含量<2%,總分離效率>98%,干凈的建筑用砂由集砂筐(14)收集備用;步驟四:旋流洗砂裝置(13)的溢流浮渣,平均粒徑<5mm,溢流或泵送至浮渣收集池/配泥井(16),收集的浮渣泵送污水廠的污泥脫水機(18)脫水處理,或輸送污泥濃縮池(17)實現濃縮均質后再進入污水處理的污泥脫水機(18)實現脫水處理;處理的上清液結合污水處理一并完成,其中平均粒徑<0.2mm的泥砂合并至污泥處理一并解決。
2.根據權利要求1所述的污水處理低碳協同處理通溝污泥的工藝方法,其特征在于,步驟一所述的塊狀無機雜質包括木質、纖維、金屬或石頭、陶瓷或玻璃;所述可旋轉振動篩網(2)格柵尺寸為100mmx100mm,用于分離尺寸大于100mm的大塊垃圾至儲坑,由工字鋼和全自動抓斗(3)抓取至垃圾桶(4)外運。
3.根據權利要求1所述的污水處理低碳協同處理通溝污泥的工藝方法,其特征在于,步驟一所述的卸料池(1),自帶不小于45°的底坡,便于卸料后的通溝污泥漿料能自動撇除平均粒徑<5mm的漿液至泥砂坑,與可旋轉振動篩網(2)分離的大塊垃圾瀝除的液體合并進入泥砂坑,垃圾儲坑瀝水格柵(5)孔隙與卸料池瀝水格柵(6)相同,均為5mm。
4.根據權利要求1所述的污水處理低碳協同處理通溝污泥的工藝方法,其特征在于,步驟一所述的卸料池(1),下方采用自動或人工干預啟閉的破碎雙螺旋(7)剔除大塊垃圾的漿料在瀝除平均粒徑<5mm的液體后全部落入破碎雙螺旋(7)和輸送螺旋(8)及其上方的箱體,通過輸送螺旋(8)向下一個單元洗滌轉鼓(10)送料。
5.根據權利要求1所述的污水處理低碳協同處理通溝污泥的工藝方法,其特征在于,步驟二所述洗滌轉鼓(10)內設5mm孔隙篩網,利用污水處理廠內的再生水作為沖洗水進行洗滌篩分;篩上物由螺旋輸送機(11)送至集砂筐(12),篩上物即5mm-100mm中等尺寸垃圾,集中后外運處置。
6.根據權利要求1所述的污水處理低碳協同處理通溝污泥的工藝方法,其特征在于,步驟二所述的洗滌轉鼓(10)內設5mm孔隙篩網,篩下沖洗液及細砂由吸砂泵(15)泵送至旋流洗砂裝置(13)。
7.根據權利要求1所述的污水處理低碳協同處理通溝污泥的工藝方法,其特征在于,步驟三所述的旋流洗砂裝置(13)利用污水處理廠內的再生水沖洗輔助達到最佳工況。
發明內容
本發明為解決通溝污泥單獨處理投資成本高、配套污水處理、臭氣處理及水回用等難度大,砂實現建材利用難以最大化實現等問題,提出一種污水處理低碳協同處理通溝污泥的工藝方法。
本發明所述的方法按以下步驟進行:
步驟一:車載運輸的通溝污泥由卸料站及粗分離裝置分離去除尺寸大于100mmx100mm的大塊垃圾如織物,木塊或石塊等,由卸料池上方可旋轉振動篩網承接大塊垃圾,卸料完成后人工或自動開啟上翻將垃圾推至后方的垃圾坑實現瀝水,上方設工字鋼和全自動抓斗抓取后送垃圾桶收集備運。卸料池后方和大塊垃圾堆放處的下方均設5mm孔隙格柵釋放顆粒尺寸小于5mm的泥砂混合物積于砂坑內。卸料池下方設有破碎雙螺旋、輸送螺旋及其箱體、雙螺旋破碎機具有一定的破碎和均勻布料功能,經破碎后的漿料輸送至下一單元洗滌轉鼓。
步驟二:卸料站及粗分離裝置輸送至洗滌轉鼓的物料經5mm篩網沖洗過濾后的篩上物即平均粒徑5mm-100mm的垃圾由螺旋輸送機送至集砂筐集中后外運處置。篩下含平均粒徑<5mm砂粒的沖洗漿液由吸砂泵泵送至旋流洗砂裝置。
步驟三:卸料站及粗分離裝置泥砂坑積存的平均粒徑<5mm的漿料和洗滌轉鼓篩下沖洗漿液合并至旋流洗砂裝置實現0.2mm-5mm砂粒的洗滌分離,控制最佳旋流條件和沖洗水頻率,實現0.2mm-5mm砂粒洗滌后的有機物含量<2%,即0.2mm-5mm砂粒總分離效率>98%。干凈的建筑用砂由集砂筐收集備用,可直接實現建材利用。
步驟四:旋流洗砂裝置的溢流浮渣,平均粒徑<5mm,溢流或泵送至浮渣收集池/配泥井,收集的浮渣可以直接泵送污水廠的污泥脫水機脫水處理,也可以輸送污泥濃縮池實現濃縮均質后再進入污水處理的污泥脫水機實現脫水處理。浮渣收集池/配泥井、污泥濃縮池、污泥脫水機等均可借力污水處理場所的既有設施實現,其處理上清液結合污水處理一并完成。規避平均粒徑<0.2mm的泥砂因有機物分離不徹底造成分離后的超細砂難以利用只能填埋的問題,平均粒徑<0.2mm的泥砂合并至污泥處理一并解決。
結合污水處理廠的資源條件,低碳協同處理通溝污泥的基本流程為:通溝污泥由專用槽車在卸料站及粗分離裝置傾倒卸料后,第一步分離尺寸100mm以上的大塊雜質;第二步利用破碎雙螺旋和輸送螺旋將顆粒尺寸介于5mm-100mm之間的雜質送至洗滌轉鼓和螺旋輸送機實現平均粒徑5mm-100mm雜質的分離,卸料站及粗分離裝置的平均粒徑<5mm的漿液和洗滌轉鼓篩下物<5mm沖洗漿料合并送至旋流洗砂裝置。
流程設計及格柵和篩網選取對照國標GB/T14684-2022《建設用砂》的規定,分離的建筑用砂級配平均粒徑介于0.2mm-5mm之間,分離洗滌參數控制以0.2mm-5mm砂粒分離效率>98%,有機質含量<2%,可直接作為建設用砂使用。前二級分離的大塊和中等尺寸雜質洗滌后也可作為建材利用。末端洗砂分離的上清液浮渣利用污水處理廠的污泥濃縮和脫水設施合并至污泥處理。全流程沖洗用水使用污水處理廠的再生水,洗滌和濃縮脫水產生的上清液納入污水處理設施一并解決以節約工程投資和運行成本。
以某市檢測分析的通溝污泥數據為例,平均含水率52.7%,灰分占比82.8%,比重1.5kg/dm3,平均粒徑<0.2mm的砂占無機砂總量的49.6%,有機質占比僅17.2%,不可燃成分居多。含水率、臭氣濃度、橫向剪切強度和糞大腸菌群值達不到《城鎮污水處理廠污泥處置混合填埋泥質》(CJ/T249-2007)標準中“垃圾填埋場終場覆蓋土”的要求。最終出路主要有衛生填埋和建材利用。但通溝污泥含砂比例不高、顆粒細,分離難度大,可利用范圍小。
本發明污水處理低碳協同處理通溝污泥,具有以下有益效果:
針對通溝污泥特性,在污水處理廠內結合污水處理利用污泥濃縮脫水單元建設通溝污泥處理設施,將可利用與不可利用的無機物大致分成四類:(a)>100mm的大塊垃圾,(b)5mm-100mm的中等尺寸垃圾,(c)0.2mm-5mm的可直接利用建筑用砂,(d)<0.2mm的砂粒和<5mm的浮渣物質。前三種無機成分均可不同程度實現建材利用,第四種浮渣和超細砂由于含有的有機質分離難度大,結合污泥濃縮脫水解決最終出路相對容易。
步驟一采用卸料站及粗分離裝置結合了通溝污泥卸料、>100mm的大塊垃圾分離、平均粒徑<5mm漿料的收集,5mm-100mm中等尺寸垃圾破碎分離等多種功能于一體,方便作業且利于全流程的封閉除臭。
對標國標GB/T14684-2022《建設用砂》,選擇0.2mm-5mm作為精細化分離的重點,能相對便利地實現細砂的回收利用,規避超細砂回收的高投入和有機質分離難度大而無出路。
洗砂分離出的平均粒徑<5mm浮渣和平均粒徑<0.2mm超細砂均是通溝污泥中分離難度最大的環節,且該物質對設備磨損大、質量輕且有機質分離難度大,結合污泥處理能緩解磨損問題,且最終處理出路相對容易實現,總體投資成本相對可控。
對照該市的檢測分析結果,結合污泥處理的平均粒徑<0.2mm無機砂占比近50%,其配套污水處理和臭氣處理均相對容易地全面落實到污水處理廠內的設施解決,且運營管理難度并未增加。
末端污泥濃縮作為可選項,污泥脫水環節適應性強,帶式脫水機、離心脫水機和板框脫水機均能使用,且由于無機砂的結合脫水能有效降低污水廠用于污泥脫水調理劑的用量,節省污泥脫水藥劑成本,互惠共利。
(發明人:盧義程;張辰;張欣;施祖輝;鄭凱;李春鞠;姚行平;邱明海)






