公布日:2023.11.17
申請日:2023.08.30
分類號:C02F3/02(2023.01)I;C02F1/44(2023.01)I;B63J4/00(2006.01)I
摘要
一種船用生活污水自動調駁控制系統及控制方法,由真空收集設備、船用生活污水處理裝置、污水艙排放裝置、黑水艙、灰水艙、生活污水調駁模塊和輔機監控平臺組成。真空馬桶和真空灰水閥通過真空容器連接真空泵,調節池通過提升泵連接好氧MBR池,清水箱通過自吸泵連接好氧MBR池內的膜組件,排放泵連接清水箱和排放管路;污水艙排放裝置分別連接黑水艙、灰水艙和排放管路;遙控閥門設在船用生活污水處理裝置和污水艙排放裝置的排放管路上;浮球液位控制器分別裝在黑水艙和灰水艙上;調駁控制箱與輔機監控平臺、船用生活污水處理裝置和污水艙排放裝置通訊連接。該方法能夠實現船用生活污水自動調駁及駁岸的功能,能提供設備就地、遠程遙控的多種操作模式。

權利要求書
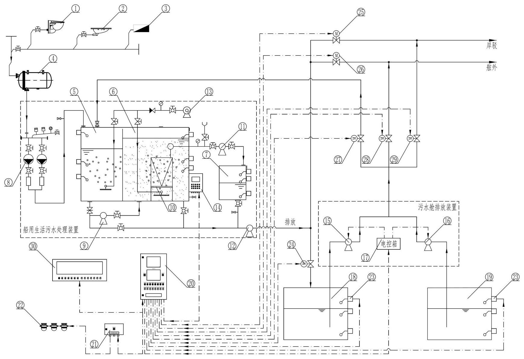
1.一種船用生活污水自動調駁控制系統,其特征在于,包括真空收集設備、船用生活污水處理裝置、污水艙排放裝置、黑水艙(18)、灰水艙(19)、生活污水調駁模塊和輔機監控平臺(30),其中,所述真空收集設備包括真空容器(4)、坐式真空馬桶(1)、蹲式真空馬桶(2)和真空灰水閥(3);所述船用生活污水處理裝置包括調節池(5)、好氧MBR池(6)、清水箱(7)、真空泵(8)、提升泵(9)、自吸泵(11)、排放泵(12)、膜組件(10)、旋渦氣泵(13)和電控箱(14);所述污水艙排放裝置包括黑水泵(15)、灰水泵(16)和電控箱(17);所述生活污水調駁模塊主要包括調駁控制箱(20)、污水處理裝置排黑水艙閥(24)、污水處理裝置排通岸閥(25)、污水處理裝置排舷外閥(26)、污水艙排放裝置排處理裝置閥(27)、污水艙排放裝置排舷外閥(28)、污水艙排放裝置排通岸閥(29)、浮球液位控制器(23)、廁所報警燈接線箱(21)和廁所報警燈(22);所述真空馬桶(1)、所述蹲式真空馬桶(2)和所述真空灰水閥(3)通過所述真空容器(4)連接所述真空泵(8),所述調節池(5)通過所述提升泵(9)連接所述好氧MBR池(6),所述清水箱(7)通過所述自吸泵(11)連接所述好氧MBR池(6)內的膜組件(10),所述排放泵(12)連接所述清水箱(7)和排放管路;污水艙排放裝置分別連接所述黑水艙(18)、所述灰水艙(19)和排放管路;所述污水處理裝置排黑水艙閥(24)、所述污水處理裝置排通岸閥(25)、所述污水處理裝置排舷外閥(26)、所述污水艙排放裝置排處理裝置閥(27)、所述污水艙排放裝置排舷外閥(28)和所述污水艙排放裝置排通岸閥(29)分別安裝于所述船用生活污水處理裝置和所述污水艙排放裝置的排放管路上;所述浮球液位控制器(23)分別安裝于黑水艙(18)和灰水艙(19)上;所述廁所報警燈(22)安裝于衛生間;所述調駁控制箱(20)分別與所述輔機監控平臺(30)、所述船用生活污水處理裝置和所述污水艙排放裝置通訊連接。
2.根據權利要求1所述的一種船用生活污水自動調駁控制系統,其特征在于,所述調駁控制箱(20)采用PLC控制,包括PLC模塊(110)、CAN模塊(114)、中間繼電器(111)、2P空氣開關(112)、交換機(113)、單相變壓器(115),操作界面采用觸摸屏(102)和MIMIC板(101),MIMIC板(101)上顯示當前各閥門狀態,觸摸屏(102)上顯示各子系統的運行狀態、故障報警提示等,同時設有手動操作的旋鈕(106)和帶燈按鈕(105),以及控制電源的總開關(103)和緊急停止開關(109);還設置了用于提示船員的功能組件,包括電源指示燈(104)和故障報警時提示的蜂鳴器(107)和消音按鈕(108)。
3.根據權利要求1所述的一種船用生活污水自動調駁控制系統,其特征在于,所述船用生活污水調駁控制系統內部通過MODBUSTCP實現數據的傳輸,將各子系統的運行、故障報警以及傳感器數據信號傳輸至所述調駁控制箱(20),并在所述調駁控制箱(20)上顯示;所述調駁控制箱(20)根據工況指令要求,對各子系統及遙控閥、所述報警燈(22)進行反饋控制。
4.根據權利要求1所述的一種船用生活污水自動調駁控制系統,其特征在于,調駁控制箱(20)將采集到的各子系統的運行、故障報警信號以及遙控閥狀態、故障報警信號通過CAN總線傳輸給所述輔機監控平臺(30),同時也接收所述輔機監控平臺(30)傳輸過來的工況指令信號。
5.一種船用生活污水自動調駁控制系統的控制方法,其特征在于,包括如下步驟,步驟S1.進行調駁前,將船用生活污水處理裝置和污水艙排放裝置設于自動運行狀態;步驟S2.打開船用生活污水處理裝置和污水艙排放裝置排放管路上的所有手動閥門;步驟S3.對調駁控制箱進行操作,選擇當前運行模式,此調駁控制設有“本地手動”、“本地自動”和“遠程自動”三種運行模式;“本地手動”運行模式時,需人工就進行手動操作,選定遙控閥門旋鈕來控制相應遙控閥門的開與關;“本地自動”運行模式時,需人工就地進行工況自動運行模式的操作,需選擇“岸駁”、“零排放”、“限制排放”和“非限制排放”四種工況之一,實現各工況下遙控閥門的自動開與關,以及各子系統的連鎖控制;“遠程自動”運行模式時,根據輔機傳輸來的“岸駁”、“零排放”、“限制排放”和“非限制排放”四種工況信號遠程控制遙控閥門的開與關,以及各子系統的連鎖控制。
6.根據權利要求5所述的一種船用生活污水自動調駁控制系統的控制方法,其特征在于,各泵的啟動和停止,管路上的閥門開啟和關閉的先后時間等功能是通過船用生活污水調駁控制程序設置的,駁入的艙室高液位或駁出的艙室低液位時均停止轉駁,調駁結束后關閉相應工況下的遙控閥門。
7.根據權利要求5所述的一種船用生活污水自動調駁控制系統的控制方法,其特征在于,在調駁過程中,調駁控制箱采集所有子系統的運行狀態、故障報警信號以及遙控閥狀態、故障報警信號,對四種運行工況進行船用生活污水的調駁控制,每種工況下具體為:當選擇“岸駁”工況時,自動打開所述污水處理裝置排通岸閥(25)和所述污水艙排放裝置排通岸閥(29);此時,污水艙排放裝置的所述黑水泵(15)和所述灰水泵(16)分別根據所述黑水艙(18)和所述灰水艙(19)的液位進行啟停,所述船用生活污水處理裝置的排放泵(12)根據所述清水箱(7)的液位情況自動啟停;當“岸駁”停止時,切換到其他工況,此工況下的閥門自動關閉;當選擇“零排放”工況時,自動打開所述污水處理裝置排黑水艙閥(24);此時,所述船用生活污水處理裝置的排放泵(12)根據所述清水箱(7)液位情況自動啟停,所述黑水泵(15)和所述灰水泵(16)停止運行。當“零排放”停止時,切換到其他工況,此工況下的閥門自動關閉。當所述黑水艙(18)達到高液位時,所述排放泵(12)停止運行并關閉所述污水處理裝置排黑水艙閥(24),同時所述真空泵(8)停止運行,所述廁所報警燈(22)亮,廁所禁止使用;當選擇“限制排放”工況時,自動打開所述污水處理裝置排舷外閥(26)和所述污水艙排放裝置排處理裝置閥(27);所述黑水泵(15)、所述灰水泵(16)根據所述黑水艙(18)和所述灰水艙(19)的液位進行啟停;此時,若所述黑水艙(18)、所述灰水艙(19)同時到達中液位,優先灰水泵(16)啟動,待運行數分鐘后,再切換所述黑水泵(15)運行數分鐘,依次輪流啟動;同時所述污水處理裝置排舷外閥(26)與所述船用生活污水處理裝置的排放泵(12)連鎖控制,保障排放安全。當“限制排放”停止時,切換到其他工況,此工況下的閥門自動關閉;當接收到船用生活污水處理裝置的“禁止轉駁”信號時,所述黑水泵(15)和所述灰水泵(16)停止運行并關閉所述污水艙排放裝置排處理裝置閥(27);待船用生活污水處理裝置的“禁止轉駁”信號消失時,所述黑水泵(15)和所述灰水泵(16)根據所述黑水艙(18)或所述灰水艙(19)液位自動啟停,同時所述污水艙排放裝置排處理裝置閥(27)開啟。當“非限制排放”工況時,自動打開所述污水處理裝置排舷外閥(26)和所述污水艙排放裝置排舷外閥(28);此時,所述污水艙排放裝置的所述黑水泵(15)和所述灰水泵(16)分別根據所述黑水艙(18)和所述灰水艙(19)的液位進行啟停,船用生活污水處理裝置的所述排放泵(12)根據所述清水箱(7)液位情況自動啟停;同時所述污水處理裝置排舷外閥(26)與所述船用生活污水處理裝置的排放泵(12)連鎖控制;當“非限制排放”停止時,切換到其他工況,此工況下的閥門自動關閉。
8.根據權利要求5所述的一種船用生活污水自動調駁控制系統的控制方法,其特征在于,所述船用生活污水處理裝置調節池(5)高液位報警、所述黑水艙(18)高液位報警和所述灰水艙(19)高液位報警時,調駁控制箱將控制所述廁所報警燈(22)亮,提示廁所“禁止使用”,同時所述真空泵(8)停止運行。
9.根據權利要求5所述的一種船用生活污水自動調駁控制系統的控制方法,其特征在于,所述船用生活污水處理裝置出現低真空報警時,調駁控制箱將控制所述廁所報警燈(22)亮,提示廁所“禁止使用”。
發明內容
本發明所要解決的技術問題是,克服現有技術的缺點,提供一種船用生活污水自動調駁控制系統及控制方法,能夠實現船用生活污水自動調駁及駁岸的功能,為操作人員提供設備就地、遠程遙控的多種操作模式。
為了解決以上技術問題,本發明提供一種船用生活污水自動調駁控制系統,包括真空收集設備、船用生活污水處理裝置、污水艙排放裝置、黑水艙(18)、灰水艙(19)、生活污水調駁模塊和輔機監控平臺(30),其中,
真空收集設備包括真空容器(4)、坐式真空馬桶(1)、蹲式真空馬桶(2)和真空灰水閥(3);
船用生活污水處理裝置包括調節池(5)、好氧MBR池(6)、清水箱(7)、真空泵(8)、提升泵(9)、自吸泵(11)、排放泵(12)、膜組件(10)、旋渦氣泵(13)和電控箱(14);
污水艙排放裝置包括黑水泵(15)、灰水泵(16)和電控箱(17);
生活污水調駁模塊主要包括調駁控制箱(20)、污水處理裝置排黑水艙閥(24)、污水處理裝置排通岸閥(25)、污水處理裝置排舷外閥(26)、污水艙排放裝置排處理裝置閥(27)、污水艙排放裝置排舷外閥(28)、污水艙排放裝置排通岸閥(29)、浮球液位控制器(23)、廁所報警燈接線箱(21)和廁所報警燈(22);
真空馬桶(1)、蹲式真空馬桶(2)和真空灰水閥(3)通過真空容器(4)連接真空泵(8),調節池(5)通過提升泵(9)連接好氧MBR池(6),清水箱(7)通過自吸泵(11)連接好氧MBR池(6)內的膜組件(10),排放泵(12)連接清水箱(7)和排放管路;污水艙排放裝置分別連接黑水艙(18)、灰水艙(19)和排放管路;污水處理裝置排黑水艙閥(24)、污水處理裝置排通岸閥(25)、污水處理裝置排舷外閥(26)、污水艙排放裝置排處理裝置閥(27)、污水艙排放裝置排舷外閥(28)和污水艙排放裝置排通岸閥(29)分別安裝于船用生活污水處理裝置和污水艙排放裝置的排放管路上;浮球液位控制器(23)分別安裝于黑水艙(18)和灰水艙(19)上;廁所報警燈(22)安裝于衛生間;調駁控制箱(20)分別與輔機監控平臺(30)、船用生活污水處理裝置和污水艙排放裝置通訊連接。
進一步的,調駁控制箱(20)采用PLC控制,包括PLC模塊(110)、CAN模塊(114)、中間繼電器(111)、2P空氣開關(112)、交換機(113)、單相變壓器(115),操作界面采用觸摸屏(102)和MIMIC板(101),MIMIC板(101)上顯示當前各閥門狀態,觸摸屏(102)上顯示各子系統的運行狀態、故障報警提示等,同時設有手動操作的旋鈕(106)和帶燈按鈕(105),以及控制電源的總開關(103)和緊急停止開關(109);還設置了用于提示船員的功能組件,包括電源指示燈(104)和故障報警時提示的蜂鳴器(107)和消音按鈕(108)。
進一步的,船用生活污水調駁控制系統內部通過MODBUSTCP實現數據的傳輸,將各子系統的運行、故障報警以及傳感器數據信號傳輸至調駁控制箱(20),并在調駁控制箱(20)上顯示;調駁控制箱(20)根據工況指令要求,對各子系統及遙控閥、報警燈(22)進行反饋控。
進一步的,調駁控制箱(20)將采集到的各子系統的運行、故障報警信號以及遙控閥狀態、故障報警信號通過CAN總線傳輸給輔機監控平臺(30),同時也接收輔機監控平臺(30)傳輸過來的工況指令信號。
本發明還提供一種船用生活污水自動調駁控制系統的控制方法,包括如下步驟,
步驟S1.進行調駁前,將船用生活污水處理裝置和污水艙排放裝置設于自動運行狀態;
步驟S2.打開船用生活污水處理裝置和污水艙排放裝置排放管路上的所有手動閥門;
步驟S3.對調駁控制箱進行操作,選擇當前運行模式,此調駁控制設有“本地手動”、“本地自動”和“遠程自動”三種運行模式;
“本地手動”運行模式時,需人工就進行手動操作,選定遙控閥門旋鈕來控制相應遙控閥門的開與關;
“本地自動”運行模式時,需人工就地進行工況自動運行模式的操作,需選擇“岸駁”、“零排放”、“限制排放”和“非限制排放”四種工況之一,實現各工況下遙控閥門的自動開與關,以及各子系統的連鎖控制;
“遠程自動”運行模式時,根據輔機傳輸來的“岸駁”、“零排放”、“限制排放”和“非限制排放”四種工況信號遠程控制遙控閥門的開與關,以及各子系統的連鎖控制
進一步的,各泵的啟動和停止,管路上的閥門開啟和關閉的先后時間等功能是通過船用生活污水調駁控制程序設置的,駁入的艙室高液位或駁出的艙室低液位時均停止轉駁,調駁結束后關閉相應工況下的遙控閥門。
進一步的,在調駁過程中,調駁控制箱采集所有子系統的運行狀態、故障報警信號以及遙控閥狀態、故障報警信號,對四種運行工況進行船用生活污水的調駁控制,每種工況下具體為:
當選擇“岸駁”工況時,自動打開污水處理裝置排通岸閥(25)和污水艙排放裝置排通岸閥(29);此時,污水艙排放裝置的黑水泵(15)和灰水泵(16)分別根據黑水艙(18)和灰水艙(19)的液位進行啟停,船用生活污水處理裝置的排放泵(12)根據清水箱(7)的液位情況自動啟停;當“岸駁”停止時,切換到其他工況,此工況下的閥門自動關閉;
當選擇“零排放”工況時,自動打開污水處理裝置排黑水艙閥(24);此時,船用生活污水處理裝置的排放泵(12)根據清水箱(7)液位情況自動啟停,黑水泵(15)和灰水泵(16)停止運行。當“零排放”停止時,切換到其他工況,此工況下的閥門自動關閉。
當黑水艙(18)達到高液位時,排放泵(12)停止運行并關閉污水處理裝置排黑水艙閥(24),同時真空泵(8)停止運行,廁所報警燈(22)亮,廁所禁止使用;
當選擇“限制排放”工況時,自動打開污水處理裝置排舷外閥(26)和污水艙排放裝置排處理裝置閥(27);黑水泵(15)、灰水泵(16)根據黑水艙(18)和灰水艙(19)的液位進行啟停;此時,若黑水艙(18)、灰水艙(19)同時到達中液位,優先灰水泵(16)啟動,待運行數分鐘后,再切換黑水泵(15)運行數分鐘,依次輪流啟動;同時污水處理裝置排舷外閥(26)與船用生活污水處理裝置的排放泵(12)連鎖控制,保障排放安全。當“限制排放”停止時,切換到其他工況,此工況下的閥門自動關閉;
當接收到船用生活污水處理裝置的“禁止轉駁”信號時,黑水泵(15)和灰水泵(16)停止運行并關閉污水艙排放裝置排處理裝置閥(27);待船用生活污水處理裝置的“禁止轉駁”信號消失時,黑水泵(15)和灰水泵(16)根據黑水艙(18)或灰水艙(19)液位自動啟停,同時污水艙排放裝置排處理裝置閥(27)開啟。
當“非限制排放”工況時,自動打開污水處理裝置排舷外閥(26)和污水艙排放裝置排舷外閥(28);此時,污水艙排放裝置的黑水泵(15)和灰水泵(16)分別根據黑水艙(18)和灰水艙(19)的液位進行啟停,船用生活污水處理裝置的排放泵(12)根據清水箱(7)液位情況自動啟停;同時污水處理裝置排舷外閥(26)與船用生活污水處理裝置的排放泵(12)連鎖控制;當“非限制排放”停止時,切換到其他工況,此工況下的閥門自動關閉。
進一步的,船用生活污水處理裝置調節池(5)高液位報警、黑水艙(18)高液位報警和灰水艙(19)高液位報警時,調駁控制箱將控制廁所報警燈(22)亮,提示廁所“禁止使用”,同時真空泵(8)停止運行。
進一步的,船用生活污水處理裝置出現低真空報警時,調駁控制箱將控制廁所報警燈(22)亮,提示廁所“禁止使用”。
本發明的有益效果是:
可有效簡化船員的操作流程,減少人力成本的投入;同時也提高了船用生活污水處理系統的穩定性和安全性。在不同船舶工況下,只需發出當前工況指令,系統即可自動實現對不同排放管路閥門的開與關和船用生活污水處理系統各子系統的聯動控制,通過各子系統之間的報警聯鎖、運行狀態和故障的實時掌控,可實現在輔機監控平臺對船用生活污水處理系統的遠程遙控,大大提高了生活污水調駁的自動化程度。同時也保留了手動遙控功能、手動就地操作功能和就地顯示等功能。
(發明人:尤曉露;孫春霞;朱晶晶;張贇;殷祥)






