公布日:2023.11.17
申請日:2023.08.31
分類號:C02F3/30(2023.01)I
摘要
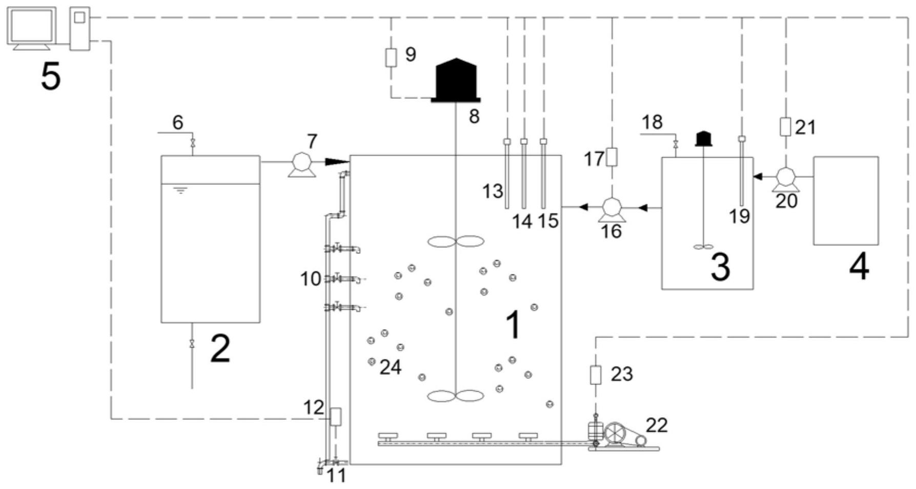
本申請涉及一種基于堿性發酵污泥投加實現短程硝化的污水處理方法,屬于污水處理技術領域,本申請的污水處理方法,應用于AOA-SBR系統,該方法包括:在厭氧階段,向系統的生化反應器中投加堿性發酵污泥,并對反應器中泥水混合液進行攪拌,基于泥水混合液的pH值控制堿性發酵污泥的投加量。本申請的技術方案,有利于在AOA-SBR系統應用中,快速實現短程硝化效果,提高短程硝化的時效。

權利要求書
1.一種基于堿性發酵污泥投加實現短程硝化的污水處理方法,應用于AOA-SBR系統,其特征在于,包括:在厭氧階段,向系統的生化反應器中投加堿性發酵污泥,并對反應器中泥水混合液進行攪拌,基于泥水混合液的pH值控制所述堿性發酵污泥的投加量。
2.根據權利要求1所述的污水處理方法,其特征在于,所述基于泥水混合液的pH值控制所述堿性發酵污泥的投加量,具體為:在所述泥水混合液的pH值達到第一預設值時,停止所述堿性發酵污泥的投加。
3.根據權利要求2所述的污水處理方法,其特征在于,還包括,在厭氧階段之后的好氧階段,進行曝氣處理,控制曝氣功率使泥水混合液的溶解氧濃度不超過第二預設值,并在所述泥水混合液的氨氮濃度達到第三預設值時,結束曝氣處理;在曝氣處理結束后進行系統排泥,控制污泥齡為第四預設值;在排泥結束之后的缺氧階段,對反應器中剩余物進行攪拌,在所述剩余物的硝態氮濃度達到第五預設值時,停止缺氧階段的攪拌;在缺氧階段的攪拌停止后進行靜置沉淀工序,并對靜置沉淀后反應器的上清液進行排水處理。
4.根據權利要求3所述的污水處理方法,其特征在于,所述第一預設值為7.6;所述第二預設值為1mg/L;所述第三預設值為1.5mg/L;所述第四預設值為10天;所述第五預設值的范圍為7-9mg/L。
5.根據權利要求1所述的污水處理方法,其特征在于,所述向系統的生化反應器中投加堿性發酵污泥,具體為:當系統進水的注水量達到預設量后,開始向系統的生化反應器中投加堿性發酵污泥。
6.根據權利要求1所述的污水處理方法,其特征在于,所述堿性發酵污泥的pH值為第六預設值,其制備過程具體為:對外界的剩余污泥添加強堿并進行獨立發酵,以得到所述堿性發酵污泥。
7.根據權利要求6所述的污水處理方法,其特征在于,所述第六預設值為10。
8.根據權利要求6所述的污水處理方法,其特征在于,所述強堿包括氫氧化鈉堿液。
9.根據權利要求1所述的污水處理方法,其特征在于,所述生化反應器內還放置有高分子填料。
10.根據權利要求9所述的污水處理方法,其特征在于,所述高分子填料為聚氨酯海綿填料混合多孔懸浮填料。
發明內容
為至少在一定程度上克服相關技術中存在的問題,針對AOA-SBR系統,本申請提供一種基于堿性發酵污泥投加實現短程硝化的污水處理方法,以解決AOA-SBR系統中實現短程硝化的方式時效性較低,穩定性差的技術問題。
為實現以上目的,本申請采用如下技術方案:
本申請提供一種基于堿性發酵污泥投加實現短程硝化的污水處理方法,應用于AOA-SBR系統,該污水處理方法包括:
在厭氧階段,向系統的生化反應器中投加堿性發酵污泥,并對反應器中泥水混合液進行攪拌,基于泥水混合液的pH值控制所述堿性發酵污泥的投加量。
可選地,所述基于泥水混合液的pH值控制所述堿性發酵污泥的投加量,具體為:
在所述泥水混合液的pH值達到第一預設值時,停止所述堿性發酵污泥的投加。
可選地,還包括,
在厭氧階段之后的好氧階段,進行曝氣處理,控制曝氣功率使泥水混合液的溶解氧濃度不超過第二預設值,并在所述泥水混合液的氨氮濃度達到第三預設值時,結束曝氣處理;
在曝氣處理結束后進行系統排泥,控制污泥齡為第四預設值;
在排泥結束之后的缺氧階段,對反應器中剩余物進行攪拌,在所述剩余物的硝態氮濃度達到第五預設值時,停止缺氧階段的攪拌;
在缺氧階段的攪拌停止后進行靜置沉淀工序,并對靜置沉淀后反應器的上清液進行排水處理。
可選地,所述第一預設值為7.6;所述第二預設值為1mg/L;所述第三預設值為1.5mg/L;所述第四預設值為10天;所述第五預設值的范圍為7-9mg/L。
可選地,所述向系統的生化反應器中投加堿性發酵污泥,具體為:
當系統進水的注水量達到預設量后,開始向系統的生化反應器中投加堿性發酵污泥。
可選地,所述堿性發酵污泥的pH值為第六預設值,其制備過程具體為:
對外界的剩余污泥添加強堿并進行獨立發酵,以得到所述堿性發酵污泥。
可選地,所述第六預設值為10。
可選地,所述強堿包括氫氧化鈉堿液。
可選地,所述生化反應器內還放置有高分子填料。
可選地,所述高分子填料為聚氨酯海綿填料混合多孔懸浮填料。
本申請采用以上技術方案,至少具備以下有益效果:
本申請的技術方案中,針對AOA-SBR系統,在系統進行污水處理過程中的厭氧階段,向系統的生化反應器中投加堿性發酵污泥,并對反應器中泥水混合液進行攪拌,基于泥水混合液的pH值控制堿性發酵污泥的投加量。采用這種處理方式,污泥進行堿性發酵,可分解出短鏈脂肪酸VFAs,該混合物質可以抑制NOB和AOB的活性,且在實際環境下,NOB種群活性恢復較慢,而AOB菌群適應性更強,首先恢復活性,從而大量繁殖;這樣通過發酵物中的短鏈脂肪酸等物質的抑制作用,抑制反應器中從氨氮到硝態氮的反應過程,隨后伴隨著菌種在這種環境中不斷適應,AOB菌種首先慢慢的恢復硝化活性,從而將氨氮逐漸轉化為亞硝酸鹽,此時的NOB菌種恢復較慢,從而阻斷了亞硝酸鹽到硝酸鹽的轉化路徑,從而可以快速實現短程硝化效果,提高短程硝化的時效。
本發明的其他優點、目標,和特征在某種程度上將在隨后的說明書中進行闡述,并且在某種程度上,基于對下文的考察研究對本領域技術人員而言將是顯而易見的,或者可以從本發明的實踐中得到教導。
(發明人:常海彬;張濤;王文娜)






