申請日2017.09.26
公開(公告)日2017.12.19
IPC分類號H02K15/02
摘要
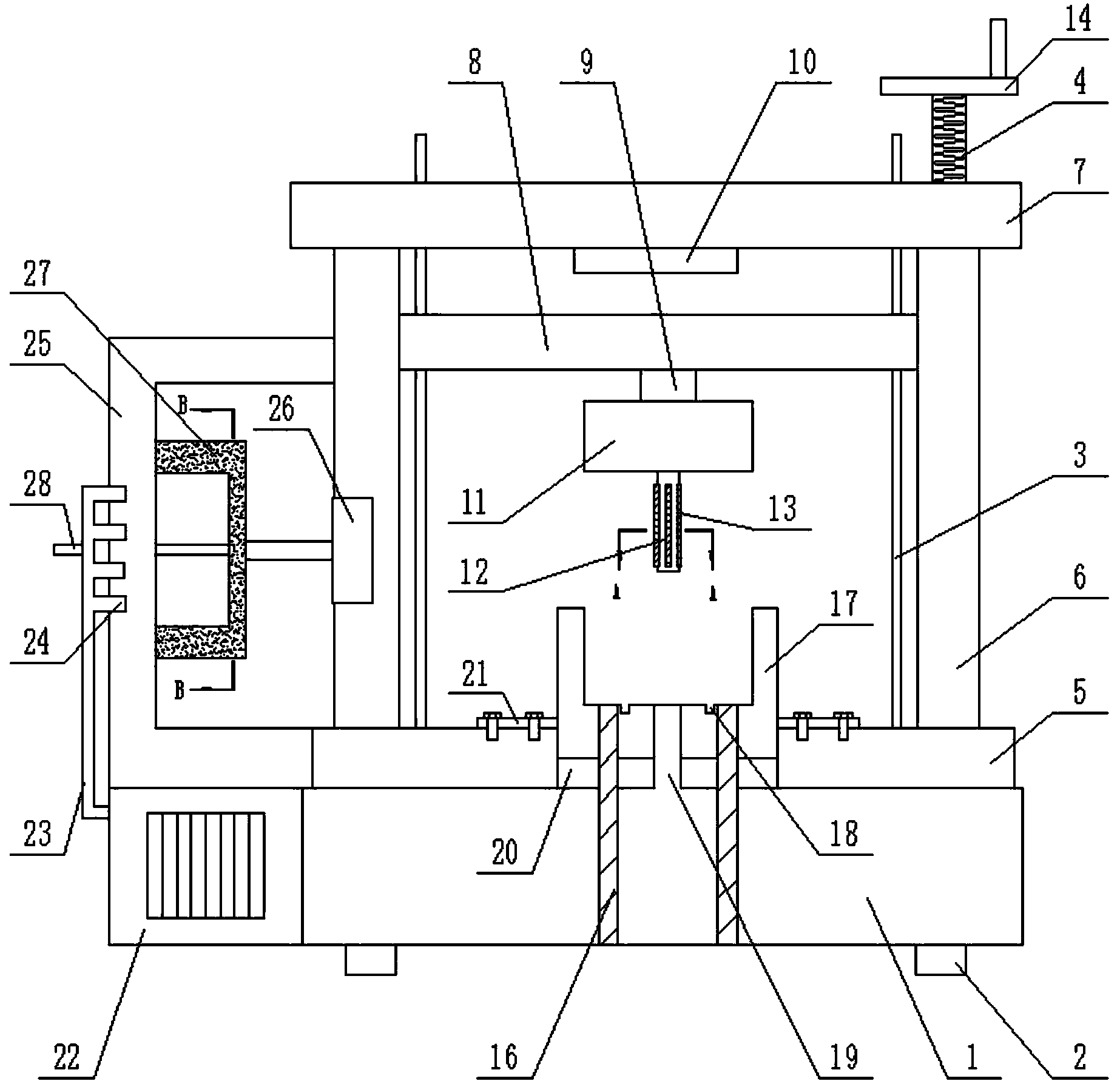
本發明公開了一種污水處理電機產生用轉子散片疊壓裝置,包括裝置本體,裝置本體的底部設置底座,底座的上方設置疊壓臺,裝置本體上設置支撐柱,支撐柱的頂部設置橫梁,裝置本體設置滑塊,滑塊的底部設置連接桿,連接桿的底部設置壓塊,壓塊的底部設置定位軸,裝置本體設置承壓模,裝置本體的左側設置固定架,固定架的內側設置步進電機,步進電機的軸伸端設置砂輪;本發明結構簡單,提高了工作效率,使轉子鐵芯疊壓系數增大,不容易散落,結構非常穩定,而且裝置本體在使用的時候先對轉子沖片進行打磨,通過打磨的方式保證了轉子沖片的質量,從而保證了轉子鐵芯疊壓后的質量,使用方便,實用性強。
權利要求書
1.一種污水處理電機產生用轉子散片疊壓裝置,包括裝置本體,其特征在于,所述裝置本體的底部設置底座(1),所述底座(1)的上方設置疊壓臺(5),所述疊壓臺(5)與底座(1)之間固定連接,裝置本體上設置支撐柱(6),所述支撐柱(6)與疊壓臺(5)之間固定連接,所述疊壓臺(5)設置在支撐柱(6)的底部,所述支撐柱(6)的頂部設置橫梁(7),所述橫梁(7)與支撐柱(6)之間固定連接,所述裝置本體設置絲桿(4),所述絲桿(4)設置在支撐柱(6)的內部,所述絲桿(4)與滑塊(8)之間通過絲桿式連接,所述支撐柱(6)的內側設置導向柱(3),所述導向柱(3)與 (5)之間固定連接,通過導向柱(3)對滑塊(8)導向,所述絲桿(4)的頂部設置搖輪(14),所述搖輪(14)與絲桿(4)之間固定焊接,所述裝置本體設置滑塊(8),所述滑塊(8)的底部設置連接桿(9),所述連接桿(9)與滑塊(8)之間通過焊接的方式固定連接,所述連接桿(9)的底部設置壓塊(11),所述壓塊(11)的底部設置定位軸(12),所述定位軸(12)與壓塊(11)之間焊接連接,所述裝置本體設置承壓模(17),所述承壓模(17)設置在底座(1)的上方,承壓模(17)的兩側設置安裝架(21),所述承壓模(17)通過安裝架(21)與底座(1)之間固定連接,所述裝置本體的左側設置固定架(25),所述固定架(25)的內側設置步進電機(26),所述步進電機(26)與支撐柱(6)之間固定連接,所述步進電機(26)的軸伸端設置砂輪(27),所述砂輪(27)與步進電機(26)的軸伸端之間固定連接,固定架(25)上設置出風口(24),所述出風口(24)通過出風管道(23)與固定架(25)之間固定連接,裝置本體的底部設置風機(22),所述風機(22)與底座(1)之間固定連接,出風管道(23)的端部與風機(22)的內部相連通,所述固定架(25)上設置限位軸(28),所述限位軸(28)插接在(25)上,所述限位軸(28)的另一端插接在砂輪(27)的內側,所述砂輪(27)的底部設置連接板(29),所述連接板(29)與砂輪(27)的底部通過固定螺釘的作用固定連接,所述連接板(29)的中間位置設置限位筒(30),所述限位筒(30)與連接板(29)的內壁之間通過軸承的作用轉動連接,所述限位軸(28)的端部插接在限位筒(30)的內側。
2.根據權利要求1所述的污水處理電機產生用轉子散片疊壓裝置,其特征在于,所述底座(1)的底部設置橡膠墊(2),所述橡膠墊(2)與底座(1)之間固定連接。
3.根據權利要求1所述的污水處理電機產生用轉子散片疊壓裝置,其特征在于,所述定位軸(12)的外壁上設置橡膠條(13),所述橡膠條(13)與定位軸(12)之間通過膠水的作用粘貼連接。
4.根據權利要求1所述的污水處理電機產生用轉子散片疊壓裝置,其特征在于,所述橫梁(7)的底面設置防護墊(10),所述防護墊(10)與 (7)的底面之間通過螺釘的作用固定連接,所述防護墊(10)位于滑塊(8)的正上方。
5.根據權利要求1所述的污水處理電機產生用轉子散片疊壓裝置,其特征在于,所述承壓模(17)的底部設置橡膠件(20),所述橡膠件(20)與承壓模(17)的底部固定連接。
6.根據權利要求1所述的污水處理電機產生用轉子散片疊壓裝置,其特征在于,所述底座(1)內部設置限位柱(16),所述限位柱(16)的底部與底座(1)的內壁固定連接,所述限位柱(16)是圓柱形結,所述承壓模(17)與橡膠件(20)上都設有通道,所述限位柱(16)通過通道與承壓模(17)的內側相連通。
7.根據權利要求1所述的污水處理電機產生用轉子散片疊壓裝置,其特征在于,所述承壓模(17)的中部設置通孔(18)。
說明書
一種污水處理電機產生用轉子散片疊壓裝置
技術領域
本發明涉及污水處理相關領域,具體是一種污水處理電機產生用轉子散片疊壓裝置。
背景技術
污水泵屬于離心雜質泵的一種,具有多種形式:如潛水式和干式二種,目前最常用的潛水式為QW型潛水污水泵,最常見的干式污水泵如W型臥式污水泵和WL型立式污水泵二種。主要用于輸送城市污水,糞便或液體中含有纖維。紙屑等固體顆粒的介質,通常被輸送介質的溫度不大于80℃。由于被輸送的介質中含有易纏繞或聚束的纖維物。故該種泵流道易于堵塞,泵一旦被堵塞會使泵不能正常工作,甚至燒毀電機,從而造成排污不暢。給城市生活和環保帶來嚴重的影響。因此,抗堵性和可靠性是污水泵優劣的重要因素。
污水泵中的主要構成部件是電機,電機目前在很多領域都需要使用到,電機在生活中、生產中都起到了非常大的作用,電機主要是由定子和轉子部分構成,定子的作用主要是產生磁場,而轉子的作用是在旋轉磁場中進行切割磁感線而產生電流。
目前電機生產廠家在批量生產電機之前都需要對電機進行樣品制作,待樣品各項性能都合格后才能進入批量,避免造成損失,但是樣品制作的過程中由于很多電機都是以前沒有制作過的新產品,但是新產品中的轉子制作非常麻煩,由于沖片的槽型、斜槽都不一樣,現有的模具不能滿足生產需要,因此需要進行單沖制作,單沖之后需要進行疊壓,現有的設備疊壓都是通過液壓設備簡單疊壓,疊壓之后結構不是非常穩定,因此需要進行改進。
發明內容
本發明的目的在于提供一種污水處理電機產生用轉子散片疊壓裝置,以解決上述背景技術中提出的問題。
為實現上述目的,本發明提供如下技術方案:
一種污水處理電機產生用轉子散片疊壓裝置,包括裝置本體,所述裝置本體的底部設置底座,所述底座的上方設置疊壓臺,所述疊壓臺與底座之間固定連接,裝置本體上設置支撐柱,所述支撐柱與疊壓臺之間固定連接,所述疊壓臺設置在支撐柱的底部,所述支撐柱的頂部設置橫梁,所述橫梁與支撐柱之間固定連接,所述裝置本體設置絲桿,所述絲桿設置在支撐柱的內部,所述絲桿與滑塊之間通過絲桿式連接,所述支撐柱的內側設置導向柱,所述導向柱與 之間固定連接,通過導向柱對滑塊導向,所述絲桿的頂部設置搖輪,所述搖輪與絲桿之間固定焊接,所述裝置本體設置滑塊,所述滑塊的底部設置連接桿,所述連接桿與滑塊之間通過焊接的方式固定連接,所述連接桿的底部設置壓塊,所述壓塊的底部設置定位軸,所述定位軸與壓塊之間焊接連接,所述裝置本體設置承壓模,所述承壓模設置在底座的上方,承壓模的兩側設置安裝架,所述承壓模通過安裝架與底座之間固定連接,所述裝置本體的左側設置固定架,所述固定架的內側設置步進電機,所述步進電機與支撐柱之間固定連接,所述步進電機的軸伸端設置砂輪,所述砂輪與步進電機的軸伸端之間固定連接,固定架上設置出風口,所述出風口通過出風管道與固定架之間固定連接,裝置本體的底部設置風機,所述風機與底座之間固定連接,出風管道的端部與風機的內部相連通,所述固定架上設置限位軸,所述限位軸插接在上,所述限位軸的另一端插接在砂輪的內側,所述砂輪的底部設置連接板,所述連接板與砂輪的底部通過固定螺釘的作用固定連接,所述連接板的中間位置設置限位筒,所述限位筒與連接板的內壁之間通過軸承的作用轉動連接,所述限位軸的端部插接在限位筒的內側。
作為本發明進一步的方案:所述底座的底部設置橡膠墊,所述橡膠墊與底座之間固定連接。
作為本發明進一步的方案:所述定位軸的外壁上設置橡膠條,所述橡膠條與定位軸之間通過膠水的作用粘貼連接。
作為本發明進一步的方案:所述橫梁的底面設置防護墊,所述防護墊與 的底面之間通過螺釘的作用固定連接,所述防護墊位于滑塊的正上方。
作為本發明進一步的方案:所述承壓模的底部設置橡膠件,所述橡膠件與承壓模的底部固定連接。
作為本發明進一步的方案:所述底座內部設置限位柱,所述限位柱的底部與底座的內壁固定連接,所述限位柱是圓柱形結,所述承壓模與橡膠件上都設有通道,所述限位柱通過通道與承壓模的內側相連通。
作為本發明進一步的方案:所述承壓模的中部設置通孔。
與現有技術相比,本發明的有益效果是:本發明結構簡單,提高了工作效率,使轉子鐵芯疊壓系數增大,不容易散落,結構非常穩定,而且裝置本體在使用的時候先對轉子沖片進行打磨,通過打磨的方式保證了轉子沖片的質量,從而保證了轉子鐵芯疊壓后的質量,使用方便,實用性強。



