申請日2016.05.18
公開(公告)日2016.12.07
IPC分類號C02F9/10
摘要
本實用新型公開了一種雙甘膦廢水資源化利用的處理系統,所述處理系統包括:廢水收集池,用于貯存雙甘膦生產過程中產生的廢水,且進行均質化處理;過濾系統,用于對經廢水收集池中排出的雙甘膦廢水進行過濾處理,且經過濾處理后的雙甘膦廢水滿足膜分離系統的進水水質要求;膜分離系統,用于對經過濾系統過濾處理后的雙甘膦廢水進行膜分離處理;脫鹽處理系統,用于對膜分離系統所排出的濃縮液進行脫鹽處理;催化濕式氧化反應系統,用于對膜分離系統所排出的透過液進行降解氧化;以及結晶系統,用于對催化濕式氧化反應系統所排出的母液進行結晶處理。本實用新型通過以上的處理真正實現雙甘膦廢水的資源化回收利用,實現變廢為寶。
權利要求書
1.一種雙甘膦廢水資源化利用的處理系統,所述雙甘膦廢水資源化利用的處理系統用于對雙甘膦生產過程中產生的廢水進行資源化利用,其特征在于,所述雙甘膦廢水資源化利用的處理系統包括:
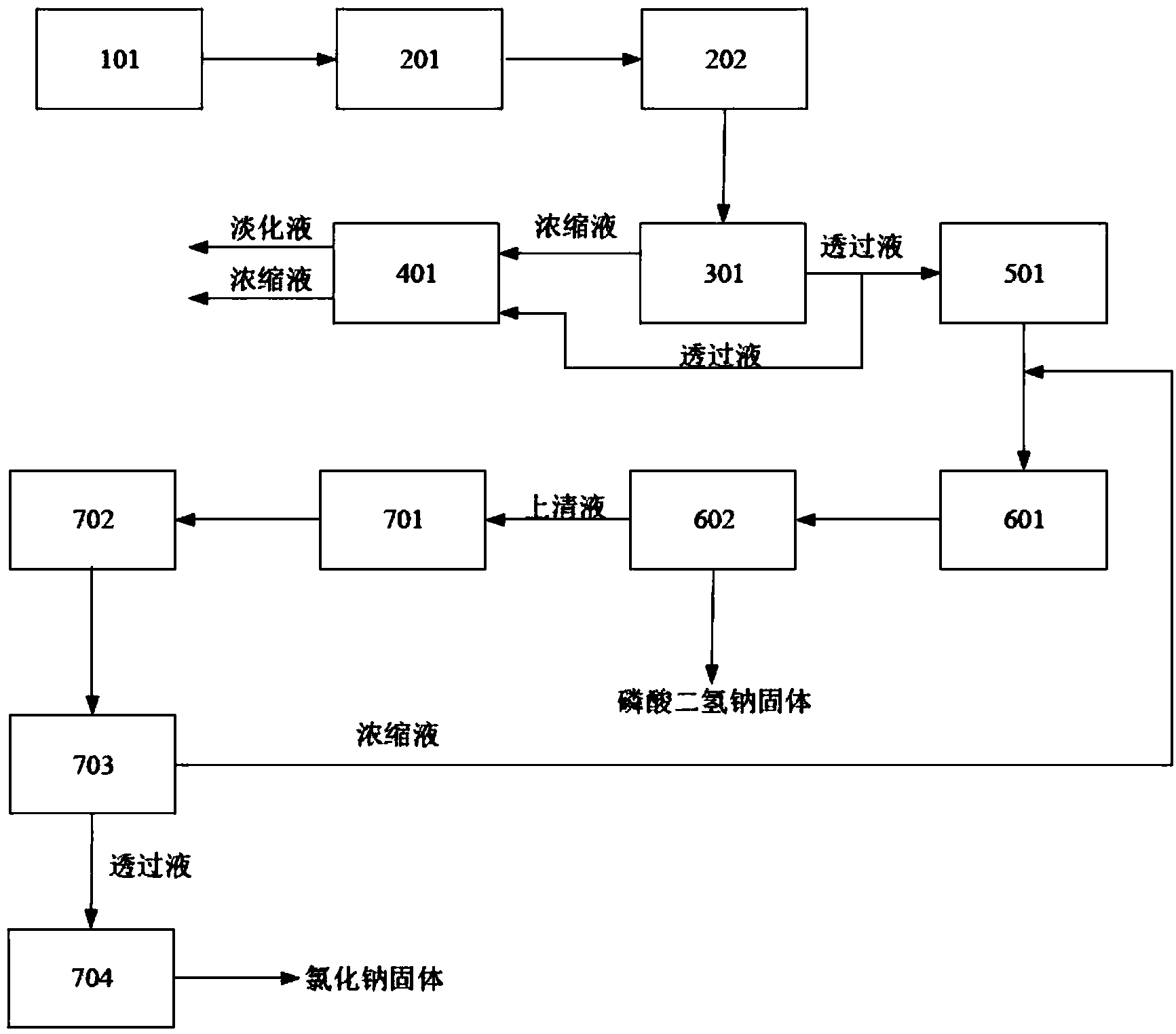
- 廢水收集池,所述廢水收集池用于貯存雙甘膦生產過程中產生的廢水,且進行均質化處理;
- 過濾系統,所述過濾系統用于對經廢水收集池中排出的雙甘膦廢水進行過濾處理,且經過濾處理后的雙甘膦廢水滿足膜分離系統的進水水質要求;
- 膜分離系統,所述膜分離系統用于對經過濾系統過濾處理后的雙甘膦廢水進行膜分離處理;
- 脫鹽處理系統,所述脫鹽處理系統用于對膜分離系統所排出的濃縮液進行脫鹽處理;
- 催化濕式氧化反應系統,所述催化濕式氧化反應系統用于對膜分離系統所排出的透過液進行降解氧化;以及
- 結晶系統,所述結晶系統用于對催化濕式氧化反應系統所排出的母液進行結晶處理。
2.根據權利要求1中所述的一種雙甘膦廢水資源化利用的處理系統,其特征在于,所述過濾系統包括砂濾裝置和超濾裝置,所述砂濾裝置用于去除雙甘膦廢水中的大顆粒物質且達到進入超濾裝置的進水水質要求,所述超濾裝置的透過液進入膜分離系統進行膜分離處理。
3.根據權利要求1中所述的一種雙甘膦廢水資源化利用的處理系統,其特征在于,所述膜分離系統包括納濾裝置,所述納濾裝置用于對經過濾系統過濾處理后的雙甘膦廢水進行納濾分鹽處理,所述納濾裝置的濃縮液輸送至脫鹽處理系統進行脫鹽處理,所述納濾裝置的透過液輸送至催化濕式氧化氧化反應系統進行降解氧化。
4.根據權利要求1中所述的一種雙甘膦廢水資源化利用的處理系統,其特征在于,所述脫鹽處理系統包括電滲析裝置,所述電滲析裝置用于對膜分離系統所排出的濃縮液進行脫鹽處理。
5.根據權利要求4中所述的一種雙甘膦廢水資源化利用的處理系統,其特征在于,所述電滲析裝置的淡化室所排出的淡化液作為雙甘膦水劑,所述電滲析裝置的濃縮室所排出的濃縮液輸送至催化濕式氧化氧化反應系統進行降解氧化。
6.根據權利要求1中所述的一種雙甘膦廢水資源化利用的處理系統,其特征在于,催化濕式氧化反應系統包括催化濕式氧化反應塔,所述催化濕式氧化反應塔內加入銅鹽催化劑,且向塔內通入壓縮空氣。
7.根據權利要求1中所述的一種雙甘膦廢水資源化利用的處理系統,其特征在于,所述結晶系統包括結晶罐和離心機,所述結晶罐用于對經催化濕式氧化反應系統所降解氧化的雙甘膦廢水進行降溫結晶,所述離心機用于回收經結晶罐中排出固液混合物中的磷酸氫二鈉固體。
8.根據權利要求1中所述的一種雙甘膦廢水資源化利用的處理系統,其特征在于,所述雙甘膦廢水資源化利用的處理系統還包括后處理系統,所述后處理系統用于對結晶系統所排出的結晶母液進行后處理。
9.根據權利要求8中所述的一種雙甘膦廢水資源化利用的處理系統,其特征在于,所述后處理系統包括換熱器、第二砂濾裝置、第二納濾裝置和MVR蒸發器,所述換熱器用于對結晶系統所排出的結晶母液進行升溫加熱,經升溫加熱后的結晶母液送至第二砂濾裝置且用于去除結晶母液中的固體顆粒,第二砂濾裝置的透過液輸送至第二納濾裝置進行納濾分鹽處理,所述第二納濾裝置的濃縮液輸輸送至結晶系統進行再結晶,所述第二納濾裝置的透過液輸送至MVR蒸發器進行蒸發結晶。
說明書
一種雙甘膦廢水資源化利用的處理系統
技術領域
本實用新型屬于農藥廢水處理領域,尤其是涉及一種雙甘膦廢水資源化利用的處理系統。
背景技術
雙甘膦是生產廣譜滅生性芽后除草劑的主要原料,也是農藥、醫藥、橡膠、電鍍、染料行業中重要中間體。在生產過程中,會產生大量的廢水,此類廢水中成份復雜,氯化鈉含量大約為 9%-15%,還含有雙甘膦、亞磷酸等物質。
發明內容
本實用新型的目的在于,針對現有技術中存在的不足,提供一種雙甘膦廢水資源化利用的處理系統。
為此,本實用新型采用以下技術方案:
一種雙甘膦廢水資源化利用的處理系統,所述雙甘膦廢水資源化利用的處理系統用于對雙甘膦生產過程中產生的廢水進行資源化利用,所述雙甘膦廢水資源化利用的處理系統包括:
- 廢水收集池,所述廢水收集池用于貯存雙甘膦生產過程中產生的廢水,且進行均質化處理;
- 過濾系統,所述過濾系統用于對經廢水收集池中排出的雙甘膦廢水進行過濾處理,且經過濾處理后的雙甘膦廢水滿足膜分離系統的進水水質要求;
- 膜分離系統,所述膜分離系統用于對經過濾系統過濾處理后的雙甘膦廢水進行膜分離處理;
- 脫鹽處理系統,所述脫鹽處理系統用于對膜分離系統所排出的濃縮液進行脫鹽處理;
- 催化濕式氧化反應系統,所述催化濕式氧化反應系統用于對膜分離系統所排出的透過液進行降解氧化;以及
- 結晶系統,所述結晶系統用于對催化濕式氧化反應系統所排出的母液進行結晶處理。
優選地,所述過濾系統包括砂濾裝置和超濾裝置,所述砂濾裝置用于去除雙甘膦廢水中的大顆粒物質且達到進入超濾裝置的進水水質要求,所述超濾裝置的透過液進入膜分離系統進行膜分離處理。
優選地,所述膜分離系統包括納濾裝置,所述納濾裝置用于對經過濾系統過濾處理后的雙甘膦廢水進行納濾分鹽處理,所述納濾裝置的濃縮液輸送至脫鹽處理系統進行脫鹽處理,所述納濾裝置的透過液輸送至催化濕式氧化氧化反應系統進行降解氧化。
優選地,所述脫鹽處理系統包括電滲析裝置,所述電滲析裝置用于對膜分離系統所排出的濃縮液進行脫鹽處理。
優選地,所述電滲析裝置的淡化室所排出的淡化液作為雙甘膦水劑,所述電滲析裝置的濃縮室所排出的濃縮液輸送至催化濕式氧化氧化反應系統進行降解氧化。
優選地,催化濕式氧化反應系統包括催化濕式氧化反應塔,所述催化濕式氧化反應塔內加入銅鹽催化劑,且向塔內通入壓縮空氣,母液中的有機化合物在160℃~200℃,在5Mpa~8Mpa壓力下,與空氣混合,使有機分子鏈斷裂,小分子氧化成水和二氧化碳,其中二氧化碳壓縮空氣帶出尾氣。
優選地,所述結晶系統包括結晶罐和離心機,所述結晶罐用于對經催化濕式氧化反應系統所降解氧化的雙甘膦廢水進行降溫結晶,所述離心機用于回收經結晶罐中排出固液混合物中的磷酸氫二鈉固體。
優選地,所述雙甘膦廢水資源化利用的處理系統還包括后處理系統,所述后處理系統用于對結晶系統所排出的結晶母液進行后處理。
優選地,所述后處理系統包括換熱器、第二砂濾裝置、第二納濾裝置和MVR蒸發器,所述換熱器用于對結晶系統所排出的結晶母液進行升溫加熱,經升溫加熱后的結晶母液送至第二砂濾裝置且用于去除結晶母液中的固體顆粒,第二砂濾裝置的透過液輸送至第二納濾裝置進行納濾分鹽處理,所述第二納濾裝置的濃縮液輸輸送至結晶系統進行再結晶,所述第二納濾裝置的透過液輸送至MVR蒸發器進行蒸發結晶并得到氯化鈉固體,氯化鈉固體可以作為工業用鹽出售。
本實用新型中所提及的MVR技術是機械式蒸汽再壓縮技術(mechanical vapor recompression)的簡稱,是利用蒸發系統自身產生的二次蒸汽及其能量,經蒸汽壓縮機壓縮做功,提升二次蒸汽的熱焓,導進冷卻塔,冷卻塔的冷卻水循環預熱物料。如此循環向蒸發系統提供熱能,從而減少對外界能源的需求的一項節能技術。
本實用新型通過廢水收集池收集雙甘膦廢水并進行均質化處理,從而使得經廢水收集池中所排出的雙甘膦廢水的水質穩定;通過過濾系統對雙甘膦廢水進行過濾處理,從而降低后續工段堵塞的風險,延長后續工段的沖洗周期;通過膜分離系統對雙甘膦廢水進行膜分離處理,從而降低催化濕式氧化反應系統的處理能耗,達到低碳環保的效果;通過脫鹽處理系統對膜分離系統所排出的濃縮液進行脫鹽處理,且脫鹽后的淡化液可以作為雙甘膦水劑出售,從而對雙甘膦廢水進行了資源化利用,且脫鹽處理系統所排出的濃縮液輸送至降低催化濕式氧化反應系統進行降解氧化處理,從而提高了雙甘膦廢水的利用率;通過降低催化濕式氧化反應系統對雙甘膦廢水進行降解氧化處理,將雙甘膦廢水中的有機磷轉化為無機磷,從而提高了雙甘膦廢水的資源化利用率,將小分子有機物轉化為二氧化碳和水,從而降低了雙甘膦廢水的危害性;通過結晶系統將經降解氧化后的雙甘膦廢水中的無機磷結晶析出,無機磷為磷酸二氫鈉固體。本實用新型通過以上的處理真正實現雙甘膦廢水的資源化回收利用,實現變廢為寶。



