申請日2016.05.18
公開(公告)日2016.10.12
IPC分類號C02F9/14; C02F101/16; C02F101/30
摘要
本發明提供的移動床生物膜反應器‑正滲透‑反滲透復合式廢水處理裝置,該廢水處理裝置主要包括調節池、移動床生物膜反應器、曝氣泵、曝氣管、反滲透膜組件、正滲透膜組件、調節沉淀池、驅動液池、污泥回流泵和控制閥。本發明還提供了使用上述廢水處理裝置處理含氮有機廢水處理方法。由于本發明所述廢水處理裝置將移動床生物膜反應器與正滲透膜組件和反滲透膜組件有機耦合為一體,能夠有效降低膜污染速率、提高廢水處理效率,使用本發明所述方法處理廢水,能夠強化廢水處理效果和降低廢水處理成本。
權利要求書
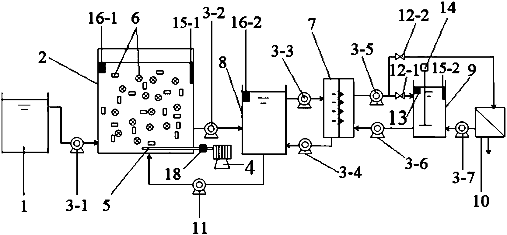
1.移動床生物膜反應器-正滲透-反滲透復合式廢水處理裝置,包括調節池(1)、裝有懸浮填料(6)的移動床生物膜反應器(2)、設置在移動床生物膜反應器底部的曝氣管(5)、通過管件與曝氣管連接的曝氣泵(4)、反滲透膜組件(10),其特征在于還包括正滲透膜組件(7)、調節沉淀池(8)、驅動液池(9)、污泥回流泵(11)和控制閥,
所述移動床生物膜反應器(2)上設有進水口、出水口和回流污泥進口,所述調節沉淀池(8)上設有進水口、出水口、污泥出口和濃水進口,所述正滲透膜組件(7)上設有進水口、濃水出口、驅動液進口和出水口,所述反滲透膜組件(10)上設有進水口、已處理廢水排放口和濃縮液出口,所述驅動液池(9)上設有驅動液出口、進水口和濃縮液進口,驅動液池(9)中設置有電導率探頭(13)和攪拌器(14);
移動床生物膜反應器(2)的進水口通過管件和第一水泵(3-1)與調節池連接,移動床生物膜反應器(2)的出水口通過管件和第二水泵(3-2)與調節沉淀池(8)的進水口連接,調節沉淀池(8)的出水口通過管件和第三水泵(3-3)與正滲透膜組件(7)的進水口連接,調節沉淀池(8)的污泥出口通過管件和污泥回流泵(11)與移動床生物膜反應器的回流污泥進口連接,正滲透膜組件(7)的出水口通過管件、第五水泵(3-5)及第一控制閥(12-1)、第二控制閥(12-2)分別與驅動液池(9)的進水口和反滲透膜組件(10)的進水口連接,正滲透膜組件(7)的濃水出口通過管件和第四水泵(3-4)與調節沉淀池(8)的濃水進口連接,反滲透膜組件(10)的濃縮液出口通過管件和第七水泵(3-7)與驅動液池(9)的濃縮液進口連接,驅動液池(9)的驅動液出口通過管件和第六水泵(3-6)與正滲透膜組件(7)的驅動液進口連接。
2.根據權利要求1所述移動床生物膜反應器-正滲透-反滲透復合式廢水處理裝置,其特征在于所述移動床生物膜反應器(2)中設有第一溫度控制元件(15-1)和第一液位計(16-1),所述驅動液池(9)中設有第二溫度控制元件(15-2),所述調節沉淀池(8)中設有第二液位計(16-2)。
3.根據權利要求1或2所述移動床生物膜反應器-正滲透-反滲透復合式廢水處理裝置,其特征在于還包括計算機控制系統(17),所述第一水泵(3-1)、第二水泵(3-2)、第三水泵(3-3)、第四水泵(3-4)、第五水泵(3-5)、第六水泵(3-6)、第七水泵(3-7)、污泥回流泵(11)、電導率探頭(13)、第一控制閥(12-1)和第二控制閥(12-2)均通過控制線路與計算機控制系統相連,或者所述第一水泵(3-1)、第二水泵(3-2)、第三水泵(3-3)、第四水泵(3-4)、第五水泵(3-5)、第六水泵(3-6)、第七水泵(3-7)、污泥回流泵(11)、電導率探頭(13)、第一控制閥(12-1)和第二控制閥(12-2)、第一溫度控制元件(15-1)、第二溫度控制元件(15-2)、第一液位計(16-1)和第二液位計(16-2)均通過控制線路與計算機控制系統相連。
4.根據權利要求1或2所述移動床生物膜反應器-正滲透-反滲透復合式廢水處理裝置,其特征在于所述移動床生物膜反應器(2)的出水口處設有防止懸浮填料流失的濾網。
5.根據權利要求1或2所述移動床生物膜反應器-正滲透-反滲透復合式廢水處理裝置,其特征在于連接曝氣管(5)與曝氣泵(4)的管件上設有氣體流量計(18)。
6.根據權利要求1或2所述移動床生物膜反應器-正滲透-反滲透復合式廢水處理裝置,其特征在于所述移動床生物膜反應器中懸浮填料(6)的量為移動床生物膜反應器有效容積的40%~60%。
7.一種含氮有機廢水處理方法,其特征在于使用權利要求1至6中任一權利要求所述廢水處理裝置,步驟如下:
①在攪拌下將廢水通入調節池(1)中以均和調節池中的水質;
②對移動床生物膜反應器(2)中的懸浮填料(6)進行生物膜培養,生物膜培養結束后,將調節池(1)中的廢水輸入移動床生物膜反應器中進行處理,所述移動床生物膜反應器(2)采用連續進水、連續排水、連續曝氣的方式運行;
③在廢水處理裝置進行廢水處理的啟動階段,向驅動液池(9)中加入水溶性鹽或者水溶性小分子糖類的水溶液作為驅動液;將經過移動床生物膜反應器(2)處理的廢水連續輸入調節沉淀池(8)中,將調節沉淀池中的上清液和驅動液池中的驅動液輸入正滲透膜組件中進行正滲透處理,將正滲透處理產生的部分被稀釋的驅動液輸入反滲透膜組件中進行反滲透處理,將反滲透處理產生的透過液作為處理后的廢水排放,將反滲透處理產生的濃縮液和正滲透處理產生的另一部分被稀釋的驅動液輸入驅動液池中以使驅動液池中驅動液的電導率維持在穩定狀態,將正滲透處理產生的濃水輸入調節沉淀池中,將調節沉淀池中的污泥輸入移動床生物膜反應器中;該步驟中,控制驅動液池中的攪拌器處于攪拌狀態。
8.根據權利要求7所述含氮有機廢水處理方法,其特征在于所述生物膜的培養方法如下:向移動床生物膜反應器中加入廢水和活性污泥,所述廢水的COD濃度700~1300mg/L、氨氮濃度為90~150mg/L,所述廢水的加入量為移動床生物膜反應器有效容積的50~70%,活性污泥的加入量為每升廢水2~3g,然后以間歇曝氣的方式運行至廢水的COD濃度降至250~500mg/L、氨氮濃度降至10~30mg/L時排出廢水;重復上述向移動床生物膜反應器中加入廢水、間歇曝氣和排出廢水的操作直到懸浮填料被生物膜覆蓋時結束培養。
9.根據權利要求7或8所述含氮有機廢水處理方法,其特征在于控制移動床生物膜反應器(2)中廢水的溫度為20~30℃,控制驅動液池(9)中驅動液的溫度為20~30℃。
10.根據權利要求7或8所述含氮有機廢水處理方法,其特征在于步驟②中控制廢水在移動床生物膜反應器(2)中的水力停留時間為12~20h,控制曝氣操作的曝氣量使移動床生物膜反應器(2)中的溶解氧濃度為1~3mg/L。
說明書
移動床生物膜反應器-正滲透-反滲透復合式廢水處理裝置及含氮有機廢水處理方法
技術領域
本發明屬于廢水處理領域,特別涉及移動床生物膜反應器-正滲透-反滲透復合式廢水處理裝置及含氮有機廢水處理方法。
背景技術
移動床生物膜反應器(Moving Bed Biofilm Reactor,MBBR),也稱懸浮填料生物反應器,應用于以生物膜法為主體工藝的廢水生物處理工藝中。MBBR工藝兼具生物流化床和生物接觸氧化法兩種工藝的優點,具有良好的脫氮除磷效果,近年來受到了越來越多的關注,目前已有將工藝已應用于工業廢水和生活污水的處理中的報道。
MBBR工藝的出水中含有較多的懸浮污泥,需要配合沉淀池將懸浮污泥沉淀后才能出水,但MBBR工藝出水中含有的懸浮污泥的沉降性能差,即使經過沉淀池的沉淀,出水水質也難以達標,而且使用MBBR工藝配合沉淀池的處理方式也不利于廢水處理效率的提高。為了解決上述工藝因懸浮污泥的沉降性能差而引起出水水質不達標的問題,現有技術采用的是將MBBR工藝與壓力驅動式的膜過濾組件結合的膜過濾MBBR工藝,即采用含MBBR和反滲透膜組件的廢水處理裝置將經過MBBR工藝處理的廢水直接通過反滲透膜組件的處理后出水,或者采用含MBBR和其他壓力驅動式的膜過濾組件的廢水處理裝置將MBBR工藝處理的廢水通過其他壓力驅動式的膜過濾組件的過濾后出水。但是,由于MBBR工藝的出水中含有大量的絲狀菌以及大量會堵塞膜孔的微小顆粒物,在壓力驅動下,廢水中的絲狀菌和微小顆粒物會快速地在反滲透膜或者過濾膜上形成致密而厚的濾餅,嚴重影響廢水的處理效率,并且,在工藝運行過程中,需要頻繁地停工對膜進行清洗或更換,不但影響工藝的連續運行,進一步降低廢水的處理效率,而且會增加運行和維護成本。此外,對于壓力驅動式的膜過濾組件,在廢水處理過程中需要外加設備或者組件提供膜過濾必備的壓力,導致這種將MBBR工藝與壓力驅動式的膜過濾組件相結合的工藝的能耗過高,增加運行成本。由于上述原因,這種將MBBR工藝與壓力驅動式的膜過濾組件相結合的膜過濾MBBR工藝的實際應用受到了極大的限制。
基于上述技術現狀,若能對現有的MBBR工藝或者組合式的MBBR工藝進行改進,提供能有效降低降低膜污染的基于MBBR的廢水處理裝置及廢水處理方法,對于強化現有MBBR工藝的廢水處理效果,提高廢水處理效率和降低廢水處理成本等方面都將產生積極的意義。
發明內容
本發明的目的在于克服現有技術的不足,提供移動床生物膜反應器-正滲透-反滲透復合式廢水處理裝置及含氮有機廢水處理方法,以降低膜污染速率、提高廢水處理效率、強化廢水處理效果和降低廢水處理成本。
本發明提供的移動床生物膜反應器-正滲透-反滲透復合式廢水處理裝置,包括調節池、裝有懸浮填料的移動床生物膜反應器、設置在移動床生物膜反應器底部的曝氣管、通過管件與曝氣管連接的曝氣泵、反滲透膜組件、正滲透膜組件、調節沉淀池、驅動液池、污泥回流泵和控制閥,
所述移動床生物膜反應器上設有進水口、出水口和回流污泥進口,所述調節沉淀池上設有進水口、出水口、污泥出口和濃水進口,所述正滲透膜組件上設有進水口、濃水出口、驅動液進口和出水口,所述反滲透膜組件上設有進水口、已處理廢水排放口和濃縮液出口,所述驅動液池上設有驅動液出口、進水口和濃縮液進口,驅動液池中設置有電導率探頭和攪拌器;
移動床生物膜反應器的進水口通過管件和第一水泵與調節池連接,移動床生物膜反應器的出水口通過管件和第二水泵與調節沉淀池的進水口連接,調節沉淀池的出水口通過管件和第三水泵與正滲透膜組件的進水口連接,調節沉淀池的污泥出口通過管件和污泥回流泵與移動床生物膜反應器的回流污泥進口連接,正滲透膜組件的出水口通過管件、第五水泵及第一控制閥、第二控制閥分別與驅動液池的進水口和反滲透膜組件的進水口連接,正滲透膜組件的濃水出口通過管件和第四水泵與調節沉淀池的濃水進口連接,反滲透膜組件的濃縮液出口通過管件和第七水泵與驅動液池的濃縮液進口連接,驅動液池的驅動液出口通過管件和第六水泵與正滲透膜組件的驅動液進口連接。
上述廢水處理裝置中,所述移動床生物膜反應器中設有第一溫度控制元件和第一液位計,所述驅動液池中設有第二溫度控制元件,所述調節沉淀池中設有第二液位計。
上述廢水處理裝置中還包括計算機控制系統,所述第一水泵、第二水泵、第三水泵、第四水泵、第五水泵、第六水泵、第七水泵、污泥回流泵、電導率探頭、第一控制閥和第二控制閥均通過控制線路與計算機控制系統相連,或者所述第一水泵、第二水泵、第三水泵、第四水泵、第五水泵、第六水泵、第七水泵、污泥回流泵、電導率探頭、第一控制閥和第二控制閥、第一溫度控制元件、第二溫度控制元件、第一液位計和第二液位計均通過控制線路與計算機控制系統相連。
上述廢水處理裝置中,所述移動床生物膜反應器的出水口處設有防止懸浮填料流失的濾網。
上述廢水處理裝置中,連接曝氣管與曝氣泵的管件上設有氣體流量計。
上述廢水處理裝置中,所述移動床生物膜反應器中懸浮填料的量為移動床生物膜反應器有效容積的40%~60%;所述懸浮填料的材質通常為聚乙烯、聚丙烯、改性聚乙烯或者改性聚丙烯,懸浮填料的密度為0.96~0.98g/cm3,懸浮填料被生物膜覆蓋后密度與廢水的密度接近。
本發明還提供了一種含氮有機廢水處理方法,該方法使用上述廢水處理裝置,步驟如下:
①在攪拌下將廢水通入調節池中以均和調節池中的水質;
②對移動床生物膜反應器中的懸浮填料進行生物膜培養,生物膜培養結束后,將調節池中的廢水輸入移動床生物膜反應器中進行處理,所述移動床生物膜反應器采用連續進水、連續排水、連續曝氣的方式運行;
③在廢水處理裝置進行廢水處理的啟動階段,向驅動液池中加入水溶性鹽或者水溶性小分子糖類的水溶液作為驅動液;將經過移動床生物膜反應器處理的廢水連續輸入調節沉淀池中,將調節沉淀池中的上清液(作為正滲透處理的原料液)和驅動液池中的驅動液輸入正滲透膜組件中進行正滲透處理,將正滲透處理產生的部分被稀釋的驅動液輸入反滲透膜組件中進行反滲透處理,將反滲透處理產生的透過液作為處理后的廢水排放,將反滲透處理產生的濃縮液和正滲透處理產生的另一部分被稀釋的驅動液輸入驅動液池中以使驅動液池中驅動液的電導率維持在穩定狀態,將正滲透處理產生的濃水輸入調節沉淀池中,將調節沉淀池中的污泥輸入移動床生物膜反應器中;該步驟中,控制驅動液池中的攪拌器處于攪拌狀態。
上述方法中,所述生物膜的培養方法如下:向移動床生物膜反應器中加入廢水和活性污泥,所述廢水的COD濃度700~1300mg/L、氨氮濃度為90~150mg/L,所述廢水的加入量為移動床生物膜反應器有效容積的50~70%,活性污泥的加入量為每升廢水2~3g,然后以間歇曝氣的方式運行至廢水的COD濃度降至250~500mg/L、氨氮濃度降至10~30mg/L時排出廢水;重復上述向移動床生物膜反應器中加入廢水、間歇曝氣和排出廢水的操作直到懸浮填料被生物膜覆蓋時結束培養。
上述方法中,控制移動床生物膜反應器中廢水的溫度為20~30℃,控制驅動液池中驅動液的溫度為20~30℃。
上述方法中的步驟②中,控制廢水在移動床生物膜反應器中的水力停留時間為12~20h,控制曝氣操作的曝氣量使移動床生物膜反應器中的溶解氧濃度為1~3mg/L。
上述方法的步驟②中,在廢水處理裝置進行廢水處理的啟動階段,向驅動液池中加入水溶性鹽或者水溶性小分子糖類的水溶液的濃度通常為1~2mol/L,常用的水溶性鹽為NaCl、MgCl2、Al2SO4、NH4HCO3,常用的小分子糖類為葡萄糖或者果糖;通過控制輸入驅動液池中被稀釋的驅動液的量來控制驅動液池中驅動液的電導率維持在穩定狀態,電導率維持在穩定狀態是指:控制驅動液池中驅動液的電導率波動范圍為啟動階段向驅動液池中加入水溶性鹽或者水溶性小分子糖類的水溶液的電導率的±5%以內。
與現有技術相比,本發明具有以下有益效果:
1.本發明提供的移動床生物膜反應器-正滲透-反滲透復合式廢水處理裝置是一種新型結構的基于移動床生物膜反應器的廢水處理裝置,由于該裝置將移動床生物膜反應器與正滲透膜組件和反滲透膜組件有機結合,由于正滲透膜組件工作時,在膜兩側滲透壓的驅動下,水能自發地從膜的一側遷移到膜的另一側,由于無需外加壓力進行驅動,因而膜污染程度和速率都比現有的外加壓力驅動的膜過濾組件明顯更低,而且還具有降低能耗的優勢,本發明通過將正滲透和反滲透膜組件進行耦合,不但有效改善了膜污染的問題,而且將反滲透膜組件處理產生的濃縮液返回用于保持驅動液的濃度,實現了濃縮液的再利用。
2.本發明所述廢水處理裝置中,由于MBBR反應器處理廢水本身具有耐沖擊負荷和高效的特點,加之正滲透膜組件對有機物、氮、磷等營養物質和重金屬等具有較高的截留率,能對MBBR反應器的出水進行進一步的凈化,有效減少廢水中的微小顆粒物,因此將二者結合不但能強化廢水處理效果,而且將正滲透膜組件的出水作為反滲透膜組件的進水,還能有效避免反滲透膜組件的膜污染問題,從而有利于提高廢水處理效率和降低運行成本。
3.根據實際處理需求,本發明所述廢水處理裝置既能實現手動控制,又能能實現自動控制,控制方式方便靈活,使用方便,易于推廣應用。
4.本發明還提供了一種處理廢水的新方法,該方法使用本發明所述廢水處理裝置,將MBBR工藝、正滲透工藝和反滲透工藝有機地耦合在一起,不但能有效解決現有外加壓力驅動式膜過濾MBBR工藝的膜污染速率過快和膜污染程度嚴重的問題,而且能近一步強化廢水處理效果,實現廢水的達標排放,此外,本發明所述方法還具有運行成本低的優勢。
5.實驗表明,采用本發明所述方法對化學需氧量為800~1100mg/L、氨氮濃度為65~95mg/L的廢水進行處理,出水的化學需氧量可降至12~20mg/L、氨氮濃度可降至0.5~1.5mg/L(見實施例3、4),對含氮有機廢水處理效果良好。
6.本發明所述方法的操作簡單,可控性好,有利于推廣應用。



