申請日2016.05.18
公開(公告)日2016.10.12
IPC分類號C02F1/42; C02F101/22; C02F103/16
摘要
本實用新型公開了一種陰離子交換樹脂處理電鍍廢水中六價鉻離子系統,包括:含鉻廢水槽、解吸液收集槽、若干組吸附柱、再生液儲槽、轉型液儲槽和清洗水儲槽,所述含鉻廢水槽上設有出水管和進水管,所述吸附柱上包括進水口和出水口,所述出水管通過管道與進水口相連,與吸附柱形成連接,所述出水口通過管道并聯形成排放管。本實用新型采用多組吸附柱,多用一備,串聯全負載方式運行,使樹脂吸附容量接近高負載狀態,在有效的保證出水達標的情況下,提高解吸液濃度。
權利要求書
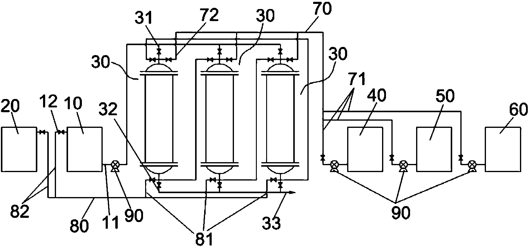
1.一種陰離子交換樹脂處理電鍍廢水中六價鉻離子系統,其特征在于,包括含鉻廢水槽(10)、解吸液收集槽(20)、若干組吸附柱(30)、再生液儲槽(40)、轉型液儲槽(50)和清洗水儲槽(60),所述含鉻廢水槽(10)上設有出水管(11)和進水管(12),所述吸附柱(30)上包括進水口(31)和出水口(32),所述出水管(11)通過管道與進水口(21)相連,與吸附柱(30)形成連接,所述出水口(32)通過管道并聯形成排放管(13)。
2.根據權利要求1所述的陰離子交換樹脂處理電鍍廢水中六價鉻離子系統,其特征在于,還設有進液總管(70),所述進液總管(70)一側通過進液支管(71)分別與再生液儲槽(40)、轉型液儲槽(50)和清洗水儲槽(60)相連,另一端通過進液分管(72)與進水口(31)相連,將吸附柱(30)、再生液儲槽(40)、轉型液儲槽(50)和清洗水儲槽(60)串聯。
3.根據權利要求1所述的陰離子交換樹脂處理電鍍廢水中六價鉻離子系統,其特征在于,還包括出液總管(80),所述出液總管(80)一端通過出液分管(81)與吸附柱(30)上的除水口(32)相連,另一端通過出液支管(82)與進水管(12)和解吸液收集槽(20)相連,將含鉻廢水槽(10)、解吸液收集槽(20)和吸附柱(30)串聯。
4.根據權利要求1所述的陰離子交換樹脂處理電鍍廢水中六價鉻離子系統,其特征在于,所述吸附柱(30)為陰離子樹脂吸附柱。
5.根據權利要求1所述的陰離子交換樹脂處理電鍍廢水中六價鉻離子系統,其特征在于,所述含鉻廢水槽(10)、再生液儲槽(40)、轉型液儲槽(50)和清洗水儲槽(60)上設有水泵(90)。
說明書
一種陰離子交換樹脂處理電鍍廢水中六價鉻離子系統
技術領域
本實用新型涉及一種廢水處理技術領域,具體涉及一種陰離子交換樹脂處理電鍍廢水中六價鉻離子系統。
背景技術
據統計,全國電鍍廢水年排放量高達40億噸。電鍍廢水主要污染物為重金屬離子,綜合考慮廢水量、毒性、治理難度等因素,則含Cr(Ⅵ)電鍍廢水為首要污染物。Cr(Ⅵ)是一種致癌、致畸、致突變的劇毒物質,毒性比Cr(Ⅲ)大100倍,被國家列為一類控制的污染物。Cr(Ⅵ)在廢水中隨pH值的不同分別以CrO3、CrO42-、Cr2O72-等形式存在,由于有害物質含量高,成分復雜,因而造成處理技術難度較大,對周圍環境造成嚴重的威脅。目前,國內普遍采用化學沉淀法處理Cr(VI)電鍍廢水,此方法處理成本很高,同時不可避免產生二次污染物含鉻污泥(此污泥為危險廢物),電鍍污泥已成為社會環境治理的一大難題。
實用新型內容
本實用新型針對上述問題,本實用新型的目的在于提供一種再生能力高、吸附性強、不產生污泥的六價鉻電鍍廢水處理系統?捎行コ龔U水中的六價鉻離子,吸附處理后的廢水中Cr(VI)濃度達到國家排放標準。
本實用新型解決上述問題所采用的技術方案是:
一種陰離子交換樹脂處理電鍍廢水中六價鉻離子系統,包括:含鉻廢水槽、解吸液收集槽、若干組吸附柱、再生液儲槽、轉型液儲槽和清洗水儲槽,所述含鉻廢水槽上設有出水管和進水管,所述吸附柱上包括進水口和出水口,所述出水管通過管道與進水口相連,與吸附柱形成連接,所述出水口通過管道并聯形成排放管。
進一步地,還設有進液總管,所述進液總管一側通過進液支管分別于再生液儲槽、轉型液儲槽和清洗水儲槽相連,另一端通過進液分管與進水口相連,將吸附柱、再生液儲槽、轉型液儲槽和清洗水儲槽串聯。
進一步地,還包括出液總管,所述出液總管一側通過出液分管分別于吸附柱上的進水口相連,另一端通過出液支管與進水管和解吸液收集槽相連,將含鉻廢水槽、解吸液收集槽和吸附柱串聯。
進一步地,所述吸附柱為陰離子樹脂吸附柱。
進一步的,所述含鉻廢水槽、再生液儲槽、轉型液儲槽和清洗水儲槽上設有水泵。
本實用新型的優點是:
1.本實用新型結構簡單,組裝方便,結構穩定,經久耐用;
2.本實用新型處理系統采用多組吸附柱,多用一備,串聯全負載方式運行,使樹脂吸附容量接近高負載狀態,在有效的保證出水達標的情況下,提高解吸液濃度。
除了上面所描述的目的、特征和優點之外,本實用新型還有其它的目的、特征和優點。下面將參照圖,對本實用新型作進一步詳細的說明。



