申請日2016.05.18
公開(公告)日2016.12.07
IPC分類號B01D36/04
摘要
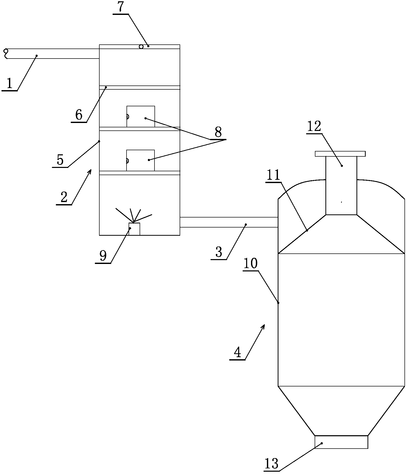
一種污水初級處理裝置,包括第一進水管、第一過濾裝置、第二進水管和第二過濾裝置,第一進水管與第一過濾裝置連接,第一過濾裝置包括殼體和過濾網,殼體內在第一進水管下方設有過濾網;殼體底部設有第二進水管,第二進水管與第二過濾裝置連接,所述第二過濾裝置包括外殼、錐體形隔板、出水管和排污管,第二進水管與外殼連接并與外殼內腔連通,第二進水管偏心設置,在外殼內設置有錐體形隔板,在錐體形隔板下邊緣處設有排污孔,小口向上且與出水管連通,出水管的底端伸入外殼內腔內,頂端在外殼外,外殼底部設有排污口。實現了污水的兩次初級過濾,第一級過濾實現了對污水中雜物及大直徑石塊等的過濾,第二級過濾實現了對污水中泥沙的過濾,經兩級過濾后污水中的泥沙得到有效處理,處理效果好,效率高。
權利要求書
1.一種污水初級處理裝置,其特征在于:包括第一進水管、第一過濾裝置、第二進水管和第二過濾裝置,所述第一進水管與第一過濾裝置的頂部連接并將污水輸入第一過濾裝置,所述第一過濾裝置包括殼體和過濾網,所述殼體內在第一進水管下方設有過濾網,在殼體頂部設有可開合的蓋體;殼體底部設有第二進水管,第二進水管與第二過濾裝置頂部連接并將經第一過濾裝置過濾后的污水輸入第二過濾裝置內,所述第二過濾裝置包括外殼、錐體形隔板、出水管和排污管,所述第二進水管與外殼連接并與外殼內腔連通,第二進水管偏心設置,在外殼內設置有錐體形隔板,錐體形隔板的大口向下且下邊緣固定于外殼內壁上,在錐體形隔板下邊緣處設有排污孔,小口向上且與出水管連通,所述出水管豎直布置,出水管的底端伸入外殼內腔內,頂端在外殼外, 外殼底部設有排污口。
2.根據權利要求1所述的一種污水初級處理裝置,其特征在于:所述過濾網分為若干層,在殼體內從上到下依次分布,且從上到下過濾網上設置的過濾網孔孔徑逐漸變小。
3.根據權利要求2所述的一種污水初級處理裝置,其特征在于:在所述殼體上對應每層過濾網位置處設有可開合的門,所述門邊緣設有與殼體密封的密封圈。
4.根據權利要求1所述的一種污水初級處理裝置,其特征在于:所述殼體底部設有攪拌器。
說明書
一種污水初級處理裝置
技術領域
本實用新型涉及污水處理設備技術領域,特別涉及一種污水初級處理裝置。
背景技術
現有的污水處理設備中,常用的污水過濾裝置為沙石式過濾器,沙石過濾器的體積較大,且過濾器的濾芯容易阻塞板結,導致過濾效果不佳,且板結后需要用大量清水進行反沖洗,反沖洗產生的污水需要再次進行過濾,造成污水處理設備的污水處理效率不高。
實用新型內容
為克服現有技術中存在的問題,本實用新型提供了一種污水初級處理裝置,實現了污水的兩次初級過濾,且經兩級過濾后污水中的泥沙得到有效處理,處理效果好,效率高。
本實用新型解決其技術問題所采取的技術方案是:該種污水初級處理裝置,包括第一進水管、第一過濾裝置、第二進水管和第二過濾裝置,所述第一進水管與第一過濾裝置的頂部連接并將污水輸入第一過濾裝置,所述第一過濾裝置包括殼體和過濾網,所述殼體內在第一進水管下方設有過濾網,在殼體頂部設有可開合的蓋體;殼體底部設有第二進水管,第二進水管與第二過濾裝置頂部連接并將經第一過濾裝置過濾后的污水輸入第二過濾裝置內,所述第二過濾裝置包括外殼、錐體形隔板、出水管和排污管,所述第二進水管與外殼連接并與外殼內腔連通,第二進水管偏心設置,在外殼內設置有錐體形隔板,錐體形隔板的大口向下且下邊緣固定于外殼內壁上,在錐體形隔板下邊緣處設有排污孔,小口向上且與出水管連通,所述出水管豎直布置,出水管的底端伸入外殼內腔內,頂端在外殼外, 外殼底部設有排污口。
進一步地,所述過濾網分為若干層,在殼體內從上到下依次分布,且從上到下過濾網上設置的過濾網孔孔徑逐漸變小。
進一步地,在所述殼體上對應每層過濾網位置處設有可開合的門,所述門邊緣設有與殼體密封的密封圈。
進一步地,所述殼體底部設有攪拌器。
綜上,本實用新型的上述技術方案的有益效果如下:
實現了污水的兩次初級過濾,第一級過濾實現了對污水中雜物及大直徑石塊等的過濾,第二級過濾實現了對污水中泥沙的過濾,經兩級過濾后污水中的泥沙得到有效處理,處理效果好,效率高。



