申請日2016.05.18
公開(公告)日2016.11.30
IPC分類號C02F9/04; B22F9/24; C02F101/38
摘要
本實用新型屬于硝基苯廢水治理的技術領域,具體是一種超重力強化納米零價鐵‑臭氧法深度處理硝基苯廢水的裝置,解決了目前納米零價鐵制備過程繁雜,直接用臭氧作用硝基苯廢水時臭氧利用率不高、用量大等問題。包括撞擊流‑旋轉填料床,旋轉填料床內設上部、下部反應區,上部反應區為液‑液反應區,下部反應區為氣‑液反應區,上下部反應區之間設置受液裝置,下部反應區最上方設置出氣口。進氣口與臭氧發生器相連,出氣口與尾氣處理裝置連接,撞擊流裝置進料管Ⅲ和進料管Ⅳ分別與儲液槽Ⅴ和儲液槽Ⅵ連接。本實用新型納米零價鐵的利用率更加充分,提高了臭氧利用率和氧化效率,適合處理批量大、處理任務重的硝基苯廢水處理。
權利要求書
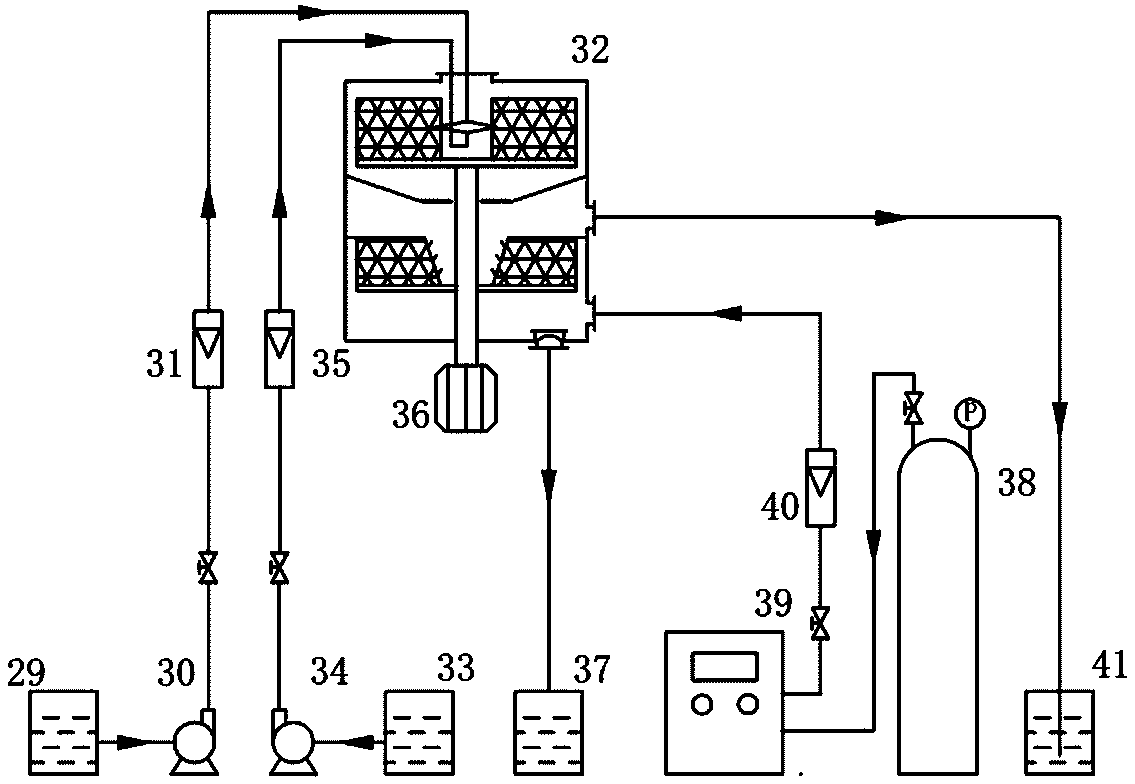
1.一種超重力強化納米零價鐵-臭氧法深度處理硝基苯廢水的裝置,其特征在于:包括撞擊流-旋轉填料床,撞擊流-旋轉填料床包括撞擊流裝置和旋轉填料床,旋轉填料床外殼設有進液口、出液口、進氣口和出氣口,撞擊流裝置從頂部進液口進入旋轉填料床,旋轉填料床內設上部反應區和下部反應區,上部反應區為含亞鐵鐵鹽硝基苯廢水溶液和KBH4或NaBH4水溶液的液-液反應區,下部反應區為含苯胺廢水與臭氧的氣-液反應區,上、下部反應區內分別設置同軸的填料轉子,上下部反應區之間設置受液裝置,下部反應區最上方設置出氣口,進氣口通過氣體流量計與臭氧發生器相連,臭氧發生器連接氧氣瓶;出氣口與尾氣處理裝置連接,
撞擊流裝置為底部開有對向噴嘴Ⅲ、噴嘴Ⅳ的進料管Ⅲ和進料管Ⅳ,進料管Ⅲ和進料管Ⅳ分別通過泵Ⅳ和泵Ⅴ與儲存含亞鐵鐵鹽硝基苯廢水溶液儲液槽Ⅴ和儲存KBH4或NaBH4水溶液的儲液槽Ⅵ連接,進料管Ⅲ和進料管Ⅳ與泵Ⅳ和泵Ⅴ之間分別設有液體流量計Ⅲ和流量計Ⅳ,出液口設在撞擊流-旋轉填料床Ⅲ底部,并通向儲液槽Ⅶ。
2.根據權利要求1所述的超重力強化納米零價鐵-臭氧法深度處理硝基苯廢水的裝置,其特征在于:所述的受液裝置為錐形受液板,錐形受液板底部為圓形平盤,平盤上均布有若干布液孔,錐形受液板外沿與旋轉床外殼連接。
3.根據權利要求2所述的超重力強化納米零價鐵-臭氧法深度處理硝基苯廢水的裝置,其特征在于所述錐形受液板傾角為5°~45°,所述錐形受液板底部圓形平盤開孔率為30%~60%。
4.根據權利要求1或2或3所述的超重力強化納米零價鐵-臭氧法深度處理硝基苯廢水的裝置,其特征在于氣-液反應區的填料轉子內側具有為斜面,斜面上設有與斜面成角度的若干帶孔斜板。
5.根據權利要求4所述的超重力強化納米零價鐵-臭氧法深度處理硝基苯廢水的裝置,其特征在于氣-液反應區的填料轉子內側斜面與垂直面設計角度為15°~45°,帶孔斜板與斜面設計角度60°~90°。
說明書
超重力強化納米零價鐵-臭氧法深度處理硝基苯廢水的裝置
技術領域
本實用新型屬于硝基苯廢水治理的技術領域,具體涉及一種超重力強化納米零價鐵-臭氧法深度處理硝基苯廢水的裝置。
背景技術
硝基苯廢水是一種極難降解的廢水,由于其來源廣、毒性大,目前已被我國列入優先控制污染物名單。近年來,硝基苯廢水的治理研究倍受關注。
納米零價鐵(Nanoscaled Zerovalent Iron, NZVI)具有比表面積大,反應活性高等特點,其在重金屬離子的去除、有機廢水降解、地下水污染修復等廢水治理領域有著巨大應用潛力。研究表明,納米零價鐵能夠快速、高效地將難降解的硝基苯類化合物還原成易生物降解的苯胺類化合物。然而,現有納米零價鐵的應用研究中,納米零價鐵的制備流程通常為:在氮氣保護、連續攪拌下,以一定的速率逐滴向含有一定濃度的可溶性亞鐵鹽溶液中加入強還原劑,再經過多次離心或磁選分離洗滌,最后干燥或者保存在乙醇或丙酮溶液中。上述制備過程步驟繁雜,條件苛刻,且在干燥及保存的過程中不可避免部分納米粒子被氧化失活。傳統攪拌式的反應器在納米粒子的制備過程中,往往存在混合時間長(5~50 ms)、混合不均勻,顆粒粒徑分布不均等問題,難以滿足大批量的生產需求。
臭氧是一種綠色、高效、無二次污染的氧化劑。臭氧對污染物的氧化作用可以分為以臭氧分子直接攻擊污染物的直接氧化作用和以催化產生的羥基自由基間接攻擊污染物的間接氧化作用。臭氧的直接氧化與間接氧化作用能夠有效地將有機物礦化成小分子物質,從而提高廢水的可生化性。基羥基自由基作為一種強氧化基團,能夠無選擇性的將廢水中的有機物降解成小分子化合物。文獻中報道,納米零價鐵及Fe2+均可以催化臭氧產生羥基自由,從而將污染物降解。然而,目前臭氧氧化技術的應用中存在臭氧水溶性差等問題。對于難降解的硝基苯廢水,直接用臭氧進行處理也存在臭氧利用率不高、臭氧用量大等問題。
超重力技術(High Gravity Technology, Higee)作為一種新型的過程強化技術,具有混合時間短,混合均勻等優點。超重力技術利用高速旋轉的填料床模擬超重力場,在填料高速旋轉的過程中對液體有破碎、剪切、撕裂等作用,極大地增大了相間接觸面積、加速相界面更新速率,從而大大提高相界傳質速率,強化微觀混合過程。無論對液-液兩相,還是氣-液兩相流間的微觀混合、傳質、反應,超重力旋轉填料床均有著傳統攪拌器無法比擬的優勢。
發明內容
針對目前納米零價鐵制備過程繁雜、不易放大,直接用臭氧作用硝基苯廢水時臭氧利用率不高、用量大等問題,本實用新型旨在提供一種可連續化、便于工程化放大的超重力強化納米零價鐵-臭氧法深度處理硝基苯廢水的裝置。
為實現上述目的,本實用新型采用的技術方案是:
一種超重力強化納米零價鐵-臭氧法深度處理硝基苯廢水的裝置,包括撞擊流-旋轉填料床,撞擊流-旋轉填料床包括撞擊流裝置和旋轉填料床,旋轉填料床外殼設有進液口、出液口、進氣口和出氣口,撞擊流裝置從頂部進液口進入旋轉填料床,旋轉填料床內設上部反應區和下部反應區,上部反應區為含亞鐵鐵鹽硝基苯廢水溶液和KBH4或NaBH4水溶液的液-液反應區,下部反應區為含苯胺廢水與臭氧的氣-液反應區,上、下部反應區內分別設置同軸的填料轉子,上下部反應區之間設置受液裝置,下部反應區最上方設置出氣口,進氣口通過氣體流量計與臭氧發生器相連,臭氧發生器連接氧氣瓶;出氣口與尾氣處理裝置連接,
撞擊流裝置為底部開有對向噴嘴Ⅲ、噴嘴Ⅳ的進料管Ⅲ和進料管Ⅳ,進料管Ⅲ和進料管Ⅳ分別通過泵Ⅳ和泵Ⅴ與儲存含亞鐵鐵鹽硝基苯廢水溶液儲液槽Ⅴ和儲存KBH4或NaBH4水溶液的儲液槽Ⅵ連接,進料管Ⅲ和進料管Ⅳ與泵Ⅳ和泵Ⅴ之間分別設有液體流量計Ⅲ和流量計Ⅳ,出液口設在撞擊流-旋轉填料床Ⅲ底部,并通向儲液槽Ⅶ。
所述的受液裝置為錐形受液板,錐形受液板底部為圓形平盤,平盤上均布有若干布液孔,錐形受液板外沿與旋轉床外殼連接。
所述錐形受液板傾角為5°~45°,所述錐形受液板底部圓形平盤開孔率為30%~60%。
氣-液反應區的填料轉子內側具有為斜面,斜面上設有與斜面成角度的若干帶孔斜板。
氣-液反應區的填料轉子內側斜面與垂直面設計角度為15°~45°,帶孔斜板與斜面設計角度60°~90°。
基于上述的超重力強化納米零價鐵-臭氧法深度處理硝基苯廢水的裝置完成的超重力強化納米零價鐵-臭氧法深度處理硝基苯廢水方法:含亞鐵鐵鹽硝基苯廢水溶液和KBH4或NaBH4水溶液分別由泵泵Ⅳ和泵Ⅴ經液體流量計Ⅲ和流量計Ⅳ計量后從進料管Ⅲ和進料管Ⅳ打入撞擊流裝置,經撞擊流裝置的噴嘴Ⅲ和噴嘴Ⅳ高速噴出后進行初次快速碰撞、混合、反應,隨后液體進入高速旋轉的填料轉子Ⅱ進行二次深度混合反應;液-液兩相混合反應完成后成為含苯胺廢水,含苯胺廢水被甩至旋轉床外殼內壁,在重力作用下沿內壁流至受液裝置,由布液孔再分布到填料轉子Ⅲ內側帶孔斜板上;含苯胺廢水在離心力的作用下被甩到填料轉子Ⅲ中并由內向外甩出,臭氧由進氣口進入,與含苯胺廢水在填料轉子Ⅲ內進行逆流或錯流接觸;完成氣-液兩相間傳質、反應后,臭氧尾氣從出氣口排出,降解后的廢水則由出液口排出至儲液槽Ⅶ。
制備納米零價鐵的反應式為:
納米零價鐵還原硝基苯的反應式為:
納米零價鐵及Fe2+催化臭氧產生羥基自由基的反應式為:
所述硝基苯廢水的濃度為50~500 mg·L-1,所述可溶性亞鐵鹽硝基苯廢水溶液中亞鐵的濃度為硝基苯廢水中硝基苯的濃度的20~30倍;所述KBH4或NaBH4水溶液的濃度為所選可溶性亞鐵鹽硝基苯廢水溶液中亞鐵的濃度的2~4倍,所述氣相臭氧濃度為10~100mg·L-1,所述含苯胺廢水與臭氧體積流量之比為500~2000 L·m-3,所述可溶性亞鐵鹽為氯化亞鐵、硝酸亞鐵或硫酸亞鐵,所述含亞鐵鹽硝基苯廢水溶液的初始pH值為2.0~9.0。
本實用新型將納米零價鐵還原與臭氧氧化相結合,先將難降解的硝基苯還原成易降解的苯胺,再利用納米零價鐵及納米零價鐵還原硝基苯過程中產生的Fe2+催化臭氧產生羥基自由基對苯胺進行降解,從而實現對硝基苯廢水的深度處理。還原及氧化過程均在超重力裝置的強化下進行。利用超重力旋轉填料床快速、高效的混合傳質特點,對納米零價鐵還原及臭氧氧化過程進行了強化,實現了快速、高效、連續化納米零價鐵-臭氧氧化法深度處理硝基苯廢水。利用本法處理硝基苯廢水,工藝簡單、成本低廉、快速高效。
本實用新型的有益效果是:
1、采用超重力技術在線制備納米零價鐵并同步處理硝基苯廢水,避免了傳統攪拌器以“滴加”的方式進料,混合迅速均勻,反應快速充分,方法操作簡便,可連續化運行。
2、采用超重力技術在線制備納米零價鐵并同步處理硝基苯廢水,在納米零價鐵的制備過程中實現對硝基苯廢水的還原,縮短了反應時間,避免了傳統方法里納米零價鐵制備過程中的洗滌、分離、干燥、儲存等繁雜操作,變多步為一步,極大地簡化了制備及使用步驟;改變了納米零價鐵與硝基苯廢水反應時的晶粒狀態(如圖3所示),納米零價鐵晶粒在成核初期及生長過程中即與硝基苯發生還原反應,避免了常規方法中納米零價鐵以大顆粒狀態與硝基苯反應,納米零價鐵的利用率更加充分,常規納米零價鐵還原硝基苯時,納米零價鐵的劑量濃度為硝基苯廢水中硝基苯的濃度的100~200倍,本方法中換算成納米零價鐵的劑量濃度為硝基苯廢水中硝基苯的濃度的20~30倍。
3、采用超重力技術強化了臭氧在水中的傳質,并利用納米零價鐵還原硝基苯過程中所產生的納米零價鐵及Fe2+來催化臭氧氧化,在不添加額外藥劑的同時,提高了臭氧利用率和氧化效率,有效地降低了處理成本。
4、采用超重力裝置,設備體積小、安裝簡單、開停車方便,可連續化運行,適合處理批量大、處理任務重的硝基苯廢水處理。
5、將液-液兩相充分混合反應后隨即進行氣-液兩相反應集成到同一臺裝置中,實現集成設計,有效減小了設備占地空間。下部填料轉子內側斜面設計,有利于接受從受液裝置作為液體再分布器分布下來的液體。利用本實用新型裝置可以實現兩股原始物料的混合配液,隨后進行吸收反應的過程強化。也可以實現先進行原始物料的混合反應,再進行氣-液兩相間的傳質反應的過程強化。



