公布日:2023.12.08
申請日:2023.11.07
分類號:C02F9/00(2023.01)I;C02F3/30(2023.01)N;C02F1/02(2023.01)N;C02F1/00(2023.01)N;C02F101/16(2006.01)N
摘要
本發明涉及一種己內酰胺廢水的脫氮方法及裝置。所述方法包括以下步驟:1)使己內酰胺廢水通過初沉池去除泥沙;2)將氧化法制備環己酮的廢堿液置于水解釜內進行水解反應,水解完成后通過換熱器進行冷卻換熱;3)將步驟2)中經過換熱器后的水解廢堿液與己內酰胺廢水在混合閥內混合后,進入A池(缺氧池),在A池內進行反硝化反應;4)經過步驟3)處理的廢液進入O池(氧化池),在O池內進行硝化反應;以及5)將O池出口排水一部分返回到A池進口,另一部分排水進入二沉池,上層出水排出,下部污泥一部分返回到A池,其余部分排出。所述方法降低了己內酰胺廢水的處理成本,并且生物脫氮效果優于加入葡萄糖作為碳源的結果。

權利要求書
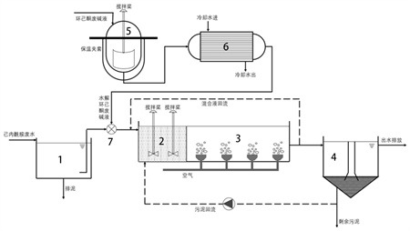
1.一種己內酰胺廢水的脫氮方法,所述方法包括以下步驟:(1)使己內酰胺廢水通過初沉池去除泥沙;(2)將氧化法制備環己酮的廢堿液置于水解釜內,在氧化法環己酮廢堿液中所含的氫氧化鈉的催化下進行水解反應,溫度為60~80℃,攪拌轉速為30~70轉/min,反應時間0.5~3h,水解完成后通過換熱器進行冷卻換熱,經過換熱器換熱后的水解廢堿液的溫度在20~30℃之間,流量為10~40L/h,所述換熱器為列管式換熱器,在所述水解釜中,氧化法制備環己酮的廢堿液中所含的酯類化合物進行水解,生成醇和酸,并且氧化法制備環己酮的廢堿液中的氫氧化鈉的質量濃度為5~10%;(3)將步驟(2)中經過換熱器后的水解廢堿液與來自步驟(1)的己內酰胺廢水在混合閥內混合后,進入A池,在A池內進行反硝化反應,溫度為20~40℃,停留時間10~70h,攪拌槳轉速5~60轉/min;(4)經過步驟(3)處理的廢液進入O池,在O池內進行硝化反應,溫度為20~40℃,停留時間20~100h;以及(5)將O池出口排水一部分返回到A池進口,流量為30~80L/min,另一部分排水進入二沉池,靜置10~30h,二沉池內的上層出水排出,下部污泥一部分返回到A池,其余部分的污泥排出,污泥回流量為總污泥量的10~60%。
2.根據權利要求1所述的方法,其中,在步驟(1)中,所述己內酰胺廢水來自己內酰胺肟化工序,己內酰胺廢水進入初沉池的流量為50~150m3/h。
3.根據權利要求1所述的方法,其中,在步驟(3)中,A池內進行反硝化反應溫度為30℃,停留時間為40h,攪拌槳轉速為20~40轉/min。
4.根據權利要求1所述的方法,其中,在步驟(4)中,O池內的硝化反應溫度為30℃,停留時間為60h。
5.根據權利要求1所述的方法,其中,在步驟(5)中,將O池出口排水一部分返回到A池進口,流量為40~60L/min,另一部分排水進入二沉池,靜置20h,二沉池內的上層出水排出,下部污泥一部分返回到A池,其余部分的污泥排出,污泥回流量為總污泥量的30~40%。
6.一種己內酰胺廢水的脫氮裝置,所述裝置包括以下部件(1)~(6)及按照以下方式連接這些部件的管線:(1)初沉池,其用于去除己內酰胺廢水中的泥沙;(2)安裝有攪拌槳的水解釜,其中容納氧化法制備環己酮的廢堿液,在該水解釜中,所述廢堿液中所含的酯類化合物在廢堿液中所含的氫氧化鈉的催化作用下被水解生成醇和酸;(3)換熱器,其通過管線與水解釜連接,并對水解釜中水解后的廢堿液進行換熱并降溫;(4)混合閥,其通過管線與初沉池以及換熱器連接,并用于將來自初沉池的廢水與來自換熱器的廢水混合,并通過管線將混合后的廢水供應至A池;(5)A池及O池,A池通過管線與混合閥連接并接收來自混合閥的廢水,來自混合閥的廢水在A池中進行反硝化反應之后在O池中進行硝化反應;(6)二沉池,其通過管線與O池連接,并用于沉淀經歷了硝化反應的廢水,并通過管線將上層出水和下部污泥分別排出。
7.根據權利要求6所述的裝置,其中,所述水解釜具有保溫夾套,并且所述裝置還包括將O池出口排水返回到A池進口的管線,以及將二沉池內的部分污泥返回到A池的管線。
發明內容
針對現有己內酰胺廢水缺氧/好氧(A/O)脫氮工藝需要外加電子供體、碳源和堿液等添加劑,增加了廢水處理成本。本發明利用氧化法環己酮廢堿液中的環己二醇、己二醇、環己醇、4-甲基戊醇等醇類作為反硝化反應的電子供體,以不同碳鏈長度的酸、酮為碳源,同時,通過高溫水解工藝,利用氧化法環己酮廢堿液中含有的氫氧化鈉為催化劑,對廢堿液中含有的丁酸乙酯、戊酸丁酯、己酸丁酯、己二酸丁酯、環己醇丁酯等酯類化合物進行水解,生成醇和酸,醇為異養反硝化細菌生長提供了所需的電子供體,進一步提高了反硝化工藝的脫氮效率。在硝化工藝中,利用氧化法環己酮廢堿液中的堿度,無需外加堿液就能保證硝化菌的亞硝化和硝化過程的正常運行。
一方面,本發明提供一種己內酰胺廢水脫氮方法,所述方法包括以下步驟:
(1)使己內酰胺廢水通過初沉池去除泥沙;
(2)將氧化法制備環己酮的廢堿液置于水解釜內,在氧化法環己酮廢堿液中所含的氫氧化鈉的催化下進行水解反應,溫度為50~90℃,攪拌轉速為10~100轉/min,反應時間0.5~3h,水解完成后通過換熱器進行冷卻換熱,經過換熱器換熱后的水解廢堿液的溫度在10~40℃之間,流量為10~40L/h;
(3)將步驟(2)中經過換熱器后的水解廢堿液與來自步驟(1)的己內酰胺廢水在混合閥內混合后,進入A池(缺氧池),在A池內進行反硝化反應,溫度為20~40℃,停留時間10~70h,攪拌槳轉速5~60轉/min;
(4)經過步驟(3)處理的廢液進入O池(氧化池),在O池內進行硝化反應,溫度為20~40℃,停留時間20~100h;以及
(5)將O池出口排水一部分返回到A池進口,流量為30~80L/min,另一部分排水進入二沉池,靜置10~30h,二沉池內的上層出水排出,下部污泥一部分返回到A池,其余部分的污泥排出,污泥回流量為總污泥量的10~60%。
在具體實施方式中,在步驟(1)中,所述己內酰胺廢水來自己內酰胺肟化工序,己內酰胺廢水進入初沉池的流量為50~150m3/h。
在具體實施方式中,在步驟(2)中,水解溫度為60~80℃,攪拌轉速為30~70轉/min,反應時間0.5~3h;經換熱器換熱后的水解廢堿液的溫度在20~30℃之間,所述換熱器為列管式換熱器。
在具體實施方式中,在步驟(2)中,在所述水解釜中,氧化法制備環己酮的廢堿液中所含的酯類化合物進行水解,生成醇和酸。
在具體實施方式中,在步驟(2)中,氧化法制備環己酮的廢堿液中的氫氧化鈉的濃度為5~10%,例如為8%。
在具體實施方式中,在步驟(3)中,A池內進行反硝化反應溫度為30℃,停留時間為40h,攪拌槳轉速為20~40轉/min。
在具體實施方式中,在步驟(4)中,O池內的硝化反應溫度為30℃,停留時間為60h。在具體實施方式中,在步驟(5)中,將O池出口排水一部分返回到A池進口,流量為40~60L/min,另一部分排水進入二沉池,靜置20h,二沉池內的上層出水排出,下部污泥一部分返回到A池,其余部分的污泥排出,污泥回流量為總污泥量的30~40%。
另一方面,本發明提供一種己內酰胺廢水的脫氮裝置,所述裝置包括以下部件(1)-(6)及按照以下方式連接這些部件的管線:
(1)初沉池,其用于去除己內酰胺廢水中的泥沙;
(2)安裝有攪拌槳的水解釜,其中容納氧化法制備環己酮的廢堿液,在該水解釜中,所述廢堿液中所含的酯類化合物在廢堿液中所含的氫氧化鈉的催化作用下被水解生成醇和酸;
(3)換熱器,其通過管線與水解釜連接,并對水解釜中水解后的廢堿液進行換熱并降溫;
(4)混合閥,其通過管線與初沉池以及換熱器連接,并用于將來自初沉池的廢水與來自換熱器的廢水混合,并通過管線將混合后的廢水供應至A池;
(5)A池及O池,A池通過管線與混合閥連接并接收來自混合閥的廢水,來自混合閥的廢水在A池中進行反硝化反應之后在O池中進行硝化反應;
(6)二沉池,其通過管線與O池連接,并用于沉淀經歷了硝化反應的廢水,并通過管線將上層出水和下部污泥分別排出。
在具體實施方式中,所述水解釜具有保溫夾套。
在具體實施方式中,所述裝置還包括將O池出口排水返回到A池進口的管線,以及將二沉池內的部分污泥返回到A池的管線。
有益效果
本發明采用缺氧/好氧(A/O)脫氮工藝對己內酰胺廢水中的氨氮進行生物脫除,以高溫水解的氧化法環己酮廢堿液為生物脫氮工藝中的反硝化過程提供醇類電子供體和碳源,以廢堿液中的堿度為硝化過程提供堿性環境,進一步提高了反硝化過程的脫氮效率,無需加入甲醇等醇類作為電子供體,無需加入葡萄糖作為碳源,也無需加入堿液,降低了己內酰胺廢水的處理成本,并且本申請的試驗結果還顯示,己內酰胺廢水的生物脫氮效果優于加入葡萄糖作為碳源的結果。
(發明人:高鵬;蔣波;張洪專;霍增輝;劉毅;馬春雁;張華棟;董華龍)






