公布日:2023.02.21
申請日:2021.08.20
分類號:C02F11/13(2019.01)I;C02F11/00(2006.01)I;B02C19/00(2006.01)I
摘要
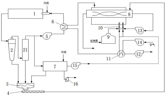
本發明公開了一種污泥干化循環結構,包括支撐座,所述支撐座的側壁轉動連接有干燥筒,所述干燥筒的內壁上開設有進料口,所述進料口內安裝有啟閉門,所述支撐座的側壁開設有熱風槽,所述熱風槽的內壁上開設有進風口,所述熱風槽內設有電加熱設備,所述熱風槽內設有軸流風機;本發明還提出了一種污泥干化系統,包括輸送模塊、熱干模塊、滅菌模塊及冷卻模塊。本發明通過設置干燥筒、擋板、導流管、及管網等部件,可在軸流風機向導流管輸送熱氣流時,同步帶動干燥筒轉動,如此可不斷將污泥運到頂部再自由下落,如此可使污泥展開較大面積,并與排出的熱氣流充分接觸,如此可大大提高污泥的干燥效率。

權利要求書
1.一種污泥干化循環結構,包括支撐座(1),其特征在于,所述支撐座(1)的側壁轉動連接有干燥筒(2),所述干燥筒(2)的內壁上開設有進料口(3),所述進料口(3)內安裝有啟閉門(4),所述支撐座(1)的側壁開設有熱風槽(6),所述熱風槽(6)的內壁上開設有進風口(7),所述熱風槽(6)內設有電加熱設備,所述熱風槽(6)內設有軸流風機(13),所述軸流風機(13)的轉軸通過減速機構(8)與干燥筒(2)連接,所述干燥筒(2)內固定連接有導流管(9),且所述導流管(9)與熱風槽(6)內部相通,所述干燥筒(2)內壁上等間距固定連接有多個擋板(201),所述干燥筒(2)內設有管網(11),所述管網(11)由多個橫管(1101)與直管(1102)組成,所述導流管(9)內安裝有向其內部供氣的供氣裝置。
2.根據權利要求1所述的一種污泥干化循環結構,其特征在于,所述供氣裝置固定連接在導流管(9)上的導氣管(10),所述導流管(9)的側壁開設有排氣孔(5),所述橫管(1101)與直管(1102)的側壁開設有均開設有多個出氣孔(12),所述橫管(1101)與直管(1102)均采用軟質橡膠材料制成,各所述橫管(1101)均與直管(1102)相通,所述導氣管(10)連通管網(11)與導流管(9),且各所述出氣孔(12)的孔徑之和小于導氣管(10)的管徑。
3.根據權利要求1所述的一種污泥干化循環結構,其特征在于,所述導流管(9)內密封滑動連接有磁性滑塞(17),所述導流管(9)的側壁上嵌設有兩個永磁鐵(16),所述導流管(9)內設有連桿(14),所述連桿(14)的側壁上固定連接有弧形板(15),且所述連桿(14)貫穿軸流風機(13)的轉軸并固定連接在熱風槽(6)內壁上,所述磁性滑塞(17)通過彈簧彈性連接在連桿(14)的端部。
4.根據權利要求3所述的一種污泥干化循環結構,其特征在于,兩個所述永磁鐵(16)沿連桿(14)對稱分布,兩個所述永磁鐵(16)的磁極沿其豎直中心線對稱分布,且兩個所述永磁鐵(16)的磁極反向設置,所述磁性滑塞(17)的兩個磁極沿其水平中心線對稱分布。
5.根據權利要求3所述的一種污泥干化循環結構,其特征在于,所述弧形板(15)的圓心角大于(120)度,所述弧形板(15)的水平端面朝上設置。
6.一種污泥干化系統,包括輸送模塊、熱干模塊、滅菌模塊及冷卻模塊,其特征在于,所述輸送模塊用于輸送污泥,所述熱干模塊包括加熱模塊及送風模塊,所述加熱模塊用于加熱空氣,所述送風模塊用于產生氣流,所述滅菌模塊用于對干燥后的污泥滅菌處理,所述冷卻模塊用于冷卻干燥后的污泥。
發明內容
本發明的目的是為了解決現有技術中存在的缺點,而提出的一種污泥干化循環結構及污泥干化系統。
為了實現上述目的,本發明采用了如下技術方案:
一種污泥干化循環結構,包括支撐座,所述支撐座的側壁轉動連接有干燥筒,所述干燥筒的內壁上開設有進料口,所述進料口內安裝有啟閉門,所述支撐座的側壁開設有熱風槽,所述熱風槽的內壁上開設有進風口,所述熱風槽內設有電加熱設備,所述熱風槽內設有軸流風機,所述軸流風機的轉軸通過減速機構與干燥筒連接,所述干燥筒內固定連接有導流管,且所述導流管與熱風槽內部相通,所述干燥筒內壁上等間距固定連接有多個擋板,所述干燥筒內設有管網,所述管網由多個橫管與直管組成,所述導流管內安裝有向其內部供氣的供氣裝置。
優選地,所述供氣裝置固定連接在導流管上的導氣管,所述導流管的側壁開設有排氣孔,所述橫管與直管的側壁開設有均開設有多個出氣孔,所述橫管與直管均采用軟質橡膠材料制成,各所述橫管均與直管相通,所述導氣管連通管網與導流管,且各所述出氣孔的孔徑之和小于導氣管的管徑。
優選地,所述導流管內密封滑動連接有磁性滑塞,所述導流管的側壁上嵌設有兩個永磁鐵,所述導流管內設有連桿,所述連桿的側壁上固定連接有弧形板,且所述連桿貫穿軸流風機的轉軸并固定連接在熱風槽內壁上,所述磁性滑塞通過彈簧彈性連接在連桿的端部。
優選地,兩個所述永磁鐵沿連桿對稱分布,兩個所述永磁鐵的磁極沿其豎直中心線對稱分布,且兩個所述永磁鐵的磁極反向設置,所述磁性滑塞的兩個磁極沿其水平中心線對稱分布。
優選地,所述弧形板的圓心角大于度,所述弧形板的水平端面朝上設置。
本發明還提出了一種污泥干化系統,包括輸送模塊、熱干模塊、滅菌模塊及冷卻模塊,所述輸送模塊用于輸送污泥,所述熱干模塊包括加熱模塊及送風模塊,所述加熱模塊用于加熱空氣,所述送風模塊用于產生氣流,所述滅菌模塊用于對干燥后的污泥滅菌處理,所述冷卻模塊用于冷卻干燥后的污泥。
本發明具有以下有益效果:
1、通過設置干燥筒、擋板、導流管、及管網等部件,可在軸流風機向導流管輸送熱氣流時,同步帶動干燥筒轉動,如此可不斷將污泥運到頂部再自由下落,如此可使污泥展開較大面積,并與排出的熱氣流充分接觸,如此可大大提高污泥的干燥效率;
2、通過設置軟質橫管及直管等部件,可在供氣裝置的作用下,使得橫管及直管不斷發生脹縮,如此當污泥經過管網下落時,可被不斷脹縮的橫管及直管夾碎成更加細小的粉狀,從而更加充分的與熱氣流接觸,提高本裝置對污泥的干燥效率。
(發明人:商佳吉)






