公布日:2023.03.03
申請日:2022.11.30
分類號:C02F9/00(2023.01)I;C02F3/30(2023.01)I;B01D21/24(2006.01)I;C02F1/52(2023.01)N;C02F1/00(2023.01)N
摘要
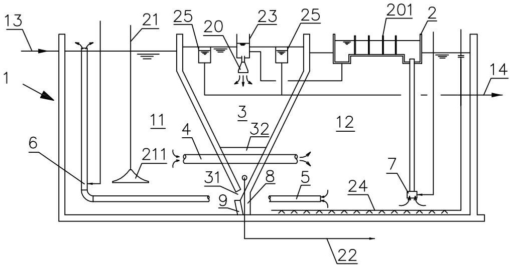
本發明涉及一種內置引流沉淀池的改良AO一體式生化處理裝置,它包括A/O生化池、混凝反應/釋氣池和沉淀池,沉淀池延伸而將A/O生化池分隔為A池和O池,且A池和O池通過連通管連通,A池和O池之間還設置有回流管,回流管的出水口位于A池內且回流管內設置有第一氣提泵,O池內設置有第二氣提泵且第二氣提泵的出水口連通混凝反應/釋氣池,混凝反應/釋氣池的出水口連接沉淀池,沉淀池底端與A/O生化池底面之間設置有導流墻且導流墻隨沉淀池延伸,沉淀池底端設置有開口,開口位于導流墻頂端且與A池連通,導流墻面向A池的側面設置有導流板,導流板凸出于導流墻且自開口向A池底面延伸。減少了沉淀池出口的污泥堆積。

權利要求書
1.一種內置引流沉淀池的改良AO一體式生化處理裝置,它包括A/O生化池(1)、混凝反應/釋氣池(2)和沉淀池(3),沉淀池(3)延伸而將A/O生化池(1)分隔為A池(11)和O池(12),且A池(11)和O池(12)通過連通管(4)連通,A池(11)和O池(12)之間還設置有回流管(5),所述回流管(5)的出水口位于所述A池(11)內且回流管(5)內設置有第一氣提泵(6),O池(12)內設置有第二氣提泵(7),且第二氣提泵(7)的出水口連通混凝反應/釋氣池(2),混凝反應/釋氣池(2)的出水口連接所述沉淀池(3),其特征在于,所述沉淀池(3)底端與所述A/O生化池(1)底面之間設置有導流墻(8)且導流墻(8)伴隨所述沉淀池(3)延伸,沉淀池(3)底端設置有開口(31),開口(31)位于導流墻(8)頂端且與所述A池(11)連通,所述導流墻(8)面向所述A池(11)的側面設置有導流板(9),所述導流板(9)凸出于所述導流墻(8)且自所述開口(31)向所述A池(11)底面延伸。
2.根據權利要求1所述的內置引流沉淀池的改良AO一體式生化處理裝置,其特征在于:所述導流板(9)設置有若干個,且沿著導流墻(8)的長度方向分布。
3.根據權利要求2所述的內置引流沉淀池的改良AO一體式生化處理裝置,其特征在于:所述導流板(9)之間是等間距分布。
4.根據權利要求2所述的內置引流沉淀池的改良AO一體式生化處理裝置,其特征在于:所述導流板(9)的板面與所述A池(11)底面之間夾角為45-80°,所述導流板(9)的寬度是0.3-0.5m且厚度不小于0.2m。
5.根據權利要求1所述的內置引流沉淀池的改良AO一體式生化處理裝置,其特征在于:所述導流墻(8)面向所述A池(11)的一面與所述A池(11)底面之間的夾角為45-80°,所述導流墻(8)的垂直高度為0.5-1.5m。
6.根據權利要求1所述的內置引流沉淀池的改良AO一體式生化處理裝置,其特征在于:所述沉淀池(3)底部設置有多個泥斗(32),所述泥斗(32)沿著所述沉淀池(3)的延伸方向分布。
7.根據權利要求6所述的內置引流沉淀池的改良AO一體式生化處理裝置,其特征在于:所述泥斗(32)上方設置有若干布水器(20),所述布水器(20)與所述泥斗(32)是一一對應地設置,所述布水器(20)與混凝反應/釋氣池(2)的出水口連接以接收廢水。
8.根據權利要求1所述的內置引流沉淀池的改良AO一體式生化處理裝置,其特征在于:A池(11)內設置有攪拌槳(211),所述攪拌槳(211)距池底0.5-1.5m,攪拌槳(211)直徑不小于2m。
9.根據權利要求8所述的內置引流沉淀池的改良AO一體式生化處理裝置,其特征在于:導流墻(8)的根部與攪拌槳(211)中心的距離為1.5-2.5m。
10.根據權利要求8所述的內置引流沉淀池的改良AO一體式生化處理裝置,其特征在于:所述導流板(9)的導流方向與攪拌槳(211)的旋轉方向一致。
發明內容
本發明的目的是要提供一種內置引流沉淀池的改良AO一體式生化處理裝置,解決了如何改善沉淀池底部堆積的問題。
為達到上述目的,本發明采用的技術方案是:本發明提供了一種內置引流沉淀池的改良AO一體式生化處理裝置,它包括A/O生化池、混凝反應/釋氣池和沉淀池,沉淀池延伸而將A/O生化池分隔為A池和O池,且A池和O池通過連通管連通,A池和O池之間還設置有回流管,所述回流管的出水口位于所述A池內且回流管內設置有第一氣提泵,O池內設置有第二氣提泵且第二氣提泵的出水口連通混凝反應/釋氣池,混凝反應/釋氣池的出水口連接所述沉淀池,所述沉淀池底端與所述A/O生化池底面之間設置有導流墻且導流墻隨所述沉淀池延伸,沉淀池底端設置有開口,開口位于導流墻頂端且與所述A池連通,所述導流墻面向所述A池的側面設置有導流板,所述導流板凸出于所述導流墻且自所述開口向所述A池底面延伸。
優選地,所述導流板設置有若干個,且沿著導流墻的長度方向分布。
進一步地,所述導流板之間是等間距分布。
進一步地,所述導流板的板面與所述A池底面之間夾角為45-80°,所述導流板的寬度是0.3-0.5m且厚度不小于0.2m。
優選地,所述導流墻面向所述A池的一面與所述A池底面之間的夾角為45-80°,所述導流墻的垂直高度為0.5-1.5m。
優選地,所述沉淀池底部設置有多個泥斗,所述泥斗沿著所述沉淀池的延伸方向分布。
進一步地,所述泥斗上方設置有若干布水器,所述布水器與所述泥斗是一一對應地設置,所述布水器與混凝反應/釋氣池的出水口連接以接收廢水。
優選地,A池內設置有攪拌槳,所述攪拌槳距池底0.5-1.5m,攪拌槳直徑不小于2m。
進一步地,導流墻根部與攪拌槳中心的距離為1.5-2.5m。
進一步地,所述導流板的導流方向與攪拌槳的旋轉方向一致。
由于上述技術方案運用,本發明與現有技術相比具有下列優點:本發明的內置引流沉淀池的改良AO一體式生化處理裝置,由于在沉淀池底部設置了導流墻,導流墻面向A池的側面設置有導流板,由于導流墻和導流板的作用,沉淀池開口流出的污泥不易堆積,污泥順著導流板流至池底,不會在開口處停留而堵塞開口。
(發明人:錢媛媛;袁蔚文)






