公布日:2023.11.17
申請日:2023.07.28
分類號:E03F1/00(2006.01)I;E03F3/00(2006.01)I;E03F3/06(2006.01)I;E03F5/10(2006.01)I
摘要
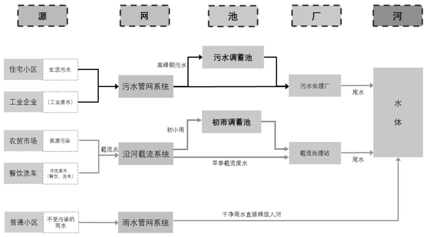
本發明公開了基于“三水分離”的高密度建成區污水收集提質增效方法,包括建立污水系統:將流域內所有市政污水管網搭建起網絡,建成封閉的管網系統,終端為污水處理廠;建立雨水系統:針對流域內各個地塊排出的不受污染雨水,建成通暢的雨水管道、明溝、暗渠,包括在流域內補充管渠,關閉雨污混接點,終端為池塘、湖泊和河流水體;建立截流系統:對存在面源污染的地塊進行梳理,對排水路徑中的初小雨和旱季廢水進行截流收集,包括改造截流管、封堵市政污水通道,終端為截流處理站。通過建立“封閉的污水系統、開放的雨水系統、高效的截流系統”,避免不同系統之間相互連通,不同類型的來水各行其道,有效促進污水收集提質增效。

權利要求書
1.基于“三水分離”的高密度建成區污水收集提質增效方法,其特征在于:包括以下步驟:S1:建立污水系統:將流域內所有市政污水管網搭建起網絡,建成封閉的管網系統,包括在流域內建新管、修舊管、關閉雨污混接點,終端為污水處理廠,針對污水量的大小進行區分,對于峰值流量較大的污水管,在管網中設置污水調蓄池進行削峰處理后再進入污水處理廠,對于峰值流量一般的污水管,管網直接進入污水處理廠;S2:建立雨水系統:針對流域內各個地塊排出的不受污染雨水,建成通暢的雨水管道、明溝、暗渠,包括在流域內補充管渠、關閉雨污混接點,終端為池塘、湖泊和河流水體;S3:建立截流系統:對存在面源污染的地塊進行梳理,對排水路徑中的初小雨和旱季廢水進行截流收集,包括改造截流管、封堵市政污水通道、新建截流處理站,終端為截流處理站,對于污染負荷較低、水量較小的沖洗廢水,直接通過截流管網進入截流處理站處理,對于污染負荷較低、水量較大的初小雨面源污染,先進入初雨調蓄池進行水量調蓄,調蓄后再通過截流管網進入截流處理站處理。
2.根據權利要求1所述的基于“三水分離”的高密度建成區污水收集提質增效方法,其特征在于:所述步驟S1中的建新管,是在流域內總體規劃、污水專項規劃的指導下新建污水管網,在服務范圍內現狀污水管網調查、勘測、研究的基礎上,結合周邊污水處理廠及配套干管情況對新建管網的收集水量、路由選擇進行統一規劃、遠近結合;根據管線沿線現場實際情況,合理選擇管線路由、施工方式和管線跨越障礙物的敷設方式。
3.根據權利要求1所述的基于“三水分離”的高密度建成區污水收集提質增效方法,其特征在于:所述步驟S1中的修舊管,首先,對老舊管網的淤積、堵塞進行清除,對DN800mm及以下的污水管,采用機械清理淤泥,用高壓水槍沖洗管內積泥后采用吸污車吸泥,同時清理管內砂石,對DN800mm以上污水管,采用人工清理管內淤泥、砂石,裝填入袋后采用密閉運輸車運走;其次,對老舊管網進行問題排查,通過CCTV閉路電視對干管進行可視化檢測和排查,形成檢測評估報告及檢測視頻;最后,根據評估報告對破損、滲漏等結構性缺陷管段進行修復,采用開挖修復與非開挖修復兩種方式,開挖修復是對缺陷管段進行翻建處理,用新管道代替缺陷管段,非開挖修復是采用紫外光原位固化修復、人工噴涂法、點狀法技術及熱塑固化修復技術對缺陷管段進行局部或整體修復。
4.根據權利要求1所述的基于“三水分離”的高密度建成區污水收集提質增效方法,其特征在于:所述步驟S2中的補充管渠,是在流域內總體規劃、雨水專項規劃的指導下補充建設雨水管道或者溝渠,同時結合區域內不同雨水匯水區域和現狀雨水管網的基本情況,補充雨水管渠的規模、路由以及對應工程量。
5.根據權利要求1所述的一種基于“三水分離”的高密度建成區污水收集提質增效方法,其特征在于:所述步驟S3中面源污染的地塊包括洗車店、餐飲一條街、農貿市場。
發明內容
為了解決上述問題,本發明提供了一種基于“三水分離”的高密度建成區污水收集提質增效方法,通過建立“封閉的污水系統、開放的雨水系統、高效的截流系統”,避免不同系統之間相互連通,不同類型的來水各行其道,在“污水封閉運輸、雨水通暢排空”的基礎上,構建“高效運行的截流系統”,使整個污水收集系統達到“晴天不溢流、雨天少溢流”的工程效果,有效促進污水收集提質增效。
本發明是通過如下技術方案予以實現的。
基于“三水分離”的高密度建成區污水收集提質增效方法,包括以下步驟:
S1:建立污水系統:將流域內所有市政污水管網搭建起網絡,建成封閉的管網系統,包括在流域內建新管、修舊管、關閉雨污混接點,終端為污水處理廠,針對污水量的大小進行區分,對于峰值流量較大的污水管,在管網中設置污水調蓄池進行削峰處理后再進入污水處理廠,對于峰值流量一般的污水管,管網直接進入污水處理廠;
S2:建立雨水系統:針對流域內各個地塊排出的不受污染雨水,建成通暢的雨水管道、明溝、暗渠,包括在流域內補充管渠、關閉雨污混接點,終端為池塘、湖泊和河流水體;
S3:建立截流系統:對存在面源污染的地塊進行梳理,對排水路徑中的初小雨和旱季廢水進行截流收集,包括改造截流管、封堵市政污水通道、新建截流處理站,終端為截流處理站,對于污染負荷較低、水量較小的沖洗廢水,直接通過截流管網進入截流處理站處理,對于污染負荷較低、水量較大的初小雨面源污染,先進入初雨調蓄池進行水量調蓄,調蓄后再通過截流管網進入截流處理站處理。
進一步地,所述步驟S1中的建新管,是在流域內總體規劃、污水專項規劃的指導下新建污水管網,在服務范圍內現狀污水管網調查、勘測、研究的基礎上,結合周邊污水處理廠及配套干管情況對新建管網的收集水量、路由選擇等進行統一規劃、遠近結合;根據管線沿線現場實際情況,合理選擇管線路由、施工方式和管線跨越障礙物的敷設方式。
進一步地,所述步驟S1中的修舊管,首先,對老舊管網的淤積、堵塞進行清除,對DN800mm及以下的污水管,采用機械清理淤泥,用高壓水槍沖洗管內積泥后采用吸污車吸泥,同時清理管內砂石,對DN800mm以上污水管,采用人工清理管內淤泥、砂石,裝填入袋后采用密閉運輸車運走;其次,對老舊管網進行問題排查,通過CCTV閉路電視對干管進行可視化檢測和排查,形成檢測評估報告及檢測視頻;最后,根據評估報告對破損、滲漏等結構性缺陷管段進行修復,采用開挖修復與非開挖修復兩種方式,開挖修復是對缺陷管段進行翻建處理,用新管道代替缺陷管段,非開挖修復是采用紫外光原位固化修復、人工噴涂法、點狀法技術及熱塑固化修復技術對缺陷管段進行局部或整體修復。
進一步地,所述步驟S2中的補充管渠,是在流域內總體規劃、雨水專項規劃的指導下補充建設雨水管道或者溝渠,同時結合區域內不同雨水匯水區域和現狀雨水管網的基本情況,補充雨水管渠的規模、路由以及對應工程量。
進一步地,所述步驟S3中面源污染的地塊包括洗車店、餐飲一條街、農貿市場。
本發明的有益效果是:
1、本發明提出的基于“三水分離”的高密度建成區污水收集提質增效方法,針對高密度建成區,打破原治水只強調雨污分流工程的治理模式,系統提出“三水分離”手段,通過建立“封閉的污水系統、開放的雨水系統、高效的截流系統”三步逐級推進污水收集處理提質增效,實現污水處理廠進廠濃度和河道水質“雙提升”的目標,為全國污水收集處理提質增效提供可復制的經驗。
2、本發明提出的封閉的污水系統,是將流域內所有污水管網搭建起網絡,建成封閉、完善的管網系統;主要包括在流域范圍內建新管、修舊管、關閉雨污混接點,確保污水在一個封閉的系統內順利輸送至污水處理廠,最終形成完整的源頭收集、主管封閉、終端入廠的污水收集系統。
3、本發明提出的開放的雨水系統,是針對流域內各個地塊排出的不受污染的雨水,建成通暢的雨水管道、明溝、暗渠等雨水系統,主要包括在流域范圍內補充管渠、關閉雨污混接點,確保雨水路徑排放通暢,最終排至池塘、湖泊和河流等水體,最終形成四通八達的、出口開放的雨水系統。
4、本發明提出的高效的截流系統,是對農貿市場、餐飲店、洗車店等存在面源污染的地塊進行梳理,對排水路徑中的初雨和旱季廢水進行截流收集,排入截流處理站,主要包括改造截流管,新建截流處理站,確保市政污水不再進入截流管,截流水不再進入污水處理廠,最終形成高效收集、低頻溢流的截流系統。
(發明人:甄萬順;任珂君;趙思遠;唐穎棟;熊武芳;張子鵬;張瀾清)






