公布日:2023.03.07
申請日:2022.12.30
分類號:C02F11/121(2019.01)I;C02F11/02(2019.01)I;C02F11/13(2006.01)I
摘要
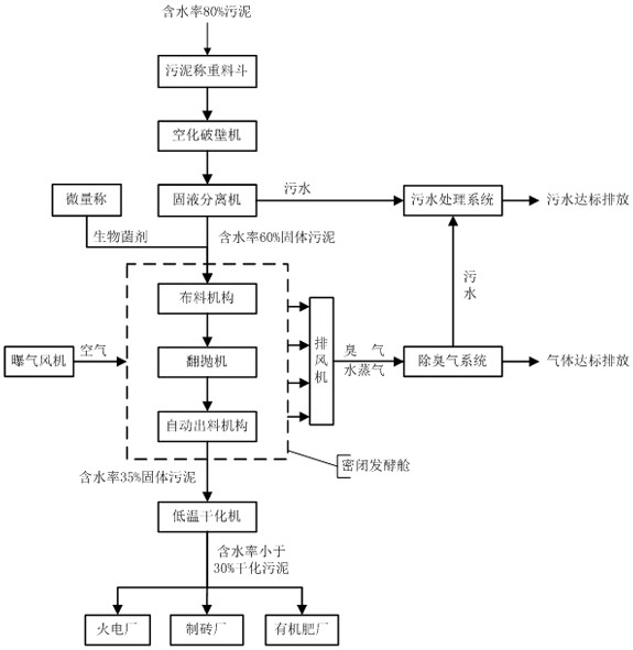
本發明公開了一種污泥無害化處理工藝,包括以下步驟:S1、將污泥置于空化破壁設備中進行空化破壁處理,并將空化破壁后的污泥進行固液分離操作,得到初次污水和固體污泥;S2、將固體污泥置于密閉發酵倉中并加入生物菌劑進行發酵操作;S3、通過曝氣設備向密閉發酵倉中輸入空氣,同時將密閉發酵倉內的臭氣以及水蒸氣排出到除臭氣系統中,臭氣以及水蒸氣經除臭氣系統進行除臭操作后進行排放并生成二次污水;S4、將初次污水與二次污水均送入污水處理系統中進行凈化處理操作,達標后進行排放;S5、將發酵后的固體污泥從密閉發酵倉輸出并送入低溫干化機中進行低溫干化處理,最終得到可以在制備工廠作為生產原料的固體污泥成品。

權利要求書
1.一種污泥無害化處理工藝,其特征在于:包括以下步驟:S1、將污泥置于空化破壁設備中進行空化破壁處理,并將空化破壁后的污泥進行固液分離操作,得到初次污水和固體污泥;S2、將固體污泥置于密閉發酵倉中并加入生物菌劑進行發酵操作;S3、通過曝氣設備向密閉發酵倉中輸入空氣,同時將密閉發酵倉內的臭氣以及水蒸氣排出到除臭氣系統中,臭氣以及水蒸氣經除臭氣系統進行除臭操作后進行排放并生成二次污水;S4、將初次污水與二次污水均送入污水處理系統中進行凈化處理操作,達標后進行排放;S5、將發酵后的固體污泥從密閉發酵倉輸出并送入低溫干化機中進行低溫干化處理,最終得到可以在制備工廠作為生產原料的固體污泥成品。
2.如權利要求1所述的污泥無害化處理工藝,其特征在于:所述步驟S1中,固液分離操作采用固液分離機進行處理操作。
3.如權利要求1所述的污泥無害化處理工藝,其特征在于:所述步驟S2中固體污泥進行發酵操作包括以下步驟:S21、使用布料設備將固體污泥平鋪在密閉發酵倉內,平鋪厚度為2.5~3.5米;S22、令固體污泥腐熟發酵20~30天,同時每天使用翻拋機對固體污泥進行翻拋操作;S23、通過出料設備將發酵后的固體污泥輸送出密閉發酵倉即可。
4.如權利要求1所述的污泥無害化處理工藝,其特征在于:所述步驟S3中的曝氣設備為高溫風機;密閉發酵倉內的臭氣以及水蒸氣經排風機排出到除臭氣系統中。
5.如權利要求1所述的污泥無害化處理工藝,其特征在于:所述步驟S5中的制備工廠包括火電廠、制磚廠、有機肥廠。
發明內容
本發明目的是針對上述問題,提供一種操作簡單、降低成本的污泥無害化處理工藝。
為了實現上述目的,本發明的技術方案是:一種污泥無害化處理工藝,包括以下步驟:S1、將污泥置于空化破壁設備中進行空化破壁處理,并將空化破壁后的污泥進行固液分離操作,得到初次污水和固體污泥;S2、將固體污泥置于密閉發酵倉中并加入生物菌劑進行發酵操作;S3、通過曝氣設備向密閉發酵倉中輸入空氣,同時將密閉發酵倉內的臭氣以及水蒸氣排出到除臭氣系統中,臭氣以及水蒸氣經除臭氣系統進行除臭操作后進行排放并生成二次污水;S4、將初次污水與二次污水均送入污水處理系統中進行凈化處理操作,達標后進行排放;S5、將發酵后的固體污泥從密閉發酵倉輸出并送入低溫干化機中進行低溫干化處理,最終得到可以在制備工廠作為生產原料的固體污泥成品。
進一步的,所述步驟S1中,固液分離操作采用固液分離機進行處理操作。
進一步的,所述步驟S2中固體污泥進行發酵操作包括以下步驟:S21、使用布料設備將固體污泥平鋪在密閉發酵倉內,平鋪厚度為2.5~3.5米;S22、令固體污泥腐熟發酵20~30天,同時每天使用翻拋機對固體污泥進行翻拋操作;S23、通過出料設備將發酵后的固體污泥輸送出密閉發酵倉即可。
進一步的,所述步驟S3中的曝氣設備為高溫風機;密閉發酵倉內的臭氣以及水蒸氣經排風機排出到除臭氣系統中。
進一步的,所述步驟S5中的制備工廠包括火電廠、制磚廠、有機肥廠。
與現有技術相比,本發明具有的優點和積極效果是:本發明首先通過空化破壁設備對污泥進行細胞破壁操作,然后通過固液分離操作初次排出污泥中的污水,接著通過發酵操作來二次排出污泥中的污水,最后通過低溫干化操作來進一步除去污泥中的污水,有效降低了污泥中的水含量;其核心是利用生物技術加熱污泥,使污泥溫度達到55~70℃,既可以實現污泥的無害化處理,同時又能將污泥中的水分從80%降低到35%,整個操作費用不到100元/噸,有效降低了污泥的處理費用,給污泥的處理作業開辟了嶄新的道路。
(發明人:鄭巾;徐曉東;張跟太;劉玉強;蘇濤;王濤)






