公布日:2023.03.07
申請日:2022.11.15
分類號:C02F9/00(2023.01)I;C02F1/48(2006.01)N;C02F1/52(2006.01)N;C02F1/00(2006.01)N;C02F3/30(2006.01)N
摘要
本發明公開了一種生物磁分離系統及其使用方法,涉及污水處理技術領域,包括依次連接的預處理裝置、生化處理裝置、磁混凝反應裝置和沉淀裝置;沉淀裝置的污泥輸送至磁分離裝置;磁分離裝置設有回流污泥出口、磁種回收出口和剩余污泥出口;回流污泥出口與生化處理裝置連通;磁種回收出口與磁混凝反應裝置連通;磁混凝反應裝置還連接有混凝劑加藥裝置和助凝劑加藥裝置。該系統,通過污泥回流使系統內維持較高的微生物濃度,提高了生化處理裝置對污染物的整體去除率,達到等同MBR或添加生物填料的效果,提高了裝置的處理效果和處理能力。在生化處理的基礎上還起到了常規混凝沉淀的作用,保證了生化處理裝置良好的出水水質大大簡化了工藝流程。

權利要求書
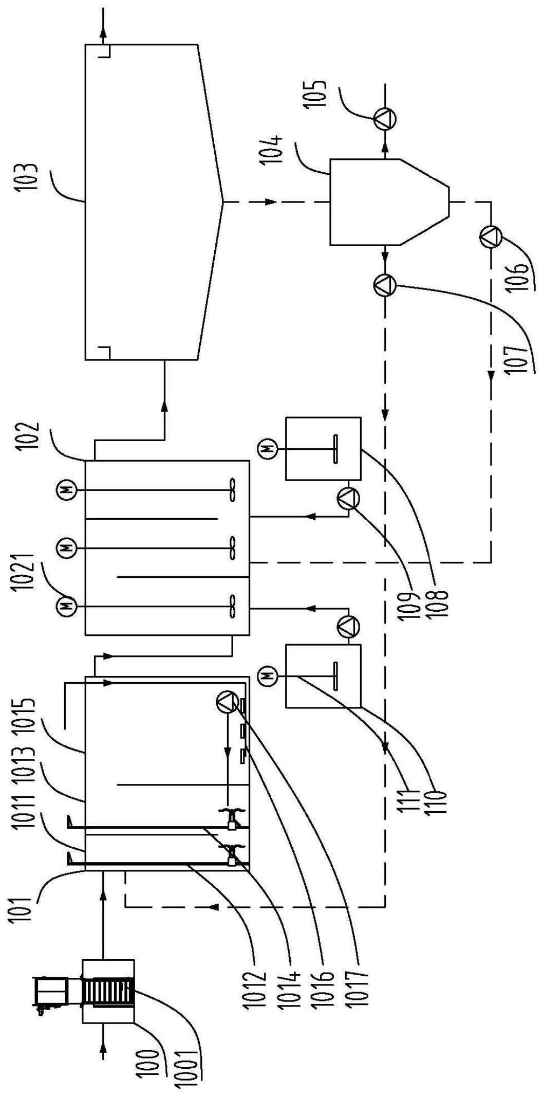
1.一種生物磁分離系統,其特征在于,包括依次連接的預處理裝置(100)、生化處理裝置(101)、磁混凝反應裝置(102)和沉淀裝置(103);所述預處理裝置設超細格柵(1001);所述沉淀裝置(103)的污泥輸送至磁分離裝置(104);所述磁分離裝置(104)設有回流污泥出口、磁種回收出口和剩余污泥出口;所述回流污泥出口與所述生化處理裝置(101)連通;所述磁種回收出口與所述磁混凝反應裝置(102)連通;所述磁混凝反應裝置(102)還連接有助凝劑加藥裝置(110);所述磁種包括磁鐵礦粉或超磁分離瓷粉中的至少一種。
2.根據權利要求1所述的生物磁分離系統,其特征在于,所述助凝劑為聚丙烯酰胺。
3.根據權利要求1所述的生物磁分離系統,其特征在于,所述磁種的添加量為10mg/L~50mg/L。
4.根據權利要求2所述的生物磁分離系統,其特征在于,所述助凝劑的投加量為1mg/L~10mg/L。
5.根據權利要求1所述的生物磁分離系統,其特征在于,所述生化處理裝置(100)還設置有厭氧區(1001)、缺氧區(1003)和好氧區(1005)。
6.一種如權利要求1至5任一項所述的生物磁分離系統的使用方法,其特征在于,包括以下步驟:將污水依次經過預處理、生物處理、磁混凝反應和沉淀;將沉淀后含磁種污泥進行磁分離,得磁種、回流污泥和剩余污泥。
7.根據權利要求6所述的使用方法,其特征在于,所述污泥回流比為50%~400%。
8.根據權利要求6所述的使用方法,其特征在于,所述磁混凝反應的時間為10~60min。
9.根據權利要求6至8任一項所述的使用方法,其特征在于,所述生化裝置MLSS值為10000mg/L~12000mg/L。
10.根據權利要求6至8任一項所述的使用方法,所述沉淀裝置污泥濃度為15000mg/L~20000mg/L。
發明內容
本發明的目的在于提供一種生物磁分離系統,以解決上述背景技術中提出的問題和缺陷的至少一個方面。
本發明還提供了上述生物磁分離系統的使用方法。
具體如下,本發明第一方面提供了一種生物磁分離系統,包括依次連接的預處理裝置、生化處理裝置、磁混凝反應裝置和沉淀裝置;
所述沉淀裝置的污泥輸送至磁分離裝置;
所述磁分離裝置設有回流污泥出口、磁種回收出口和剩余污泥出口;
所述回流污泥出口與所述生化處理裝置連通;
所述磁種回收出口與所述磁混凝反應裝置連通;
所述磁混凝反應裝置還連接有助凝劑加藥裝置;
所述磁種包括磁鐵礦粉或超磁分離磁粉中的至少一種。根據本發明生物磁分離系統技術方案中的一種技術方案,至少具備如下有益效果:
本發明的生物磁分離系統通過將生物處理裝置與磁混凝反應裝置相結合,通過磁混凝反應裝置將污水中的磁性絮體進行吸附并進行高效的泥水分離,從而達到凈水的效果;同時采用磁分離裝置將污泥和磁種進行分離,實現磁種的回收;并將部分污泥回流至生化處理裝置,從而使生化處理裝置內維持較高的微生物濃度,提高了生化處理裝置對污染物的整體去除率,保證了生化處理裝置良好的出水水質,同時保證生化處理裝置對進水負荷(水質及水量)的各種變化具有很好的適應性,耐沖擊負荷,能夠穩定獲得優質的出水水質。為了強化磁分離效果,在生化處理裝置前設超細格柵預處理以去除污水中細小的顆粒污染物,減少磁種的損失。
本發明中的磁混凝裝置不僅起到常規混凝沉淀的作用,且起到了類似膜分離的作用。由于本發明中采用磁混凝沉淀裝置,在磁混凝反應裝置投加磁種及助凝劑并經絮凝、吸引、附著、電荷吸附、架橋、網捕等步驟,將生化處理裝置中活性污泥、微小懸浮物、膠體和細菌等不溶性物質與磁種有效結合,形成高密度絮凝體,高密度磁性絮體在沉淀裝置實現快速泥水分離。泥水分離效果好,且分離污泥濃度高、微生物含量高。解決了傳統活性污泥法污水處理裝置+二沉裝置占地面積大、沉淀污泥含水率高的問題。
根據本發明的一些實施方式,所述磁混凝反應裝置為獨立單位。
根據本發明的一些實施方式,所述磁混凝反應裝置可設置在生化處理裝置的末端;即將磁混凝反應裝置與生化處理裝置合建。
根據本發明的一些實施方式,所述磁混凝反應裝置可設置在沉淀池的前端;即將磁混凝反應裝置與沉淀池合建。
根據本發明的一些實施方式,所述磁混凝反應裝置中設有攪拌裝置。
根據本發明的一些實施方式,所述攪拌裝置為機械攪拌、空氣攪拌和水力攪拌中的一種。
根據本發明的一些實施方式,所述預處理裝置設超細格柵。
截留污水中的細小顆粒,強化后續磁分離效果,減少磁種的損失。
根據本發明的一些實施方式,所述超細格柵包括多個相互連接的格柵單元。
根據本發明的一些實施方式,所述的格柵單元包括兩個相互平行的縱桿,兩個所述縱桿之間使用兩個所述的橫桿相連接。
根據本發明的一些實施方式,所述相鄰縱桿之間的距離為1mm~20mm。
根據本發明的一些實施方式,所述相鄰縱桿之間的距離為1mm~2mm。
根據本發明的一些實施方式,所述相鄰橫桿之間的距離為1mm~20mm。
根據本發明的一些實施方式,所述相鄰橫桿之間的距離為1mm~2mm。
本發明通過對橫桿與縱桿之間的距離進行控制,若距離過小,則會影響到污水流動,進一步影響到系統的處理效率;若距離過大,則對細小顆粒的截留效果較差,從而影響到后續磁分離的效果。
根據本發明的一些實施方式,所述磁種添加量為10mg/L~50mg/L。
根據本發明的一些實施方式,所述混凝劑為可選,有化學除磷要求時設混凝劑加藥裝置,混凝劑的投加量根據化學除磷量確定。
根據本發明的一些實施方式,所述助凝劑的投加量為1mg/L~10mg/L。
根據本發明的一些實施方式,所述生化處理裝置還設置有厭氧區、缺氧區和好氧區。
根據本發明的一些實施方式,所述厭氧區設有攪拌器。
根據本發明的一些實施方式,所述缺氧區設有攪拌器。
攪拌器用于污泥與水的充分混合。
根據本發明的一些實施方式,所述好氧區設有曝氣裝置。
曝氣裝置用于好氧區的供氧和泥水混合。
根據本發明的一些實施方式,所述生化處理裝置設有污泥回流系統。
污泥回流系統用于保持生化處理裝置微生物量。
根據本發明的一些實施方式,所述生化處理裝置的出水端所述磁混凝反應裝置進水端連接。
生化處理裝置中的泥水混合液通過管道或生化處理裝置出水口直接進入磁混凝反應裝置。
根據本發明的一些實施方式,所述磁種回收出口通過磁種泵與所述磁混凝裝置。
根據本發明的一些實施方式,所述磁混凝反應裝置還連接有混凝劑加藥裝置。
根據本發明的一些實施方式,所述混凝劑加藥裝置通過加藥泵與所述磁混凝反應裝置相連通。
根據本發明的一些實施方式,所述混凝劑為聚鐵鹽或聚鋁鹽。
聚鐵鹽和聚鋁鹽能起到混凝和化學除磷作用。
根據本發明的一些實施方式,所述混凝劑的添加量為1mg/L~10mg/L。
根據本發明的一些實施方式,所述助凝劑為聚丙烯酰胺。
助凝劑為起到輔助絮凝劑產生混凝效果的作用物質。根據本發明的一些實施方式,所述助凝劑加藥裝置通過加藥泵與所述磁混凝反應裝置相連通。
根據本發明的一些實施方式,所述磁混凝反應裝置的出料口與所述沉淀裝置相連通。
根據本發明的一些實施方式,所述沉淀裝置用于上清液和污泥的分離。
根據本發明的一些實施方式,所述沉淀裝置中污泥輸送至所述磁分離裝置中。
根據本發明的一些實施方式,所述磁分離裝置用于磁種和污泥的分離。
根據本發明的一些實施方式,所述磁分離裝置分離的回流污泥通過污泥回流泵輸送至所述生化處理裝置。
根據本發明的一些實施方式,所述磁分離裝置分離的剩余污泥通過剩余污泥泵排放。
根據本發明的一些實施方式,所述磁分離裝置分離的磁種通過磁種泵輸送至所述磁混凝反應裝置。
本發明第二方面公開了上述生物磁分離系統的使用方法,包括以下步驟:
將污水依次經過預處理、生物處理、磁混凝反應和沉淀;
將沉淀后含磁種污泥進行磁分離,得磁種、回流污泥和剩余污泥。
根據本發明的一些實施方式,所述污泥回流比為50%~400%。
根據本發明的一些實施方式,所述磁混凝反應的時間為10min~60min。
根據本發明的一些實施方式,所述MLSS值為10000mg/L~12000mg/L。
根據本發明的一些實施方式,所述沉淀裝置污泥濃度為15000mg/L~20000mg/L。
根據本發明的一些實施方式,所述污水的CODCr值為100mg/L~10000mg/L,BOD5值為50mg/L~5000mg/L,SS值為100mg/L~300mg/L,氨氮30mg/L~2000mg/L,總氮40mg/L~2500mg/L,總磷值為6mg/L~200mg/L。
本發明采用的技術方案能夠達到以下有益效果:
本發明公開的污水處理高效磁分離系統對污水處理系統的處理效率及處理效果進行了改進,經預處理裝置的超細格柵截留細小顆粒污染物的污水進入生化處理裝置,經生化處理裝置處理的出水進入磁混凝反應裝置中與絮凝劑和磁種反應,經過絮凝、吸引、附著、電荷吸附、架橋、網捕等步驟,將水中的微生物、微小懸浮物、膠體、細菌等不溶性物質與磁種有效結合,最終形成高密度絮體,依靠重力作用在所述沉淀裝置實現固液的快速沉淀分離,從而可以高效去除有機物、總磷和SS,可以將出水濁度控制在5NTU以下,可以將出水總磷控制在0.3mg/L以下。在生化處理的基礎上還起到了常規混凝沉淀的作用。同時起到了膜分離的作用,沉淀的活性污泥濃度較高,經磁種分離的高濃度活性污泥回流至生物處理裝置,可使系統內維持較高的微生物濃度,不但提高了生化處理裝置對污染物的整體去除率,保證了生化處理裝置良好的出水水質,同時保證生化處理裝置對進水負荷(水質及水量)的各種變化具有很好的適應性,耐沖擊負荷,能夠穩定獲得優質的出水水質,達到等同MBR或添加生物填料的效果,提高了裝置的處理效果和處理能力。本發明尤其適用于原有污水處理系統的提標改造,在原有污水生化處理系統和二沉池間設磁混凝反應(磁混凝反應裝置可設在現有生化處理系統末端,在現有生化處理系統末端隔出分格,攪拌方式采用氣攪拌,無需新建磁混凝反應裝置)和磁分離回收裝置,提高原有生化系統及二沉池的處理負荷(為原來處理負荷的2~3倍),達到提標改造的目的,解決了傳統污水處理系統提標改造難度大、用地緊張的問題。同時設超細格柵作為預處理,截留了污水中的細小顆粒,避免了細小顆粒對磁種的粘附,強化磁分離效果,減少磁種的損失。
(發明人:姜安平;白利云;左青)






