公布日:2023.04.07
申請日:2022.10.10
分類號:C02F9/00(2023.01)I;C02F1/52(2006.01)N;C02F1/56(2006.01)N;C02F1/58(2006.01)N;C02F1/66(2006.01)N;C02F101/14(2006.01)N;C02F1/00(2006.01)N;
C02F1/44(2006.01)N
摘要
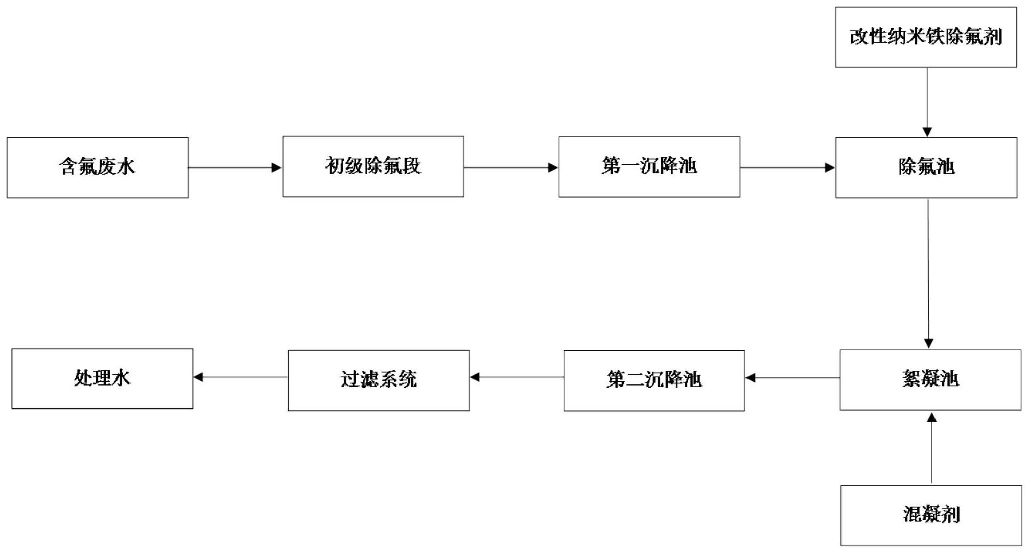
本發明公開了一種含氟廢水的深度除氟工藝,所述除氟工藝包括初級除氟段和深度除氟段,所述初級除氟段將高濃度含氟廢水與污泥混合并攪拌,在第一沉降池中靜置制得低濃度含氟廢水;所述深度除氟段將所述低濃度含氟廢水依次通入除氟池、絮凝池、第二沉降池后通入過濾系統中過濾得到處理水;所述除氟池中加入改性納米鐵除氟劑,所述絮凝池中加入混凝劑,所述過濾系統為連續膜過濾系統。本發明采用上述的一種含氟廢水的深度除氟工藝,在加藥量降低和污泥量減排的前提下,使除氟系統穩定出水,含氟廢水中氟離子降低至1ppm以下,處理效果更佳,降低了除氟工藝成本,并且有利于水處理設備工藝使用,提高設備的使用壽命。

權利要求書
1.一種含氟廢水的深度除氟工藝,其特征在于,所述除氟工藝包括初級除氟段和深度除氟段,所述初級除氟段將高濃度含氟廢水與污泥混合并攪拌,在第一沉降池中靜置制得低濃度含氟廢水;所述深度除氟段將所述低濃度含氟廢水依次通入除氟池、絮凝池、第二沉降池后通入過濾系統中過濾得到處理水;所述除氟池中加入改性納米鐵除氟劑,所述絮凝池中加入混凝劑,所述過濾系統為連續膜過濾系統。
2.根據權利要求1所述的一種含氟廢水的深度除氟工藝,其特征在于,所述低濃度含氟廢水的氟離子濃度小于20ppm,pH值為7,所述除氟池處理后的廢水中的氟離子濃度小于1ppm,所述處理水的氟離子濃度為0.2-1ppm,pH值為6.5-7。
3.根據權利要求1所述的一種含氟廢水的深度除氟工藝,其特征在于,所述改性納米鐵除氟劑表面具有帶有正電的納米鐵粒子,利用靜電作用與氟離子相吸附并形成絮凝沉淀。
4.根據權利要求1所述的一種含氟廢水的深度除氟工藝,其特征在于,所述絮凝池包括pH調節池、PAC加藥池和PAM加藥池,混凝劑包括PAC和PAM,PAC和PAM的加入量均為2-10L/t。
5.根據權利要求4所述的一種含氟廢水的深度除氟工藝,其特征在于,所述PAC加藥池和所述PAM加藥池均為平流式隔板反應槽,流速為15-30cm/s,時間為15-30min。
6.根據權利要求1所述的一種含氟廢水的深度除氟工藝,其特征在于,所述改性納米鐵除氟劑和所述混凝劑在藥箱中溶解后通過管道分別通入所述除氟池和所述絮凝池。
7.根據權利要求1所述的一種含氟廢水的深度除氟工藝,其特征在于,所述第二沉降池為豎流式沉淀池,中間進水,周邊出水,中心管流速為0.03m/s,表面負荷為1.0m3/(m2·h),沉淀時間為2.0h,泥斗錐角50°,池底邊長0.5m,超高為0.4m,緩沖層高0.3m。
8.根據權利要求1所述的一種含氟廢水的深度除氟工藝,其特征在于,所述連續膜過濾系統包括膜過濾單元,所述膜過濾單元主要是由膜組件組裝而成的模塊,所述膜組件的膜是無機膜,所述無機膜的過濾孔徑為0.04-3微米。
9.根據權利要求1所述的一種含氟廢水的深度除氟工藝,其特征在于,所述改性納米鐵除氟劑的加入量為0.5-1.0kg/t。
發明內容
本發明的目的是提供一種含氟廢水的深度除氟工藝,以解決上述各種方法不能高效、綠色、經濟、有效去除廢水中氟離子的問題。
為實現上述目的,本發明提供了一種含氟廢水的深度除氟工藝,所述除氟工藝包括初級除氟段和深度除氟段,所述初級除氟段將高濃度含氟廢水與污泥混合并攪拌,在第一沉降池中靜置制得低濃度含氟廢水;所述深度除氟段將所述低濃度含氟廢水依次通入除氟池、絮凝池、第二沉降池后通入過濾系統中過濾得到處理水;
所述除氟池中加入改性納米鐵除氟劑,所述絮凝池中加入混凝劑,所述過濾系統為連續膜過濾系統。
初級除氟段用于對高濃度含氟廢水進行初步去除氟離子得到低濃度含氟廢水,再利用深度除氟段對低濃度含氟廢水進行進一步去除氟離子,幾種常用的除氟工藝結合先后進行除氟操作,能夠快速和高效將廢水中的氟離子降低到國家規定的可以排放的標準。
使用的改性納米鐵除氟劑為直接購買所得,購自上海禹律環?萍加邢薰,其表面具有帶有正電荷的納米鐵粒子,中心為納米氧化鐵載體,當溶解后投入含氟廢水中,由于氟離子本身帶有負電且密度較大,會吸附在納米鐵粒子表面,破壞原有納米鐵粒子溶解在水中形成的平衡,改性納米鐵除氟劑與氟離子形成污泥沉淀。改性納米鐵除氟劑能穩定處理氟離子,使其濃度降低至小于1ppm,反應迅速,30min內可以達到反應終點,產生的污泥沉淀較少,投入的藥量較少,對設備的影響較小,鹽度低,管道和過濾系統不易結垢堵塞,運行成本低。
過濾系統主要用于將第二沉降池上清液中的沉淀污泥去除,第二沉降池產生的含氟廢水進入超濾進水池,進行超濾后進入超濾產水池,然后進入其他系統,并且不會影響其他系統的運行。
不同行業的高濃度含氟廢水的含量不同,其中光伏產業中含氟廢水的氟離子濃度為50-2000mg/L,半導體產業中含氟廢水的氟離子濃度為20-1000mg/L,化工產業中含氟廢水的氟離子濃度為20-1500mg/L,集成電路產業中含氟廢水的氟離子濃度為400-1000mg/L,鈾轉化生產廢水產業中含氟廢水的氟離子濃度為5000-20000mg/L。
優選的,所述低濃度含氟廢水的氟離子濃度小于20ppm,pH值為7,所述除氟池處理后的廢水中的氟離子濃度小于1ppm,所述處理水的氟離子濃度為0.2-1ppm,pH值為6.5-7。
除氟池中加入改性納米鐵除氟劑可以有效快速將氟離子降低至1ppm以下。
優選的,所述改性納米鐵除氟劑表面具有帶有正電的納米鐵粒子,利用靜電作用與氟離子相吸附并形成絮凝沉淀。
優選的,所述絮凝池包括pH調節池、PAC加藥池和PAM加藥池,混凝劑包括PAC和PAM。pH調節池中的pH值為6.5-7.0,PAC加入PAC加藥池,PAM加入PAM加藥池。
優選的,所述PAC加藥池和所述PAM加藥池均為平流式隔板反應槽,流速為15-30cm/s,時間為15-30min。
優選的,所述改性納米鐵除氟劑和所述混凝劑在藥箱中溶解后通過管道分別通入所述除氟池和所述絮凝池。
優選的,所述第二沉降池為豎流式沉淀池,中間進水,周邊出水,中心管流速為0.03m/s,表面負荷為1.0m3/(m2·h),沉淀時間為2.0h,泥斗錐角50°,池底邊長0.5m,超高為0.4m,緩沖層高0.3m。
優選的,所述連續膜過濾系統包括膜過濾單元,所述膜過濾單元主要是由膜組件組裝而成的模塊,所述膜組件的膜是無機膜,所述無機膜的過濾孔徑為0.04-3微米。使用的膜過濾單元為直接從市場上購買得到的,采用的無機陶瓷膜過濾器具有極強的耐化學氧化、耐化學腐蝕的性能,可以使含有固體顆粒的廢水進入膜系統進行直接的固液分離。無機膜的孔徑涵蓋微濾、超濾,出水可進入RO反滲透系統中使用,不會對反滲透系統產生不影響。
優選的,所述改性納米鐵除氟劑的加入量為0.5-1.0kg/t。除氟劑的加入量明顯小于現有技術中的鈣法混凝,減少加藥量和污泥的產生量,降低成本。
因此,本發明采用上述結構的一種含氟廢水的深度除氟工藝,具有以下有益效果:
1、采用改性納米鐵除氟劑,在加藥量降低和污泥量減排的前提下,使除氟系統穩定出水,并且處理效果更佳,同時降低成本,有利于水處理設備工藝使用,滿足過濾系統的進水條件,并且提高膜的使用壽命。
2、采用連續膜過濾系統,此類膜分離設備,運行通量高,膜面積小,減少投資成本和運行成本,并且產水水質穩定。
3、無機過濾膜,具有極強的耐化學氧化和耐化學腐蝕性能。CMF膜分離系統是一種“錯流過濾”形式的流體分離過程,由于其獨特的構造,可以使含有固體顆粒的廢水進入膜系統進行直接的固液分離,因此應用于目前常見的各種廢水預處理工藝流程中。CMF系統具有硬度高、耐磨損、耐高溫等特性,可有效降低膜組件的施工及運營成本,具有極高的性價比。能有效實現苛刻環境固液、液液分離。
4、膜孔徑為0.04μm~3μm,過濾精度涵蓋微濾、超濾,出水可進入RO反滲透系統使用。
(發明人:唐葉紅;劉景光;賀柏林)






