申請日2014.10.28
公開(公告)日2015.01.28
IPC分類號C02F9/14
摘要
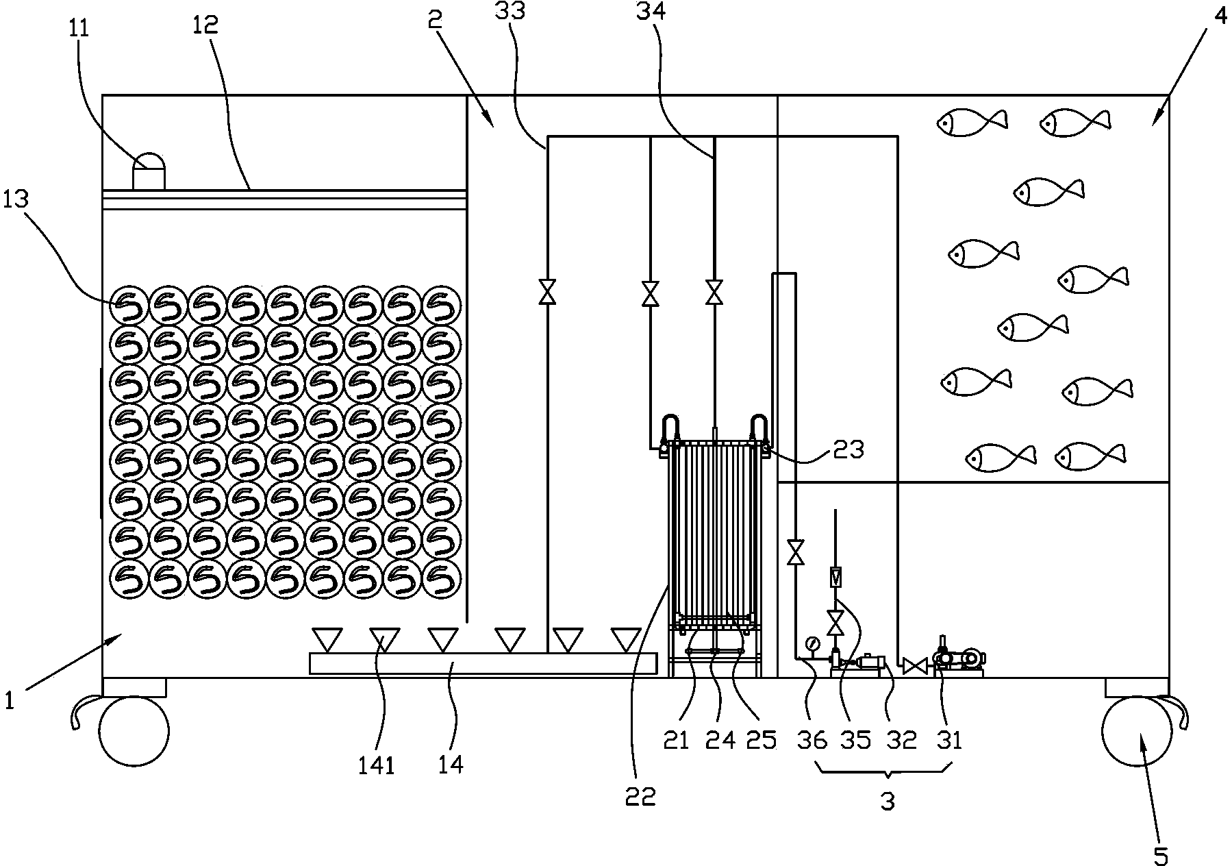
一種出水用于景觀的污水處理集成設備,包括一兼氧池、一膜池、一設備房和一清水池,兼氧池內的上部設有一進水口,進水口下方設有若干細格柵,兼氧池底部與膜池一側的底部相通;膜池內設有一膜過濾裝置,膜池另一側的下部設有一設備房,設備房內設有一鼓風機和一自吸泵,設備上方設有一清水池。本實用新型提供的污水處理集成設備,污水經過兼氧池、膜池和設備房的處理、過濾,可以大量地降低化學需氧量與氨氮的含量,對于脫色也有部分幫助。同時,經過處理、過濾的污水達到排放標準后進入清水池,可以在清水池中養魚,用于觀景。另外,污水處理集成設備工藝流程簡單,實現了泥水分離的效果,避免了對環境產生污染,成本低。
權利要求書
1.一種出水用于景觀的污水處理集成設備,其特征在于,包括一兼氧池、一膜池、一設備房和一清水池;
所述兼氧池內部上端設有一進水口,所述進水口下方設有位于所述兼氧池內的若干細格柵,所述兼氧池內部設有彈性填料,所述兼氧池底端與所述膜池一側的底端相通;
所述兼氧池底部設有一第一曝氣管,所述第一曝氣管的中的一部分也同時位于所述膜池底部,各所述第一曝氣管上開設有若干依次間隔設置的第一曝氣孔;所述膜池內設有一膜過濾裝置,所述膜過濾裝置由若干橫向和縱向設置且相互連通的集水管以及若干豎直設置的中空纖維簾式膜組件構成,各所述集水管相互連接,構成用于固定各所述中空纖維簾式膜組件的方形集水框架,各所述中空纖維簾式膜組件分別由若干間隔設置的中空纖維膜絲組成,各所述中空纖維膜絲外周緣上設有若干用于過濾污水的微孔,各所述中空纖維簾式膜組件的上下兩端分別連接所述集水框架的上下兩端相互對應且橫向設置的所述集水管,所述集水框架上開設有一出水口,所述集水框架底部還設有至少一第二曝氣管,各所述第二曝氣管上分別開設有若干第二曝氣孔;
所述膜池另一側的下部設有一設備房,所述設備房內分別設有一用于對所述膜池內的污水進行鼓風曝氣的鼓風機以及用于將所述膜池內所述中空纖維膜絲過濾的水外排的自吸泵,所述鼓風機分別通過一第一排氣管和一第二排氣管與所述第一曝氣管和所述第二曝氣管連通,所述自吸泵的輸入口連接有一外排管,所述外排管連接于一自吸管的一端,所述自吸管的另一端與所述集水框架上的所述出水口連通;
所述設備上方設有一清水池,所述清水池內設有與所述膜池內的所述自吸管相連的一吸水管。
2.根據權利要求1所述的一種出水用于景觀的污水處理集成設備,其特征在于,所述彈性填料為聚烯烴。
3.根據權利要求1所述的一種出水用于景觀的污水處理集成設備,其特征在于,所述出水用于景觀的污水處理集成設備的底部設有若干萬向輪。
說明書
一種出水用于景觀的污水處理集成設備
技術領域
本實用新型屬于環保領域,尤其涉及一種出水用于景觀的污水處理集成設備。
背景技術
目前,市面上現有的污水處理集成設備處理完生活污水后,由于生活污水中的化學需氧量和氨氮含量較高,因此處理的生活污水不達標,對環境造成污染。同時,現有的污水處理設備在處理生活污水時,污水處理設備工藝流程復雜,處理后的出水水質不達標且不穩定,成本較高,不能用于養魚或觀景。另外,現有的污水處理設備大多都是固定安裝的,不能移動,給污水處理和日常維護造成不便。
實用新型內容
本實用新型的目的在于克服上述現有技術的不足,提供一種工藝流程簡單,出水水質達標且穩定,成本較低的用于景觀的污水處理集成設備。
本實用新型是這樣實現的,一種出水用于景觀的污水處理集成設備,其特征在于,包括一兼氧池、一膜池、一設備房和一清水池;
所述兼氧池內部上端設有一進水口,所述進水口下方設有位于所述兼氧池內的若干細格柵,所述兼氧池內部設有彈性填料,所述兼氧池底端與所述膜池一側的底端相通;
所述兼氧池底部設有一第一曝氣管,所述第一曝氣管的中的一部分也同時位于所述膜池底部,各所述第一曝氣管上開設有若干依次間隔設置的第一曝氣孔;所述膜池內設有一膜過濾裝置,所述膜過濾裝置由若干橫向和縱向設置且相互連通的集水管以及若干豎直設置的中空纖維簾式膜組件構成,各所述集水管相互連接,構成用于固定各所述中空纖維簾式膜組件的方形集水框架,各所述中空纖維簾式膜組件分別由若干間隔設置的中空纖維膜絲組成,各所述中空纖維膜絲外周緣上設有若干用于過濾污水的微孔,各所述中空纖維簾式膜組件的上下兩端分別連接所述集水框架的上下兩端相互對應且橫向設置的所述集水管,所述集水框架上開設有一出水口,所述集水框架底部還設有至少一第二曝氣管,各所述第二曝氣管上分別開設有若干第二曝氣孔;
所述膜池另一側的下部設有一設備房,所述設備房內分別設有一用于對所述膜池內的污水進行鼓風曝氣的鼓風機以及用于將所述膜池內所述中空纖維膜絲過濾的水外排的自吸泵,所述鼓風機分別通過一第一排氣管和一第二排氣管與所述第一曝氣管和所述第二曝氣管連通,所述自吸泵的輸入口連接有一外排管,所述外排管連接于一自吸管的一端,所述自吸管的另一端與所述集水框架上的所述出水口連通;
所述設備上方設有一清水池,所述清水池內設有與所述膜池內的所述自吸管相連的一吸水管。
具體地,所述彈性填料為聚烯烴。
進一步地,所述出水用于景觀的污水處理集成設備底端設有若干萬向輪。
本實用新型的有益效果為:污水經過兼氧池、膜池和設備房的處理、過濾,可以大量地降低化學需氧量與氨氮的含量,對于脫色也有部分幫助。
同時,經過處理、過濾的污水達到排放標準后進入清水池,可以在清水池中養魚,用于觀景。
另外,本實用新型提供的污水處理集成設備工藝流程簡單,實現了泥水分離的效果,保證了出水水質的穩定,達到排放標準,避免了對環境產生污染,成本低,適合大范圍推廣使用。







