申請日2014.10.28
公開(公告)日2015.01.28
IPC分類號G01N33/18; G08C17/02; G01N1/14
摘要
本發明提供一種廢污水系統環保數據采集與分析取樣裝置及其方法,包括多功能取樣及預處理單元、數據采集及控制單元、無線數據傳輸單元;采用模塊化設備,取樣預處理裝置的通用性,適合不同廠家、不同成分檢測的分析表,可以把分散的數據采集并處理后,通過有線或無線數據通信,送到上一級數據采集中心。減少設備間的接口多樣化,提高水質取樣的可靠性,把分散的數據集中化處理,通過單片機與PLC控制系統的結合,更好處理污水處理廠現場需監測的分散的各種待監控數據;通過這種模塊化的組成結構實現系統維護成本的最低化,調試時間最小化,提高工作效率,減少運行人員的維護量,保護取樣適時性及數據準確性。
權利要求書
1.一種廢污水系統環保數據采集與分析取樣裝置,其特征在于:包括多功能取樣及預處 理單元、數據采集及控制單元、無線數據傳輸單元;
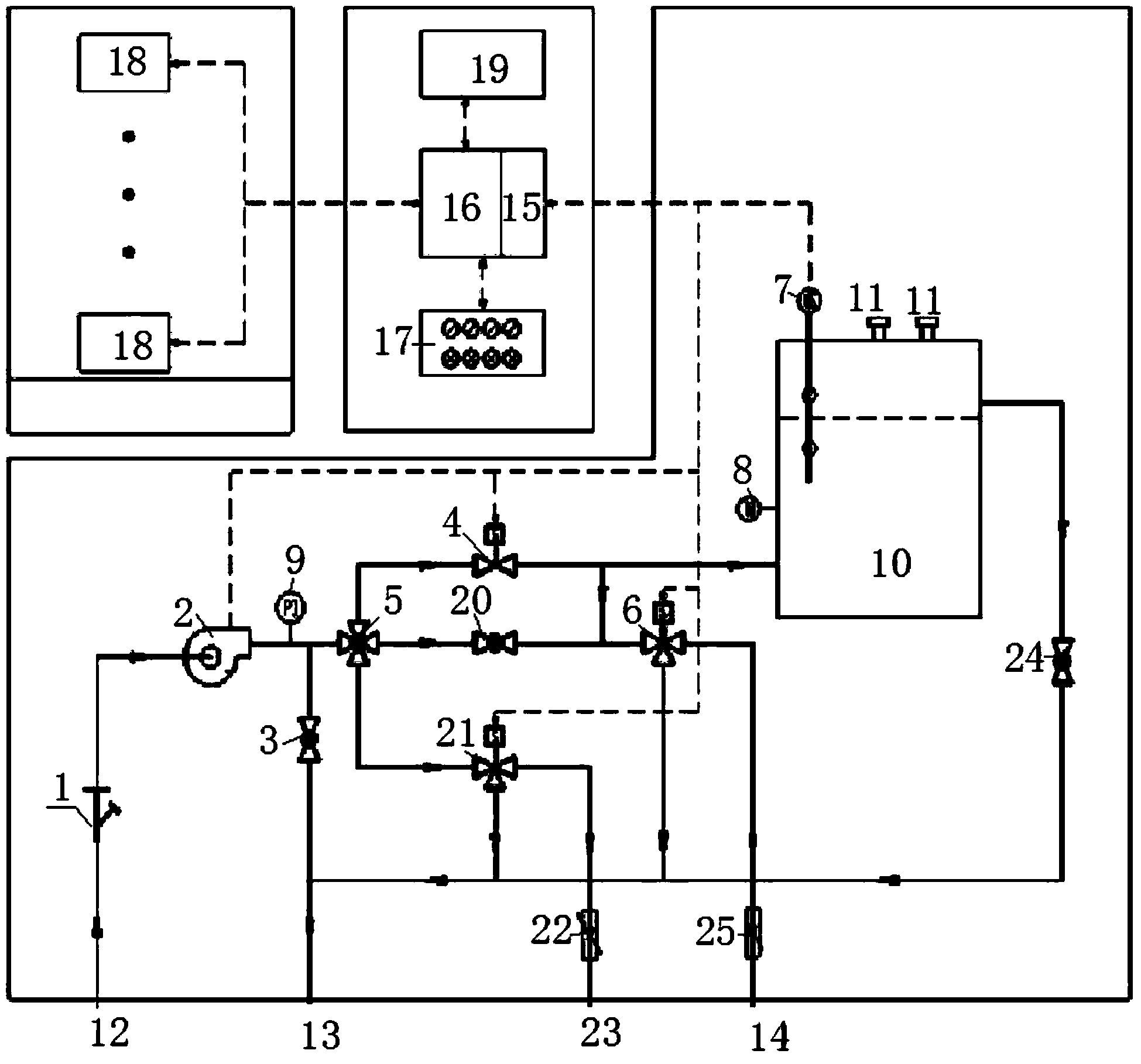
所述多功能取樣及預處理單元包括樣水進口(12)、取樣泵(2)、壓力表(9)、第一回流 穩壓閥(3)、回流排放出口(13)、多路切換閥(5)、節流穩壓閥(20)、管路電磁閥(4)、 第一二位三通電磁閥(6)、第二二位三通電磁閥(21)、第一浮子流量計(25)、第二浮子流 量計(22)、第一分析儀表取樣口(14)、第二分析儀表取樣口(23)、多功能流量池(10)、 第二回流穩壓閥(24);
所述樣水進口(12)連接取樣泵(2)進水口,取樣泵(2)出水口設置有壓力表(9), 取樣泵(2)出水管道分二路:一路通過第一回流穩壓閥(3)連接至回流排放出口(13),一 路連接至多路切換閥(5);所述多路切換閥(5)切換后分三路:一路連接第二二位三通電磁 閥(21)進水口,一路通過節流穩壓閥(20)連接至第一二位三通電磁閥(6)進水口,一路 連接至管路電磁閥(4)進水口;所述第二二位三通電磁閥(21)的二路出水口:一路通過第 二浮子流量計(22)連接至第二分析儀表取樣口(23),一路連接至回流排放出口(13);所 述第一二位三通電磁閥(6)的二路出水口:一路通過第一浮子流量計(25)連接至第一分析 儀表取樣口(14),一路連接至回流排放出口(13);所述管路電磁閥(4)的出水管分二路: 一路連接至多功能流量池(10)的進水口,一路連接至第二二位三通電磁閥(21)進水口; 所述多功能流量池(10)的溢流排放口通過第二回流穩壓閥(24)連接至回流排放出口(13);
所述數據采集及控制單元包括數據輸入輸出單元(15)、可編程控制器(16)、按鈕指示 燈組(17)和人機界面(19);所述多功能流通池(10)、取樣泵(2)、管路電磁閥(4)、第 一二位三通電磁閥(6)、第二二位三通電磁閥(21)信號連接至數據輸入輸出單元(15);數 據輸入輸出單元(15)、人機界面(19)、按鈕指示燈組(17)信號連接至可編程控制器(16), 可編程控制器(16)通過串口電纜與無線數據傳輸單元(18)連接。
2.根據權利要求1所述的一種廢污水系統環保數據采集與分析取樣裝置,其特征在于: 所述取樣泵(2)的進水管道上設置有取樣過濾器(1)。
3.根據權利要求1所述的一種廢污水系統環保數據采集與分析取樣裝置,其特征在于: 所述多功能流量池(10)上設置有液位開關(7)、溫度計(8)和二到三個電極螺紋固定孔(11); 所述液位開關(7)信號連接至數據輸入輸出單元(15)。
4.根據權利要求1所述的一種廢污水系統環保數據采集與分析取樣裝置,其特征在于: 所述數據輸入輸出單元(15)可連接DI、DO、AI、AO、脈沖信號。
5.根據權利要求1所述的一種廢污水系統環保數據采集與分析取樣裝置,其特征在于: 所述按鈕指示燈組(17)中按鈕包括就地、遠控,指示燈包括運行、停止、故障。
6.一種廢污水系統環保數據采集與分析取樣方法,其特征在于:當按鈕指示燈組中取樣 泵、多路切換閥、管路電磁閥、第一二位三通電磁閥、第二二位三通電磁閥的選擇按鈕分別 打到就地位置時,通過人機界面上按鈕,人工隨機啟、停取樣泵,設置取樣周期,手動選擇 多路切換閥,手動打開管路電磁閥、第一二位三通電磁閥或第二二位三通電磁閥,并通過節 流穩壓閥控制流量,對各個分析儀表進行手動進樣選擇;
當按鈕指示燈組中取樣泵、多路切換閥、管路電磁閥、第一二位三通電磁閥、第二二位 三通電磁閥的選擇按鈕分別打到遠控位置時,可編程控制器檢測分析儀表取樣要求信號及流 通池液位開關高、低液位連鎖信號,邏輯控制取樣泵的啟停,管路電磁閥、第一二位三通電 磁閥和第二二位三通電磁閥的開關;取樣泵出口第一回流穩壓閥開度大小根據取樣泵出口壓 力表的壓力大小進行調整,控制水樣壓力,多路切換閥根據實際分析儀表取樣方式切換到要 選擇的樣水流路;
將多功能取樣及預處理單元中采集到的各種模擬量及數字量信號通過數據輸入輸出單元 打包處理后傳送至可編程控制器,可編程控制器將采集的各種數據在人機界面上實時顯示, 并送給無線數據傳輸單元,無線數據傳輸單元將打包后的數據發送到上一級監控中心。
7.根據權利要求6所述的一種廢污水系統環保數據采集與分析取樣方法,其特征在于: 所述無線數據傳輸單元采用ARM9工業級高性能嵌入式處理器,設備支持串口RS232接口、 RS485接口、RS422接口、TTL接口或者USB接口,與可編程控制器采用MODBUS通訊協議進 行串口通訊,實現數據采集、數據傳輸、設備控制功能,且可實現雙數據中心備份,以及多 數據中心同步接收數據功能;設備提供在線維持技術,保持數據終端永久在線;無線數據傳 輸單元可提供TCP透明無線遠距離數據傳輸或者UDP透明無線遠距離數據傳輸的功能,可通 過GPRS實現與上級數據管理中心的無線通訊功能。
8.根據權利要求6所述的一種廢污水系統環保數據采集與分析取樣方法,其特征在于: 所述多功能取樣及預處理單元中采集到的各種模擬量及數字量信號包括:取樣泵的啟停和故 障信號,電磁閥的開關和故障信號,電機的電流和電壓,回流排放出口流量,溫度計的溫度, 樣水的濁度、PH、SS、MLSS、總磷、COD和氨氮模擬量信號。
說明書
一種廢污水系統環保數據采集與分析取樣裝置及其方法
技術領域
本發明屬于環保技術領域,具體涉及廢污水系統環保數據采集與分析取樣裝置及其方法。
背景技術
隨著社會的發展,水資源污染越來越嚴重,為提高我們的生存環境,國家對城市生活污 水、工業廢污水的排放標準要求越來越嚴格,另外隨著市民環境意識的增強,越來越多的人 開始關心所處環境質量的好壞,要求環境保護工作透明化;上級主管部門也需要數量大、種 類多、更新快的信息。所有這一切,給環境監測部門提出了一個應引起重視的問題:如何建 立起實用性強、覆蓋面廣、靈活性好的環保數據采集系統,滿足各方面對環境監測信息的需 求。目前國內有許多廠家的污水系統環保數據采集產品,另外還有許多廠家提供各種各樣的 污水系統相關采樣分析儀表,但沒有提供比較齊全的適合不同污水系統的分析取樣裝置及環 保數據采集集成裝置。目前狀況是分析表廠家配套分析取樣裝置,環保數據采集器又是另一家 提供,這樣,一方面會產生許多電氣、儀表、通信等接口問題,每家提供的接口不一樣,運行維 護人員需熟悉不同廠家的產品特性,這對運行人員的專業素質要求提高,另一方面,廢污水的 水質、水壓等環境決定水質分析取樣裝置的選型,如果選擇不當,后期會影響儀表測量,輕則導 致測量不準,重則導致儀表損壞,另外產品種類多,現場增減設備,設備投資多,無形中增加運 營的經濟成本。
發明內容
本發明的目的是:提供一種廢污水系統環保數據采集與分析取樣裝置及其方法,實現模 塊化設備,取樣預處理裝置的通用性,適合不同廠家、不同成分檢測的分析表,可以把分散 的數據采集并處理后,通過有線或無線數據通信,送到上一級數據采集中心。減少設備間的 接口多樣化,提高水質取樣的可靠性,把分散的數據集中化處理,通過單片機與PLC控制系統 的結合,更好處理污水處理廠現場需監測的分散的各種待監控數據,并集中模塊化取樣裝置, 提供給當地環保部門多種數據通信接口;通過這種模塊化的的組成結構實現系統維護成本的 最低化,調試時間最小化,提高工作效率,減少運行人員的維護量,保護取樣適時性及數據準 確性。
本發明的技術方案是:一種廢污水系統環保數據采集與分析取樣裝置,包括多功能取樣 及預處理單元、數據采集及控制單元、無線數據傳輸單元;
所述多功能取樣及預處理單元包括樣水進口、取樣泵、壓力表、第一回流穩壓閥、回流 排放出口、多路切換閥、節流穩壓閥、管路電磁閥、第一二位三通電磁閥、第二二位三通電 磁閥、第一浮子流量計、第二浮子流量計、第一分析儀表取樣口、第二分析儀表取樣口、多 功能流量池、第二回流穩壓閥;
所述樣水進口連接取樣泵進水口,取樣泵出水口設置有壓力表,取樣泵出水管道分二路: 一路通過第一回流穩壓閥連接至回流排放出口,一路連接至多路切換閥;所述多路切換閥切 換后分三路:一路連接第二二位三通電磁閥進水口,一路通過節流穩壓閥連接至第一二位三 通電磁閥進水口,一路連接至管路電磁閥進水口;所述第二二位三通電磁閥的二路出水口: 一路通過第二浮子流量計連接至第二分析儀表取樣口,一路連接至回流排放出口;所述第一 二位三通電磁閥的二路出水口:一路通過第一浮子流量計連接至第一分析儀表取樣口,一路 連接至回流排放出口;所述管路電磁閥的出水管分二路:一路連接至多功能流量池的進水口, 一路連接至第二二位三通電磁閥進水口;所述多功能流量池的溢流排放口通過第二回流穩壓 閥連接至回流排放出口;
所述數據采集及控制單元包括數據輸入輸出單元、可編程控制器、按鈕指示燈組和人機 界面;所述多功能流通池、取樣泵、管路電磁閥、第一二位三通電磁閥、第二二位三通電磁 閥信號連接至數據輸入輸出單元;數據輸入輸出單元、人機界面、按鈕指示燈組信號連接至 可編程控制器,可編程控制器通過串口電纜與無線數據傳輸單元連接。
進一步的,所述取樣泵的進水管道上設置有取樣過濾器。可過濾樣水中粗雜質,延長裝 置使用壽命。
進一步的,所述多功能流量池上設置有液位開關、溫度計和二到三個電極螺紋固定孔; 所述液位開關信號連接至數據輸入輸出單元。
進一步的,所述數據輸入輸出單元可連接DI、DO、AI、AO、脈沖信號。能把分散在現場 各個地方的各種模擬量及數字量信號通過數據輸入輸出單元采集到可編程控制進行處理后實 現控制及監控。
進一步的,所述按鈕指示燈組中按鈕包括就地、遠控,指示燈包括運行、停止、故障。
本發明還提供一種廢污水系統環保數據采集與分析取樣方法,當按鈕指示燈組中取樣泵、 多路切換閥、管路電磁閥、第一二位三通電磁閥、第二二位三通電磁閥的選擇按鈕分別打到 就地位置時,通過人機界面上按鈕,人工隨機啟、停取樣泵,設置取樣周期,手動選擇多路 切換閥,手動打開管路電磁閥、第一二位三通電磁閥或第二二位三通電磁閥,并通過節流穩 壓閥控制流量,對各個分析儀表進行手動進樣選擇;
當按鈕指示燈組中取樣泵、多路切換閥、管路電磁閥、第一二位三通電磁閥、第二二位 三通電磁閥的選擇按鈕分別打到遠控位置時,可編程控制器檢測分析儀表取樣要求信號及流 通池液位開關高、低液位連鎖信號,邏輯控制取樣泵的啟停,管路電磁閥、第一二位三通電 磁閥和第二二位三通電磁閥的開關;取樣泵出口第一回流穩壓閥開度大小根據取樣泵出口壓 力表的壓力大小進行調整,控制水樣壓力,多路切換閥根據實際分析儀表取樣方式切換到要 選擇的樣水流路;
將多功能取樣及預處理單元中采集到的各種模擬量及數字量信號通過數據輸入輸出單元 打包處理后傳送至可編程控制器,可編程控制器將采集的各種數據在人機界面上實時顯示, 并送給無線數據傳輸單元,無線數據傳輸單元將打包后的數據發送到上一級監控中心。
進一步的,所述無線數據傳輸單元采用ARM9工業級高性能嵌入式處理器,設備支持串口 RS232接口、RS485接口、RS422接口、TTL接口或者USB接口,與可編程控制器采用MODBUS 通訊協議進行串口通訊,實現數據采集、數據傳輸、設備控制功能,且可實現雙數據中心備 份,以及多數據中心同步接收數據功能;設備提供在線維持技術,保持數據終端永久在線; 無線數據傳輸單元可提供TCP透明無線遠距離數據傳輸或者UDP透明無線遠距離數據傳輸的 功能,可通過GPRS實現與上級數據管理中心的無線通訊功能。
進一步的,所述多功能取樣及預處理單元中采集到的各種模擬量及數字量信號包括:取 樣泵的啟停和故障信號,電磁閥的開關和故障信號,電機的電流和電壓,回流排放出口流量, 溫度計的溫度,樣水的濁度、PH、SS、MLSS、總磷、COD和氨氮模擬量信號。
本發明的有益效果是:本發明是一種通用型數據采集與分析取樣裝置,適合不同廠家分 析儀表取樣預處理,并且能把分散在現場各個地方的各種模擬量及數字量信號通過數據輸入 輸出單元采集到可編程控制進行處理后實現控制及監控,可編程控制通過無線數據傳輸單元 實現數據傳輸、設備控制等功能,并可通過GPRS等無線通信方式發送到上一級監控中心。
本發明安裝、敷設簡單、操作方便,能配套作為多種廢污水水質分析表的取樣預處理, 分散數據采集及處理、無線數據傳輸功能,并且保證數據傳輸全透明,雙看門狗電路,自動 重連功能,通訊不掉線,適合各類數據的環保數據采集及傳輸。
本發明采用模塊化設備,實現系統維護成本的最低化,調試時間最小化,提高工作效率, 減少運行人員的維護量,保護取樣適時性及數據準確性。







