申請日2013.09.22
公開(公告)日2013.12.18
IPC分類號C02F1/00; B01F7/18
摘要
本發明公開了一種具有攪拌孔的雙支撐污水攪拌機構,包括:動力源支撐機構,所述動力源支撐機構及動力攪拌機構,所述動力源支撐機構用于支撐動力攪拌機構,其中所述動力攪拌機構中包含攪拌槳,攪拌槳表面上具有貫通攪拌槳的攪拌孔;由于攪拌孔的存在,在攪拌過程中,使得流體能夠有更多的攪拌狀態,因此能夠使得攪拌更快、更加均勻。
權利要求書
1.一種具有攪拌孔的雙支撐污水攪拌機構,其特征在于,包括:
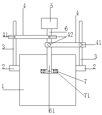
兩套動力源支撐機構,所述動力源支撐機構包括容器支撐板、支撐臂、橫梁;所述容器支撐板安裝在容器兩側,所述容器中容納污水;所述支撐臂垂直固定安裝在所述容器支撐板上;所述橫梁一側有支撐臂通孔及貫通所述支撐臂通孔的橫梁固定孔,所述橫梁可以穿過所述支撐臂通孔上下滑動,所述橫梁固定孔具有螺紋,可通過螺紋件固定所述橫梁位置,所述橫梁另一側有旋轉桿固定孔,所述旋轉桿固定孔具有螺紋;
及
動力攪拌機構,所述動力攪拌機構包括動力源、旋轉桿、攪拌槳;所述動力源與所述旋轉桿的一端固定相聯,所述旋轉桿的另一端有攪拌槳聯接孔,所述攪拌槳通過所述攪拌槳聯接孔與所述旋轉桿相聯;所述動力攪拌機構通過所述旋轉桿穿過所述旋轉桿固定孔與所述動力源支撐機構相聯,并通過螺紋件固定所述動力攪拌機構;所述攪拌槳上具有攪拌孔。
2.兩套所述動力源支撐機構分別與所述動力攪拌機構以同樣方式相聯。
3.根據權利要求1所述的具有攪拌孔的雙支撐污水攪拌機構,其特征在于,所述動力源是電動馬達。
4.根據權利要求1所述的具有攪拌孔的雙支撐污水攪拌機構,其特征在于,所述螺紋件為螺栓。
5.根據權利要求1所述的具有攪拌孔的雙支撐污水攪拌機構,其特征在于,所述旋轉桿聯接所述攪拌槳的一端具有向外開口槽,形成雙耳結構,所述雙耳結構具有貫通的所述攪拌槳聯接孔,所述攪拌槳安裝在通過所述攪拌槳聯接孔的軸上且可繞軸轉動。
6.根據權利要求1所述的具有攪拌孔的雙支撐污水攪拌機構,其特征在于,所述攪拌孔為圓孔。
7.根據權利要求1所述的具有攪拌孔的雙支撐污水攪拌機構,其特征在于,所述攪拌孔成陣列分布。
說明書
一種具有攪拌孔的雙支撐污水攪拌機構
技術領域
本發明屬于環保領域,涉及一種污水攪拌機構。
背景技術
在污水實驗處理過程中,需要將污水中的雜質進行均勻化,以方便對污水檢測等過程中的處理,目前使用的一種簡單的污水攪拌機構,如圖1所示,具有支撐板、支撐臂、橫梁及動力攪拌機構,如圖1所示,具有支撐板、支撐臂、橫梁及動力攪拌機構,當容器中污水的高度不同時,需要對動力攪拌機構攪拌高度進行調節,此時需要調節橫梁的高度,以帶動動力攪拌機構的整體高度的變化,一方面由于動力攪拌機構具有一定的重量,在調節橫梁的高度時,橫梁會發生一側傾斜增大調節的摩擦力,給高度調節造成一定的困擾;另一方面由于動力攪拌機構一側重量過大,因此也容易使動力攪拌機構發生傾斜,使攪拌過程不穩定;同時在攪拌過程中,由于攪拌槳為全實體的頁面,因此在某些情況下,如污水流動性較差的情況下,難以實現更快更均勻的攪拌,因此需要尋找一種能夠解決這些問題的攪拌機構。
發明內容
有鑒于此,需要克服現有技術中的上述缺陷中的至少一個。本發明提供了一種具有攪拌孔的雙支撐污水攪拌機構。
所述具有攪拌孔的雙支撐污水攪拌機構包括兩套動力源支撐機構,所述動力源支撐機構包括容器支撐板、支撐臂、橫梁;所述容器支撐板安裝在容器兩側,所述容器中容納污水;所述支撐臂垂直固定安裝在所述容器支撐板上;所述橫梁一側有支撐臂通孔及貫通所述支撐臂通孔的橫梁固定孔,所述橫梁可以穿過所述支撐臂通孔上下滑動,所述橫梁固定孔具有螺紋,可通過螺紋件固定所述橫梁位置,所述橫梁另一側有旋轉桿固定孔,所述旋轉桿固定孔具有螺紋;
及
動力攪拌機構,所述動力攪拌機構包括動力源、旋轉桿、攪拌槳;所述動力源與所述旋轉桿的一端固定相聯,所述旋轉桿的另一端有攪拌槳聯接孔,所述攪拌槳通過所述攪拌槳聯接孔與所述旋轉桿相聯;所述動力攪拌機構通過所述旋轉桿穿過所述旋轉桿固定孔與所述動力源支撐機構相聯,并通過螺紋件固定所述動力攪拌機構;所述攪拌槳上具有攪拌孔。
兩套所述動力源支撐機構分別與所述動力攪拌機構以同樣方式相聯。
根據本專利背景技術中對現有技術所述,如圖1所示,目前使用的一種簡單的污水攪拌機構,如圖1所示,具有支撐板、支撐臂、橫梁及動力攪拌機構,常用的雙支撐污水攪拌機構一方面由于動力攪拌機構具有一定的重量,在調節橫梁的高度時,橫梁會發生一側傾斜增大調節的摩擦力,給高度調節造成一定的困擾;另一方面由于動力攪拌機構一側重量過大,因此也容易使動力攪拌機構發生傾斜,使攪拌過程不穩定;同時在攪拌過程中,由于攪拌槳為全實體的頁面,因此在某些情況下,如污水流動性較差的情況下,難以實現更快更均勻的攪拌;而本發明公開的具有攪拌孔的雙支撐污水攪拌機構,由于采用了兩套動力源支撐機構,不僅能夠保證兩側的平衡,而且在調節高度時,是調節動力攪拌機構自身的高度,而不是調節橫梁的高度,如此則避免了上述的兩個情況,同時由于兩套同樣機構的存在,可以使得旋轉桿能夠具有良好垂直度的進行攪拌,更大限度的保證的攪拌的穩定性,同時由于增加了攪拌孔,在攪拌過程中,使得流體能夠有更多的攪拌狀態,因此能夠使得攪拌更快、更加均勻,因此具有明顯的優點。
另外,根據本發明公開的具有攪拌孔的雙支撐污水攪拌機構還具有如下附加技術特征:
進一步地,所述動力源是電動馬達。
進一步地,所述螺紋件為螺栓。
進一步地,所述旋轉桿聯接所述攪拌槳的一端具有向外開口槽,形成雙耳結構,所述雙耳結構具有貫通的所述攪拌槳聯接孔,所述攪拌槳安裝在通過所述攪拌槳聯接孔的軸上且可繞軸轉動。
進一步地,所述攪拌孔為圓孔。
進一步地,所述攪拌孔成陣列分布。
本發明附加的方面和優點將在下面的描述中部分給出,部分將從下面的描述中變得明顯,或通過本發明的實踐了解到。







