公布日:2023.10.20
申請日:2023.08.30
分類號:C02F9/00(2023.01)I;C02F1/00(2023.01)N;C02F1/24(2023.01)N;C02F1/40(2023.01)N;C02F103/36(2006.01)N;C02F1/72(2023.01)N;C02F3/30(2023.01)N;C02F101
/34(2006.01)N;C02F3/34(2023.01)N;C02F1/28(2023.01)N;C02F101/30(2006.01)N;C02F11/12(2019.01)N
摘要
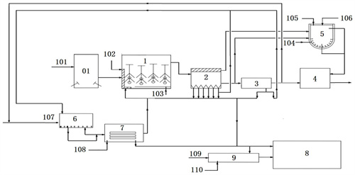
本發明提供了一種煤制油化工污水處理系統。該系統包括B/H純氧催化復合式COD降解活性污泥反應器、沉淀池、氣浮池、EGSB反應器、U型雙層電荷污泥培養器、高溫生化反應器、高溫生化菌種EPS選擇器。本發明構建了一種新的煤制油化工污水處理系統,可以實現對煤制油化工高COD和低COD污水的集成處理,可以大大減少系統污泥排放量,降低能耗,節約成本。

權利要求書
1.一種煤制油化工污水處理系統,其特征在于,所述煤制油化工污水包括高COD污水和低COD污水,所述高COD污水的COD為1萬~2萬mg/L,所述低COD污水的COD<1萬mg/L;所述煤制油化工污水處理系統包括:B/H純氧催化復合式COD降解活性污泥反應器(1),具有第一進水口、催化劑進口、氧氣進口、第一污泥進口和第一出水口;用于將所述高COD污水進行催化氧化、吸附降解,得到B/H催化降解出水;所述催化劑包括Cu-Mn-Al;沉淀池(2),具有第二進水口、第二出水口、上部污泥出口和底部污泥出口,所述第二進水口與所述第一出水口連接,所述底部污泥出口與所述第一污泥進口連接;用于將所述B/H催化降解出水進行沉淀,得到沉淀池出水、上部污泥和底部污泥;氣浮池(3),具有第三進水口、第三出水口和氣浮污泥出口,所述第三進水口與所述第二出水口連接,所述氣浮污泥出口與所述第一污泥進口連接;用于將所述沉淀池出水進行氣浮除油,得到氣浮池出水和氣浮污泥;EGSB反應器(4),具有第四進水口、第二污泥進口和第四出水口,所述第四進水口與所述第三出水口連接;用于將所述氣浮池出水進行厭氧反應,得到EGSB反應器出水;U型雙層電荷污泥培養器(5),具有沉淀池出水進口、上部污泥進口、第一助劑進口和循環污泥出口,所述沉淀池出水進口與所述沉淀池(2)的所述第二出水口連接,所述上部污泥進口與所述沉淀池(2)的所述上部污泥出口連接,所述循環污泥出口與所述EGSB反應器(4)的所述第二污泥進口連接;其中裝載有厭氧活性污泥,以與所述厭氧活性污泥接觸面為U型內層,另一面為U型外層,所述U型內層具有正點荷,所述U型外層具有負電荷;用于以所述沉淀池出水作為營養源,對所述上部污泥和所述厭氧活性污泥進行培養,得到循環污泥;所述第一助劑包括鈣基活性炭;高溫生化反應器(6);具有第五進水口、生化污泥進口和第五出水口,所述第五進水口可選地與所述第三出水口連接,所述生化污泥進口與所述沉淀池(2)的所述底部污泥出口、所述氣浮池(3)的所述氣浮污泥出口連接;用于以所述低COD污水和可選的所述氣浮池出水為營養源,對所述底部污泥和所述氣浮污泥進行高溫生化反應,得到高溫生化反應器出水;高溫生化菌種EPS選擇器(7),具有第六進水口、含高活性污泥的污水出口和低活性污泥出口,所述第六進水口與所述第五出水口連接,所述含高活性污泥的污水出口與所述B/H純氧催化復合式COD降解活性污泥反應器(1)的所述第一污泥進口連接;用于將所述高溫生化反應器出水進行高溫生化菌種EPS選擇,得到高活性污泥和低活性污泥;其中,所述B/H純氧催化復合式COD降解活性污泥反應器(1)、所述高溫生化反應器(6)和所述高溫生化菌種EPS選擇器(7)的運行溫度為39~40℃;其中,所述高活性污泥的有機物去除率≥80%,污泥濃度為1.5萬~2萬mg/L;所述低活性污泥的有機物去除率<80%,污泥濃度<1.5萬mg/L。
2.根據權利要求1所述的煤制油化工污水處理系統,其特征在于,所述第一進水口位于所述B/H純氧催化復合式COD降解活性污泥反應器(1)的一側,所述氧氣進口位于遠離所述第一進水口所在一側的底部,所述氧氣與所述高COD污水逆流;優選地,所述Cu-Mn-Al催化劑中Cu、Mn和Al的質量比為1:(0.8~1.2):(1.8~2.2)。
3.根據權利要求1或2所述的煤制油化工污水處理系統,其特征在于,所述B/H純氧催化復合式COD降解活性污泥反應器(1)的填料容積比為34~50%;和/或懸浮球容積比為20~30%;和/或污泥濃度為1.5萬~2萬mg/L;和/或氧濃度為0.5~1mg/L;和/或有機物去除率為20~50%。
4.根據權利要求1至3中任一項所述的煤制油化工污水處理系統,其特征在于,所述氣浮池出水的COD濃度為7500~8500mg/L。
5.根據權利要求1至4中任一項所述的煤制油化工污水處理系統,其特征在于,所述煤制油化工污水處理系統還包括:污泥摻燒模塊(8),包括摻燒污泥進口,所述摻燒污泥進口與所述沉淀池(2)的所述底部污泥出口、所述氣浮池(3)的所述氣浮污泥出口、所述高溫生化菌種EPS選擇器(7)的所述低活性污泥出口連接,用于將所述底部污泥、所述氣浮污泥和所述低活性污泥進行脫水、干燥,然后進行鍋爐摻燒。
6.根據權利要求5所述的煤制油化工污水處理系統,其特征在于,所述煤制油化工污水還包括高COD尾水,所述高COD尾水的COD為3萬~5萬mg/L;所述煤制油化工污水處理系統還包括:活性污泥表面積增大反應器(9),具有第七進水口、第二助劑進口、第三污泥進口和改良污泥出口,所述第三污泥進口與所述沉淀池(2)的所述底部污泥出口、所述氣浮池(3)的所述氣浮污泥出口、所述高溫生化菌種EPS選擇器(7)的所述低活性污泥出口連接;用于以所述高COD尾水為營養源,以第二助劑為分散劑,增加所述底部污泥、所述氣浮污泥和所述低活性污泥的表面積和熱值,得到改良污泥;優選地,所述第二助劑包括磺酸素類復合物;更優選地,所述活性污泥表面積增大反應器(9)的所述改良污泥出口還與所述污泥摻燒模塊(8)的所述摻燒污泥進口連接,用于將所述改良污泥依次進行所述脫水、所述干燥,然后進行所述鍋爐摻燒。
7.根據權利要求6所述的煤制油化工污水處理系統,其特征在于,所述改良污泥的SVI指數為50~150;和/或熱值增加值為2~5MJ/Kg。
8.根據權利要求1至7中任一項所述的煤制油化工污水處理系統,其特征在于,在所述煤制油化工污水處理系統運行過程中,當所述B/H純氧催化復合式COD降解活性污泥反應器(1)的污泥濃度為1.5萬~2萬mg/L時,按重量百分比計,將所述沉淀池(2)的所述底部污泥的20~50%、所述氣浮池(3)的所述氣浮污泥的0~20%送入所述B/H純氧催化復合式COD降解活性污泥反應器(1),將所述沉淀池(2)的所述底部污泥的20~50%、所述氣浮池(3)的所述氣浮污泥的20~50%送入所述高溫生化菌種EPS選擇器(7);當所述B/H純氧催化復合式COD降解活性污泥反應器(1)的污泥濃度大于0.5萬、小于1.5萬mg/L時,按重量百分比計,將所述沉淀池(2)的所述底部污泥的50~100%、所述氣浮池(3)的所述氣浮污泥的50~100%送入所述B/H純氧催化復合式COD降解活性污泥反應器(1),將所述沉淀池(2)的所述底部污泥的0~50%、所述氣浮池(3)的所述氣浮污泥的0~50%送入所述高溫生化菌種EPS選擇器(7);當所述B/H純氧催化復合式COD降解活性污泥反應器(1)的污泥濃度≤0.5萬mg/L時,將所述沉淀池(2)的所述底部污泥、所述氣浮池(3)的所述氣浮污泥全部送入所述B/H純氧催化復合式COD降解活性污泥反應器(1)。
9.根據權利要求1至8中任一項所述的煤制油化工污水處理系統,其特征在于,所述煤制油化工污水處理系統還包括:調節池(01),具有調節池進口和調節池出口,所述調節池出口與所述B/H純氧催化復合式COD降解活性污泥反應器(1)的所述第一進水口連接,用于將所述高COD污水進行調質與調量。
10.根據權利要求1至9中任一項所述的煤制油化工污水處理系統,其特征在于,所述煤制油化工污水處理系統的處理水量與保有水量的體積比為1:(4.5~5.5)。
發明內容
本發明的主要目的在于提供一種煤制油化工污水處理系統,以解決現有技術中煤制油化工高COD污水和低COD污水難以集成處理的問題。
為了實現上述目的,根據本發明的一個方面,提供了一種煤制油化工污水處理系統,煤制油化工污水包括高COD污水和低COD污水,高COD污水的COD為1萬~2萬mg/L,低COD污水的COD<1萬mg/L;煤制油化工污水處理系統包括:B/H純氧催化復合式COD降解活性污泥反應器,具有第一進水口、催化劑進口、氧氣進口、第一污泥進口和第一出水口;用于將高COD污水進行催化氧化、吸附降解,得到B/H催化降解出水;催化劑包括Cu-Mn-Al;沉淀池,具有第二進水口、第二出水口、上部污泥出口和底部污泥出口,第二進水口與第一出水口連接,底部污泥出口與第一污泥進口連接;用于將B/H催化降解出水進行沉淀,得到沉淀池出水、上部污泥和底部污泥。
氣浮池,具有第三進水口、第三出水口和氣浮污泥出口,第三進水口與第二出水口連接,氣浮污泥出口與第一污泥進口連接;用于將沉淀池出水進行氣浮除油,得到氣浮池出水和氣浮污泥;EGSB反應器,具有第四進水口、第二污泥進口和第四出水口,第四進水口與第三出水口連接;用于將氣浮池出水進行厭氧反應,得到EGSB反應器出水;U型雙層電荷污泥培養器,具有沉淀池出水進口、上部污泥進口、第一助劑進口和循環污泥出口,沉淀池出水進口與沉淀池的第二出水口連接,上部污泥進口與沉淀池的上部污泥出口連接,循環污泥出口與EGSB反應器的第二污泥進口連接;其中裝載有厭氧活性污泥,以與厭氧活性污泥接觸面為U型內層,另一面為U型外層,U型內層具有正點荷,U型外層具有負電荷;用于以沉淀池出水作為營養源,對上部污泥和厭氧活性污泥進行培養,得到循環污泥;第一助劑包括鈣基活性炭。
高溫生化反應器;具有第五進水口、生化污泥進口和第五出水口,第五進水口可選地與第三出水口連接,生化污泥進口與沉淀池的底部污泥出口、氣浮池的氣浮污泥出口連接;用于以低COD污水和可選的氣浮池出水為營養源,對底部污泥和氣浮污泥進行高溫生化反應,得到高溫生化反應器出水;高溫生化菌種EPS選擇器,具有第六進水口、含高活性污泥的污水出口和低活性污泥出口,第六進水口與第五出水口連接,含高活性污泥的污水出口與B/H純氧催化復合式COD降解活性污泥反應器的第一污泥進口連接;用于將高溫生化反應器出水進行高溫生化菌種EPS選擇,得到高活性污泥和低活性污泥。
其中,B/H純氧催化復合式COD降解活性污泥反應器、高溫生化反應器和高溫生化菌種EPS選擇器的運行溫度為39~40℃;其中,高活性污泥的有機物去除率≥80%,污泥濃度為1.5萬~2萬mg/L;低活性污泥的有機物去除率<80%,污泥濃度<1.5萬mg/L。
進一步地,第一進水口位于B/H純氧催化復合式COD降解活性污泥反應器的一側,氧氣進口位于遠離第一進水口所在一側的底部,氧氣與高COD污水逆流;優選地,Cu-Mn-Al催化劑中Cu、Mn和Al的質量比為1:(0.8~1.2):(1.8~2.2)。
進一步地,B/H純氧催化復合式COD降解活性污泥反應器的填料容積比為34~50%;和/或懸浮球容積比為20~30%;和/或污泥濃度為1.5萬~2萬mg/L;和/或氧濃度為0.5~1mg/L;和/或有機物去除率為20~50%。
進一步地,氣浮池出水的COD濃度為7500~8500mg/L。
進一步地,煤制油化工污水處理系統還包括:污泥摻燒模塊,包括摻燒污泥進口,摻燒污泥進口與沉淀池的底部污泥出口、氣浮池的氣浮污泥出口、高溫生化菌種EPS選擇器的低活性污泥出口連接,用于將底部污泥、氣浮污泥和低活性污泥進行脫水、干燥,然后進行鍋爐摻燒。
進一步地,煤制油化工污水還包括高COD尾水,高COD尾水的COD為3萬~5萬mg/L;煤制油化工污水處理系統還包括:活性污泥表面積增大反應器,具有第七進水口、第二助劑進口、第三污泥進口和改良污泥出口,第三污泥進口與沉淀池的底部污泥出口、氣浮池的氣浮污泥出口、高溫生化菌種EPS選擇器的低活性污泥出口連接;用于以高COD尾水為營養源,以第二助劑為分散劑,增加底部污泥、氣浮污泥和低活性污泥的表面積和熱值,得到改良污泥;優選地,第二助劑包括磺酸素類復合物;更優選地,活性污泥表面積增大反應器的改良污泥出口還與污泥摻燒模塊的摻燒污泥進口連接,用于將改良污泥依次進行脫水、干燥,然后進行鍋爐摻燒。
進一步地,改良污泥的SVI指數為50~150;和/或熱值增加值為2~5MJ/Kg。
進一步地,在煤制油化工污水處理系統運行過程中,當B/H純氧催化復合式COD降解活性污泥反應器的污泥濃度為1.5萬~2萬mg/L時,按重量百分比計,將沉淀池的底部污泥的20~50%、氣浮池的氣浮污泥的0~20%送入B/H純氧催化復合式COD降解活性污泥反應器,將沉淀池的底部污泥的20~50%、氣浮池的氣浮污泥的20~50%送入高溫生化菌種EPS選擇器;當B/H純氧催化復合式COD降解活性污泥反應器的污泥濃度大于0.5萬、小于1.5萬mg/L時,按重量百分比計,將沉淀池的底部污泥的50~100%、氣浮池的氣浮污泥的50~100%送入B/H純氧催化復合式COD降解活性污泥反應器,將沉淀池的底部污泥的0~50%、氣浮池的氣浮污泥的0~50%送入高溫生化菌種EPS選擇器;當B/H純氧催化復合式COD降解活性污泥反應器的污泥濃度≤0.5萬mg/L時,將沉淀池的底部污泥、氣浮池的氣浮污泥全部送入B/H純氧催化復合式COD降解活性污泥反應器。
進一步地,煤制油化工污水處理系統還包括:調節池,具有調節池進口和調節池出口,調節池出口與B/H純氧催化復合式COD降解活性污泥反應器的第一進水口連接,用于將高COD污水進行調質與調量。
進一步地,煤制油化工污水處理系統的處理水量與保有水量的體積比為1:(4.5~5.5)。
應用本發明的技術方案,以B/H純氧催化復合式COD降解活性污泥反應器、U型雙層電荷污泥培養器、EGSB反應器、高溫生化反應器、高溫生化菌種EPS選擇器為核心構建一種新的煤制油化工污水處理系統,實現對煤制油化工高COD和低COD污水集成處理。其一,通過B/H純氧催化復合式COD降解活性污泥反應器對高COD廢水進行催化氧化、切割碳鏈及同系轉化,促進微生物吸附降解,降低EGSB反應器進水有機物濃度和污泥負荷。其二,通過U型雙層電荷污泥培養器的雙層電荷方法增加菌種EPS粘度,使得其中的活性污泥團聚形成顆粒,可以及時補充EGSB反應器流失的顆粒污泥。其三,在高溫生化反應器中以低COD污水和可選的氣浮池出水為營養源,對底部污泥和氣浮污泥進行高溫生化反應,篩選得到適用于B/H純氧催化復合式COD降解活性污泥反應器的高溫污泥,然后在高溫生化菌種EPS選擇器中進行菌種EPS選擇,選擇比表面積大,活性強,濃度高的新鮮好氧污泥補充至B/H純氧催化復合式COD降解活性污泥反應器,實現煤制油化工污水處理系統的循環連續運行。本發明的系統可以大大減少煤制油化工高COD和低COD污水集成處理系統的污泥排放量,降低能耗,節約成本。
(發明人:代軍;劉向東;戴寧海;趙通;韓玉琨;紀志國;岳凱文;卜昆;馬剛;馬子林)






