公布日:2023.01.31
申請日:2022.11.08
分類號:F23G7/06(2006.01)I;F23G5/02(2006.01)I;F23G5/12(2006.01)I;F23G5/46(2006.01)I;C04B35/565(2006.01)I;C04B35/622(2006.01)I;C04B35/66(2006.01)I;C04B35/
80(2006.01)I;C04B38/00(2006.01)I;C04B38/08(2006.01)I
摘要
本發明公開一種BDO裝置污水尾氣及罐區尾氣協同治理方法,屬于廢氣治理技術領域,包括以下步驟:將罐區廢氣和BDO污水治理區廢氣充分混合均勻,得到混合廢氣;將所述混合廢氣進行淋洗以去除廢氣中的固體顆粒物和部分水溶性組分;將淋洗后的混合廢氣進行除霧處理,再經蓄熱陶瓷床預熱后入燃燒室內高溫氧化并放出熱量;將所述燃燒室內形成的熱風與蓄熱陶瓷床進行熱交換后排放,熱交換后的蓄熱陶瓷床用于預熱新進入燃燒室的混合廢氣。本發明將BDO裝置污水尾氣及罐區尾氣引入GRTO裝置中進行協同治理,減少廠區內排放點,罐區高濃度廢氣對污水治理區低濃度廢氣進行補充,有利于安全型蓄熱焚燒爐GRTO運行。

權利要求書
1.一種BDO裝置污水尾氣及罐區尾氣協同治理方法,其特征在于,包括以下步驟:(1)將罐區廢氣和BDO污水治理區廢氣充分混合均勻,得到混合廢氣;(2)將所述混合廢氣進行淋洗以去除廢氣中的固體顆粒物和部分水溶性組分;(3)將淋洗后的混合廢氣進行除霧處理,再經蓄熱陶瓷床預熱后入燃燒室內高溫氧化并放出熱量;(4)將所述燃燒室內形成的熱風與蓄熱陶瓷床進行熱交換后排放,熱交換后的蓄熱陶瓷床用于預熱新進入燃燒室的混合廢氣。
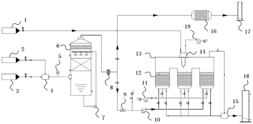
2.一種BDO裝置污水尾氣及罐區尾氣協同治理裝置,其特征在于,包括依次連接的收集進氣系統、預處理系統、熱交換系統和排放系統;所述收集進氣系統包括罐區廢氣進氣管、污水治理區廢氣進氣管以及分別與所述罐區廢氣進氣管、所述污水治理區廢氣進氣管連接的混風箱;所述預處理系統包括水洗塔以及與所述水洗塔廢氣出口連接的除霧器,所述水洗塔設置有循環水泵;所述熱交換系統依次包括阻火器、GRTO主風機、三床式GRTO爐和高溫混風箱,所述三床式GRTO爐包括蓄熱陶瓷床和燃燒室,所述蓄熱陶瓷床連接有吹掃風機,所述燃燒室分別與天然氣進氣罐和助燃風機連接;所述排放系統包括煙囪;所述預處理系統與所述熱交換系統間設置有切斷閥;各系統輸送管道的起始端設置有止回閥。
3.根據權利要求2所述的一種BDO裝置污水尾氣及罐區尾氣協同治理裝置,其特征在于,還包括與所述收集進氣系統或預處理系統連接的應急排空系統,所述應急排空系統依次包括活性炭吸附裝置和緊急排放煙囪。
4.根據權利要求3所述的一種BDO裝置污水尾氣及罐區尾氣協同治理裝置,其特征在于,所述混風箱的出口處設置有LEL在線檢測裝置,并設兩級報警,高報時進行聯鎖稀釋,高高報時廢氣切換至所述應急排空系統。
5.根據權利要求2所述的一種BDO裝置污水尾氣及罐區尾氣協同治理裝置,其特征在于,所述蓄熱陶瓷床內填充有規整的蜂窩陶瓷蓄熱體,所述蜂窩陶瓷蓄熱體的制備方法包括以下步驟:(a)稱取聚乙烯吡咯烷酮并溶解在去離子水與乙醇的混合溶液中,超聲分散均勻后,加入八水合氧氯化鋯,繼續超聲分散處理,再在30-35℃下劇烈攪拌反應1-2h,離心收集沉淀,以去離子水洗滌,凍干后在600-800℃下保溫熱處理1-3h,冷卻后制得氧化鋯納米晶;其中,所述混合溶液中去離子水與乙醇的體積比為(1-2):(48-49);所述聚乙烯吡咯烷酮與所述混合溶液的混合比例為(1.1-1.2g):100mL;所述聚乙烯吡咯烷酮與所述八水合氧氯化鋯的混合比例為(13-15):1;(b)分別稱取碳化硅微粉、莫來石、鉀長石和鋰輝石,按比配料并球磨至勻,得到混合料,加入固相添加劑、所述氧化鋯納米晶和粘結劑,入攪拌機充分攪拌至勻,加入潤滑劑和水再次攪拌至勻,制得泥料,通過擠出法成型制得蜂窩陶瓷坯體,依次經微波干燥和遠紅外干燥后燒制制得;其中,所述燒制的程序為:以7-10℃/min升溫至300℃,保溫0.5h,繼續升溫至500℃,保溫0.5h,繼續升溫至700℃,保溫0.5h,升溫速率降低為3-5℃/min繼續升溫至1000℃,保溫1h,繼續升溫至1200℃,保溫1h,繼續升溫至1400℃,保溫2h。
6.根據權利要求5所述的一種BDO裝置污水尾氣及罐區尾氣協同治理裝置,其特征在于,所述碳化硅微粉、莫來石、鉀長石和鋰輝石的質量混合比例為10:(3-5):(2-4):(1-1.5),所述混合料與所述固相添加劑、所述氧化鋯納米晶、所述粘結劑、所述潤滑劑的質量比例為10:(1-4):(0.3-1):(1-3):(0.5-3)。
7.根據權利要求5所述的一種BDO裝置污水尾氣及罐區尾氣協同治理裝置,其特征在于,所述固相添加劑包括改性氮化鋁多孔微球,所述改性氮化鋁多孔微球的制備方法包括以下步驟:S1、分別稱取氮化鋁粉末和氮化鋁晶須,混合后加入叔丁醇制備為漿料,加入氧化釔和聚乙烯醇縮丁醛樹脂,充分混合攪拌均勻后成型得到微球胚料,冷凍干燥后,在氮氣氣氛下,將所述微球胚料升溫至1900-2000℃并保溫熱處理2-4h,自冷至800-1000℃,氣氛切換為空氣并保溫處理1h,制得氮化鋁微球;S2、稱取氮化鈦納米粒子并分散在無水乙醇中,超聲分散均勻后得到懸浮液,將所述氮化鋁微球浸入所述懸浮液1-10min,取出干燥,重復浸漬-干燥的操作4-5次,最后再在300-400℃下保溫熱處理1-2h,制得所述改性氮化鋁多孔微球;所述懸浮液中的固含量為1-2wt.%。
8.根據權利要求7所述的一種BDO裝置污水尾氣及罐區尾氣協同治理裝置,其特征在于,所述氮化鋁粉末與所述氮化鋁晶須、所述氧化釔、所述聚乙烯醇縮丁醛樹脂的質量比例10:(4-5):(0.4-0.7):(0.2-0.5)。
9.根據權利要求5所述的一種BDO裝置污水尾氣及罐區尾氣協同治理裝置,其特征在于,所述蜂窩陶瓷蓄熱體的規格為150×100×100mm,孔格寬3.5mm,孔型為四方、六方或圓形,孔隙率在60-67%。
發明內容
針對上述問題,本發明提出一種將BDO裝置污水尾氣及罐區尾氣引入GRTO裝置中進行協同治理的方法,BDO(丁二醇)裝置污水區廢氣特點是大風量、低濃度,目前多采用吸脫附氧化或直接氧化的形式進行達標治理,技術比較成熟。GRTO(安全型蓄熱焚燒氧化裝置)作為一種VOCs主流氧化技術,其具有安全措施規范、安全控制系統完整、安全設計嚴謹、運行穩定、凈化處理效率高,一次性投入成本低,運行維護成本低、無二次污染、熱能回收可節能降耗等優點。
本發明的目的采用以下技術方案來實現:
一種BDO裝置污水尾氣及罐區尾氣協同治理方法,包括以下步驟:
(1)將罐區廢氣和BDO污水治理區廢氣充分混合均勻,得到混合廢氣;
(2)將所述混合廢氣進行淋洗以去除廢氣中的固體顆粒物和部分水溶性組分;
(3)將淋洗后的混合廢氣進行除霧處理,再經蓄熱陶瓷床預熱后入燃燒室內高溫氧化并放出熱量;
(4)將所述燃燒室內形成的熱風與蓄熱陶瓷床進行熱交換后排放,熱交換后的蓄熱陶瓷床用于預熱新進入燃燒室的混合廢氣。
本發明的另一目的在于提供一種基于前述治理方法的裝置,包括依次連接的收集進氣系統、預處理系統、熱交換系統和排放系統;所述收集進氣系統包括罐區廢氣進氣管、污水治理區廢氣進氣管以及分別與所述罐區廢氣進氣管、所述污水治理區廢氣進氣管連接的混風箱;所述預處理系統包括水洗塔以及與所述水洗塔廢氣出口連接的除霧器,所述水洗塔設置有循環水泵;所述熱交換系統依次包括阻火器、GRTO主風機、三床式GRTO爐和高溫混風箱,所述三床式GRTO爐包括蓄熱陶瓷床和燃燒室,所述蓄熱陶瓷床連接有吹掃風機,所述燃燒室分別與天然氣進氣罐和助燃風機連接;所述排放系統包括煙囪;所述預處理系統與所述熱交換系統間設置有切斷閥;各系統輸送管道的起始端設置有止回閥。
優選的,還包括與所述收集進氣系統或預處理系統連接的應急排空系統,所述應急排空系統依次包括活性炭吸附裝置和緊急排放煙囪。
優選的,所述混風箱的出口處設置有LEL在線檢測裝置,并設兩級報警,高報時進行聯鎖稀釋,高高報時廢氣切換至所述應急排空系統。
優選的,所述蓄熱陶瓷床內填充有規整的蜂窩陶瓷蓄熱體,所述蜂窩陶瓷蓄熱體的制備方法包括以下步驟:
(a)稱取聚乙烯吡咯烷酮并溶解在去離子水與乙醇的混合溶液中,超聲分散均勻后,加入八水合氧氯化鋯,繼續超聲分散處理,再在30-35℃下劇烈攪拌反應1-2h,離心收集沉淀,以去離子水洗滌,凍干后在600-800℃下保溫熱處理1-3h,冷卻后制得氧化鋯納米晶;
其中,所述混合溶液中去離子水與乙醇的體積比為(1-2):(48-49);所述聚乙烯吡咯烷酮與所述混合溶液的混合比例為(1.1-1.2g):100mL;所述聚乙烯吡咯烷酮與所述八水合氧氯化鋯的混合比例為(13-15):1;
(b)分別稱取碳化硅微粉、莫來石、鉀長石和鋰輝石,按比配料并球磨至勻,得到混合料,加入固相添加劑、所述氧化鋯納米晶和粘結劑,入攪拌機充分攪拌至勻,加入潤滑劑和水再次攪拌至勻,制得泥料,通過擠出法成型制得蜂窩陶瓷坯體,依次經微波干燥和遠紅外干燥后燒制制得;
其中,所述燒制的程序為:以7-10℃/min升溫至300℃,保溫0.5h,繼續升溫至500℃,保溫0.5h,繼續升溫至700℃,保溫0.5h,升溫速率降低為3-5℃/min繼續升溫至1000℃,保溫1h,繼續升溫至1200℃,保溫1h,繼續升溫至1400℃,保溫2h。
優選的,所述碳化硅微粉、莫來石、鉀長石和鋰輝石的質量混合比例為10:(3-5):(2-4):(1-1.5),所述混合料與所述固相添加劑、所述氧化鋯納米晶、所述粘結劑、所述潤滑劑的質量比例為10:(1-4):(0.3-1):(1-3):(0.5-3)。
優選的,所述固相添加劑包括改性氮化鋁多孔微球,所述改性氮化鋁多孔微球的制備方法包括以下步驟:
S1、分別稱取氮化鋁粉末和氮化鋁晶須,混合后加入叔丁醇制備為漿料,加入氧化釔和聚乙烯醇縮丁醛樹脂,充分混合攪拌均勻后成型得到微球胚料,冷凍干燥后,在氮氣氣氛下,將所述微球胚料升溫至1900-2000℃并保溫熱處理2-4h,自冷至800-1000℃,氣氛切換為空氣并保溫處理1h,制得氮化鋁微球;
S2、稱取氮化鈦納米粒子并分散在無水乙醇中,超聲分散均勻后得到懸浮液,將所述氮化鋁微球浸入所述懸浮液1-10min,取出干燥,重復浸漬-干燥的操作4-5次,最后再在300-400℃下保溫熱處理1-2h,制得所述改性氮化鋁多孔微球;所述懸浮液中的固含量為1-2wt.%。
優選的,所述氮化鋁粉末與所述氮化鋁晶須、所述氧化釔、所述聚乙烯醇縮丁醛樹脂的質量比例為10:(4-5):(0.4-0.7):(0.2-0.5)。
優選的,所述蜂窩陶瓷蓄熱體的規格為150×100×100mm,孔格寬3.5mm,孔型為四方、六方或圓形,孔隙率在60-67%。
本發明的有益效果為:
(1)本發明將BDO裝置污水尾氣及罐區尾氣引入GRTO裝置中進行協同治理,減少廠區內排放點,罐區高濃度廢氣對污水治理區低濃度廢氣進行補充,有利于安全型蓄熱焚燒爐GRTO運行,濃度達到一定的濃度,GRTO無需燃料補充,有效降低碳排放,且由于罐區冷凝裝置主要擔負將廢氣濃度降至爆炸下限以下的任務,無需直接冷凝至達標濃度,投資將會大幅降低,同時避免罐區廢氣冷凝后不達標中高濃度廢氣就地排放,消除罐區風險源,減少監測點和爆炸危險;相對于污水治理區域大風量,罐區送至的風量不超過5%,對裝置的運行、投資影響較小,同時配備完善的風險預防及處置系統,可及時消除安全隱患,確保系統安全穩定運行;(2)蓄熱體作為蓄熱氧化爐的熱交換部件,其材質和結構對熱工特性的影響至關重要。在選擇蓄熱體的材質時要綜合考慮耐腐蝕性、密度、比熱容、對流換熱系數、和熱膨脹系數等對傳熱性能和抗熱震性能的影響,為提高蓄熱體的綜合性能,本發明在現有的莫來石-碳化硅蓄熱材料的基礎上,通過液相法制備為氧化鋯超細納米晶引入陶瓷材料,極大提高了蜂窩陶瓷力學強度、彈性及韌度,使得蓄熱陶瓷的抗熱震性能得到極大改善,在高低溫循環下具有極佳的換熱穩定性,進而延長使用壽命;進一步的,本發明在現有的莫來石-碳化硅蓄熱材料的基礎上,通過加入固相添加劑,在保持蓄熱陶瓷抗熱震性能的同時提高其儲熱效率,具體的,本發明以多孔氮化鋁為基體微球,通過在表面修飾氮化鈦納米顆粒,在燒結體系中建立以氮化鋁、氮化鈦為交聯骨架的導熱儲熱體系,提高其導熱換熱效率,同時利用其多孔性降低添加劑對陶瓷機械性能的影響,同時降低其熱膨脹系數。
(發明人:鄭承煜;王敏)






