公布日:2023.04.11
申請日:2022.12.05
分類號:C02F1/20(2023.01)I;C02F1/72(2023.01)I;B01F33/40(2022.01)I;C02F101/30(2006.01)N
摘要
本發明涉及一種含揮發性有機污染物廢水的處理系統,所述含揮發性有機污染物廢水的處理系統,包括依次連接的前處理單元、主反應器和后處理單元,主反應器底部的進水口連接前處理單元,上部的出水口連接后處理單元,頂部的出氣口和上部的回流口均連接循環加藥單元;所述循環加藥單元包括廢氣處理器、風機和至少一個加藥罐,主反應器的出氣口依次連接廢氣處理器、風機和加藥罐,用于將主反應器內氣體抽出并經過廢氣處理器處理,處理后的氣體用于攪拌加藥罐內的溶液;主反應器的回流口連接加藥罐,用于向加藥罐補液;加藥罐的出口連接主反應器的藥劑進口。

權利要求書
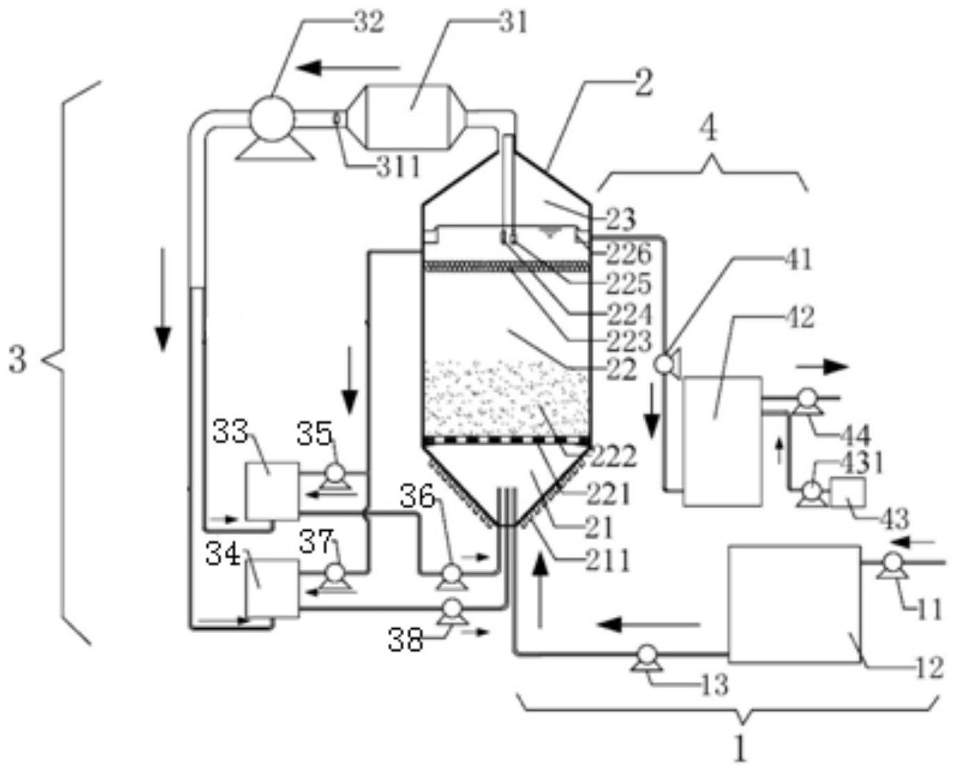
1.一種含揮發性有機污染物廢水的處理系統,其特征在于,所述含揮發性有機污染物廢水的處理系統,包括依次連接的前處理單元、主反應器和后處理單元,主反應器底部的進水口連接前處理單元,上部的出水口連接后處理單元,頂部的出氣口和上部的回流口均連接循環加藥單元;所述循環加藥單元包括廢氣處理器、風機和至少一個加藥罐,主反應器的出氣口依次連接廢氣處理器、風機和加藥罐,用于將主反應器內氣體抽出并經過廢氣處理器處理,處理后的氣體用于攪拌加藥罐內的溶液;主反應器的回流口連接加藥罐,用于向加藥罐補液;加藥罐的出口連接主反應器的藥劑進口。
2.根據權利要求1所述的處理系統,其特征在于,所述前處理單元包括依次連接的進水泵、前處理池和射流泵,射流泵的出口連接主反應器的進水口;所述前處理池的進水側設有格柵,頂部設有自動刮板,底部設有排泥口,中部設有排水口,排水口連接射流泵的進口。
3.根據權利要求1所述的處理系統,其特征在于,所述主反應器由下至上包括進水區、反應區和出水區,進水區為倒置的錐形且底部設有進水口和至少一個藥劑進口,進水區用于混合廢水與藥劑溶液;反應區由下至上設有布水板、流化載體和篩網,布水板設有均勻密布的通孔,使進水區的混合水體均勻進入反應區;篩網的孔徑小于流化載體的粒徑,攔截流化載體;廢水與藥劑在反應區內充分反應,降解有機物;出水區為錐形,有利于氣體匯集,出水區設有出水堰,出水堰的兩側分別設有出水口和回流口,出水區的頂部設有出氣口。
4.根據權利要求3所述的處理系統,其特征在于,所述進水區的兩側壁面均勻設有若干個單向進氣閥,在風機經過出氣口對主反應器抽氣時,主反應器內形成負壓,外部空氣通過單向進氣閥進入進水區,并與進水和藥劑混合,經過布水板時,再對進水和進氣進行切割分散,使藥劑和廢水充分接觸;每個單向進氣閥設有各自的控制閥,使得單向進氣閥能人為強制控制關閉或開啟。
5.根據權利要求4所述的處理系統,其特征在于,所述出水區內設有一層內襯,所述內襯是錐形,適應出水區內壁的形狀并沿著出水區內壁設置,用于保護出水區內壁免于被揮發出來的氣體污染物侵蝕;所述內襯的頂部設有第一開口,內襯的錐形側面均勻設有3-5個第二開口,第二開口的高度相同,所述出氣口通過帶閥門的氣管并聯連接第一開口和第二開口。
6.根據權利要求3所述的處理系統,其特征在于,所述篩網為柔性材質,能夠隨著水流自然漂動。
7.根據權利要求3所述的處理系統,其特征在于,所述出水堰的下方設有pH檢測探頭和ORP檢測探頭。
8.根據權利要求3所述的處理系統,其特征在于,所述反應區的中部的兩側分別設有橫流出口和橫流入口,橫流出口和橫流入口均設有隔網,用于阻隔流化載體;主反應器的外部設有橫流管道,用于連接橫流出口和橫流入口,橫流通道設有水泵,用于將反應區內的流體從橫流出口抽出,再從橫流入口輸入反應區。
9.根據權利要求1所述的處理系統,其特征在于,所述循環加藥單元包括廢氣處理器、風機、氧化劑加藥罐和催化劑加藥罐,主反應器的出氣口依次連接廢氣處理器和風機,風機的出口通過氣管并聯氧化劑加藥罐和催化劑加藥罐的底部進氣口;所述回流口通過管路并聯氧化劑加藥罐和催化劑加藥罐的上部進液口,氧化劑加藥罐和催化劑加藥罐的下部出液口分別連接主反應器的兩個藥劑進口。
10.根據權利要求1所述的處理系統,其特征在于,所述后處理單元包括依次連接的出水泵、后處理池和產水泵,主反應器的出水口通過出水泵連接后處理池,產水泵用于排出產水;后處理池還設有通過加藥泵連接加藥箱,用于向后處理池輸入處理藥劑,進一步處理主反應器的出水,保證產水達標。
發明內容
為了解決上述技術問題之一,本發明提供一種含揮發性有機污染物廢水的處理系統,利用能夠負壓曝氣的主反應器進行催化氧化反應,在滿足氧化劑與廢水充分接觸的前體下,實現未被降解的揮發性有機物從廢水中脫出,再經廢氣處理器吸附處理,處理后的尾氣還可用來對藥劑池溶液進行攪拌,高效利用能源,提高處理效果。
所述含揮發性有機污染物廢水的處理系統,包括依次連接的前處理單元、主反應器和后處理單元,主反應器底部的進水口連接前處理單元,上部的出水口連接后處理單元,頂部的出氣口和上部的回流口均連接循環加藥單元;
所述循環加藥單元包括廢氣處理器、風機和至少一個加藥罐,主反應器的出氣口依次連接廢氣處理器、風機和加藥罐,用于將主反應器內氣體抽出并經過廢氣處理器處理,處理后的氣體用于攪拌加藥罐內的溶液;主反應器的回流口連接加藥罐,用于向加藥罐補液;加藥罐的出口連接主反應器的藥劑進口。
可選的,所述前處理單元包括依次連接的進水泵、前處理池和射流泵,射流泵的出口連接主反應器的進水口;
所述前處理池的進水側設有格柵,頂部設有自動刮板,底部設有排泥口,中部設有排水口,排水口連接射流泵的進口。
可選的,所述主反應器由下至上包括進水區、反應區和出水區,進水區為倒置的錐形且底部設有進水口和至少一個藥劑進口,進水區用于混合廢水與藥劑溶液;
反應區由下至上設有布水板、流化載體和篩網,布水板設有均勻密布的通孔,使進水區的混合水體均勻進入反應區;篩網的孔徑小于流化載體的粒徑,攔截流化載體;廢水與藥劑在反應區內充分反應,降解有機物;
出水區為錐形,有利于氣體匯集,出水區設有出水堰,出水堰的兩側分別設有出水口和回流口,出水區的頂部設有出氣口。
進一步可選的,所述進水區的兩側壁面均勻設有若干個單向進氣閥,在風機經過出氣口對主反應器抽氣時,主反應器內形成負壓,外部空氣通過單向進氣閥進入進水區,并與進水和藥劑混合,經過布水板時,再對進水和進氣進行切割分散,使藥劑和廢水充分接觸。每個單向進氣閥設有各自的控制閥,使得單向進氣閥也能人為強制控制關閉或開啟。
進一步可選的,所述出水區內設有一層內襯,該內襯也是錐形,適應出水區內壁的形狀并沿著出水區內壁設置,用于保護出水區內壁免于被揮發出來的氣體污染物侵蝕;
所述內襯的頂部設有第一開口,內襯的錐形側面均勻設有3-5個第二開口,第二開口的高度相同,所述出氣口通過帶閥門的氣管并聯連接第一開口和第二開口。
進一步可選的,所述篩網為柔性材質,能夠隨著水流自然漂動。
進一步可選的,所述出水堰的下方設有pH檢測探頭和ORP檢測探頭,并連接外部控制裝置,用于實時監測出水的pH和ORP。
進一步可選的,所述反應區的中部的兩側分別設有橫流出口和橫流入口,橫流出口和橫流入口均設有隔網,用于阻隔流化載體;主反應器的外部設有橫流管道,用于連接橫流出口和橫流入口,橫流通道設有水泵,用于將反應區內的流體從橫流出口抽出,再從橫流入口輸入反應區。
可選的,所述循環加藥單元包括廢氣處理器、風機、氧化劑加藥罐和催化劑加藥罐,主反應器的出氣口依次連接廢氣處理器和風機,風機的出口通過氣管并聯氧化劑加藥罐和催化劑加藥罐的底部進氣口;
所述回流口通過管路并聯氧化劑加藥罐和催化劑加藥罐的上部進液口,氧化劑加藥罐和催化劑加藥罐的下部出液口分別連接主反應器的兩個藥劑進口。
可選的,所述后處理單元包括依次連接的出水泵、后處理池和產水泵,主反應器的出水口通過出水泵連接后處理池,產水泵用于排出產水;
后處理池還設有通過加藥泵連接加藥箱,用于向后處理池輸入處理藥劑,進一步處理主反應器的出水,保證產水達標。
本發明所述的處理系統的有益效果如下:
1、處理效率高:本發明通過產生負壓,使空氣通過單向進氣閥,在具有多孔的布水板以及流化載體的切割下,形成細小氣泡,增大污染物與處理藥劑以及氣-液相的接觸面積,在降解反應更徹底同時,使更多的揮發性有機物從水相轉移到氣相,使廢水中揮發性有機物的去除更加的高效和徹底;
2、節能降費:相比于傳統的蒸發濃縮技術,本發明不需要加熱蒸發和對濃縮液進行高溫處理,主要能量消耗是采用風機產生負壓曝氣,且風機抽出氣體還可以吹動攪拌藥劑,節省了藥劑池的攪拌機耗能;且在取得良好的處理效果的同時,降低了運行能耗和成本;
3、應用范圍廣:本發明對揮發性有機污染物的去除主要采用化學氧化、物理吸附(或光催化氧化)的方式,經過兩重處理,幾乎所有的揮發性有機物都可以從水中去除,對有機物的處理不具有選擇性,可以處理單一或者復合有機污染的廢水,應用范圍非常廣泛。
(發明人:姜鳳成;邱瑤;張傳兵;王明仕;王慧芳;趙曙光;楊傳忠;李小燕;胡進林;何朋英;韋云釗;李闖)






