申請日2014.11.06
公開(公告)日2015.02.04
IPC分類號C02F3/12; C02F3/32; C02F3/30
摘要
一種北方農村生活污水復合處理系統及方法,系統包括進水箱、生物移動床、調節池和地下滲濾系統;進水箱通過進水泵與生物移動床連通,生物移動床連接的出水管插入調節池底部,調節池與地下滲濾系統的進水口連通;進水箱、生物移動床和調節池設置在保溫大棚內。方法為:(1)生物移動床內完成掛膜;(2)通入北方農村生活污水,通過氣泵向生物移動床中的曝氣頭通空氣,面源污水經過處理后通入到調節池;(3)調節池頂部的上層清水通入地下滲濾系統。本發明操作簡單,整體占地面積小,投資少,對氨氮和總磷的處理率達100%,COD去除率達95%以上,便于日常維護和管理,應用前景廣闊。
權利要求書
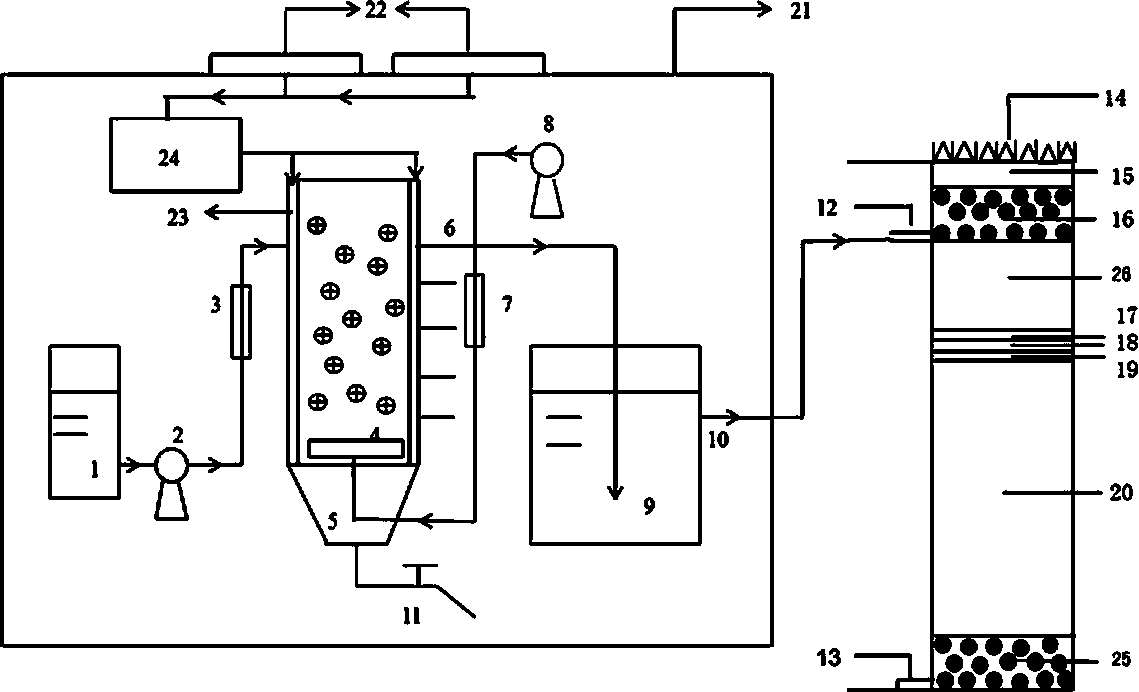
1.一種北方農村生活污水復合處理系統,其特征在于該系統包括進水箱、生物移動床、調節池和地下滲濾系統;進水箱通過進水泵與生物移動床的進水口連通,生物移動床的出水口連接一個出水管,出水管插入調節池底部,調節池的出水口與地下滲濾系統的進水口連通;進水箱、生物移動床和調節池設置在保溫大棚內;生物移動床內的曝氣頭通過管道與空氣泵連接,曝氣頭下方的生物移動床底口連接排泥管。
2.根據權利要求1所述的一種北方農村生活污水復合處理系統,其特征在于所述的保溫大棚采用鋁合金玻璃保溫大棚或采用聚氯乙烯無滴膜保溫大棚;保溫大棚內設置有太陽能熱水器。
3.根據權利要求1所述的一種北方農村生活污水復合處理系統,其特征在于所述的地下滲濾系統采用礫石布水和出水,布水礫石層的上方和下方均為草炭土,布水礫石層上方的草炭土頂部種植日本結縷草;布水礫石層下方的草炭土底部依次為爐渣層、鐵尾礦層,沸石層和混合基質,混合基質底部為出水礫石層;其中混合基質為草炭土、爐渣、鐵尾礦和沸石按體積比20:1:1:1混合而成;爐渣、鐵尾礦和沸石的粒徑分別在0~1mm、1~2mm和1~2mm。
4.根據權利要求3所述的一種北方農村生活污水復合處理系統,其特征在于所述的地下滲濾系統的布水礫石層、上層草炭土、下層草炭土、爐渣層、鐵尾礦層、沸石層、混合基質和出水礫石層的高度比例為1:(0.3~0.5): (2~4):( 0.1~0.3): (0.1~0.3): (0.1~0.3) :(4~6 ):1。
5.一種北方農村生活污水復合處理方法,其特征在于采用權利要求1所述的系統,按以下步驟進行:
(1)向生物移動床內填入聚乙烯塑料填料、活性污泥和北方農村生活污水作為掛膜原料,聚乙烯塑料填料的填充比例按體積比為30~45%,活性污泥的在北方農村生活污水中的濃度為4000~6000mg/L,采用排泥掛膜法培養出附著在填料上的微生物,排出活性污泥,完成掛膜;
(2)將北方農村生活污水通入到完成掛膜的生物移動床中,通過氣泵向生物移動床中的曝氣頭通空氣,面源污水經過生物移動床的處理后,停止通入空氣,產生的上層處理水通入到沉淀池中;其中北方農村生活污水每天通入量為通入掛膜原料體積的25~50倍,分4~8次通入;空氣通入量為每立方米北方農村生活污水通入800~900ml/min;
(3)將沉淀池頂部形成的上層清水通入到填充改性基質的地下滲濾系統中;通入量按每天平均分為8~10次。
6.根據權利要求5所述的一種北方農村生活污水復合處理方法,其特征在于當氣溫低于15℃時,通過保溫大棚內設置有太陽能熱水器控制生物移動床及調節池的溫度在15~20℃。
7.根據權利要求5所述的一種北方農村生活污水復合處理方法,其特征在于所述的北方農村生活污水的氨氮含量為30~50mg/L,磷含量為5~13mg/L,COD含量為350~450mg/L。
8.根據權利要求5所述的一種北方農村生活污水復合處理方法,其特征在于所述的上層清水的氨氮含量為4~17mg/L,總氮含量為10~24mg/L,磷含量為1~5mg/L,COD含量為20~80mg/L。
9.根據權利要求5所述的一種北方農村生活污水復合處理方法,其特征在于地下滲濾系統出水口內水的氨氮含量為0,總氮含量為8~14mg/L,磷含量為0,COD含量為35~50mg/L。
說明書
一種北方農村生活污水復合處理系統及方法
技術領域
本發明屬于環境保護技術領域,特別涉及一種北方農村生活污水復合處理系統及方法。
背景技術
我國目前有60多萬個行政村、250多萬個自然村,居住2億多農戶,近8億人,所產生的污水亟待合理處理。農村生活污水主要包括2個方面:廚具炊事用水、淋浴、洗滌用水和沖廁所用水,主要含有有機物、氮和磷以及細菌、病毒、寄生蟲等;農村居民的養殖及畜禽養殖產生的糞便、廢水,主要含有氮、磷以及BOD5、COD、懸浮物等污染物;由于人口居住比較分散,農村生活污水不便集中收集處理,加上各地財政收入有限,無力建設生活污水排水管網絡處理系統以及污水集中處理設施,使得農村生活污水未經處理就直接排放到河流、湖泊中去,不僅引起河流和湖泊水質的下降,同時也污染了土壤和地下水,嚴重影響農村地區的生態環境,并對人民的生活質量和身體健康構成了危害。
我國對分散污水的治理從上世紀末才開始被認識并逐漸得到重視;近年,國內在分散性生活污水治理的技術研究及應用示范方面取得了較快的發展,農村生活污水一般分布較為分散、偏遠、水量日/時變化系數較大,而集中鋪設管網基建費用過高,且易造成二次污染, 需對二次污染物進一步處理或處置;就地分散式處理模式能做到因地制宜地將污水資源化利用,有利于物質的自然循環,同時兼有美化環境的作用。目前,農村面源污染治理中必須遵守以下4個原則:總量削減與過程控制相結合;污染治理與養分再利用結合;技術研究與工程應用結合;污染物管理與生態文明建設結合;常用的工藝技術有地埋式有/無動力厭氧處理技術、快速滲濾處理系統、凈化槽技術、凈化沼氣池技術、蚯蚓生態濾池、高效藻類塘、膜生物反應器工藝、人工濕地(包括地表水、潛流、垂直流)技術、一體化處理裝置和污水地下滲濾系統。
生物移動床處理的工藝過程是將密度接近水的懸浮填料直接投加到反應器中,作為微生物生長附著的載體,在一定條件下進行掛膜,使填料上附著大量微生物,然后向反應器內連續通入污水和空氣,并創造良好的混合接觸條件,棲息在填料表面上的微生物不斷攝取水中氧和有機物,從而達到凈化污水的目的;生物移動床的生物膜活性高,有機物去除效率好,有較強的脫氮除磷功能,較少的剩余污泥產量;并且該工藝濾料不會阻塞,無需定期的反沖洗,無需污泥回流,操作簡單。
地下滲濾系統的工藝過程是當生活污水通過地下滲濾裝置時,土壤顆粒截留廢水中的懸浮物質,使微生物很快繁殖起來,這些微生物又進一步吸附水中的懸浮物質、膠體和溶解狀態的物質,逐漸形成生物膜。對于不同的廢水、氣候情況和土層深度,生物膜上的微生物數量和種類也不同,生物膜具有很大的表面積,能夠大量吸附廢水中的有機物,在有機物被微生物降解的同時,土壤顆粒表面的生物膜由于新陳代謝而不斷更新,因此能長期保持對污染物質的去除作用。
目前現有的北方農村地區污水的處理由于氣候和設備的原因,還沒有形成高效、環保的處理方法。
發明內容
本發明的目的在于提供一種北方農村生活污水復合處理系統及方法,通過將生物移動床與地下滲濾系統進行有機組合,并設置保溫裝置,在北方冬季較為寒冷的條件下提高農村面源污水的處理效率,防止系統運行故障,增強系統應用的普適性。
本發明的北方農村生活污水復合處理系統包括進水箱、生物移動床、調節池和地下滲濾系統;進水箱通過進水泵與生物移動床的進水口連通,生物移動床的出水口連接一個出水管,出水管插入調節池底部,調節池的出水口與地下滲濾系統的進水口連通;進水箱、生物移動床和調節池設置在保溫大棚內;生物移動床內的曝氣頭通過管道與空氣泵連接,曝氣頭下方的生物移動床底口連接排泥管。
上述裝置中,保溫大棚采用鋁合金玻璃保溫大棚或采用聚氯乙烯無滴膜保溫大棚;保溫大棚內設置有太陽能熱水器。
上述裝置中,地下滲濾系統采用礫石布水和出水,布水礫石層的上方和下方均為草炭土,布水礫石層上方的草炭土頂部種植日本結縷草;布水礫石層下方的草炭土底部依次為爐渣層、鐵尾礦層,沸石層和混合基質,混合基質底部為出水礫石層;其中混合基質為草炭土、爐渣、鐵尾礦和沸石按體積比20:1:1:1混合而成;爐渣、鐵尾礦和沸石的粒徑分別在0~1mm、1~2mm和1~2mm。
上述裝置中,布水礫石層、上層草炭土、下層草炭土、爐渣層、鐵尾礦層、沸石層、混合基質和出水礫石層的高度比例為1:(0.3~0.5): (2~4):( 0.1~0.3): (0.1~0.3): (0.1~0.3) :(4~6 ):1。
本發明的北方農村生活污水復合處理方法是采用上述系統,按以下步驟進行:
1、向生物移動床內填入聚乙烯塑料填料、活性污泥和北方農村生活污水作為掛膜原料,聚乙烯塑料填料的填充比例按體積比為30~45%,在北方農村生活污水中添加的活性污泥濃度為4000~6000mg/L,采用排泥掛膜法培養出附著在填料上的微生物,完成掛膜后排出活性污泥;
2、將北方農村生活污水通入到完成掛膜的生物移動床中,然后通過氣泵向生物移動床中的曝氣頭通空氣,北方農村生活污水經過生物移動床的處理后,停止通入空氣,產生的上層處理水通入到調節池中;其中北方農村生活污水每天通入量為通入掛膜原料體積的25~50倍,分4~8次通入;空氣通入量為每立方米北方農村生活污水通入800~900ml/min;
3、將調節池頂部形成的上層清水通入到填充改性基質的地下滲濾系統中;通入量按每天平均分為8~10次。
上述方法中,當氣溫低于15℃時,通過保溫大棚內設置有太陽能熱水器控制生物移動床及調節池的污水溫度在15~20℃。
上述的北方農村生活污水的氨氮含量為30~50mg/L,總氮含量為30~50mg/L,磷含量為5~13mg/L,COD含量為350~450mg/L。
上述方法中,生物移動床內形成的下層污泥通過生物移動床底部的排泥管排出。
上述的聚乙烯塑料填料為短管型填料。
上述方法中,調節池中上層清水的氨氮含量為4~17mg/L,總氮含量為10~24mg/L,磷含量為1~5mg/L,COD含量為20~80mg/L。
上述方法中,地下滲濾系統出水口出水的氨氮含量為0,總氮含量為8~14mg/L,磷含量為0,COD含量為35~50mg/L。
本發明的技術采用的生物移動床工藝也稱移動床生物膜反應器(Moving Bed Biofilm Reactor,簡稱MBBR),由挪威AnoxKaldes公司發明(Alma Ma?ic′, Jessica Bengtsson, Magnus Christensson. Measuring and modeling the oxygen profile in a nitrifying Moving Bed Biofilm Reactor[J]. Mathematical Biosciences,2010 (227) :1–11),是目前國際上開始興起的新型廢(污)水生化處理技術,屬于生物膜法的范疇;自1989年第一套生物移動床工藝裝置建成以來,已在多個國家建成市政和工業廢(污)水處理設施,取得了良好的效果。本發明采用的污水地下滲濾系統(Subsurface Wastewater Infiltration System, SWIS)是基于生態學原理,集成厭氧、好氧處理工藝而形成的一種生態法處理技術(張克強, 李軍幸, 張洪生, 等. 農村生活污水處理技術及工程模式探討[C]//全國農業面源污染與綜合防治學術研討會論文集, 2004: 223–225)。
本發明的優點與效果是:
1、生物移動床較少剩余污泥產量,填料不會阻塞,無需污泥回流和反沖洗,操作簡單,整體占地面積小,便于日常維護和管理;
2、地下滲濾系統以草炭土和礫石為主要的填充物質,管理簡單、投資少、反應系統位于地下不破壞景觀,頂部植被利于綠化、沒有臭味;
3、對污染物的去除率高,處理后的出水污染物含量低,有較大的處理效率和較高處理負荷;
4、有效的針對了北方寒冷冬季的現象進行保溫,使用于北方農村生活污水處理的復合工藝能夠在冬季良好的運行;
5、預防了地下滲濾系統堵塞的問題,使地下滲濾系統能夠更長時間更高效的運行,保證整體復合工藝的較大去除效率,同時也節約的成本。







