申請日2013.07.31
公開(公告)日2013.10.16
IPC分類號C02F103/10; C02F9/04
摘要
本發明提供了一種油砂油開采污水的處理工藝,包括以下步驟:a)將油砂油開采污水在均質槽中進行均質處理,將所述均質處理后的污水進入氣浮除油裝置進行氣浮除油處理,使懸浮油的去除率為85wt%~95wt%,乳化油的去除率為5wt%~10wt%;b)將步驟a)得到的污水進入絮凝氣浮裝置進行絮凝氣浮處理,分離絮凝物與絮凝氣浮污水;c)將所述絮凝氣浮污水進入澄清池進行澄清處理;d)將步驟c)得到的污水過濾,將過濾后的出水進行軟化處理,將軟化處理后的出水進行離心分離,得到鍋爐回注用水。本發明還提供了一種油砂油開采污水的處理系統。本發明將油砂油開采污水進行處理后得到的水的水質滿足鍋爐回用水的水質要求。
權利要求書
1.一種油砂油開采污水的處理工藝,包括以下步驟:
a)將油砂油開采污水在均質槽中進行均質處理,將均質處理后的 污水進入氣浮除油裝置進行氣浮除油處理,使懸浮油的去除率為 85wt%~95wt%,乳化油的去除率為5wt%~10wt%;
b)將步驟a)得到的污水進入絮凝氣浮裝置進行絮凝氣浮處理, 分離絮凝物與絮凝氣浮污水;
c)將所述絮凝氣浮污水進入澄清池進行澄清處理;
d)將步驟c)得到的污水過濾,將過濾后的出水進行軟化處理, 將軟化處理后的出水進行離心分離,得到鍋爐回注用水。
2.根據權利要求1所述的處理工藝,其特征在于,步驟a)中所 述均質處理具體為:
在所述油砂油開采污水進入均質槽,加入破乳劑,并調節所述油 砂油開采污水的pH至6.5~7.5。
3.根據權利要求1所述的處理工藝,其特征在于,所述氣浮除 油的處理時間為40~60min,溫度為5~60℃。
4.根據權利要求1所述的處理工藝,其特征在于,所述絮凝氣 浮處理的過程中加入絮凝劑,所述絮凝劑為有機高分子絮凝劑與無機 高分子絮凝劑。
5.根據權利要求4所述的處理工藝,其特征在于,步驟b)中, 以所述污水為基,所述有機高分子絮凝劑的投入量為3~20mg/L,所述 無機高分子絮凝劑的投入量為30~80mg/L。
6.根據權利要求1所述的處理工藝,其特征在于,所述澄清處 理的過程中加入氧化鎂與絮凝劑。
7.根據權利要求1所述的處理工藝,其特征在于,所述軟化處 理的過程中采用大孔弱酸樹脂進行軟化。
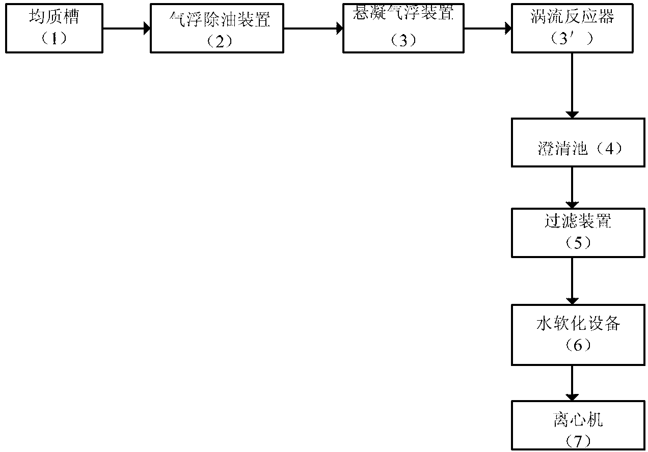
8.一種油砂油開采污水的處理系統,包括均質槽、氣浮除油裝 置、絮凝氣浮裝置、澄清池、過濾裝置、水軟化設備與離心機;所述 均質槽的出口與所述氣浮除油裝置的入口相連接,所述氣浮除油裝置 的出口與所述絮凝氣浮裝置的入口相連接,所述絮凝氣浮裝置的出口 與所述澄清池的入口相連接,所述澄清池的出口與所述過濾裝置的入 口相連接,所述過濾裝置的出口與所述水軟化設備的入口相連接,所 述水軟化設備的出口與所述離心機的入口相連接。
9.根據權利要求8所述的處理系統,其特征在于,所述澄清池 包括混合區、反應區、導流區與分離區。
10.根據權利要求8所述的處理系統,其特征在于,所述過濾裝 置包括一級過濾器與二級過濾器,所述一級過濾器為雙濾料過濾器, 所述二級過濾器為多介質過濾器。
說明書
油砂油開采污水的處理工藝與處理系統
技術領域
本發明涉及污水處理技術領域,尤其涉及油砂油開采污水的處理 工藝與處理系統。
背景技術
中國是一個貧水的國家,全國每年缺水總量達12億噸,而工業 用水占城市供水量的80%左右。隨著我國經濟的快速發展,人口的增 加,水質污染日益加重,水資源短缺問題已嚴重制約工農業的發展。 因此,目前將污水處理會用作為解決缺水問題的首選方案。
油砂是一種富含天然瀝青的沉積砂,其實質是瀝青、砂、富礦粘 土與水的混合物,其中,瀝青含量為10wt%~12wt%,砂與粘土等礦物 為80wt%~85wt%,其余為水。油砂經過開采工業加工后產生的油砂油 經過進一步加工才能被應用。
油砂加工過程中會產生油砂油開采污水,若污水不經合理處理排 放,將會造成環境污染。為了使含油污水能夠得到充分利用,一般是 將油砂油開采污水進行處理再注入鍋爐中進行重復利用,鍋爐回用水 的水質含油量≤2mg/L,懸浮物≤2mg/L,總溶解固體≤7000mg/L,以 碳酸鈣計硬度≤0.01mg/L,二氧化硅≤50mg/L。若油砂油開采污水處 理后的水質不達標,在進入注汽鍋爐時將會在鍋爐內部產生結垢,帶 來生產隱患,影響油田安全生產。因此本發明提供了一種油砂油開采 污水的處理工藝,使處理后的水能夠作為鍋爐回用水。
發明內容
本發明解決的技術問題在于提供一種油砂油開采污水的處理工 藝與處理系統,經過本發明的處理工藝得到的水能夠用于鍋爐回用水。
有鑒于此,本發明提供了一種油砂油開采污水的處理工藝,包括 以下步驟:
a)將油砂油開采污水在均質槽中進行均質處理,將均質處理后的 污水進入氣浮除油裝置進行氣浮除油處理,使懸浮油的去除率為 85wt%~95wt%,乳化油的去除率為5wt%~10wt%;
b)將步驟a)得到的污水進入絮凝氣浮裝置進行絮凝氣浮處理, 分離絮凝物與絮凝氣浮污水;
c)將所述絮凝氣浮污水進入澄清池進行澄清處理;
d)將步驟c)得到的污水過濾,將過濾后的出水進行軟化處理, 將軟化處理后的出水進行離心分離,得到鍋爐回注用水。
優選的,步驟a)中所述均質處理具體為:
在所述油砂油開采污水進入均質槽,加入破乳劑,并調節所述油 砂油開采污水的pH至6.5~7.5。
優選的,所述氣浮除油的處理時間為40~60min,溫度為5~60℃。
優選的,所述絮凝氣浮處理的過程中加入絮凝劑,所述絮凝劑為 有機高分子絮凝劑與無機高分子絮凝劑。
優選的,步驟b)中,以所述污水為基,所述有機高分子絮凝劑 的投入量為3~20mg/L,所述無機高分子絮凝劑的投入量為 30~80mg/L。
優選的,所述澄清處理的過程中加入氧化鎂與絮凝劑。
優選的,所述軟化處理的過程中采用大孔弱酸樹脂進行軟化。
本發明還提供了一種油砂油開采污水的處理系統,包括均質槽、 氣浮除油裝置、絮凝氣浮裝置、澄清池、過濾裝置、水軟化設備與離 心機;所述均質槽的出口與所述氣浮除油裝置的入口相連接,所述氣 浮除油裝置的出口與所述絮凝氣浮裝置的入口相連接,所述絮凝氣浮 裝置的出口與所述澄清池的入口相連接,所述澄清池的出口與所述過 濾裝置的入口相連接,所述過濾裝置的出口與所述水軟化設備的入口 相連接,所述水軟化設備的出口與所述離心機的入口相連接。
優選的,所述澄清池包括混合區、反應區、導流區與分離區。
優選的,所述過濾裝置包括一級過濾器與二級過濾器,所述一級 過濾器為雙濾料過濾器,所述二級過濾器為多介質過濾器。
本發明提供了一種油砂油開采污水的處理工藝與處理系統。在處 理油砂油開采污水的過程中,將油砂油開采污水依次進行了均質處理, 氣浮除油處理、絮凝懸浮處理、澄清處理、軟化處理與離心處理;本 發明在均質槽中對油砂油開采污水進行均質處理,將乳化油轉化為懸 浮油,再將均質處理后的污水進入氣浮除油裝置進行氣浮除油處理, 將污水中的懸浮油、乳化油浮至水面,使懸浮油的去除率為 85wt%~95wt%,乳化油的去除率為5wt%~10wt%,然后將氣浮除油后 的污水進入絮凝氣浮裝置進行絮凝氣浮處理,使污水中的懸浮物浮至 污水表面,從而將絮凝物與絮凝氣浮污水分離,然后將絮凝氣浮污水 進入澄清池進行澄清處理,再次將懸浮顆粒與澄清后的污水分離,并 去除絮凝氣浮污水中的硅,再將澄清后的污水進行過濾,以進一步去 除污水中的有機顆粒與無機顆粒,最后將澄清后的污水進行軟化與離 心,從而得到鍋爐回用水。實驗結果表明,本發明的油砂油開采污水 處理后的水中含油量小于2mg/L,固體懸浮物小于2mg/L,硬度小于 0.01mg/L,二氧化硅小于50mg/L,滿足鍋爐回用水標準。







