申請日2013.09.26
公開(公告)日2014.03.05
IPC分類號C02F11/12
摘要
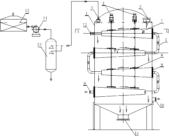
本實用新型公開了一種塔式污泥干化裝置,包括干化裝置外殼和至少3個層疊設置在干化裝置外殼內的干燥盤,干燥盤按照布設位置不同劃分為2類,分為左側干燥盤組和右側干燥盤組,左側干燥盤組主要由安裝在干化裝置外殼內左側壁上的干燥盤構成,右側干燥盤組主要由安裝在干化裝置外殼內右側壁上的干燥盤構成,干化裝置外殼設置有通風出口和通風進口,從干化裝置外殼頂部到底部方向,最上層的干燥盤上方設置有污泥進口;通風出口依次連接有廢氣洗滌塔、引風機、廢氣吸附器。本實用新型的優點在于:結構簡單,可采用多種加熱方式,污泥不會堵塞設備,該裝置中污泥產生的廢氣可以得到處理排放。
權利要求書
1.一種塔式污泥干化裝置,其特征在于:包括干化裝置外殼(1)和至少3個層疊設置在干化裝置外殼(1)內的干燥盤(7),干燥盤(7)按照布設位置不同劃分為2類,分為左側干燥盤組和右側干燥盤組,左側干燥盤組主要由安裝在干化裝置外殼(1)內左側壁上的干燥盤(7)構成,右側干燥盤組主要由安裝在干化裝置外殼(1)內右側壁上的干燥盤(7)構成,位于右側干燥盤組中的1個干燥盤(7)位于左側干燥盤組中的相鄰2個干燥盤(7)之間區域,且左側干燥盤組中的干燥盤(7)與 干化裝置外殼(1)內右側壁之間存在間隙A,且右側干燥盤組中的干燥盤(7)與 干化裝置外殼(1)內左側壁之間存在間隙B,間隙A的俯視投影落入下層干燥盤(7)上,間隙B的俯視投影落入下層干燥盤(7)上;干化裝置外殼(1)設置有通風出口(3)和通風進口(10),從干化裝置外殼頂部到底部方向,最上層的干燥盤(7)上方設置有污泥進口;通風出口(3)依次連接有廢氣洗滌塔(13)、引風機(14)、廢氣吸附器(15)。
2.根據權利要求1所述的一種塔式污泥干化裝置,其特征在于:還包括安裝在干化裝置外殼(1)頂部的攪拌葉輪驅動電機(4),攪拌葉輪驅動電機的輸出軸從干化裝置外殼(1)頂部進入干化裝置外殼(1)內后依次貫穿干燥盤(7)直到輸出軸遠離攪拌葉輪驅動電機的一端位于最下層干燥盤(7)上方為止,輸出軸外徑設置有攪拌葉輪(8),每一層干燥盤(7)上方均設置有攪拌葉輪(8)。
3.根據權利要求2所述的一種塔式污泥干化裝置,其特征在于:輸出軸的數目為4,每一層干燥盤(7)上方存在4個攪拌葉輪(8),以干燥盤(7)左右向軸線為分區線將干燥盤(7)劃分為前區(71)和后區(72),前區和后區分別存在沿左右向軸線走向排列的2個攪拌葉輪(8)。
4.根據權利要求3所述的一種塔式污泥干化裝置,其特征在于:當最下層干燥盤(7)為左側干燥盤組中的干燥盤(7)時,位于最下層干燥盤(7)的4個攪拌葉輪(8)的轉動方向為:位于前區(71)的2個攪拌葉輪(8)的旋轉方向為逆時針方向,位于后區(72) 的2個攪拌葉輪(8)的旋轉方向為順時針方向 ;當最下層干燥盤(7)為右側干燥盤組中的干燥盤(7)時,位于最下層干燥盤(7)的4個攪拌葉輪(8)的轉動方向為:位于前區(71)的2個攪拌葉輪(8)的旋轉方向為順時針方向,位于后區(72) 的2個攪拌葉輪(8)的旋轉方向為逆時針方向。
5.根據權利要求1-4中任意一項所述的一種塔式污泥干化裝置,其特征在于:干化裝置外殼(1)底部設置有出泥倉,出泥倉設置有出泥口(11),最下層的干燥盤(7)位于出泥倉上方。
6.根據權利要求1-4中任意一項所述的一種塔式污泥干化裝置,其特征在于:相鄰干燥盤(7)之間通過蒸汽管道(5)連通,蒸汽管道(5)位于干化裝置外殼(1)外部。
7.根據權利要求1-4中任意一項所述的一種塔式污泥干化裝置,其特征在于:左側干燥盤組中的干燥盤(7)靠近干化裝置外殼(1)頂部的側面與水平面之間存在左仰角P,右側干燥盤組中的干燥盤(7)靠近干化裝置外殼(1)頂部的側面與水平面之間存在右仰角R。
8.根據權利要求1-4中任意一項所述的一種塔式污泥干化裝置,其特征在于:最上層的干燥盤(7)還設置有延伸出干化裝置外殼(1)的蒸汽出口(12),最下層的干燥盤(7)設置有延伸出干化裝置外殼(1)的蒸汽進口(6)。
說明書
一種塔式污泥干化裝置
技術領域
本實用新型涉及干化設備,具體是指一種環保行業中塔式污泥干化裝置。
背景技術
現有污泥干化裝置一般采用熱源和攪拌裝置來干化污泥,攪拌部分為該裝置的核心部件,由于污泥在干化過程中其粘性會逐漸上升,因此如果選擇不合適的攪拌裝置會造成設備堵塞。同時,現有的熱源設備中有電阻絲烘干供熱設備和汽熱供應供熱設備,二者均有各自的優點和缺點,前者受熱塊,能量轉換效率高,前者的缺點是在應用到污泥干化中,污泥容易覆蓋發熱的電阻絲,因此一般不采用這種直接供熱的烘烤裝置作為熱源設備,后者,可以避免污泥覆蓋的問題,受熱也很均勻,其缺點在于熱交換效率不高,且產生的廢氣會直接排放到大氣中,會造成大氣污染,例如,直接采用鍋爐的廢氣引入到干化設備中,此時的廢氣未處理,因此會造成廢氣排放的問題,同時現有的干化裝置中污泥在受熱過程中要排放廢氣,一般這類廢氣直接排進大氣中,經過研究發現,污泥受熱過程中生產的廢氣的污染程度很高,這是由于污泥中含有大量的有機物和動物和植物成分,在受熱過程中,上述物質相對于在高溫下分解,因此產生的污染很重。
實用新型內容
本實用新型的目的在于提供熱交換效果好,不會產生廢氣的污泥干化裝置,即一種塔式污泥干化裝置。
本實用新型的目的主要通過以下技術方案實現:一種塔式污泥干化裝置,包括干化裝置外殼和至少3個層疊設置在干化裝置外殼內的干燥盤,干燥盤按照布設位置不同劃分為2類,分為左側干燥盤組和右側干燥盤組,左側干燥盤組主要由安裝在干化裝置外殼內左側壁上的干燥盤構成,右側干燥盤組主要由安裝在干化裝置外殼內右側壁上的干燥盤構成,位于右側干燥盤組中的1個干燥盤位于左側干燥盤組中的相鄰2個干燥盤之間區域,且左側干燥盤組中的干燥盤與 干化裝置外殼內右側壁之間存在間隙A,且右側干燥盤組中的干燥盤與 干化裝置外殼內左側壁之間存在間隙B,間隙A的俯視投影落入下層干燥盤上,間隙B的俯視投影落入下層干燥盤上;干化裝置外殼設置有通風出口和通風進口,從干化裝置外殼頂部到底部方向,最上層的干燥盤上方設置有污泥進口;通風出口依次連接有廢氣洗滌塔、引風機、廢氣吸附器。
間隙A和間隙B作為污泥流通的下層的缺口,當污泥從干化裝置外殼上方進入到最上層的干燥盤上后,在干燥盤上流動,當污泥到達間隙A處后,掉落到第二層的干燥盤,當污泥到達間隙B處后,掉落到第三層干燥盤,如此反復,直到污泥流到最下層,干化過程才終止。其中干燥盤為發熱裝置,其內部裝備有電阻發熱絲或者直接通入熱空氣。污泥受熱過程中生產的廢氣通過相鄰干燥盤之間的間隙形成的通道到達干化裝置外殼的頂部,最后在通風出口集中,為了收集處理這些廢氣,本實用新型采用與通風出口依次連通的廢氣洗滌塔、引風機、廢氣吸附器作為尾氣處理裝置,最后避免污泥受熱過程中生產的廢氣直接排放造成的污染。
為了避免粘性逐漸增加的污泥堵塞裝置,還包括安裝在干化裝置外殼頂部的攪拌葉輪驅動電機,攪拌葉輪驅動電機的輸出軸從干化裝置外殼頂部進入干化裝置外殼內后依次貫穿干燥盤直到輸出軸遠離攪拌葉輪驅動電機的一端位于最下層干燥盤上方為止,輸出軸外徑設置有攪拌葉輪,每一層干燥盤上方均設置有攪拌葉輪。
優選的。輸出軸的數目為4,每一層干燥盤上方存在4個攪拌葉輪,以干燥盤左右向軸線為分區線將干燥盤劃分為前區和后區,前區和后區分別存在沿左右向軸線走向排列的2個攪拌葉輪。
當最下層干燥盤為左側干燥盤組中的干燥盤時,位于最下層干燥盤的4個攪拌葉輪的轉動方向為:位于前區的2個攪拌葉輪的旋轉方向為逆時針方向,位于后區的2個攪拌葉輪的旋轉方向為順時針方向 ;當最下層干燥盤為右側干燥盤組中的干燥盤時,位于最下層干燥盤的4個攪拌葉輪的轉動方向為:位于前區的2個攪拌葉輪的旋轉方向為順時針方向,位于后區的2個攪拌葉輪的旋轉方向為逆時針方向。安裝上述轉動方式設置,可以使得污泥得到充分的攪拌,避免重復多余攪拌,使得污泥能朝著預定的流動方向前行,加速污泥流動的速度,避免下層的污泥附著在干燥盤上,以上設置轉動方式,在長期運行過程中,始終不會造成污泥堵塞的問題。
優選的,干化裝置外殼底部設置有出泥倉,出泥倉設置有出泥口,最下層的干燥盤位于出泥倉上方。
優選的,采用汽供熱方式時,相鄰干燥盤之間通過蒸汽管道連通,蒸汽管道位于干化裝置外殼外部。
為了加速流動污泥,利用攪拌方式外,還可以利用重力的作用來加速污泥流動,因此,左側干燥盤組中的干燥盤靠近干化裝置外殼頂部的側面與水平面之間存在左仰角P,右側干燥盤組中的干燥盤靠近干化裝置外殼頂部的側面與水平面之間存在右仰角R。
優選的,最上層的干燥盤還設置有延伸出干化裝置外殼的蒸汽出口,最下層的干燥盤設置有延伸出干化裝置外殼的蒸汽進口。蒸汽進口也可以連通到廢氣洗滌塔、引風機、廢氣吸附器進行處理,一般做回收循環熱交換處理。
在上技術基礎上,還可以增加凸出刷釘加速攪拌效果,攪拌葉輪靠近干燥盤的一面設置有若干凸出刷釘,用于攪拌污泥,避免污泥不流通而阻塞裝置。
右仰角R指視線指向干化裝置外殼內右側壁時構成的右方向的仰角。左仰角P指視線指向干化裝置外殼內左側壁時構成的左方向的仰角。
本實用新型的優點在于:結構簡單,可采用多種加熱方式,污泥不會堵塞設備,該裝置中污泥產生的廢氣可以得到處理排放。







