申請日2013.09.26
公開(公告)日2014.01.08
IPC分類號C02F3/02; C02F9/14
摘要
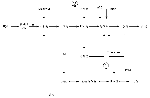
本發明揭示了一種銅版紙制造廢水好氧生化處理系統,包括沿廢水排向順次而設的機械篩、泵、中和池、初沉池、均質池、曝氣池、再沉池以及對沉積的污泥作深度處理的污泥混合池和脫水機。其特點為該再沉池具有排水口且底部設有排泥口,排泥口通過管道及泵回連至中和池的入口,將再沉池沉積的剩余活性污泥回抽至中和池,與廢水一起進行絮凝沉降。本發明應用后,提高了混合污泥的固含量,有利于提高脫水設備的運行效率,縮短脫水時間;充分利用了活性污泥的絮凝效應,提高了廢水澄清的效率,同時也減少了絮凝劑的投加量。
權利要求書
1.銅版紙制造廢水好氧生化處理系統,包括沿廢水排向順次而設的機械篩、泵、中和池、初沉池、均質池、曝氣池、再沉池以及對沉積的污泥作深度處理的污泥混合池和脫水機,其特征在于:所述再沉池具有排水口且底部設有排泥口,所述排泥口通過管道回連至中和池的入口,且管道設有用于回抽剩余活性污泥的泵。
2.根據權利要求1所述銅版紙制造廢水好氧生化處理系統,其特征在于:所述污泥混合池僅連接初沉池底部。
3.根據權利要求1所述銅版紙制造廢水好氧生化處理系統,其特征在于:所述均質池與曝氣池的旁路管道中接設有冷卻塔。
4.根據權利要求1所述銅版紙制造廢水好氧生化處理系統,其特征在于:所述脫水機的排濾水口回連至中和池。
5.銅版紙制造廢水好氧生化處理工藝,基于由機械篩、泵、中和池、初沉池、均質池、曝氣池、再沉池、污泥混合池和脫水機組成的系統實現,廢水經絮凝劑投放、兩次沉積處理排放,且沉積的污泥做脫水處理,濾水回送至中和池再利用,其特征在于:將再沉池底部的排泥口通過管道回連至中和池的入口,且通過管道所設的泵將再沉池沉積的剩余活性污泥回抽至中和池,與廢水一起進行絮凝沉降。
6.根據權利要求1所述銅版紙制造廢水好氧生化處理工藝,其特征在于:僅將初沉池沉積的污泥排入污泥混合池和脫水機作脫水處理。
說明書
銅版紙制造廢水好氧生化處理系統及其工藝
技術領域
本發明涉及一種廢水處理方案,尤其涉及一種銅版紙制造過程所產生廢水的處理系統及其工藝。
背景技術
通常造紙廠尤其是銅版紙的廢水處理工藝,由于廢水的特性往往采用活性污泥法作為生化處理的主要手段。而在活性污泥處理中產生的剩余活性污泥由于含水率高、可凝聚性差等特點,一直是污泥處置中的一個難題。
目前廣泛采用的方法是將剩余活性污泥混入初沉污泥中進行脫水,或進行單獨脫水。這將大大影響脫水設備的運行效率,提高脫水過程中化工品的消耗。
發明內容
鑒于上述現有技術存在的缺陷,本發明的目的是提出一種銅版紙制造廢水好氧生化處理系統及其工藝,解決廢水處理中剩余活性污泥的處理。
本發明上述第一個目的,將通過以下技術方案得以實現:銅版紙制造廢水好氧生化處理系統,包括沿廢水排向順次而設的機械篩、泵、中和池、初沉池、均質池、曝氣池、再沉池以及對沉積的污泥作深度處理的污泥混合池和脫水機,其特征在于:所述再沉池具有排水口且底部設有排泥口,所述排泥口通過管道回連至中和池的入口,且管道設有用于回抽剩余活性污泥的泵。
進一步地,污泥混合池僅連接初沉池底部。
進一步地,所述均質池與曝氣池的旁路管道中接設有冷卻塔。
進一步地,其特征在于:所述脫水機的排濾水口回連至中和池。
本發明上述第二個目的,將通過以下技術方案得以實現:銅版紙制造廢水好氧生化處理工藝,基于由機械篩、泵、中和池、初沉池、均質池、曝氣池、再沉池、污泥混合池和脫水機組成的系統實現,廢水經絮凝劑投放、兩次沉積處理排放,且沉積的污泥做脫水處理,濾水回送至中和池再利用,其特征在于:將再沉池底部的排泥口通過管道回連至中和池的入口,且通過管道所設的泵將再沉池沉積的剩余活性污泥回抽至中和池,與廢水一起進行絮凝沉降。
進一步地,僅將初沉池沉積的污泥排入污泥混合池和脫水機作脫水處理。
應用本發明銅版紙制造廢水好氧生化處理系統及其工藝,其所具有的顯著效果為:提高了混合污泥的固含量,有利于提高脫水設備的運行效率,縮短脫水時間;充分利用了活性污泥的絮凝效應,提高了廢水澄清的效率,同時也減少了絮凝劑的投加量。







