公布日:2023.11.14
申請日:2023.07.13
分類號:C02F3/30(2023.01)I;C02F103/20(2006.01)N;C02F101/16(2006.01)N;C02F101/30(2006.01)N
摘要
本發明公開了一種厭氧氨氧化顆粒污泥脫氮除磷方法及其裝置和應用,其方法包括:(1)原水沼液分三個位置獨立進水至一級預缺氧池、厭氧池及一體式厭氧氨氧化反應池;一級預缺氧池還通入回流污泥;(2)厭氧池出水至一級沉淀池,一級沉淀池上清液出水至一體式厭氧氨氧化反應池,底部污泥通過污泥泵超越進入二級缺氧池;(3)向一體式厭氧氨氧化反應池投加鈣鹽用于形成羥基磷酸鈣晶核加速厭氧氨氧化顆粒污泥形成,投加堿液控制反應池內pH值為7.5~8.3;(4)一體式厭氧氨氧化反應池出水至二級缺氧池,二級缺氧池底部與好氧池連通;好氧池出水至二級沉淀池,二級沉淀池上清液達標排放,底部污泥回流至一級預缺氧池。

權利要求書
1.一種厭氧氨氧化顆粒污泥脫氮除磷方法,其特征在于,工藝流程為:(1)原水沼液分三個位置獨立進水至一級預缺氧池、厭氧池及一體式厭氧氨氧化反應池;所述一級預缺氧池還通入回流污泥;(2)所述厭氧池出水至一級沉淀池,所述一級沉淀池上層清液出水至所述一體式厭氧氨氧化反應池,底部污泥通過污泥泵超越進入二級缺氧池;(3)向所述一體式厭氧氨氧化反應池投加鈣鹽用于形成羥基磷酸鈣晶核加速厭氧氨氧化顆粒污泥形成,投加堿液控制反應池內pH值為7.5~8.3;(4)所述一體式厭氧氨氧化反應池出水至所述二級缺氧池,所述二級缺氧池底部與好氧池連通;所述好氧池出水至二級沉淀池,所述二級沉淀池上層清液達標排放,底部污泥回流至所述一級預缺氧池;其中,在所述一級預缺氧池、所述厭氧池及所述二級缺氧池進行攪拌,在所述一體式厭氧氨氧化反應池與所述好氧池進行曝氣。
2.根據權利要求1所述的厭氧氨氧化顆粒污泥脫氮除磷方法,其特征在于,步驟(1)中,原水沼液向一級預缺氧池、厭氧池及一體式厭氧氨氧化反應池進水的比例分別為5-30%、30-55%及40-65%。
3.根據權利要求1所述的厭氧氨氧化顆粒污泥脫氮除磷方法,其特征在于,向所述一體式厭氧氨氧化反應池投加鈣鹽,控制鈣與所述一體式厭氧氨氧化反應池進水的總磷質量比為(3-5):1。
4.根據權利要求1所述的厭氧氨氧化顆粒污泥脫氮除磷方法,其特征在于,使用回流泵將一體式厭氧氨氧化反應池內上升流速調節至1.5-6m/h。
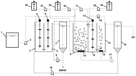
5.一種脫氮除磷裝置,用于執行權利要求1-4任一項所述的厭氧氨氧化顆粒污泥脫氮除磷方法,其特征在于,包括:一級預缺氧池(3)、厭氧池(5),所述一級預缺氧池(3)底部與所述厭氧池(5)連通;一級沉淀池(7)、一體式厭氧氨氧化反應池(9),所述厭氧池(5)頂部出水自流至所述一級沉淀池(7);所述一級沉淀池(7)上部設有出水管,所述出水管與所述一體式厭氧氨氧化反應池(9)底部連通;所述一級沉淀池(7)頂部出水自流至所述一體式厭氧氨氧化反應池(9);二級缺氧池(12)、好氧池(14),所述一體式厭氧氨氧化反應池(9)頂部出水自流至所述二級缺氧池(12);所述二級缺氧池(12)底部與所述好氧池(14)連通;二級沉淀池(18),所述好氧池(14)頂部出水自流至所述二級沉淀池(18)。
6.根據權利要求5所述的脫氮除磷裝置,其特征在于,所述一級預缺氧池(3)內部設有第一攪拌裝置(4);所述厭氧池(5)內部設有第二攪拌裝置(6);所述二級缺氧池(12)內部設有第三攪拌裝置(13);所述一體式厭氧氨氧化反應池(9)內部設有第一曝氣盤(10),所述好氧池(14)內部設有第二曝氣盤(15),所述第一曝氣盤(10)與所述第二曝氣盤(15)的曝氣通過曝氣風機(17)實現。
7.根據權利要求5所述的脫氮除磷裝置,其特征在于,還包括:原水水箱(1)、第一水泵(2),所述原水水箱(1)中存放有沼液,所述第一水泵(2)將所述沼液分點泵至所述第一缺氧池(3)、所述厭氧池(5)和所述一體式厭氧氨氧化反應池(9);第二水泵(8),所述第二水泵(8)將所述一級沉淀池(7)底部污泥泵至所述二級缺氧池(12);第三水泵(11),所述一體式厭氧氨氧化反應池(9)的出水端通過所述第三水泵(11)將出水回流至所述一體式厭氧氨氧化反應池(9)的入口端;第四水泵(16),所述第四水泵(16)將所述好氧池(15)中的溶液泵至所述二級缺氧池(12);第五水泵(19),所述第五水泵(19)將所述二級沉淀池(18)底部污泥泵至所述一級預缺氧池(3);第一儲罐(20)、第六水泵(21),所述第一儲罐(20)中存放有鈣鹽溶液,所述鈣鹽溶液通過所述第六水泵(21)混入所述一級沉淀池(7)的出水管;第二儲罐(22)、第七水泵(23),所述第二儲罐(22)中存放有堿液,所述堿液通過所述第七水泵(23)泵入所述一體式厭氧氨氧化反應池(9);第三儲罐(24)、第八水泵(25),所述第三儲罐(24)中存放有碳源溶液,所述碳源溶液通過所述第八水泵(25)泵入所述二級缺氧池(12)。
發明內容
本發明旨在解決上述現有技術中存在的技術問題。為此,本發明提供一種厭氧氨氧化顆粒污泥的培養方法及其應用,充分利用了厭氧氨氧化菌、硝化反硝化菌、聚磷菌的協同作用,實現容積負荷高、脫氮除磷效果優越、處理費用低的目標,具有較強的工程應用推廣潛力。
根據本發明的第一方面,提出了一種厭氧氨氧化顆粒污泥脫氮除磷方法,工藝流程為:
(1)原水沼液分三個位置獨立進水至一級預缺氧池、厭氧池及一體式厭氧氨氧化反應池;所述一級預缺氧池還通入回流污泥;
(2)所述厭氧池出水至一級沉淀池,所述一級沉淀池上層清液出水至所述一體式厭氧氨氧化反應池,底部污泥通過污泥泵超越進入二級缺氧池;
(3)向所述一體式厭氧氨氧化反應池投加鈣鹽用于形成羥基磷酸鈣晶核加速厭氧氨氧化顆粒污泥形成,投加堿液控制反應池內pH值為7.5~8.3。
(4)所述一體式厭氧氨氧化反應池出水至所述二級缺氧池,所述二級缺氧池底部與好氧池連通;所述好氧池出水至二級沉淀池,所述二級沉淀池上層清液達標排放,底部污泥回流至所述一級預缺氧池;
其中,在所述一級預缺氧池、所述厭氧池與所述二級缺氧池進行攪拌,在所述一體式厭氧氨氧化反應池與所述好氧池進行曝氣。
在本發明的一些實施方式中,所述原水沼液的工藝參數為:氨氮濃度為500-2000mg/L;和/或,COD為1000-4000mg/L;和/或,BOD為500-3000mg/L;和/或,TP為3-25mg/L。
在本發明的一些實施方式中,步驟(1)中,原水沼液向一級預缺氧池、厭氧池及一體式厭氧氨氧化反應池進水的比例分別為5-30%、30-55%及40-65%。
在本發明的一些實施方式中,所述一級預缺氧池通過接種反硝化污泥啟動。
在本發明的一些實施方式中,步驟(1)中,所述回流污泥為來自二級沉淀池的回流污泥。
部分沼液與回流污泥在一級預缺氧池在混合,一級預缺氧池通過接種反硝化污泥啟動,發生反硝化反應去除回流污泥中的硝氮,避免回流污泥中含有的硝氮影響后續厭氧池中聚磷菌的釋磷效果。
在本發明的一些實施方式中,在一級預缺氧池進行攪拌,控制攪拌頻率使溶解氧不高于0.6mg/L。
在本發明的一些實施方式中,一級預缺氧池的水力停留時間為2.8-16.8h。
一級預缺氧池出水進入厭氧池,混入部分沼液,開啟攪拌,開始釋磷反應;烊氲恼右貉a充釋磷反應所需的BOD5,聚磷菌利用沼液中的有機物合成胞內碳源的儲存物——聚-β-羥基丁酸鹽(PHB),從而完成磷酸鹽釋放,并消耗了進水沼液中的有機物。當出水TP逐漸升高,BOD逐漸降低至低于50mg/L,則認為厭氧池啟動成功。
在本發明的一些實施方式中,所述厭氧池通過接種反硝化污泥啟動。
在本發明的一些實施方式中,在所述厭氧池進行攪拌,控制攪拌頻率使溶解氧不高于0.2mg/L。
在本發明的一些實施方式中,厭氧池的水力停留時間為1.0-3.5h。
厭氧池處理后出水進入一級沉淀池進行泥水分離,避免懸浮污泥后續進入一體式厭氧氨氧化反應池對厭氧氨氧化活性造成影響。一級沉淀池底部通過排泥泵將部分污泥排到后端的二級缺氧池,以保證好氧吸磷效果;另一部分污泥定期排出以控制整套系統的污泥齡。
一級沉淀池出水與部分沼液混合進入一體式厭氧氨氧化反應池,投加鈣鹽,在一體式厭氧氨氧化反應池中與磷酸鹽反應生成羥基磷酸鈣,將大約一半的總磷去除。羥基磷酸鈣可作為厭氧氨氧化顆粒污泥晶核,新的厭氧氨氧化菌細胞會附著在其上生長,形成更大的聚集體,同時,厭氧氨氧化微生物會分泌內源性有機物質,如細胞外聚合物質(EPS),具有粘附功能,促進生物與生物,生物與礦物之間的結合,逐漸形成更大的厭氧氨氧化成熟顆粒污泥。
在本發明的一些實施方式中,步驟(3)中,所述鈣鹽為氯化鈣,所述堿液為碳酸氫鈉溶液或碳酸鈉溶液中的至少一種。
在本發明的一些實施方式中,步驟(3)中,向所述一體式厭氧氨氧化反應池投加鈣鹽,控制鈣與所述一體式厭氧氨氧化反應池進水的總磷質量比為(3-5):1。
在本發明的一些實施方式中,所述一體式厭氧氨氧化反應池通過接種成熟厭氧氨氧化污泥啟動。
在本發明的一些實施方式中,步驟(3)中,投加堿液調節pH為7.5-8.3。投入堿液的目的維持反應池內堿度充足以補充一體式亞硝化-厭氧氨氧化耦合反應所消耗的堿與無機碳。
在本發明的一些實施方式中,投加鈣鹽后,還使用回流泵將一體式厭氧氨氧化反應池內上升流速調節至1.5-6m/h?刂品磻貎然亓鞅玫幕亓髁髁浚欣陬w粒污泥的形成。
在本發明的一些實施方式中,一體式厭氧氨氧化反應池的水力停留時間為2-7h。
廢水中的氨氮接觸厭氧氨氧化顆粒污泥表面,通過控制一定曝氣量,首先在氨氧化細菌(AOB)作用下被氧化成亞硝態氮,隨后在顆粒污泥內部的厭氧環境下,厭氧氨氧化菌(AnAOB)分別以氨氮和亞硝態氮作為電子供體和電子受體,二者發生反應生成N2,從而脫除進水中的大部分氨氮和總氮污染物。由于進水中含有一定的有機物,通過分點進水的可將進水中約60%有機物通過缺氧池與厭氧池去除,使進入一體式厭氧氨氧化反應池進水的COD/氨氮濃度比值<0.3。在此條件下,一體式厭氧氨氧化反應池內會出現反硝化耦合脫氮現象,通過厭氧氨氧化反應生成的硝氮會被反硝化去除。經過一體式厭氧氨氧化反應池處理后,出水氨氮約50mg/L,出水總氮約60mg/L,再進入到后段A/O進行進一步脫氮處理。
一體式厭氧氨氧化反應池出水進入二級缺氧池-好氧池,控制內回流比在200%~400%之間,接種反硝化污泥啟動二級缺氧池。二級缺氧池設有攪拌裝置,控制缺氧池內溶解氧濃度,并通過碳源加藥泵投加適量碳源,脫除好氧池硝化液內回流過來的硝態氮;好氧池通過控制曝氣調控溶解氧濃度,在聚磷菌作用下將液相中的磷酸鹽吸收后出水,硝化液進入二級沉淀池達標排放,二級沉淀池污泥通過污泥回流泵回流至一級預缺氧池。
在本發明的一些實施方式中,在所述一體式厭氧氨氧化反應池開啟曝氣,控制出水溶解氧為0.5-5mg/L。
在本發明的一些實施方式中,所述二級缺氧池通過接種反硝化污泥啟動。
在本發明的一些實施方式中,在所述二級缺氧池進行攪拌,控制攪拌頻率使溶解氧不高于0.6mg/L。
在本發明的一些實施方式中,步驟(4)中,還包括向所述二級缺氧池投加碳源,所述碳源為有機碳源。
在本發明的一些優選的實施方式中,所述碳源為乙酸鈉。
在本發明的一些實施方式中,二級缺氧池的水力停留時間為0.5-3h。
在本發明的一些實施方式中,所述好氧池通過接種反硝化污泥啟動。
在本發明的一些實施方式中,在所述好氧池進行曝氣,調節曝氣量使溶解氧控制在2-4mg/L。
在本發明的一些實施方式中,好氧池的水力停留時間為4-6h。
在本發明的一些實施方式中,步驟(4)中,所述底部污泥的回流比為200%-400%。
根據本發明的第二方面,提出了一種脫氮除磷裝置,用于執行如本發明第一方面所述的厭氧氨氧化顆粒污泥脫氮除磷方法,包括:
一級預缺氧池、厭氧池,所述一級預缺氧池底部與所述厭氧池連通;
一級沉淀池、一體式厭氧氨氧化反應池,所述厭氧池頂部出水自流至所述一級沉淀池;所述一級沉淀池上部設有出水管,所述出水管與所述一體式厭氧氨氧化反應池底部連通;所述一級沉淀池頂部出水自流至所述一體式厭氧氨氧化反應池;
二級缺氧池、好氧池,所述一體式厭氧氨氧化反應池頂部出水自流至所述二級缺氧池;所述二級缺氧池底部與所述好氧池連通;
二級沉淀池,所述好氧池頂部出水自流至所述二級沉淀池。
在本發明的一些實施方式中,所述一級預缺氧池內部設有第一攪拌裝置;所述厭氧池內部設有第二攪拌裝置;所述二級缺氧池內部設有第三攪拌裝置;所述一體式厭氧氨氧化反應池內部設有第一曝氣盤,所述好氧池內部設有第二曝氣盤,所述第一曝氣盤與所述第二曝氣盤的曝氣通過曝氣風機實現。
在本發明的一些實施方式中,還包括:
原水水箱、第一水泵,所述原水水箱中存放有沼液,所述第一水泵將所述沼液分點泵至所述第一缺氧池、所述厭氧池和所述一體式厭氧氨氧化反應池;
第二水泵,所述第二水泵將所述一級沉淀池底部污泥泵至所述二級缺氧池;
第三水泵,所述一體式厭氧氨氧化反應池的出水端通過所述第三水泵將出水回流至所述一體式厭氧氨氧化反應池的入口端;
第四水泵,所述第四水泵將所述好氧池中的溶液泵至所述二級缺氧池;
第五水泵,所述第五水泵將所述二級沉淀池底部污泥泵至所述一級預缺氧池;
第一儲罐、第六水泵,所述第一儲罐中存放有鈣鹽溶液,所述鈣鹽溶液通過所述第六水泵混入所述一級沉淀池的出水管;
第二儲罐、第七水泵,所述第二儲罐中存放有堿液,所述堿液通過所述第七水泵泵入所述一體式厭氧氨氧化反應池;
第三儲罐、第八水泵,所述第三儲罐中存放有碳源溶液,所述碳源溶液通過所述第八水泵泵入所述二級缺氧池。
原水水箱1通過進水泵2將養殖厭氧沼液分點泵至一級預缺氧池3、厭氧池5、一體式厭氧氨氧化反應池9,進水比例分別為5-30%,30-55%,40-65%。一級預缺氧池3設有第一攪拌裝置4,底部與厭氧池5連通,厭氧池5設有第二攪拌裝置6,出水自流至一級沉淀池7,一級沉淀池7的底部沉淀污泥通過第二水泵8進入二級缺氧池12,第一儲罐20(包含攪拌裝置)配置10%氯化鈣溶液,通過第六水泵21與一級沉淀池7出水管混合,從底部進入一體式厭氧氨氧化反應池9。第二儲罐22(包含攪拌裝置)配置一定濃度碳酸氫鈉/碳酸鈉溶液,通過第七水泵23泵入一體式厭氧氨氧化反應池9入口端以補充堿度,一體式厭氧氨氧化反應池9內部設有第一曝氣盤10為其提供曝氣,此外,一體式厭氧氨氧化反應池9出水口通過第三水泵11將出水回流至一體式厭氧氨氧化反應池9入口端。一體式厭氧氨氧化反應池9頂部出水自流至二級缺氧池12,第三儲罐24(包含攪拌裝置)配置30%乙酸鈉溶液,通過第八水泵25為二級缺氧池12反硝化提供有機碳源,二級缺氧池12底部與好氧池14連通,內部設有第三攪拌裝置13。好氧池內設有第二曝氣盤15,與一體式厭氧氨氧化反應池9的曝氣均通過曝氣風機17實現,好氧池14的硝化液通過第四水泵16回流至二級缺氧池12。好氧池14頂部出水自流至二級沉淀池18,上清液達標排放,沉淀污泥通過第五水泵19回流至一級預缺氧池3。
根據本發明的第三方面,提出了如本發明第一方面所述的厭氧氨氧化顆粒污泥脫氮除磷方法在污水處理中的應用。
根據本發明的一種優選的實施方式,至少具有以下有益效果:
1、沼液采用分點進水的方式,分別在預缺氧池、厭氧池將進水中的大部分有機物去除,防止過量的有機物進入到一體式厭氧氨氧化反應池,有利于后續厭氧氨氧化反應池中出現反硝化耦合脫氮現象,通過厭氧氨氧化反應生成的硝氮會被反硝化去除。
2、通過投加鈣基化合物實現廢水磷資源的有效脫除與回收利用,所生成的羥基磷酸鈣促進了厭氧氨氧化污泥的顆;,系統抗沖擊能力更強,處理負荷更高。
3、與傳統的脫氮除磷工藝相比,通過生物除磷工藝去除了部分沼液中含有的有機物,使進水滿足厭氧氨氧化耦合反硝化的要求,提高了厭氧氨氧化單元的總氮去除率。
4、利用厭氧氨氧化與硝化反硝化耦合實現同步脫氮除磷,厭氧氨氧化實現大部分氨氮脫除,可節省碳源、降低曝氣能耗,使廢水處理成本大幅度降低。
(發明人:周松偉;汪曉軍;鄭旭文;陳振國)






