公布日:2023.11.24
申請日:2023.09.04
分類號:B01D25/21(2006.01)I;B01D25/32(2006.01)I
摘要
本發明提供了一種在線藥液板框濾布清洗裝置,包括藥液箱、PH計、第一連接管及第二連接管,藥液箱設置有清洗出水管及清洗回水管,清洗出水管上安裝有清洗泵及第三閥門并與污泥進水管連接,清洗回水管上安裝有第六閥門并與濾液出水管連接,PH計設置在藥液箱內,第一連接管設置有第七閥門,其一端與清洗回水管連接并位于第六閥門與板框壓濾機之間,另一端與清洗出水管連接,第二連接管設置有第八閥門,其一端與清洗回水管連接并位于第六閥門與藥液箱之間,另一端與污泥管連接。本發明提供了一種在線藥液板框濾布清洗方法,使用上述的濾布清洗裝置,采用正洗和反洗的清潔方式,進一步提高了濾布的清潔效果,保障了板塊污泥脫水效果。

權利要求書
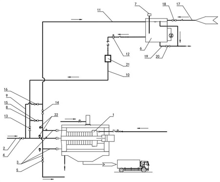
1.一種在線藥液板框濾布清洗裝置,用于清洗板框壓濾機的濾布,板框壓濾機設置有污泥進水管及濾液出水管,污泥進水管上設置有第四閥門,濾液出水管的末端設置有第五閥門,其特征在于,包括藥液箱、PH計、第一連接管及第二連接管,所述藥液箱設置有清洗出水管及清洗回水管,所述清洗出水管上安裝有清洗泵及第三閥門并與污泥進水管連接,清洗出水管連接位置位于第四閥門與板框壓濾機之間,所述清洗回水管上安裝有第六閥門并與濾液出水管連接,所述PH計設置在藥液箱內,所述第一連接管設置有第七閥門,其一端與清洗回水管連接并位于第六閥門與板框壓濾機之間,另一端與清洗出水管連接并位于第三閥門與清洗泵之間,所述第二連接管設置有第八閥門,其一端與清洗回水管連接并位于第六閥門與藥液箱之間,另一端與污泥管連接并位于第四閥門與板框壓濾機之間。
2.如權利要求1所述的一種在線藥液板框濾布清洗裝置,其特征在于,所述藥液箱設置有藥液進水管,所述藥液進水管上設置有第一閥門。
3.如權利要求1所述的一種在線藥液板框濾布清洗裝置,其特征在于,所述藥液箱設置有藥液排水管,所述藥液排水管上設置有第二閥門。
4.如權利要求1所述的一種在線藥液板框濾布清洗裝置,其特征在于,所述清洗出水管上安裝有保安過濾器,所述保安過濾器位于所述清洗泵的下游。
5.如權利要求1所述的一種在線藥液板框濾布清洗裝置,其特征在于,所述污泥進水管和濾液出水管上均安裝有壓力變送器,所述污泥進水管上的壓力變送器位于第四閥門與板框壓濾機之間,所述濾液出水管上的壓力變送器位于第六閥門與板框壓濾機之間。
6.一種在線藥液板框濾布清洗方法,其特征在于,使用如權利要求1~5所述的濾布清洗裝置,包括以下步驟:Step1:在板框壓濾機工作完停止運行后,使用清水自動清洗裝置對濾布進行初步清洗,去除濾布殘留的大塊泥餅;Step2:根據濾液、濾布堵塞情況,判斷使用酸洗或堿洗或酸洗加堿洗藥劑清洗方式;Step3:配置藥液,配置酸洗緩沖溶液,PH控制在2-3,或配置堿洗緩沖溶液,PH控制在10-11;Step4:采用酸洗清洗方式或堿洗清洗方式時,濾布浸泡,向藥液箱中加入配置好的對應藥液,打開第三閥門、第六閥門,同時關閉第四閥門、第五閥門、第七閥門、第八閥門,開啟清洗泵循環5-10分鐘,然后關閉第三閥門、第六閥門,停止運行清洗泵,浸泡6-10小時;Step5:濾布清洗,打開第三閥門、第六閥門,同時關閉第四閥門、第五閥門、第七閥門、第八閥門,啟動運行清洗泵,清洗1-2小時,清洗過程中關注藥液箱PH值、板框濾布前后的壓差變化情況,及時補充相對應的藥液,直至板框濾布前后壓差無明顯變化;Step6:濾布反洗,打開第七閥門、第八閥門,關閉第三閥門、第四閥門、第五閥門、第六閥門,啟動運行清洗泵,清洗20-40min,清洗過程中關注PH值、板框濾布前后的壓差變化情況,及時補充相對應的藥液,直至板框濾布前后壓差無明顯變化;Step7:采用酸洗加堿洗清洗方式時,先向藥液箱加入配置好的酸洗藥液,重復步驟4-步驟6,再向藥液箱中加入配置好的堿性藥液,再次重復步驟5、步驟6;Step8:沖洗,打開第二閥門排空藥液箱內的清洗藥液,打開第一閥門補充自來水,完成后,打開第三閥門、第六閥門,同時關閉第四閥門、第五閥門、第七閥門、第八閥門,開啟清洗泵,反復循環沖洗直至PH為中性;Step9:清洗完成,轉為進料運行模式。
7.如權利要求6所述的一種在線藥液板框濾布清洗方法,其特征在于,在進行酸洗加堿洗清洗方式時,在酸洗完后增加步驟4。
8.如權利要求6所述的一種在線藥液板框濾布清洗方法,其特征在于,使用檸檬酸及自來水配置酸洗緩沖溶液。
9.如權利要求6所述的一種在線藥液板框濾布清洗方法,其特征在于,使用磷酸二氫鈉、氫氧化鈉及自來水配置堿洗緩沖溶液。
10.如權利要求6所述的一種在線藥液板框濾布清洗方法,其特征在于,在步驟4中,板框濾板保持壓力在0.5Mpa-0.7Mpa。
發明內容
針對現有技術中所存在的不足,本發明提供了一種在線藥液板框濾布清洗裝置及方法。
為了實現上述目的,根據本發明的一個技術方案,一種在線藥液板框濾布清洗裝置,用于清洗板框壓濾機的濾布,板框壓濾機設置有污泥進水管及濾液出水管,污泥進水管上設置有第四閥門,濾液出水管的末端設置有第五閥門,包括藥液箱、PH計、第一連接管及第二連接管,所述藥液箱設置有清洗出水管及清洗回水管,所述清洗出水管上安裝有清洗泵及第三閥門并與污泥進水管連接,清洗出水管連接位置位于第四閥門與板框壓濾機之間,所述清洗回水管上安裝有第六閥門并與濾液出水管連接,所述PH計設置在藥液箱內,所述第一連接管設置有第七閥門,其一端與清洗回水管連接并位于第六閥門與板框壓濾機之間,另一端與清洗出水管連接并位于第三閥門與清洗泵之間,所述第二連接管設置有第八閥門,其一端與清洗回水管連接并位于第六閥門與藥液箱之間,另一端與污泥管連接并位于第四閥門與板框壓濾機之間。
更進一步的,所述藥液箱設置有藥液進水管,所述藥液進水管上設置有第一閥門。
更進一步的,所述藥液箱設置有藥液排水管,所述藥液排水管上設置有第二閥門。
更進一步的,所述清洗出水管上安裝有保安過濾器,所述保安過濾器位于所述清洗泵的下游。
更進一步的,所述污泥進水管和濾液出水管上均安裝有壓力變送器,所述污泥進水管上的壓力變送器位于第四閥門與板框壓濾機之間,所述濾液出水管上的壓力變送器位于第六閥門與板框壓濾機之間。
根據本發明的另一個技術方案,一種在線藥液板框濾布清洗方法,使用上述的濾布清洗裝置,包括以下步驟:Step1:在板框壓濾機工作完停止運行后,使用清水自動清洗裝置對濾布進行初步清洗,去除濾布殘留的大塊泥餅;Step2:根據濾液、濾布堵塞情況,判斷使用酸洗或堿洗或酸洗加堿洗藥劑清洗方式;Step3:配置藥液,配置酸洗緩沖溶液,PH控制在2-3,或配置堿洗緩沖溶液,PH控制在10-11;Step4:采用酸洗清洗方式或堿洗清洗方式時,濾布浸泡,向藥液箱中加入配置好的藥液,打開第三閥門、第六閥門,同時關閉第四閥門、第五閥門、第七閥門、第八閥門,開啟清洗泵循環5-10分鐘,然后關閉第三閥門、第六閥門,停止運行清洗泵,浸泡6-10小時;Step5:濾布清洗,打開第三閥門、第六閥門,同時關閉第四閥門、第五閥門、第七閥門、第八閥門,啟動運行清洗泵,使用清洗1-2小時,清洗過程中關注藥液箱PH值、板框濾布前后的壓差變化情況,及時補充相對應的藥液,直至板框濾布前后壓差無明顯變化;Step6:濾布反洗,打開第七閥門、第八閥門,關閉第三閥門、第四閥門、第五閥門、第六閥門,啟動運行清洗泵,使用藥液清洗20-40min,清洗過程中關注PH值、板框濾布前后的壓差變化情況,及時補充相對應的藥液,直至板框濾布前后壓差無明顯變化;Step7:采用酸洗加堿洗清洗方式時,先向藥液箱加入配置好的酸洗藥液,重復步驟4-步驟6,再向藥液箱中加入配置好的堿性藥液,再次重復步驟5、步驟6;Step8:沖洗,打開第二閥門排空藥液箱內的清洗藥液,打開第一閥門補充自來水,完成后,打開第三閥門、第六閥門,同時關閉第四閥門、第五閥門、第七閥門、第八閥門,開啟清洗泵,反復循環沖洗直至PH為中性;Step9:清洗完成,轉為進料運行模式。
更進一步的,在進行酸洗加堿洗清洗方式時,在酸洗完后增加步驟4。
更進一步的,使用檸檬酸及自來水配置酸洗緩沖溶液。
更進一步的,使用磷酸二氫鈉、氫氧化鈉及自來水配置堿洗緩沖溶液。
更進一步的,在步驟4中,板框濾板保持壓力在0.5Mpa-0.7Mpa。
相比于現有技術,本發明具有如下有益效果:1、板框壓濾機濾布清洗前,需要根據濾布過濾液的性質,選擇配置合適的清洗溶液,當濾液是酸性時,應選擇弱堿的水對濾布進行浸泡、清洗;當過濾液為堿性或者高硬度時,應選擇弱酸的水對濾布進行浸泡、清洗;當濾布具有粘連性、有微生物生長堵塞時,還要酸洗、堿洗配合清洗,以提高洗滌效果,比起物理清洗更加徹底,操作方便,消耗小,省時省力。
2、本發明使用藥液箱與各個清先管道和閥門的配合,采用正洗和反洗的清潔方式,進一步提高了濾布的清潔效果,保障了板塊污泥脫水效果。
(發明人:周友均;程昊;王瑜;雷勵;郭少華;熊鑫;黃濤)






