公布日:2023.01.10
申請日:2022.09.09
分類號:C10B53/00(2006.01)I;C10B41/00(2006.01)I;C02F11/10(2006.01)I
摘要
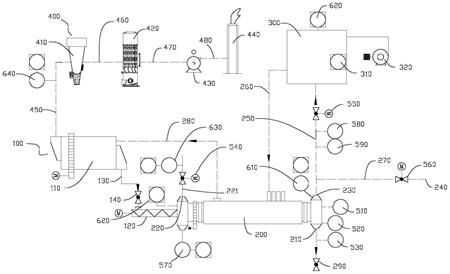
本申請提供一種污泥碳化熱解系統和控制方法,包括輸料裝置、碳化爐、熱風爐、排放裝置和安全聯鎖裝置;碳化爐具有裂解腔、加熱腔和均與裂解腔室連通的灰渣出口、進氣口和出氣口,輸料裝置與裂解腔連通;裂解腔和加熱腔分別通過第一管道和第二管道與熱風爐連通;安全聯鎖裝置包括物料計、第一閥門、第二閥門、第三閥門和測氧儀,物料計與碳化爐連接,用于檢測灰渣出口的灰位高度;第一閥門設于進氣口處,第二閥門設于第一管道上,第三閥門設于出氣口處;測氧儀與碳化爐連接,用于檢測碳化爐內的氧含量。該熱解系統能夠對多個易出現嚴重事故的節點進行合理有效地監控,實現自動化防護,安全性高。

權利要求書
1.一種污泥碳化熱解系統,其特征在于,包括:輸料裝置、碳化爐、熱風爐、排放裝置和安全聯鎖裝置;所述碳化爐具有裂解腔、加熱腔和均與裂解腔室連通的灰渣出口、進氣口和出氣口,所述輸料裝置與所述裂解腔連通;所述裂解腔和所述加熱腔分別通過第一管道和第二管道與所述熱風爐連通;所述安全聯鎖裝置包括物料計、第一閥門、第二閥門、第三閥門和測氧儀,所述物料計與所述碳化爐連接,用于檢測所述灰渣出口的灰位高度;所述第一閥門設于所述進氣口處,用于控制所述進氣口的通斷;所述第二閥門設于所述第一管道上,用于控制所述第一管道的通斷;所述第三閥門設于所述出氣口處,用于控制所述出氣口的通斷;所述測氧儀與所述碳化爐連接,用于檢測所述碳化爐內的氧含量。
2.根據權利要求1所述的污泥碳化熱解系統,其特征在于:所述物料計的數量為多個,多個所述物料計在所述灰渣出口的高度方向上間隔排布。
3.根據權利要求1所述的污泥碳化熱解系統,其特征在于:所述安全聯鎖裝置還包括均設置于所述第一管道上的真空壓力開關和高壓開關。
4.根據權利要求1所述的污泥碳化熱解系統,其特征在于:所述安全聯鎖裝置還包括溫度傳感器,所述溫度傳感器與所述碳化爐連接,用于檢測所述碳化爐內的溫度。
5.根據權利要求1所述的污泥碳化熱解系統,其特征在于:所述安全聯鎖裝置還包括壓差變送器,所述壓差變送器的正壓端口與所述裂解腔連通,所述壓差變送器的負壓端口與所述熱風爐的內腔連通。
6.根據權利要求1所述的污泥碳化熱解系統,其特征在于:所述安全聯鎖裝置還包括壓力變送器,所述碳化爐上設置有與所述進氣口連通的輸氣管道,所述壓力變送器以及所述第一閥門均設于所述輸氣管道上。
7.根據權利要求1所述的污泥碳化熱解系統,其特征在于:所述輸料裝置包括干化機和螺旋輸料機,所述干化機與所述螺旋輸料機連接,所述干化機與所述螺旋輸料機之間設置有第三閥門;所述螺旋輸料機的出料口與所述裂解腔連通。
8.根據權利要求7所述的污泥碳化熱解系統,其特征在于:所述干化機設置有預熱通道,所述預熱通道通過第三管道與所述加熱腔連通。
9.根據權利要求8所述的污泥碳化熱解系統,其特征在于:所述排放裝置包括依次連通的除塵機構、脫硫脫硝機構、鼓風機和燃燒塔,所述除塵機構與所述預熱通道連通;所述安全聯鎖裝置還包括一氧化碳分析儀,所述一氧化碳分析儀設于所述預熱通道和所述除塵機構之間,用于檢測進入所述除塵機構的氣體中一氧化碳的濃度。
10.一種適用于權利要求1-9中任一項所述的污泥碳化熱解系統的控制方法,其特征在于,所述控制方法包括:運行前進行吹掃和氣密性檢測:打開第一閥門和第三閥門,關閉第二閥門,從進氣口處輸入惰性氣體吹掃第一設定時間;然后關閉第三閥門、碳化爐的進料口以及灰渣出口,繼續輸入惰性氣體至碳化爐中并保壓第二設定時間,在第二設定時間內氣壓下降在預設范圍內時表面滿足氣密性要求;進行點火作業;運行過程中,物料計獲取灰渣出口的灰位高度并將灰位高度信息傳輸至控制系統,控制系統根據灰位高度信息調控輸料裝置的送料速度和灰渣出口的排料速度;當灰位高度高于設定值時,控制系統能控制熱解系統停止作業;測氧儀檢測碳化爐內的氧含量并將氧含量信息傳輸至控制系統,當氧含量高于設定值時,控制系統能控制熱解系統停止作業。
發明內容
本申請提供一種污泥碳化熱解系統和控制方法,以改善上述問題。
本發明具體是這樣的:
基于上述目的,本實施例中提供了一種污泥碳化熱解系統,包括:
輸料裝置、碳化爐、熱風爐、排放裝置和安全聯鎖裝置;所述碳化爐具有裂解腔、加熱腔和均與裂解腔室連通的灰渣出口、進氣口和出氣口,所述輸料裝置與所述裂解腔連通;所述裂解腔和所述加熱腔分別通過第一管道和第二管道與所述熱風爐連通;
所述安全聯鎖裝置包括物料計、第一閥門、第二閥門、第三閥門和測氧儀,所述物料計與所述碳化爐連接,用于檢測所述灰渣出口的灰位高度;所述第一閥門設于所述進氣口處,用于控制所述進氣口的通斷;所述第二閥門設于所述第一管道上,用于控制所述第一管道的通斷;所述第三閥門設于所述出氣口處,用于控制所述出氣口的通斷;所述測氧儀與所述碳化爐連接,用于檢測所述碳化爐內的氧含量。
在本發明的一種實施例中,所述物料計的數量為多個,多個所述物料計在所述灰渣出口的高度方向上間隔排布。
在本發明的一種實施例中,所述安全聯鎖裝置還包括均設置于所述第一管道上的真空壓力開關和高壓開關。
在本發明的一種實施例中,所述安全聯鎖裝置還包括溫度傳感器,所述溫度傳感器與所述碳化爐連接,用于檢測所述碳化爐內的溫度。
在本發明的一種實施例中,所述安全聯鎖裝置還包括壓差變送器,所述壓差變送器的正壓端口與所述裂解腔連通,所述壓差變送器的負壓端口與所述熱風爐的內腔連通。
在本發明的一種實施例中,所述安全聯鎖裝置還包括壓力變送器,所述碳化爐上設置有與所述進氣口連通的輸氣管道,所述壓力變送器以及所述第一閥門均設于所述輸氣管道上。
在本發明的一種實施例中,所述輸料裝置包括干化機和螺旋輸料機,所述干化機與所述螺旋輸料機連接,所述干化機與所述螺旋輸料機之間設置有第三閥門;所述螺旋輸料機的出料口與所述裂解腔連通。
在本發明的一種實施例中,所述干化機設置有預熱通道,所述預熱通道通過第三管道與所述加熱腔連通。
在本發明的一種實施例中,所述排放裝置包括依次連通的除塵機構、脫硫脫硝機構、鼓風機和燃燒塔,所述除塵機構與所述預熱通道連通。
在本發明的一種實施例中,所述安全聯鎖裝置還包括一氧化碳分析儀,所述一氧化碳分析儀設于所述預熱通道和所述除塵機構之間,用于檢測進入所述除塵機構的氣體中一氧化碳的濃度。
基于上述目的,本實施例還提供了一種基于污泥碳化熱解系統的控制方法,所述控制方法包括:
運行前進行吹掃和氣密性檢測:打開第一閥門和第三閥門,關閉第二閥門,從進氣口處輸入惰性氣體吹掃第一設定時間;然后關閉第三閥門、碳化爐的進料口以及灰渣出口,繼續輸入惰性氣體至碳化爐中并保壓第二設定時間,在第二設定時間內氣壓下降在預設范圍內時表面滿足氣密性要求;進行點火作業;
運行過程中,物料計獲取灰渣出口的灰位高度并將灰位高度信息傳輸至控制系統,控制系統根據灰位高度信息調控輸料裝置的送料速度和灰渣出口的排料速度;當灰位高度高于設定值時,控制系統能控制熱解系統停止作業;測氧儀檢測碳化爐內的氧含量并將氧含量信息傳輸至控制系統,當氧含量高于設定值時,控制系統能控制熱解系統停止作業。
本發明的有益效果是:
綜上所述,本實施例提供的污泥碳化熱解系統,運行前,先進行爐體吹掃和氣密性檢測。具體的,先關閉第二閥門并打開第一閥門和第三閥門,從進氣口輸入惰性氣體例如氮氣,惰性氣體填充裂解腔的過程中能夠將裂解腔內的氧氣從出氣口處排出,從而使得裂解腔內的氧氣含量滿足設定值,例如,可以利用惰性氣體對碳化爐進行5-10分鐘的吹掃。吹掃完成后,關閉第三閥門、輸料裝置與裂解腔連通的管路以及灰渣出口,然后,繼續向裂解腔內充入惰性氣體,當裂解腔室內氣壓滿足設定值后保壓設定時間,如果在設定時間內裂解腔內壓力下降不超過設定壓降值,證明裂解氣爐與管道間的泄漏在安全范圍內,則檢漏成功,裂解腔滿足氣密性要求,能夠進行點火生產。點火成功后開始升溫,同時利用輸料裝置為碳化爐輸送物料,物料熱風爐輸送過來的熱空氣加熱,同時打開第二閥門,碳化爐為熱風爐輸送裂解氣。應當理解,當壓降值不滿足要求時,表示檢漏失敗,此時需要停機檢查爐內漏點。在碳化爐運行過程中,測氧儀能夠實時監控裂解腔內氧氣含量,如果氧含量超標,表示有氧氣泄入,極易造成爐內燃氣爆炸,此時碳化爐能自動停止作業。同時,由于設置有物料計,能夠實時監控灰渣出口的灰位,在灰位高于或低于預設值時均能控制碳化爐自動停止作業,如此,在污泥裂解過程中,能對多個易出現嚴重安全事故的節點進行檢測和防護,安全性高。
(發明人:楊永茂;李中杰;銀正一;吳云生;安瑩玉)






