公布日:2023.12.29
申請日:2023.11.16
分類號:C02F9/00(2023.01)I;C02F1/461(2023.01)I;C01B17/16(2006.01)I;C02F1/62(2023.01)N;C02F1/66(2023.01)N;C02F5/02(2023.01)N;C02F103/16(2006.01)N
摘要
本發明屬于水處理技術領域,具體公開一種基于電解硫酸鈉綜合處理鉛鋅冶煉廢水的裝置及方法。所述裝置的硫酸鈉儲罐、陽極室及硫酸儲罐依次經蠕動泵、時間自動化控制系統連通,硫酸儲罐經蠕動泵連通鉛鋅冶煉廢水進行pH回調;陰極液儲罐、陰極室及NaOH儲罐依次經蠕動泵、時間自動化控制系統連通,NaOH儲罐經蠕動泵連通鉛鋅冶煉廢水以減低硬度;硫化氫反應單元的氫氣儲罐與陰極室連通,氫氣儲罐、反應釜、粗品硫化氫儲罐、硫化氫儲罐、成品硫化氫罐依次經氣泵連通,成品硫化氫罐經管道連通鉛鋅冶煉廢水以降低重金屬。所述方法包括電解、硫化氫制備、廢水處理步驟。本發明結構緊湊、工藝簡單,實現了廢水的源頭減排、末端零排和資源化利用。

權利要求書
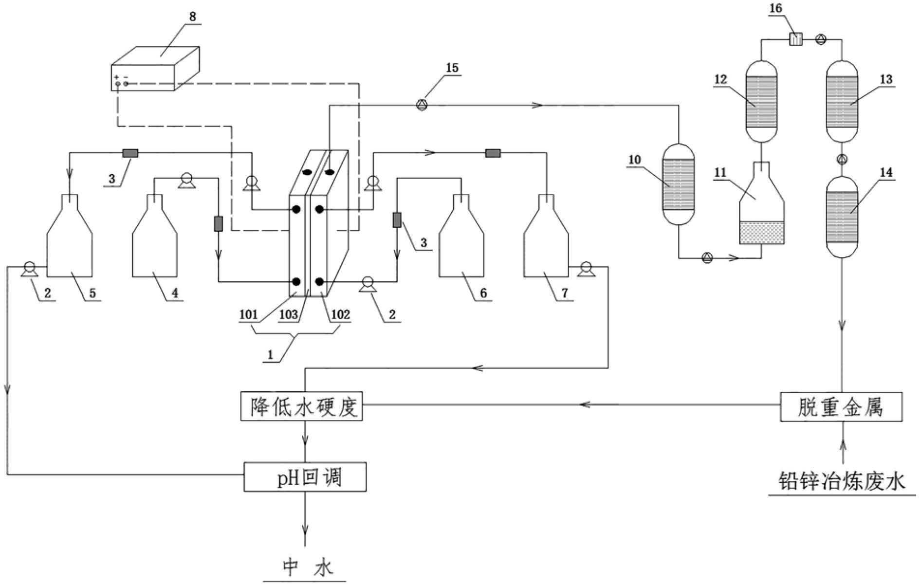
1.一種基于電解硫酸鈉綜合處理鉛鋅冶煉廢水的裝置,其特征在于包括電解單元、硫化氫反應單元,所述電解單元與硫化氫反應單元相耦合;所述電解單元包括電解槽(1)、蠕動泵(2)、時間自動化控制系統(3)、硫酸鈉儲罐(4)、硫酸儲罐(5)、陰極液儲罐(6)、NaOH儲罐(7)、直流電源(8),所述硫酸鈉儲罐(4)、電解槽(1)的陽極室(101)及硫酸儲罐(5)依次通過管道及蠕動泵(2)時間自動化控制系統(3)連通,所述硫酸儲罐(5)的出液口通過管道及蠕動泵(2)連通降低硬度后的鉛鋅冶煉廢水進行pH回調;所述陰極液儲罐(6)、電解槽(1)的陰極室(102)及NaOH儲罐(7)依次通過管道及蠕動泵(2)、時間自動化控制系統(3)連通,所述NaOH儲罐(7)的出液口通過管道及蠕動泵(2)連通鉛鋅冶煉廢水以減低硬度;所述直流電源(8)的電源分別與電解槽(1)中的電極電性連接,所述電解槽(1)中的陽極室(101)電極與陰極室(102)電極之間設置有離子交換膜(103);所述硫化氫反應單元包括氫氣儲罐(10)、反應釜(11)、粗品硫化氫儲罐(12)、硫化氫儲罐(13)、成品硫化氫罐(14)、氣泵(15),所述氫氣儲罐(10)的進氣口與陰極室(102)的出氣口連通,所述氫氣儲罐(10)、反應釜(11)、粗品硫化氫儲罐(12)、硫化氫儲罐(13)、成品硫化氫罐(14)依次通過管道及氣泵(15)連通,所述氫氣儲罐(10)、反應釜(11)、粗品硫化氫儲罐(12)、硫化氫儲罐(13)及成品硫化氫罐(14)均分別設置有抽真空裝置、定時閥和控溫控壓裝置,所述成品硫化氫罐(14)的出氣口通過管道連通鉛鋅冶煉廢水以降低重金屬;所述蠕動泵(2)、時間自動化控制系統(3)及氣泵(15)分別與直流電源(8)的電源端口電性連接。
2.根據權利要求1所述基于電解硫酸鈉綜合處理鉛鋅冶煉廢水的裝置,其特征在于所述電解槽(1)還包括鈦鍍銥鉭網電極(104)、鈦網電極,所述陽極室(101)及陰極室(102)為一端開口的框形結構且側壁設置有貫穿內外的進液口和出液口,所述鈦鍍銥鉭網電極(104)固定設置于陽極室(101)的開口面上,所述鈦網電極固定設置于陰極室(102)的開口面上,所述陽極室(101)及陰極室(102)開口對開口的平行設置且離子交換膜(103)設置于鈦鍍銥鉭網電極(104)與鈦網電極之間,所述陽極室(101)及陰極室(102)的上端側壁還分別設置有貫穿內外的出氣口。
3.根據權利要求2所述基于電解硫酸鈉綜合處理鉛鋅冶煉廢水的裝置,其特征在于所述陽極室(101)及陰極室(102)的開口之間還設置有調節鈦鍍銥鉭網電極(104)與鈦網電極間距的調節機構,所述鈦鍍銥鉭網電極(104)與鈦網電極的間距為2~20mm,所述離子交換膜(103)為NafionN115膜。
4.根據權利要求2或3所述基于電解硫酸鈉綜合處理鉛鋅冶煉廢水的裝置,其特征在于所述硫酸鈉儲罐(4)中存儲質量百分比為10~20%的硫酸鈉廢水,所述陰極液儲罐(6)中存儲質量百分比為0.4~0.6%的NaOH溶液,所述粗品硫化氫儲罐(12)與硫化氫儲罐(13)之間通過回型管連通且回型管中設置有吸附過濾用的分子篩裝置(16)。
5.根據權利要求4所述基于電解硫酸鈉綜合處理鉛鋅冶煉廢水的裝置,其特征在于所述氫氣儲罐(10)中依次設置有預加熱器、脫氧靶觸媒催化劑及吸水分子篩,所述反應釜(11)中存儲有熔融狀態的硫磺、芳香族化合物及1,2-雙(二苯基磷)乙烷混合物且還設置有機械攪拌裝置,所述粗品硫化氫儲罐(12)中設置有4A分子篩吸附裝置且內部溫度為30~35℃及壓力為-0.01~-0.05Mpa,所述硫化氫儲罐(13)的溫度為-20~-25℃且壓力為-0.08MPa以脫除重組分雜質,所述成品硫化氫罐(14)的溫度為-50~-55℃且壓力為-0.06MPa以脫除輕組分雜質。
6.一種基于電解硫酸鈉綜合處理鉛鋅冶煉廢水的方法,以權利要求1至5任意一項所述基于電解硫酸鈉綜合處理鉛鋅冶煉廢水的裝置為基礎,其特征在于包括電解、硫化氫制備、廢水處理步驟,具體內容為:A、電解:通過蠕動泵(2)和時間自動化控制系統(3),分別將硫酸鈉儲罐(4)及陰極液儲罐(6)中對應的硫酸鈉溶液、NaOH溶液按預定間隔通入陽極室(101)、陰極室(102)中并通電電解,然后通過蠕動泵(2)和時間自動化控制系統(3),分別將陽極室(101)及陰極室(102)中對應的陽極液、陰極液按預定間隔排出到硫酸儲罐(5)、NaOH儲罐(7);同時將陰極室(102)電解產生的氫氣通入氫氣儲罐(10);B、硫化氫制備:將通入氫氣儲罐(10)的氫氣去除H2O和O2以提純氫氣,然后通入存儲有硫磺、芳香族化合物及1,2-雙(二苯基磷)乙烷熔融混合物的反應釜(11)中攪拌反應生成硫化氫混合氣體,隨后將硫化氫混合氣體依次通入粗品硫化氫儲罐(12)及分子篩裝置(16),經分子篩裝置(16)中的4A分子篩吸附并干燥后依次通入硫化氫儲罐(13)、成品硫化氫罐(14)分別脫除重組分雜質、輕組分雜質,最后制備得到高純度硫化氫;C、廢水處理:向鉛鋅冶煉廢水中通入成品硫化氫罐(14)中的高純度硫化氫以脫除重金屬,然后向脫除重金屬的鉛鋅冶煉廢水中通入NaOH儲罐(7)中的陰極液以降低硬度,最后向降低硬度的鉛鋅冶煉廢水中通入硫酸儲罐(5)的陽極液以回調pH。
7.根據權利要求6所述基于電解硫酸鈉綜合處理鉛鋅冶煉廢水的方法,其特征在于所述電解步驟中硫酸鈉溶液是質量百分比為10~20%的硫酸鈉廢水,所述NaOH溶液的質量百分比為0.4~0.6%;管道上的蠕動泵(2)和時間自動化控制系統(3)間隔0.5~1.5h將硫酸鈉溶液通入陽極室(101)、間隔2.5~3.5h將NaOH溶液通入陰極室(102)、間隔0.5~1.5h將陽極室(101)內的陽極液排出到硫酸儲罐(5),間隔2.5~3.5h將陰極室(102)內的陰極液排出到NaOH儲罐(7)。
8.根據權利要求6所述基于電解硫酸鈉綜合處理鉛鋅冶煉廢水的方法,其特征在于所述硫化氫制備步驟中通入氫氣儲罐(10)的氫氣經預加熱器加熱至100~120℃,然后與靶觸媒催化劑接觸完成靶觸媒反應,得到脫氧氫氣,隨后再經過分子篩吸水,制備得到去除H2O和O2的氫氣。
9.根據權利要求8所述基于電解硫酸鈉綜合處理鉛鋅冶煉廢水的方法,其特征在于所述硫化氫制備步驟中反應釜(11)內的硫磺與1,2-雙(二苯基磷)乙烷的質量比為400:1且硫磺與芳香族化合物的質量比為1:4,所述芳香族化合物包括對二甲苯、鄰二甲苯、間二甲苯中的一種或任意混合物,所述反應釜(11)內的溫度為50~70℃且通入的氫氣流量為0.05~0.1m3/h,所述反應釜(11)中的熔融混合物以80~100rpm/min的轉速進行機械攪拌。
10.根據權利要求8所述基于電解硫酸鈉綜合處理鉛鋅冶煉廢水的方法,其特征在于所述硫化氫制備步驟中分子篩裝置(16)內的溫度為30~35℃且壓力為-0.01~-0.05Mpa,所述硫化氫儲罐(13)內的溫度為-20~-25℃且壓力為-0.08MPa并反應1~1.5h,所述成品硫化氫罐(14)內的溫度為-50~-55℃,壓力設置為-0.06MPa。
發明內容
針對現有技術中的不足,本發明提供了一種結構緊湊、工藝簡單,實現了廢水的源頭減排、末端零排和資源化利用的基于電解硫酸鈉綜合處理鉛鋅冶煉廢水的裝置,還提供了一種基于電解硫酸鈉綜合處理鉛鋅冶煉廢水的方法。
本發明基于電解硫酸鈉綜合處理鉛鋅冶煉廢水的裝置是這樣實現的:包括電解單元、硫化氫反應單元,所述電解單元與硫化氫反應單元相耦合;所述電解單元包括電解槽、蠕動泵、時間自動化控制系統、硫酸鈉儲罐、硫酸儲罐、陰極液儲罐、NaOH儲罐、直流電源,所述硫酸鈉儲罐、電解槽的陽極室及硫酸儲罐依次通過管道及蠕動泵、時間自動化控制系統連通,所述硫酸儲罐的出液口通過管道及蠕動泵連通降低硬度后的鉛鋅冶煉廢水進行pH回調;所述陰極液儲罐、電解槽的陰極室及NaOH儲罐依次通過管道及蠕動泵、時間自動化控制系統連通,所述NaOH儲罐的出液口通過管道及蠕動泵連通鉛鋅冶煉廢水以減低硬度;所述直流電源的電源分別與電解槽中的電極電性連接,所述電解槽中的陽極室電極與陰極室電極之間設置有離子交換膜;所述硫化氫反應單元包括氫氣儲罐、反應釜、粗品硫化氫儲罐、硫化氫儲罐、成品硫化氫罐、氣泵,所述氫氣儲罐的進氣口與陰極室的出氣口連通,所述氫氣儲罐、反應釜、粗品硫化氫儲罐、硫化氫儲罐、成品硫化氫罐依次通過管道及氣泵連通,所述氫氣儲罐、反應釜、粗品硫化氫儲罐、硫化氫儲罐及成品硫化氫罐均分別設置有抽真空裝置、定時閥和控溫控壓裝置,所述成品硫化氫罐的出氣口通過管道連通鉛鋅冶煉廢水以降低重金屬;所述蠕動泵、時間自動化控制系統及氣泵分別與直流電源的電源端口電性連接。
進一步的,所述電解槽還包括離子交換膜、鈦鍍銥鉭網電極、鈦網電極,所述陽極室及陰極室為一端開口的框形結構且側壁設置有貫穿內外的進液口和出液口,所述鈦鍍銥鉭網電極固定設置于陽極室的開口面上,所述鈦網電極固定設置于陰極室的開口面上,所述陽極室及陰極室開口對開口的平行設置且離子交換膜設置于鈦鍍銥鉭網電極與鈦網電極之間,所述陽極室及陰極室的上端側壁還分別設置有貫穿內外的出氣口。
進一步的,所述陽極室及陰極室的開口之間還設置有調節鈦鍍銥鉭網電極與鈦網電極間距的調節機構,所述鈦鍍銥鉭網電極與鈦網電極的間距為2~20mm,所述離子交換膜為NafionN115膜。
進一步的,所述硫酸鈉儲罐中存儲質量百分比為10~20%的硫酸鈉廢水,所述陰極液儲罐中存儲質量百分比為0.4~0.6%的NaOH溶液,所述粗品硫化氫儲罐與硫化氫儲罐之間通過回型管連通且回型管中設置有吸附過濾用的分子篩裝置。
進一步的,所述氫氣儲罐中依次設置有預加熱器、脫氧靶觸媒催化劑及吸水分子篩,所述反應釜中存儲有熔融狀態的硫磺、芳香族化合物及1,2-雙(二苯基磷)乙烷混合物且還設置有機械攪拌裝置,所述粗品硫化氫儲罐中設置有4A分子篩吸附裝置且內部溫度為30~35℃及壓力為-0.01~-0.05Mpa,所述硫化氫儲罐的溫度為-20~-25℃且壓力為-0.08MPa以脫除重組分雜質,所述成品硫化氫罐的溫度為-50~-55℃且壓力為-0.06MPa以脫除輕組分雜質。
本發明基于電解硫酸鈉綜合處理鉛鋅冶煉廢水的方法是這樣實現的:包括電解、硫化氫制備、廢水處理步驟,具體內容為:A、電解:通過蠕動泵和時間自動化控制系統,分別將硫酸鈉儲罐及陰極液儲罐中對應的硫酸鈉溶液、NaOH溶液按預定間隔通入陽極室、陰極室中并通電電解,然后通過蠕動泵和時間自動化控制系統,分別將陽極室及陰極室中對應的陽極液、陰極液按預定間隔排出到硫酸儲罐、NaOH儲罐;同時將陰極室電解產生的氫氣通入氫氣儲罐;B、硫化氫制備:將通入氫氣儲罐的氫氣去除H2O和O2以提純氫氣,然后通入存儲有硫磺、芳香族化合物及1,2-雙(二苯基磷)乙烷熔融混合物的反應釜中攪拌反應生成硫化氫混合氣體,隨后將硫化氫混合氣體依次通入粗品硫化氫儲罐及分子篩裝置,經分子篩裝置中的4A分子篩吸附并干燥后依次通入硫化氫儲罐、成品硫化氫罐分別脫除重組分雜質、輕組分雜質,最后制備得到高純度硫化氫;C、廢水處理:向鉛鋅冶煉廢水中通入成品硫化氫罐中的高純度硫化氫以脫除重金屬,然后向脫除重金屬的鉛鋅冶煉廢水中通入NaOH儲罐中的陰極液以降低硬度,最后向降低硬度的鉛鋅冶煉廢水中通入硫酸儲罐的陽極液以回調pH。
進一步的,所述電解步驟中硫酸鈉溶液是質量百分比為10~20%的硫酸鈉廢水,所述NaOH溶液的質量百分比為0.4~0.6%;管道上的蠕動泵和時間自動化控制系統間隔0.5~1.5h將硫酸鈉溶液通入陽極室、間隔2.5~3.5h將NaOH溶液通入陰極室、間隔0.5~1.5h將陽極室內的陽極液排出到硫酸儲罐,間隔2.5~3.5h將陰極室內的陰極液排出到NaOH儲罐。
進一步的,所述硫化氫制備步驟中通入氫氣儲罐的氫氣經預加熱器加熱至100~120℃,然后與靶觸媒催化劑接觸完成靶觸媒反應,得到脫氧氫氣,隨后再經過分子篩吸水,制備得到去除H2O和O2的氫氣。
所述陽極室排出的陽極液為硫酸-硫酸鈉混合溶液。
進一步的,所述硫化氫制備步驟中反應釜內的硫磺與1,2-雙(二苯基磷)乙烷的質量比為400:1且硫磺與芳香族化合物的質量比為1:4,所述芳香族化合物包括對二甲苯、鄰二甲苯、間二甲苯中的一種或任意混合物,所述反應釜內的溫度為50~70℃且通入的氫氣流量為0.05~0.1m3/h,所述反應釜中的熔融混合物以80~100rpm/min的轉速進行機械攪拌。
進一步的,所述硫化氫制備步驟中分子篩裝置內的溫度為30~35℃且壓力為-0.01~-0.05Mpa,所述硫化氫儲罐內的溫度為-20~-25℃且壓力為-0.08MPa并反應1~1.5h,所述成品硫化氫罐內的溫度為-50~-55℃,壓力設置為-0.06MPa。
本發明的有益效果為:1、本發明通過具有一膜兩室的電解槽電解硫酸鈉廢水,通過控制電解槽內的電解工藝參數,選擇性的將NaOH濃度或者硫酸濃度提高,之后采用陽離子交換膜通過離子交換得到高純NaOH用于鉛鋅冶煉廢水脫除鈣、鎂離子以降低硬度,以及得到硫酸-硫酸鈉混合液用于降低硬度后的廢水pH回調;此外,本發明首次將硫酸鈉電解產生的H2與硫磺、有機溶劑等物質結合,制備了可以代替傳統Na2S化學沉淀法的硫化氫以脫除鉛鋅冶煉廢水中的重金屬,從源頭解決因Na2S投加造成的Na鹽含量富集的問題,實現了硫酸鈉廢水的源頭減排;而鉛鋅冶煉廢水依次經脫除重金屬、降低硬度和pH回調,可作為生產或綠化用水加以利用,從而實現末端零排和資源化再利用。
2、本發明通過控制通入電解槽的硫酸鈉廢水和低濃度NaOH溶液,在消耗硫酸鈉廢水的同時,還可生成燒堿、硫酸及大量的氫氣和氧氣,而硫酸可作為良好的浸出劑和pH調節劑回用,燒堿(NaOH)則是良好的沉淀劑回用,并且電解制備的氫氣具有工藝簡單、雜質(主要為氧氣和水)易去除的優點,從而可減輕后期硫化氫制備的難度及成本,最終實現鉛鋅冶煉廢水的經濟、高效處理和零排放。
綜上所述,本發明裝置結構緊湊、方法工藝簡單,實現了廢水的源頭減排、末端零排和資源化利用。
(發明人:朱紅旭;熊國煥;劉維維;周開敏;楊勇;李昕妍;陳華君;劉艷冰;岳安磊;秦興永;趙悠揚;閆森;刁微之)






