公布日:2023.04.11
申請日:2022.12.28
分類號:C02F1/04(2023.01)I;C02F103/18(2006.01)N
摘要
本發明公開了一種脫硫廢水多效蒸發自動控制系統及方法,包括蒸汽發生器、緩沖箱、成品罐、冷凝水罐、DCS控制子系統、蒸發器組、分離器組、檢測組、泵組、調節閥組、預熱器組、冷凝器,所述系統內的檢測組、泵組、調節閥組均與DCS控制子系統相連接,檢測組檢測操作參數信息并輸出標準信號傳至DCS控制子系統,由DCS控制子系統根據編譯程序控制泵組、調節閥組的操作參數或該操作參數的影響參數進行調節,使操作參數保持在設定值范圍內,同時在工控機上顯示該參數值,能夠實現脫硫廢水多效蒸發系統的全自動控制,提高了系統的安全穩定運行,同時提高能量的梯級利用率、脫硫廢水的回收率以及脫硫廢水回水的再利用。

權利要求書
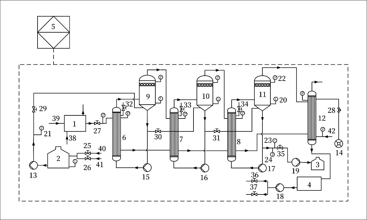
1.一種脫硫廢水多效蒸發自動控制系統及方法,其特征在于,一種脫硫廢水多效蒸發自動控制系統,包括蒸汽發生器、緩沖箱、成品罐、冷凝水罐、DCS控制子系統、蒸發器組、分離器組、檢測組、泵組、調節閥組、預熱器組、冷凝器,所述蒸發器組包括一效蒸發器、二效蒸發器、三效蒸發器,分離器組包括一效分離器、二效分離器、三效分離器,檢測組包括液位變送器、流量變送器、差壓變送器、濃度變送器、溫度變送器,泵組包括進料泵、真空泵、一效強制循環泵、二效強制循環泵、三效強制循環泵、冷凝水泵、出料泵,調節閥組包括供料閥、補水閥、生蒸汽調節閥、真空調節閥、一效進料閥、二效進料閥、三效進料閥、一效不凝性氣體排放閥、二效不凝性氣體排放閥、三效不凝性氣體排放閥、出料閥、蒸汽供水閥、其他工藝供水閥,預熱器組包括一級預熱器、二級預熱器、三級預熱器;所述蒸汽發生器和緩沖箱設置于系統的上游,蒸汽發生器與一效蒸發器相連,緩沖箱經進料泵與一效分離器相連,一效分離器的液相側經一效強制循環泵、一效蒸發器循環回一效分離器,一效分離器的氣相側與二效蒸發器相連,二效分離器的液相側經二效強制循環泵、二效蒸發器循環回二效分離器,二效分離器的氣相側與三效蒸發器相連,三效分離器的液相側經三效強制循環泵、三效蒸發器循環回三效分離器,三效分離器的氣相側與冷凝器相連,冷凝器與冷凝水罐相連,冷凝水罐位于冷凝器與冷凝水泵之間,真空泵與冷凝器的上端相連,所述系統內的檢測組、泵組、調節閥組均與DCS控制子系統相連接,所述的三級預熱器設置于三效蒸發器與冷凝水罐之間,二級預熱器設置于二效蒸發器與冷凝水罐之間,一級預熱器設置于一效蒸發器與冷凝水罐之間。
2.根據權利要求1所述的一種脫硫廢水多效蒸發自動控制系統及方法,其特征在于,在三效分離器的上部安裝一個差壓變送器,檢測三效分離器的真空度,并輸出標準信號傳至DCS控制子系統,由DCS控制子系統控制設置在真空管道上的真空調節閥對真空度進行調節,使三效分離器的真空度保持在設定值上,同時在工控機上顯示當前真空度值,在三效分離器的真空度穩定后,由DCS控制子系統控制啟動生蒸汽調節閥,待一效和二效分離器的真空度達到設定值后,由DCS控制子系統控制啟動進料泵,進行脫硫廢水的熱濃縮過程,實現真空度、蒸汽、進料的自動控制。
3.根據權利要求2所述的一種脫硫廢水多效蒸發自動控制系統及方法,其特征在于,真空管道的吸氣口設置在冷凝器的上部,真空泵設置在冷凝器的下游,通過冷凝器抽真空,各效蒸發器、分離器及冷凝器的真空度是通過真空管道上的真空調節閥來調節的。
4.根據權利要求1所述的一種脫硫廢水多效蒸發自動控制系統及方法,其特征在于,在緩沖箱的底部側面安裝一個液位變送器,檢測緩沖箱的液位并輸出標準信號傳至DCS控制子系統,由DCS控制子系統控制緩沖箱的供料閥開度,以保證緩沖箱的液位在高低液位的范圍內,同時在工控機上顯示當前液位,并可以顯示高低液位報警,最低液位要高過攪拌裝置以上,最高液位以距離緩沖箱頂部5min-15min進料產生的高度計算,當緩沖箱的液位低于最低液位后,補水閥自動打開,防止攪拌裝置的損害以及蒸發器的干燒,當緩沖箱的液位高于最高液位后,關閉供料閥。
5.根據權利要求1所述的一種脫硫廢水多效蒸發自動控制系統及方法,其特征在于,在進料管道上安裝流量變送器,檢測脫硫廢水流量并輸出標準信號傳至DCS控制子系統,由DCS控制子系統控制進料泵變頻器的頻率,從而保證管道中物料流量的恒定,進料流量穩定是多效蒸發系統安全穩定運行的前提,同時在工控機上顯示當前流量值。
6.根據權利要求1所述的一種脫硫廢水多效蒸發自動控制系統及方法,其特征在于,后效的廢水循環量要大于前效,特別是三效的脫硫廢水循環量要大于一效、二效,控制擴大比例在1.1-1.5倍之間。
7.根據權利要求1所述的一種脫硫廢水多效蒸發自動控制系統及方法,其特征在于,在各效分離器底部安裝液位變送器,檢測三效分離器內料液液位并輸出標準信號傳至DCS控制子系統,由DCS控制子系統控制出料泵變頻器的頻率,使三效分離器液位保持在高低液位的范圍內,防止液位過高影響二次蒸汽的液沫夾帶或液位過低影響出料泵缺料空轉,同時在工控機上顯示當前液位,并顯示高低液位報警。
8.根據權利要求1所述的一種脫硫廢水多效蒸發自動控制系統及方法,其特征在于,在生蒸汽的進氣管道上安裝差壓變送器檢測一效蒸發器的壓力并輸出標準信號傳至DCS控制子系統,由DCS控制子系統控制生蒸汽調節閥的開度,控制生蒸汽流量大小,使一效蒸發器蒸汽壓力穩定在設定值5%的偏差范圍內,同時在工控機上顯示當前壓力,當一效蒸發器的壓力超過設定值5%時,關閉生蒸汽調節閥,直到壓力再次回到設定值時,再重新開啟生蒸汽調節閥。
9.根據權利要求1所述的一種脫硫廢水多效蒸發自動控制系統及方法,其特征在于,在出料管道上安裝濃度變送器檢測出料濃度并輸出標準信號傳給DCS控制子系統,由DCS控制子系統根據該信號及一效蒸發器的壓力信號,控制生蒸汽調節閥的開度,控制生蒸汽流量大小,使出料濃度穩定在設定值上,與設定的出料濃度偏差不超過1%-3%,同時在出料管道上安裝溫度變送器檢測出料溫度,在冷卻水的進水管道上安裝流量變送器檢測冷卻水流量,并輸出標準信號傳給DCS控制子系統,由DCS控制子系統根據該信號、一效蒸發器的壓力信號及冷卻水流量信號,控制生蒸汽調節閥的開度,控制生蒸汽流量大小,使出料溫度穩定在設定值上,與設定的出料溫度偏差不超過±3℃,控制冷卻水泵變頻器的頻率,控制冷卻水的給水量。
10.根據權利要求1所述的一種脫硫廢水多效蒸發自動控制系統及方法,其特征在于,在蒸發器殼程上設有不凝性氣體排出口,蒸發過程中必須隨時打開各效蒸發器的不凝性氣體閥門,定期并及時排出不凝性氣體,保持系統的真空度,同時提高傳熱效率,實際上在不凝性氣體中仍混有一定量的水蒸氣,這主要取決于熱平衡計算及實際各效的冷凝效果,這部分未冷凝掉的水蒸氣按加熱蒸汽量的0.2%-1.5%計算。
11.根據權利要求1所述的一種脫硫廢水多效蒸發自動控制系統及方法,其特征在于,蒸汽進入一效蒸發器的殼程放熱后冷凝成冷凝水,由于冷凝水的溫度還比較高,將一效冷凝水送入二效蒸發器,一是回收顯熱,二是回收潛熱,以此類推,一、二、三效三臺蒸發器及冷凝器中的冷凝水由一臺冷凝水泵排出,排出的冷凝水一部分用于蒸汽發生器的水源,其余部分作為工藝用水。
發明內容
本發明的目的在于,提供一種脫硫廢水多效蒸發自動控制系統及方法,以解決上述背景技術中提出的問題,能夠實現脫硫廢水多效蒸發系統的全自動控制,提高了系統的安全穩定運行,同時提高能量的梯級利用率、脫硫廢水的回收率以及脫硫廢水回水的再利用。
為實現上述目的,本發明采用如下的技術方案:一種脫硫廢水多效蒸發自動控制系統,包括蒸汽發生器、緩沖箱、成品罐、冷凝水罐、DCS控制子系統、蒸發器組、分離器組、檢測組、泵組、調節閥組、預熱器組、冷凝器。
所述蒸發器組包括一效蒸發器、二效蒸發器、三效蒸發器,分離器組包括一效分離器、二效分離器、三效分離器,檢測組包括液位變送器、流量變送器、差壓變送器、濃度變送器、溫度變送器,泵組包括進料泵、真空泵、一效強制循環泵、二效強制循環泵、三效強制循環泵、冷凝水泵、出料泵,調節閥組包括供料閥、補水閥、生蒸汽調節閥、真空調節閥、一效進料閥、二效進料閥、三效進料閥、一效不凝性氣體排放閥、二效不凝性氣體排放閥、三效不凝性氣體排放閥、出料閥、蒸汽供水閥、其他工藝供水閥,預熱器組包括一級預熱器、二級預熱器、三級預熱器。
所述系統內的檢測組、泵組、調節閥組均與DCS控制子系統相連接,檢測組檢測操作參數信息并輸出標準信號傳至DCS控制子系統,由DCS控制子系統根據編譯程序控制泵組、調節閥組的操作參數或該操作參數的影響參數進行調節,使操作參數保持在設定值范圍內,同時在工控機上顯示該參數值。
所述蒸汽發生器和緩沖箱設置于系統的上游,蒸汽發生器與一效蒸發器相連,緩沖箱經進料泵與一效分離器相連,一效分離器的液相側經一效強制循環泵、一效蒸發器循環回一效分離器,一效分離器的氣相側與二效蒸發器相連,二效分離器的液相側經二效強制循環泵、二效蒸發器循環回二效分離器,二效分離器的氣相側與三效蒸發器相連,三效分離器的液相側經三效強制循環泵、三效蒸發器循環回三效分離器,三效分離器的氣相側與冷凝器相連,冷凝器與冷凝水罐相連,冷凝水罐位于冷凝器與冷凝水泵之間,真空泵與冷凝器的上端相連。
蒸汽發生器設置于一效蒸發器的上游,蒸汽發生器的熱源為來自于除塵器和脫硫系統之間95℃-120℃的低溫熱煙氣或脫硝反應器與空預器之間大于300℃的高溫熱煙氣,加熱來自于冷凝水罐的冷凝水,產生大于90℃的水蒸氣作為生蒸汽,用以加熱濃縮脫硫廢水。
蒸汽進入一效蒸發器的殼程放熱后冷凝成冷凝水,由于冷凝水的溫度還比較高,將一效冷凝水送入二效蒸發器,一是回收顯熱,二是回收潛熱,以此類推,一、二、三效三臺蒸發器及冷凝器中的冷凝水由一臺冷凝水泵排出,排出的冷凝水一部分用于蒸汽發生器的水源,其余部分作為工藝用水。冷凝器為間接式,防止脫硫廢水二次蒸汽污染冷卻水,冷凝器的冷源為不高于30℃的冷卻水。
來自于緩沖箱的脫硫廢水經進料泵進入一效分離器,在保證分離器液位穩定的情況下,脫硫廢水經一效強制循環泵在蒸發器和分離器之間循環,提高循環量和循環速度,提高蒸發器的傳熱效率,二效和三效之間的脫硫廢水循環亦是如此。盡管脫硫廢水在各效的循環方式是相同的,但隨著蒸發的進行,脫硫廢水的濃度在增加,溫度在降低,黏度在增加,導致傳熱系數降低,因此后效的廢水循環量要大于前效,特別是末效的廢水循環量要大于前邊幾效,控制擴大比例在1.1-1.5倍之間。各效的真空度依次增大,即絕對壓力依次降低,故料液在相鄰兩效之間的輸送不必用泵,而是靠壓差自然流動到后一效,但是隨著蒸發過程的進行,料液的濃度在增大,特別是在末效出料時的濃度甚至可以達到60%(濃度的計量是以廢水中可溶和不可溶的TDS統計),需要借助出料泵進行出料。
真空泵設置在冷凝器的下游,真空泵吸氣管道的吸氣口設置在冷凝器的上部,通過冷凝器抽真空,不凝性氣體或二次蒸汽進入冷凝器殼程瞬間充滿,在保證抽真空效果的前提下,少抽取二次蒸汽,如果蒸汽被抽出,只能證明冷凝器換熱面積小,或冷卻水量不足或水溫升高,各效蒸發器、分離器及冷凝器的真空度是通過真空管道上的真空調節閥來調節的。
在三效分離器的上部安裝一個差壓變送器,檢測三效分離器的真空度,并輸出標準信號傳至DCS控制子系統,由DCS控制子系統控制設置在真空管道上的真空調節閥對真空度進行調節,使三效分離器的真空度保持在設定值上,同時在工控機上顯示當前真空度值,在三效分離器的真空度穩定后,由DCS控制子系統控制啟動生蒸汽調節閥,待一效和二效分離器的真空度達到設定值后,由DCS控制子系統控制啟動進料泵,進行脫硫廢水的熱濃縮過程,實現真空度、蒸汽、進料的自動控制。
在緩沖箱的底部側面安裝一個液位變送器,檢測緩沖箱的液位并輸出標準信號傳至DCS控制子系統,由DCS控制子系統控制緩沖箱的供料閥開度,以保證緩沖箱的液位在高低液位的范圍內,同時在工控機上顯示當前液位,并可以顯示高低液位報警,當緩沖箱的液位低于最低液位后,補水閥自動打開,防止攪拌裝置的損害以及蒸發器的干燒,當緩沖箱的液位高于最高液位后,關閉供料閥,系統運行過程中,要保證廢水緩沖箱內不能斷料,還要保證進料量。
在進料管道上安裝流量變送器,檢測脫硫廢水流量并輸出標準信號傳至DCS控制子系統,由DCS控制子系統控制進料泵變頻器的頻率,從而保證管道中物料流量的恒定,進料流量穩定時多效蒸發系統安全穩定運行的前提,同時在工控機上顯示當前流量值。
在各效分離器底部安裝液位變送器,檢測三效分離器內料液液位并輸出標準信號傳至DCS控制子系統,由DCS控制子系統控制出料泵變頻器的頻率,使三效分離器液位保持在高低液位的范圍內,防止液位過高影響二次蒸汽的液沫夾帶或出料泵缺料空轉,同時在工控機上顯示當前液位,并顯示高低液位報警,實現出料的自動控制。
在生蒸汽的進氣管道上安裝差壓變送器檢測一效蒸發器的壓力并輸出標準信號傳至DCS控制子系統,由DCS控制子系統控制生蒸汽調節閥的開度,控制生蒸汽流量大小,使一效蒸發器蒸汽壓力穩定在設定值5%的偏差范圍內,同時在工控機上顯示當前壓力,當一效蒸發器的壓力超過設定值5%時,關閉生蒸汽調節閥,直到壓力再次回到設定值時,再重新開啟生蒸汽調節閥。
在出料管道上安裝濃度變送器檢測出料濃度并輸出標準信號傳給DCS控制子系統,由DCS控制子系統根據該信號及一效蒸發器的壓力信號,控制生蒸汽調節閥的開度,控制生蒸汽流量大小,使出料濃度穩定在設定值上,與設定的出料濃度偏差不超過1%-3%。同時在出料管道上安裝溫度變送器檢測出料溫度,在冷卻水的進水管道上安裝流量變送器檢測冷卻水流量,并輸出標準信號傳給DCS控制子系統,由DCS控制子系統根據該信號、一效蒸發器的壓力信號及冷卻水流量信號,控制生蒸汽調節閥的開度,控制生蒸汽流量大小,使出料溫度穩定在設定值上,與設定的出料溫度偏差不超過±3℃,控制冷卻水泵變頻器的頻率,控制冷卻水的給水量。
在蒸發器殼程上設有不凝性氣體排出口,蒸發過程中必須隨時打開各效蒸發器的不凝性氣體閥門,定期并及時排出不凝性氣體,保持系統的真空度,同時提高傳熱效率。蒸汽中往往帶有少量的不凝性氣體,不凝性氣體的來源主要有三方面:加熱蒸汽中帶入、料液蒸發時產生、負壓操作下外界漏入,這些不凝性氣體隨加熱蒸汽進入蒸發器殼程,雖然量不大,但長期積累后,可在冷凝側局部富集,使得傳熱效率明顯下降,因此,必須及時從冷凝測排出不凝性氣體。實際上在不凝性氣體中仍混有一定量的水蒸氣,這主要取決于熱平衡計算及實際各效的冷凝效果,這部分未冷凝掉的水蒸氣按加熱蒸汽量的0.2%-1.5%計算。
與現有技術相比,本發明公布的一種脫硫廢水多效蒸發自動控制系統及方法能夠實現脫硫廢水多效蒸發系統的全自動控制,提高了系統的安全穩定運行,同時提高能量的梯級利用率、脫硫廢水的回收率以及脫硫廢水回水的再利用。
(發明人:侯晶晶;曹建保;崔一塵;趙凱;曾之俊;郭涵;劉占麗)






