申請日2017.09.27
公開(公告)日2017.12.22
IPC分類號E03B1/02; E03B7/07
摘要
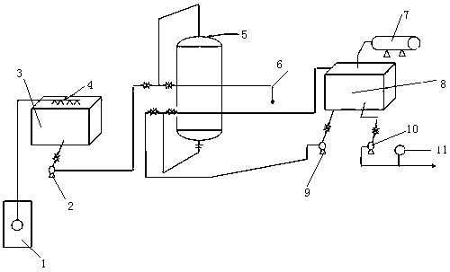
一種全自動變頻控制水處理供水設備,由深井泵、提升泵、曝氣水箱、噴淋器、過濾罐、排污罐、紫外線消毒器、凈水箱、反洗泵、送水泵及遠傳壓力表組成,地下水通過深井泵提取送往曝氣水箱經過濾罐過濾送往凈水箱經送水泵送往紫外線消毒器經反洗泵、遠傳壓力表送經用戶,所述反洗泵可通過PLC可編程控制器反洗,每次反洗7分鐘,所述曝氣水箱通過PLC、PID控制水位,并控制深井泵、提升泵、送水泵及反洗泵的自動啟動和停止,并顯示供水的設定壓力和實際壓力。
權利要求書
1.一種全自動變頻控制水處理供水設備,由深井泵(1)、提升泵(2)、曝氣水箱(3)、噴淋器(4)、過濾罐(5)、排污罐(6)、紫外線消毒器(7)、凈水箱(8)、反洗泵(9)、送水泵(10)及遠傳壓力表(11)組成,其特征是:地下水通過深井泵(1)提取送往曝氣水箱(3)經過濾罐(5)過濾送往凈水箱(8)經送水泵(10)送往紫外線消毒器(7)經反洗泵(9)、遠傳壓力表(11)送經用戶,所述反洗泵(9)可通過PLC可編程控制器反洗,每次反洗7分鐘,所述曝氣水箱(3)通過PLC、PID控制水位,并控制深井泵(1)、提升泵(2)、送水泵(10)及反洗泵(9)的自動啟動和停止,并顯示供水的設定壓力和實際壓力。
說明書
一種全自動變頻控制水處理供水設備
技術領域:
本實用新型屬于工業生產用具技術領域,具體地講是一種全自動變頻控制水處理供水設備。
背景技術:
全自動變頻調速供水設備通過安裝在出水總管上的壓力傳感器將壓力信號轉換成電信號,傳輸至PID調節器進行運算處理,同時與設定的壓力值不斷進行比較,其輸出信號至變頻器進行VVVF控制,自動調節變頻器的輸出功率,進而調整水泵的轉速。當用水量增加時,水泵運行速度加快,當用水量減少時,水泵速度減慢,并通過可編程控制器自動控制多泵循環,自動加減泵,先加后減,先減后加。通過改變供水組水泵的轉速和臺數,將管網中的水壓恒穩于預先設定的壓力值,使設備供水量與用戶管網不斷變化的用水量保持一致,達到恒壓變量供水的目的。
實用新型內容:
本實用新型的目的是針對現有供水設備功能單一、控制不便捷等不足,提供了一種全自動變頻控制水處理供水設備。
本實用新型解決其技術問題所采用的技術方案是:
一種全自動變頻控制水處理供水設備,由深井泵、提升泵、曝氣水箱、噴淋器、過濾罐、排污罐、紫外線消毒器、凈水箱、反洗泵、送水泵及遠傳壓力表組成,地下水通過深井泵提取送往曝氣水箱經過濾罐過濾送往凈水箱經送水泵送往紫外線消毒器經反洗泵、遠傳壓力表送經用戶,所述反洗泵可通過PLC可編程控制器反洗,每次反洗7分鐘,所述曝氣水箱通過PLC、PID控制水位,并控制深井泵、提升泵、送水泵及反洗泵的自動啟動和停止,并顯示供水的設定壓力和實際壓力。



