公布日:2023.11.21
申請日:2023.08.28
分類號:C02F1/04(2023.01)I;C02F1/66(2023.01)I;B01D53/18(2006.01)I;C02F101/16(2006.01)N;C02F101/30(2006.01)N
摘要
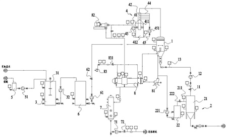
本發明提供一種高氨氮有機廢水處理系統,包括蒸發罐以及收集組件,所述蒸發罐排出濃液導至收集組件處理,所述處理系統還包括:所述調酸罐,高氨氮有機廢水進入調酸罐內調節pH值,且pH值調節后廢水進入所述蒸發罐內進行蒸發;所述洗滌罐,所述蒸發罐排出的蒸汽進入洗滌罐內通過堿液清洗,收集所述洗滌罐排出的蒸汽。本發明中,先將高氨氮的有機廢水導入調酸罐內進行調酸,將氨氮轉化為硫酸銨或者氯化銨,避免蒸發過程中氨氣析出,同時通過堿液清洗蒸發罐排出的蒸汽,可以收集蒸汽中低沸點有機物,以保證產水COD達標排放。

權利要求書
1.一種高氨氮有機廢水處理系統,包括蒸發罐以及收集組件,所述蒸發罐排出濃液導至收集組件處理,其特征在于,還包括:所述調酸罐,高氨氮有機廢水進入調酸罐內調節pH值,且pH值調節后廢水進入所述蒸發罐內進行蒸發;所述洗滌罐,所述蒸發罐排出的蒸汽進入洗滌罐內通過堿液清洗,收集所述洗滌罐排出的蒸汽。
2.如權利要求1所述的高氨氮有機廢水處理系統,其特征在于:所述洗滌罐包括罐體以及設置于所述罐體內的導流管,所述導流管的上端口與蒸發罐的排氣口連通,所述罐體通過除霧器分隔為上空間與下空間,所述導流管由上空間延伸至下空間,且所述導流管的下端口連通所述下空間,于所述導流管內設置有噴淋管,所述噴淋管通過循環管抽取下空間內堿液至導流管內噴出。
3.如權利要求1所述的高氨氮有機廢水處理系統,其特征在于:包括換熱器,所述蒸發罐底部沉積濃液導入所述換熱器內換熱。
4.如權利要求3所述的高氨氮有機廢水處理系統,其特征在于:所述洗滌罐排出蒸汽通過壓縮機處理后進入所述換熱器內換熱。
5.如權利要求1所述的高氨氮有機廢水處理系統,其特征在于:所述調酸罐內設置有液位傳感器以及pH值傳感器;預先設定所述調酸罐的高液位與低液位,且當液位不高于低液位時,所述調酸罐開始進料,且當達到高液位時,停止進料;于所述調酸罐內設置有攪拌件,在調節pH值時,通過所述攪拌件混合有機廢水與酸液。
6.如權利要求5所述的高氨氮有機廢水處理系統,其特征在于:所述調酸罐為間歇調酸;當液位不高于低液位時,向所述調酸罐內導入有機廢水,攪拌件開始攪拌,向所述調酸罐導入定量強酸,且當所述pH值傳感器檢測數據于一定時間內小于設定波動范圍后,再次向所述調酸罐內導入定量強酸,直至調酸罐內的液體pH值為目標值。
7.如權利要求1所述的高氨氮有機廢水處理系統,其特征在于:當所述蒸發罐的液位高于設定值同時蒸發罐溫度低于設定值時,停止進料;當所述蒸發罐溫度達到設定值同時蒸發罐的液位低于設定值,開始進料;且通過調節進料調節閥的開度調節蒸發罐內液位波動范圍。
8.如權利要求1所述的高氨氮有機廢水處理系統,其特征在于:所述蒸發罐具有兩組,將兩組所述蒸發罐分為一級蒸發罐與二級蒸發罐,所述調酸罐內液體進入一級蒸發罐內蒸發處理,所述一級蒸發罐排出的濃液進入二級蒸發罐繼續進行蒸發處理,所述二級蒸發罐排出濃液進入收集組件,且所述一級蒸發罐與二級蒸發罐排出氣體均進入洗滌塔清洗。
9.如權利要求1所述的高氨氮有機廢水處理系統,其特征在于:所述收集組件包括母液沉淀罐以及母液回料罐,所述母液沉淀罐收集蒸發罐排出濃液,所述母液回料罐收集母液沉淀罐排出的清液,且將所述母液回料罐內清液回收至蒸發罐;當測定所述母液沉淀罐上清液的密度小于設定值,且所述母液回料罐液位低于設定值時,所述母液沉淀罐向母液回料罐排出上清液,當所述蒸發罐向母液沉淀罐排放濃液時,所述母液回料罐停止向蒸發罐排出清液。
10.一種高氨氮有機廢水處理方法,其特征在于,采用如下步驟:有機廢水導入調酸罐內調節pH值,且將pH值后液體導入蒸發罐內蒸發處理;蒸發罐排出蒸汽進入洗滌罐內清洗,收集洗滌罐排出氣體;且蒸發罐排出濃液進入收集組件冷卻結晶。
發明內容
本發明的目的在于克服現有技術之缺陷,提供了一種高氨氮有機廢水處理系統及方法。
本發明是這樣實現的:
本發明實施例提供一種高氨氮有機廢水處理系統,包括蒸發罐以及收集組件,所述蒸發罐排出濃液導至收集組件處理,所述處理系統還包括:
所述調酸罐,高氨氮有機廢水進入調酸罐內調節pH值,且pH值調節后廢水進入所述蒸發罐內進行蒸發;
所述洗滌罐,所述蒸發罐排出的蒸汽進入洗滌罐內通過堿液清洗,收集所述洗滌罐排出的蒸汽。
進一步地,所述洗滌罐包括罐體以及設置于所述罐體內的導流管,所述導流管的上端口與蒸發罐的排氣口連通,所述罐體通過除霧器分隔為上空間與下空間,所述導流管由上空間延伸至下空間,且所述導流管的下端口連通所述下空間,于所述導流管內設置有噴淋管,所述噴淋管通過循環管抽取下空間內堿液至導流管內噴出。
進一步地,包括換熱器,所述蒸發罐底部沉積濃液導入所述換熱器內換熱。
進一步地,所述洗滌罐排出蒸汽通過壓縮機處理后進入所述換熱器內換熱。
進一步地,所述調酸罐內設置有液位傳感器以及pH值傳感器;
預先設定所述調酸罐的高液位與低液位,且當液位不高于低液位時,所述調酸罐開始進料,且當達到高液位時,停止進料;于所述調酸罐內設置有攪拌件,在調節pH值時,通過所述攪拌件混合有機廢水與酸液。
進一步地,所述調酸罐為間歇調酸;
當液位不高于低液位時,向所述調酸罐內導入有機廢水,攪拌件開始攪拌,向所述調酸罐導入定量強酸,且當所述pH值傳感器檢測數據于一定時間內小于設定波動范圍后,再次向所述調酸罐內導入定量強酸,直至調酸罐內的液體pH值為目標值。
進一步地,當所述蒸發罐的液位高于設定值同時蒸發罐溫度低于設定值時,停止進料;當所述蒸發罐溫度達到設定值同時蒸發罐的液位低于設定值,開始進料;且通過調節進料調節閥的開度調節蒸發罐內液位波動范圍。
進一步地,所述蒸發罐具有兩組,將兩組所述蒸發罐分為一級蒸發罐與二級蒸發罐,所述調酸罐內液體進入一級蒸發罐內蒸發處理,所述一級蒸發罐排出的濃液進入二級蒸發罐繼續進行蒸發處理,所述二級蒸發罐排出濃液進入收集組件,且所述一級蒸發罐與二級蒸發罐排出氣體均進入洗滌塔清洗。
進一步地,所述收集組件包括母液沉淀罐以及母液回料罐,所述母液沉淀罐收集蒸發罐排出濃液,所述母液回料罐收集母液沉淀罐排出的清液,且將所述母液回料罐內清液回收至蒸發罐;
當測定所述母液沉淀罐上清液的密度小于設定值,且所述母液回料罐液位低于設定值時,所述母液沉淀罐向母液回料罐排出上清液,當所述蒸發罐向母液沉淀罐排放濃液時,所述母液回料罐停止向蒸發罐排出清液。
本發明實施例還提供一種高氨氮有機廢水處理方法,采用如下步驟:
有機廢水導入調酸罐內調節pH值,且將pH值后液體導入蒸發罐內蒸發處理;
蒸發罐排出蒸汽進入洗滌罐內清洗,收集洗滌罐排出氣體;且蒸發罐排出濃液進入收集組件冷卻結晶。
本發明具有以下有益效果:
本發明的處理系統中,先將高氨氮的有機廢水導入調酸罐內進行調酸,將氨氮轉化為硫酸銨或者氯化銨,避免蒸發過程中氨氣析出;另外調酸后的液體進入蒸發罐內蒸發后,其產生的蒸汽進入洗滌罐內清洗,可以收集蒸汽中低沸點有機物,實現產水COD達標排放。
(發明人:冷超群;李紅;施卓;魏朋;吳德明;顧磊)






