公布日:2024.05.31
申請日:2024.03.13
分類號:C02F9/00(2023.01)I;C02F103/20(2006.01)N;C02F3/28(2023.01)N;C02F1/78(2023.01)N;C02F1/72(2023.01)N;C02F1/00(2023.01)N;C02F1/44(2023.01)N;
C02F101/30(2006.01)N
摘要
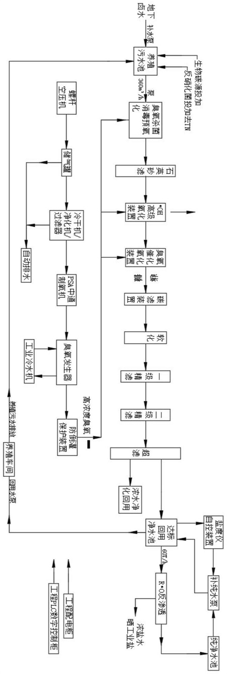
本發明涉及一種可持續沿海地下鹵水養殖污水回用工藝,該工藝對養殖污水依次進行生化處理、臭氧殺菌及氧化、高級氧化、催化氧化組合處理和過濾處理進行復合式處理,包括以下步驟:S1、在養殖污水池中進行初級處理;S2、在水泵的作用下,尾水依次經過臭氧殺菌預氧化處理、石英砂濾處理、羥基自由基氧化處理、臭氧催化氧化處理、碳濾處理、軟化處理、精濾出率超濾處理后分成兩路;S3、在所述的回收利用凈水池內的水經過回用水泵后進入養殖車間,養殖車間內的污水排入養殖污水池。本發明的優點是:可以高效實現污水的回用循環利用水質指標優于池塘養殖尾水排放標準,而且沒有二次污染,運行穩定可靠,費用低,具有綠色水產環保養殖的效果。

權利要求書
1.一種可持續沿海地下鹵水養殖污水回用工藝,其特征在于,該工藝對養殖污水依次進行生化處理、臭氧殺菌及氧化、高級氧化、催化氧化組合處理和過濾處理進行復合式處理,具體包括以下步驟:S1、將地下鹵水通過補水泵引入養殖污水調節生化池中,同時在養殖污水調節生化池中投加生物碳源和反硝化菌對地下鹵水進行去除TN、TP和COD,形成尾水;S2、在水泵的作用下,尾水依次經過臭氧殺菌消毒預氧化、石英砂濾、羥基自由基氧化、臭氧催化氧化、碳濾、軟化、一級精濾、二級精濾和超濾處理后分成兩路,一路形成濃水,凈化后回收利用;一路進入達標回用凈水池,在該達標回用凈水池內形成高密度、高溶解氧的凈水,在該達標回用凈水池中,氧氣含量為15-25mg/l;其中,在臭氧殺菌消毒預氧化、羥基自由基氧化和臭氧催化氧化過程中,所需的臭氧為高濃度臭氧,所述臭氧通過臭氧制備工藝制取;所述的臭氧制備工藝具體為:S2-1、螺桿空壓機制備的氣體依次經過儲氣罐、冷干機、凈化機、過濾器、PSA制氧機、臭氧發生器和防倒灌保護裝置后形成高濃度臭氧;S2-2、從儲氣罐、冷干機、凈化機和過濾器產生的水分進行自動排出;所述的臭氧發生器所需的冷水通過工業冷水機提供;S3、在所述的達標回用凈水池中的凈化水一路經過RO反滲透后進入純凈水池,凈化水經過RO反滲透后,形成濃鹽水,用以曬工業鹽;在所述達標回用凈水池中的凈化水另一路經過鹽度調節后進入補水泵,純凈水池內的水與經過鹽度調節后的凈化水在補水泵中進水口處匯合,然后經過補水泵回流至達標回用凈水池,在達標回用凈水池的凈化水經過回用水泵后進入養殖車間,養殖車間內的污水排入養殖污水調節生化池循環利用。
2.根據權利要求1所述的可持續沿海地下鹵水養殖污水回用工藝,其特征在于,在對尾水的處理過程中,經過三級臭氧處理,具體為:通過臭氧殺菌消毒預氧化單元進行一級臭氧氧化;通過羥基自由基氧化單元進行二級高級氧化;經過臭氧催化氧化單元進行三級催化氧化。
3.根據權利要求2所述的可持續沿海地下鹵水養殖污水回用工藝,其特征在于,在所述的一級臭氧氧化和二級臭氧高級氧化之間設置有石英砂濾的步驟,該石英砂濾通過石英砂濾單元完成;所述的炭濾通過炭濾單元完成,所述軟化的步驟通過軟化單元完成,所述的一級精濾和二級精濾的步驟通過精濾單元完成;所述超濾的步驟通過全自動超濾單元完成,所述的一級精濾、二級精濾和超濾的步驟用于對尾水進行過濾,濾除濾液中顆粒較小的固體懸浮物、有機物和微生物,以進一步提升對于養殖廢水的凈化過濾效果,形成合格濾液。
4.根據權利要求1所述的可持續沿海地下鹵水養殖污水回用循環利用工藝,其特征在于,所述生物碳源包括麩皮、秸稈、麥殼、稻殼、玉米芯中的任意一種。
5.根據權利要求1所述的可持續沿海地下鹵水養殖污水回用工藝,其特征在于,尾水經過臭氧催化氧化處理后形成達標排放水流入回用池進行回收循環利用。
發明內容
為克服現有技術的缺陷,本發明提供一種可持續沿海地下鹵水養殖污水回用循環利用工藝,本發明的技術方案是:
一種可持續沿海地下鹵水養殖污水回用工藝,該工藝對養殖污水進行生化處理降解總氮/氨氮和部分cod、臭氧殺菌氧化/高級氧化/催化氧化組合處理和過濾處理進行復合式處理,具體包括以下步驟:
S1、將地下鹵水通過補水泵引入養殖污水調節生化池中,同時在養殖污水調節生化池中投加生物碳源和反硝化菌對地下鹵水進行去除TN、TP和COD,形成尾水;
S2、在水泵的作用下,尾水依次經過臭氧殺菌消毒預氧化、石英砂濾、羥基自由基氧化、臭氧催化氧化、炭濾、軟化、一級精濾、二級精濾和超濾處理后分成兩路,一路形成濃水,凈化后回收利用;一路進入達標回用凈水池,在該達標回用凈水池內形成高密度、高溶解氧的凈水,在該達標回用凈水池中,氧氣含量為15-25mg/l;其中,在臭氧殺菌消毒預氧化、羥基自由基氧化和臭氧催化氧化過程中,所需的臭氧為高濃度臭氧,該臭氧的濃度為350mg/l;所述臭氧通過臭氧制備工藝制取;所述的臭氧制備工藝具體為:
S2-1、螺桿空壓機制備的氣體依次經過儲氣罐、冷干機、凈化機、過濾器、PSA制氧機、臭氧發生器和防倒灌保護裝置后形成高濃度臭氧;
S2-2、從儲氣罐、冷干機、凈化機和過濾器產生的水分進行自動排出;所述的臭氧發生器所需的冷水通過工業冷水機提供;
S3、在所述的達標回用凈水池中的凈化水一路經過RO反滲透后進入純凈水池,凈化水經過RO反滲透后,形成濃鹽水,用以曬工業鹽;在所述達標回用凈水池中的凈化水另一路經過鹽度調節后進入補水泵,純凈水池內的水與經過鹽度調節后的凈化水在補水泵中進水口處匯合,然后經過補水泵回流至達標回用凈水池,在達標回用凈水池的凈化水經過回用水泵后進入養殖車間,養殖車間內的污水排入養殖污水調節生化池。
在對尾水的處理過程中,經過三級臭氧氧化,具體為:通過臭氧殺菌消毒預氧化單元進行一級臭氧氧化;通過羥基自由基氧化單元進行二級高級氧化;經過臭氧催化氧化單元進行三級催化氧化。
在所述的一級臭氧氧化和二級臭氧氧化之間設置有石英砂濾的步驟,該石英砂濾通過石英砂濾單元完成;所述的炭濾通過炭濾單元完成,所述軟化的步驟通過軟化單元完成,所述的一級精濾和二級精濾的步驟通過精濾單元完成;所述超濾的步驟通過全自動超濾單元完成,所述的一級精濾、二級精濾和超濾的步驟用于對尾水進行過濾,濾除濾液中顆粒較小的固體懸浮物、有機物和微生物,以進一步提升對于養殖廢水的凈化過濾效果,形成合格濾液。
所述生物碳源包括麩皮、秸稈、麥殼、稻殼、玉米芯中的任意一種。
所述尾水經過臭氧催化氧化處理后形成達標排放水流入回用池進行回收循環利用。
本發明的優點是:通過對養殖污水進行生化處理、臭氧殺菌氧化/高級氧化/催化氧化處理和過濾處理進行復合式處理,高效實現污水的回用水質指標,降低能耗和養殖成本,而且沒有二次污染,運行穩定可靠,費用低,具有綠色環保的效果。
可以高效實現污水(即養殖尾水)的回用循環利用水質指標優于最新最高級別以下標準:即,而且沒有二次污染,運行穩定可靠,費用低,具有綠色水產環保養殖的效果。
(發明人:賈振民;賈佳騎;王欣蕙蘭)






