公布日:2023.12.01
申請日:2023.08.28
分類號:F23G5/00(2006.01)I;F23G5/033(2006.01)I;F23G5/04(2006.01)I;F23G5/027(2006.01)I;F23G5/44(2006.01)I;F23G5/46(2006.01)I;F23G7/00(2006.01)I;F23J15/
00(2006.01)I;C02F11/13(2019.01)I;C02F11/10(2006.01)I;F01K11/02(2006.01)I;F01K17/06(2006.01)I;F01D15/10(2006.01)I
摘要
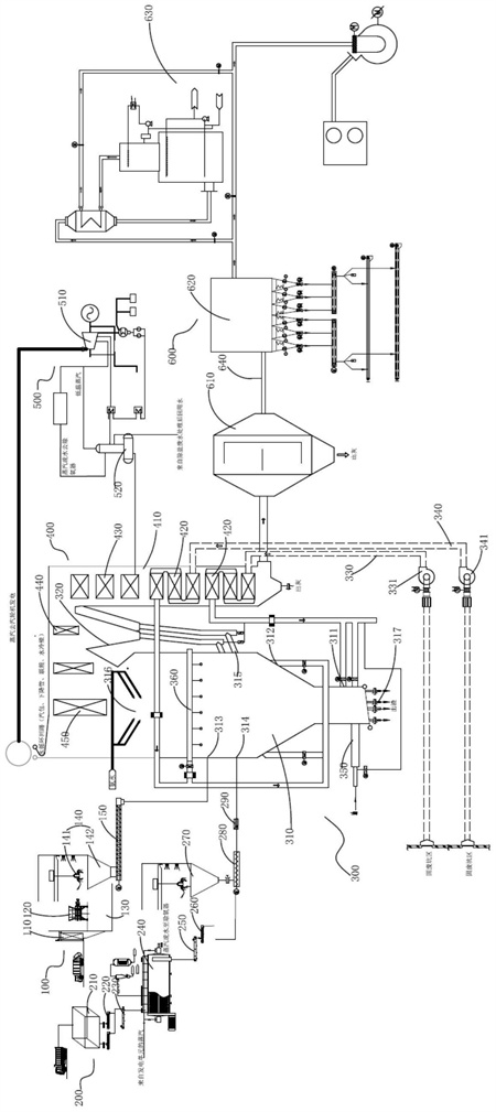
本發明公開一種污泥摻燒固體廢棄物的碳化焚燒發電系統及工藝,所述碳化焚燒發電系統包括固體廢棄物前處理單元、污泥前處理單元、摻燒爐排爐碳化單元、換熱單元、發電單元和煙氣凈化單元。本發明采用固體廢棄物與干污泥混合焚燒的方式,降低了能耗,減小了系統運行成本,也實現了各類固體廢棄物的資源化利用,同時采用煙氣凈化單元對焚燒碳化產生的煙氣進行凈化處理,實現了“零排放”,另外,本發明采用DCS自動控制單元協同控制系統的各個組成單元,實現系統的自動化控制。

權利要求書
1.一種污泥摻燒固體廢棄物的碳化焚燒發電系統,其特征在于,包括固體廢棄物前處理單元、污泥前處理單元、摻燒爐排爐碳化單元、換熱單元、發電單元和煙氣凈化單元,其中:所述固體廢棄物前處理單元和污泥前處理單元分別與所述摻燒爐排爐碳化單元的固體廢棄物燃料入口和干污泥入口連接;所述換熱單元與所述摻燒爐排爐碳化單元的高溫煙氣出口連接,所述換熱單元具有用于換熱后供低溫煙氣流出的煙氣出氣端和高溫蒸汽流出的蒸汽出汽端,所述發電單元與所述蒸汽出汽端連通,用于將高溫蒸汽輸送至所述發電單元以將熱能轉化為機械能,進而轉化為電能,且所述發電單元與所述污泥前處理單元連通,用于將發電后剩余的高溫蒸汽輸送至污泥前處理單元,為污泥干化提供熱能;所述煙氣凈化單元與所述煙氣出氣端連通,用于凈化焚燒碳化反應產生的煙氣。
2.根據權利要求1所述的一種污泥摻燒固體廢棄物的碳化焚燒發電系統,其特征在于,所述固體廢棄物前處理單元包括依次連接的卸料裝置、破碎裝置、固體廢棄物堆料倉、第一上料裝置和第一送料裝置,所述卸料裝置的進料口與外部固體廢棄物運輸車連接,所述第一送料裝置的出料口與所述固體廢棄物燃料入口連接。
3.根據權利要求1所述的一種污泥摻燒固體廢棄物的碳化焚燒發電系統,其特征在于,所述污泥前處理單元包括依次連接的濕污泥接收倉、濕污泥輸送機、濕污泥刮板機、污泥干化機、干污泥刮板機、干污泥輸送機、第二上料裝置和第二送料裝置,所述濕污泥接收倉的進料口與外部濕污泥運輸車連接,所述第二送料裝置的出料口與所述干污泥入口連接,其中:所述污泥干化機還與所述發電單元連接,以利用所述發電單元發電后剩余的高溫蒸汽進行污泥干化。
4.根據權利要求1所述的一種污泥摻燒固體廢棄物的碳化焚燒發電系統,其特征在于,所述摻燒爐排爐碳化單元包括爐體和旋風分離器,其中:所述爐體下部一側形成有第一入風口,所述爐體中部兩側形成有第二入風口,所述爐體上部一側形成有所述固體廢棄物燃料入口和干污泥入口,所述爐體上部的另一側形成有灰渣回收入口,所述爐體頂部形成有所述高溫煙氣出口,所述第一入風口通過第一管道依次與所述換熱單元和第一風機連接,所述第二入風口通過第二管道依次與所述換熱單元和第二風機連接;所述旋風分離器的進口與所述高溫煙氣出口連接,且所述旋風分離器的出口與所述換熱單元連接,所述旋風分離器底部形成有灰渣排出口,所述灰渣排出口通過管道與所述灰渣回收入口連接。
5.根據權利要求4所述的一種污泥摻燒固體廢棄物的碳化焚燒發電系統,其特征在于,所述摻燒爐排爐碳化單元還包括吹灰裝置,所述吹灰裝置設置于所述爐體內位于所述固體廢棄物燃料入口和干污泥入口以上的爐壁上。
6.根據權利要求4所述的一種污泥摻燒固體廢棄物的碳化焚燒發電系統,其特征在于,所述換熱單元包括余熱鍋爐及設置于所述余熱鍋爐內的多個空氣預熱器、省煤器、蒸發器和過熱器,其中:所述余熱鍋爐一端形成有所述煙氣出氣端,另一端形成有所述蒸汽出汽端,所述旋風分離器出口排出的高溫煙氣依次經過所述過熱器、蒸發器、省煤器和空氣預熱器與所述余熱鍋爐爐壁形成的煙氣通道換熱冷卻后通過所述煙氣出氣端與所述煙氣凈化單元連接;多個所述空氣預熱器設置為并聯的兩組,其中一組的兩端分別通過所述第一管道與所述第一入風口和第一風機連接,另一組的兩端分別通過所述第二管道與所述第二入風口和第二風機連接;所述省煤器一端與外部除鹽水連接,另一端依次與所述蒸發器和過熱器連接,進入至所述省煤器中的除鹽水依次流經所述蒸發器和過熱器以吸收高溫煙氣的熱量轉變為高溫蒸汽后通過所述蒸汽出汽端與所述發電單元連接。
7.根據權利要求6所述的一種污泥摻燒固體廢棄物的碳化焚燒發電系統,其特征在于,所述煙氣凈化單元包括通過煙道依次連接的一次除塵器、二次除塵器和濕式脫酸塔,所述一次除塵器通過所述煙道與所述余熱鍋爐的煙氣出氣端連接,所述濕式脫酸塔通過所述煙道與外部排放煙氣的煙囪連接。
8.根據權利要求6所述的一種污泥摻燒固體廢棄物的碳化焚燒發電系統,其特征在于,所述發電單元包括冷凝式汽輪發電機和除氧器,所述冷凝式汽輪發電機與所述蒸汽出汽端連接,以利用碳化焚燒產生的熱能,所述除氧器的進水端分別連接所述冷凝式汽輪發電機和外部除鹽水,所述除氧器的出水端與所述省煤器連接。
9.根據權利要求1所述的一種污泥摻燒固體廢棄物的碳化焚燒發電系統,其特征在于,所述碳化焚燒發電系統還包括DCS自動控制單元,所述DCS自動控制單元分別與所述固體廢棄物前處理單元、污泥前處理單元、摻燒爐排爐碳化單元、換熱單元、發電單元和煙氣凈化單元電連接。
10.一種碳化焚燒發電工藝,其特征在于,適用于如權利要求1~9任一項所述的污泥摻燒固體廢棄物的碳化焚燒發電系統,所述工藝包括以下步驟:S1,啟動摻燒爐排爐碳化單元開始燃燒;S2,將經過固體廢棄物前處理單元和污泥前處理單元處理過的固體廢棄物和干污泥按一定比例分別由固體廢棄物燃料入口和干污泥入口送至所述摻燒爐排爐碳化單元中進行焚燒碳化;S3,換熱單元收集焚燒碳化產生的高溫煙氣,用以對進入其內的空氣和除鹽水加熱形成預熱空氣返回至所述摻燒爐排爐碳化單元和形成高溫蒸汽由換熱單元的蒸汽出汽端送至發電單元,為發電提供熱能;S4,將發電單元發電后剩余的高溫蒸汽輸送至所述污泥前處理單元,為污泥干化提供熱能;S5,換熱后的高溫煙氣由換熱單元的煙氣出氣端進入煙氣凈化單元凈化后排放至大氣中。
發明內容
本發明的目的在于克服上述技術不足,提供一種污泥摻燒固體廢棄物的碳化焚燒發電系統及工藝,解決了現有污泥碳化技術運行能耗較高和廢棄物沒有妥善處理易污染環境的技術問題。
為實現上述技術目的,第一方面,本發明提供一種污泥摻燒固體廢棄物的碳化焚燒發電系統,包括固體廢棄物前處理單元、污泥前處理單元、摻燒爐排爐碳化單元、換熱單元、發電單元和煙氣凈化單元,其中:
所述固體廢棄物前處理單元和污泥前處理單元分別與所述摻燒爐排爐碳化單元的固體廢棄物燃料入口和干污泥入口連接;
所述換熱單元與所述摻燒爐排爐碳化單元的高溫煙氣出口連接,所述換熱單元具有用于換熱后供低溫煙氣流出的煙氣出氣端和高溫蒸汽流出的蒸汽出汽端,所述發電單元與所述蒸汽出汽端連通,用于將高溫蒸汽輸送至所述發電單元以將熱能轉化為機械能,進而轉化為電能,且所述發電單元與所述污泥前處理單元連通,用于將發電后剩余的高溫蒸汽輸送至污泥前處理單元,為污泥干化提供熱能;
所述煙氣凈化單元與所述煙氣出氣端連通,用于凈化焚燒碳化反應產生的煙氣。
優選的,所述固體廢棄物前處理單元包括依次連接的卸料裝置、破碎裝置、固體廢棄物堆料倉、第一上料裝置和第一送料裝置,所述卸料裝置的進料口與外部固體廢棄物運輸車連接,所述第一送料裝置的出料口與所述固體廢棄物燃料入口連接。
優選的,所述污泥前處理單元包括依次連接的濕污泥接收倉、濕污泥輸送機、濕污泥刮板機、污泥干化機、干污泥刮板機、干污泥輸送機、第二上料裝置和第二送料裝置,所述濕污泥接收倉的進料口與外部濕污泥運輸車連接,所述第二送料裝置的出料口與所述干污泥入口連接,其中:
所述污泥干化機還與所述發電單元連接,以利用所述發電單元發電后剩余的高溫蒸汽進行污泥干化。
優選的,所述摻燒爐排爐碳化單元包括爐體和旋風分離器,其中:
所述爐體下部一側形成有第一入風口,所述爐體中部兩側形成有第二入風口,所述爐體上部一側形成有所述固體廢棄物燃料入口和干污泥入口,所述爐體上部的另一側形成有灰渣回收入口,所述爐體頂部形成有所述高溫煙氣出口,所述第一入風口通過第一管道依次與所述換熱單元和第一風機連接,所述第二入風口通過第二管道依次與所述換熱單元和第二風機連接;
所述旋風分離器的進口與所述高溫煙氣出口連接,且所述旋風分離器的出口與所述換熱單元連接,所述旋風分離器底部形成有灰渣排出口,所述灰渣排出口通過管道與所述灰渣回收入口連接。
優選的,所述摻燒爐排爐碳化單元還包括吹灰裝置,所述吹灰裝置設置于所述爐體內位于所述固體廢棄物燃料入口和干污泥入口以上的爐壁上。
優選的,所述換熱單元包括余熱鍋爐及設置于所述余熱鍋爐內的多個空氣預熱器、省煤器、蒸發器和過熱器,其中:
所述余熱鍋爐一端形成有所述煙氣出氣端,另一端形成有所述蒸汽出汽端,所述旋風分離器出口排出的高溫煙氣依次經過所述過熱器、蒸發器、省煤器和空氣預熱器與所述余熱鍋爐爐壁形成的煙氣通道換熱冷卻后通過所述煙氣出氣端與所述煙氣凈化單元連接;
多個所述空氣預熱器設置為并聯的兩組,其中一組的兩端分別通過所述第一管道與所述第一入風口和第一風機連接,另一組的兩端分別通過所述第二管道與所述第二入風口和第二風機連接;
所述省煤器一端與外部除鹽水連接,另一端依次與所述蒸發器和過熱器連接,進入至所述省煤器中的除鹽水依次流經所述蒸發器和過熱器以吸收高溫煙氣的熱量轉變為高溫蒸汽后通過所述蒸汽出汽端與所述發電單元連接。
優選的,所述煙氣凈化單元包括通過煙道依次連接的一次除塵器、二次除塵器和濕式脫酸塔,所述一次除塵器通過所述煙道與所述余熱鍋爐的煙氣出氣端連接,所述濕式脫酸塔通過所述煙道與外部排放煙氣的煙囪連接。
優選的,所述發電單元包括冷凝式汽輪發電機和除氧器,所述冷凝式汽輪發電機與所述蒸汽出汽端連接,以利用碳化焚燒產生的熱能,所述除氧器的進水端分別連接所述冷凝式汽輪發電機和外部除鹽水,所述除氧器的出水端與所述省煤器連接。
優選的,所述碳化焚燒發電系統還包括DCS自動控制單元,所述DCS自動控制單元分別與所述固體廢棄物前處理單元、污泥前處理單元、摻燒爐排爐碳化單元、換熱單元、發電單元和煙氣凈化單元電連接。
另一方面,本發明還提供一種碳化焚燒發電工藝,所述碳化焚燒發電工藝適用于上述的污泥摻燒固體廢棄物的碳化焚燒發電系統,所述工藝包括以下步驟:
S1,啟動摻燒爐排爐碳化單元開始燃燒;
S2,將經過固體廢棄物前處理單元和污泥前處理單元處理過的固體廢棄物和干污泥按一定比例分別由固體廢棄物燃料入口和干污泥入口送至所述摻燒爐排爐碳化單元中進行焚燒碳化;
S3,換熱單元收集焚燒碳化產生的高溫煙氣,用以對進入其內的空氣和除鹽水加熱形成預熱空氣返回至所述摻燒爐排爐碳化單元和形成高溫蒸汽由換熱單元的蒸汽出汽端送至發電單元,為發電提供熱能;
S4,將發電單元發電后剩余的高溫蒸汽輸送至所述污泥前處理單元,為污泥干化提供熱能;
S5,換熱后的高溫煙氣由換熱單元的煙氣出氣端進入煙氣凈化單元凈化后排放至大氣中。
與現有技術相比,本發明的有益效果主要包括:
本發明采用固體廢棄物焚燒與污泥碳化相結合的工藝路線,利用固體廢棄物焚燒產生的熱量給污泥碳化提供能源,彌補了污泥中有機質含量不足和熱值低的現象,促進了污泥的碳化;同時也代替了污泥碳化所需要的外部能源供給,降低了運行能耗,實現了固體廢棄物的資源化利用;并且,將摻燒產生的高溫煙氣收集起來一方面用于焚燒碳化的空氣預熱,可以降低能源消耗,另一方面用于除鹽水的加熱,使其成為高溫蒸汽為發電提供熱能,而發電剩余的高溫余熱蒸汽又為污泥干化提供了熱能,如此,將系統自身的富余能源充分利用,大大降低了能源損耗,減少運營成本;另外,本發明還通過煙氣凈化單元對碳化焚燒后的煙氣進行凈化處理,降低了末端產物對系統設備的危害以及對環境的污染,實現“零排放”。
(發明人:柯文昌;黃昭瑋;李紅;冷超群;李進;樂威)






