公布日:2023.12.08
申請日:2020.12.16
分類號:C02F1/04(2006.01)I;C02F5/08(2006.01)I;F25B15/06(2006.01)I
摘要
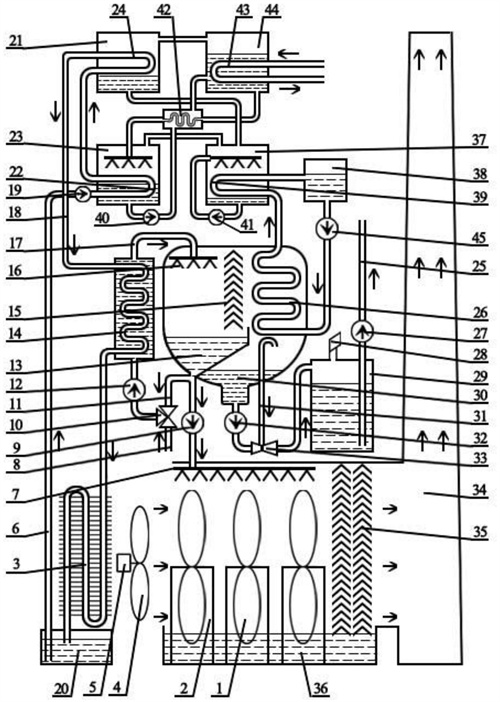
通過溴化鋰機組將高含鹽廢水濃縮結晶淡化水處理裝置,包括溴化鋰機組、濃鹽水蒸發室和水蒸氣冷凝室,熱風蒸發濃鹽水結晶含鹽裝置構成。經溴化鋰機組吸收器和冷凝器加熱的熱循環水作為熱源,對濃鹽水和空氣加熱,構成對溴化鋰機組熱循環水的冷卻,并作為對濃鹽水的蒸發濃縮結晶的熱源。冷卻的循環水,通過吸收器和冷凝器裝置加熱構成循環。用溴化鋰機組蒸發冷卻的冷媒循環水,作為噴淋蒸發水蒸汽的冷凝冷源。吸熱升溫的冷媒循環水,進入溴化鋰機組蒸發裝置內放熱冷卻后,輸入水蒸汽冷凝室,對水蒸汽冷凝室的負壓蒸汽進行冷凝。引風扇引鳳通過空氣加熱器加熱空氣,熱空氣對噴淋和撩水器撩起的濃鹽水蒸發因蒸發而濃度變大,最終生成結晶鹽。

權利要求書
1.通過溴化鋰機組將高含鹽廢水濃縮結晶淡化水處理裝置,包括單效溴化鋰機組、含鹽水負壓蒸發濃縮冷凝器作為淡化裝置、熱風蒸發濃鹽水結晶含鹽裝置構成,其特征是:單效溴化鋰機組吸收器中的濃溴化鋰溶液吸收蒸發器蒸發的水蒸汽后升溫,經循環水冷卻降溫;冷卻降溫的稀溴化鋰溶液經溶液泵加壓后,經熱交換器進入發生器,由熱源加熱并濃縮,濃縮后的溴化鋰溶液進入熱交換器冷卻后進入吸收器,完成溶液循環;發生器稀溴化鋰溶液沸騰濃縮產生的水蒸汽,進入冷凝器經循環水冷卻放熱冷凝;經冷凝形成的冷劑水再經過節流減壓后進入蒸發器,并在這里進行蒸發,吸收冷水中的熱量使冷水降溫,冷水放出熱量,達到制冷目的;而蒸發形成的冷劑蒸汽再進入吸收器中被濃溶液吸收形成稀溶液,完成冷劑循環;經單效溴化鋰機組吸收器和冷凝器加熱的熱循環水作為熱源;單效溴化鋰機組的熱循環水加熱器至少兩級,一級為對濃鹽水加熱,二級為對空氣加熱,構成對單效溴化鋰機組熱循環水的冷卻,并作為對濃鹽水的蒸發濃縮結晶的熱源;冷卻的單效溴化鋰機組熱循環水,通過吸收器和冷凝器裝置加熱構成循環;用單效溴化鋰機組蒸發器蒸發冷卻的冷媒循環水,作為噴淋蒸發水蒸汽冷凝水室的冷凝冷源;吸熱升溫的冷媒循環水,進入單效溴化鋰機組蒸發裝置內放熱冷卻后,輸入水蒸汽冷凝室;單效溴化鋰機組的冷循環水換熱器至少為一級,對水蒸汽冷凝室的負壓蒸汽進行冷凝;單效溴化鋰機組冷凝循環水換熱器吸收水蒸汽熱量,為單效溴化鋰機組提供冷劑水蒸發熱量,使單效溴化鋰機組有高效率的熱循環;單效溴化鋰機組連接的含鹽水負壓蒸發濃縮冷凝淡化裝置,包括通過隔板和收水器相互隔離聯通的濃鹽水蒸發室和水蒸氣冷凝室,或為單獨的兩個腔室,通過管道連通器連通的兩腔室;濃鹽水蒸發室的頂部設有熱濃鹽水噴淋蒸發裝置;濃鹽水蒸發室底部設有濃鹽水匯集池、濃鹽水匯集池上連接濃鹽水排放管和濃鹽水循環出水管,濃鹽水排放管和濃鹽水循環出水管或為同一管接出,通過三通管件分流連接;濃鹽水循環出水管和新補入的濃鹽水混合,通過濃鹽水循環泵泵入濃鹽水加熱器加熱,加熱的濃鹽水通過管道,與濃鹽水蒸發室頂部的濃鹽水噴淋蒸發裝置連接;輸入到濃鹽水蒸發器內的噴淋裝置中,對濃鹽水進行噴淋蒸發;兩個腔室的上部設有通過收水器作為隔離裝置的隔段,收水器隔段將回收的含鹽水匯流到濃鹽水蒸發室底部的濃鹽水池中;單效溴化鋰機組冷凝換熱器裝置,設于聯通負壓腔室的冷凝水室內,通過對濃鹽水蒸發室蒸發蒸汽的冷凝,獲得冷凝水;水蒸汽冷凝室內設有真空抽氣管,通過真空抽氣裝置,實現對水蒸汽冷凝室及濃鹽水蒸發室的抽真空,降低濃鹽水的蒸發溫度;濃鹽水是經過除硬處理的,既除去濃鹽水中的暫硬和永硬,使容易結垢的碳酸鈣鹽,以及容易結垢的硫酸鈣鹽、碳酸鎂鹽、提前釋出,轉化成不易結垢的硫酸鈉鹽、硝酸鈉鹽和氯化鈉鹽,使之在濃縮過程中對換熱表面不產生結垢,而即使產生結晶,也可以通過對濃鹽水的稀釋使之溶解脫除;將濃鹽水蒸發室和水蒸汽冷凝室隔開的收水器,把回收的含鹽水匯流到濃鹽水蒸發室底部的濃鹽水池中;單效溴化鋰機組冷媒換熱器設于水蒸汽冷凝室內,濃鹽水噴淋蒸發產生的水蒸汽,通過收水器收集水霧后,進入設有單效溴化鋰機組冷媒換熱器的水蒸汽冷凝室內,水蒸汽在蒸發器的表面上冷凝,產生冷凝水下流,匯集于單效溴化鋰機組冷媒換熱器底部匯水池內,并通過水泵泵出;通過溴化鋰機組將高含鹽廢水濃縮結晶淡化水處理裝置的熱風蒸發濃鹽水結晶含鹽裝置,包括空氣加熱器、引風扇、濃鹽水噴淋器、濃鹽水撩水器、濃鹽水池、濃鹽水收水器、風囪或引風機構成;濃鹽水蒸發室的濃鹽水排放管,通過水泵與熱風蒸發濃鹽水結晶含鹽裝置的濃鹽水噴淋器連接;引風扇引鳳通過空氣加熱器加熱空氣,熱空氣對噴淋和撩水器撩起的濃鹽水蒸發,濃鹽水結晶;撩水噴淋的濃鹽水,因蒸發而濃度變大,最終生成結晶鹽,此鹽可以回收利用;單效溴化鋰機組的熱循環水,導入濃鹽水加熱器內,對濃鹽水進行加熱,對熱循環水進行高溫段部分的放熱,之后,將熱循環水導入空氣換熱器,對風扇引風進行加熱,被空氣換熱器加熱的空氣,進入通過濃鹽水泵連接的噴淋裝置和撩水裝置組成的濃鹽水蒸發池,對濃鹽水進行蒸發,使濃鹽水蒸發并結晶;帶鹽水的濕熱空氣經過濃鹽水收水器截流濃鹽水后,經風囪或引風機排入大氣;含有蒸發水蒸汽的濕熱空氣,通過風扇或者通過風囪裝置,使其利用冷熱空氣比重不同進行對流擴散蒸發;單效溴化鋰機組作為熱源,可實現高效節能,對水進行蒸發,實現對濃鹽水的零排放,以防止其因濃鹽水對自然水體造成的鹽堿污染,使其不因濃鹽水而造成土地灌溉鹽堿化,并可最大限度的利用水資源。
2.通過溴化鋰機組將高含鹽廢水濃縮結晶淡化水處理裝置,包括單效溴化鋰機組、含鹽水負壓蒸發濃縮冷凝器作為淡化裝置、熱風蒸發濃鹽水結晶含鹽裝置構成,其特征是:單效溴化鋰機組吸收器中的濃溴化鋰溶液吸收蒸發器蒸發的水蒸汽后升溫,經循環水冷卻降溫;冷卻降溫的稀溴化鋰溶液經溶液泵加壓后,經熱交換器進入發生器,由熱源加熱并濃縮,濃縮后的溴化鋰溶液進入熱交換器冷卻后進入吸收器,完成溶液循環;發生器稀溴化鋰溶液沸騰濃縮產生的水蒸汽,進入冷凝器經循環水冷卻放熱冷凝;經冷凝形成的冷劑水再經過節流減壓后進入蒸發器,并在這里進行蒸發,吸收冷水中的熱量使冷水降溫,冷水放出熱量,達到制冷目的;而蒸發形成的冷劑蒸汽再進入吸收器中被濃溶液吸收形成稀溶液,完成冷劑循環;經單效溴化鋰機組吸收器和冷凝器加熱的熱循環水作為熱源;單效溴化鋰機組的熱循環水加熱器為三級,一級對濃鹽水加熱,二級作為對噴淋濃鹽水的二次加熱,三級為對空氣加熱,構成對單效溴化鋰機組熱循環水的冷卻,并作為對濃鹽水的蒸發濃縮結晶的熱源;冷卻的單效溴化鋰機組熱循環水,通過吸收器和冷凝器裝置加熱構成循環;用單效溴化鋰機組蒸發器蒸發冷卻的冷媒循環水,作為噴淋蒸發水蒸汽冷凝水室的冷凝冷源;吸熱升溫的冷媒循環水,進入單效溴化鋰機組蒸發裝置內放熱冷卻后,輸入水蒸汽冷凝室;單效溴化鋰機組的冷循環水換熱器至少為一級,對水蒸汽冷凝室的負壓蒸汽進行冷凝;單效溴化鋰機組冷凝循環水換熱器吸收水蒸汽熱量,為單效溴化鋰機組提供冷劑水蒸發熱量,使單效溴化鋰機組有高效率的熱循環;單效溴化鋰機組連接的含鹽水負壓蒸發濃縮冷凝淡化裝置,包括通過隔板和收水器相互隔離聯通的濃鹽水蒸發室和水蒸氣冷凝室,或為單獨的兩個腔室,通過管道連通器連通的兩腔室;濃鹽水蒸發室的頂部設有熱濃鹽水噴淋蒸發裝置;同時,濃鹽水蒸發室內設有濃鹽水噴淋加熱器作為濃鹽水二次加熱蒸發裝置;濃鹽水蒸發室底部設有濃鹽水匯集池、濃鹽水匯集池上連接濃鹽水排放管和濃鹽水循環出水管,濃鹽水排放管和濃鹽水循環出水管或為同一管接出,通過三通管件分流連接;濃鹽水循環出水管和新補入的濃鹽水混合,通過濃鹽水循環泵泵入濃鹽水加熱器加熱,加熱的濃鹽水通過管道,與濃鹽水蒸發室頂部的濃鹽水噴淋蒸發裝置連接;輸入到濃鹽水蒸發器內的噴淋裝置中,對濃鹽水進行噴淋蒸發;兩個腔室的上部設有通過收水器作為隔離裝置的隔段,收水器隔段將回收的含鹽水匯流到濃鹽水蒸發室底部的濃鹽水池中;單效溴化鋰機組冷凝換熱器裝置,設于聯通負壓腔室的冷凝水室內,通過對濃鹽水蒸發室蒸發蒸汽的冷凝,獲得冷凝水;水蒸汽冷凝室內設有真空抽氣管,通過真空抽氣裝置,實現對水蒸汽冷凝室及濃鹽水蒸發室的抽真空,降低濃鹽水的蒸發溫度;濃鹽水是經過除硬處理的,既除去濃鹽水中的暫硬和永硬,使容易結垢的碳酸鈣鹽,以及容易結垢的硫酸鈣鹽、碳酸鎂鹽、提前釋出,轉化成不易結垢的硫酸鈉鹽、硝酸鈉鹽和氯化鈉鹽,使之在濃縮過程中對換熱表面不產生結垢,而即使產生結晶,也可以通過對濃鹽水的稀釋使之溶解脫除;將濃鹽水蒸發室和水蒸汽冷凝室隔開的收水器,把回收的含鹽水匯流到濃鹽水蒸發室底部的濃鹽水池中;單效溴化鋰機組冷媒換熱器設于水蒸汽冷凝室內,濃鹽水噴淋蒸發產生的水蒸汽,通過收水器收集水霧后,進入設有單效溴化鋰機組冷媒換熱器的水蒸汽冷凝室內,水蒸汽在蒸發器的表面上冷凝,產生冷凝水下流,匯集于單效溴化鋰機組冷媒換熱器底部匯水池內,并通過水泵泵出;通過溴化鋰機組將高含鹽廢水濃縮結晶淡化水處理裝置的熱風蒸發濃鹽水結晶含鹽裝置,包括空氣加熱器、引風扇、濃鹽水噴淋器、濃鹽水撩水器、濃鹽水池、濃鹽水收水器、風囪或引風機構成;濃鹽水蒸發室的濃鹽水排放管,通過水泵與熱風蒸發濃鹽水結晶含鹽裝置的濃鹽水噴淋器連接;引風扇引鳳通過空氣加熱器加熱空氣,熱空氣對噴淋和撩水器撩起的濃鹽水蒸發,濃鹽水結晶;撩水噴淋的濃鹽水,因蒸發而濃度變大,最終生成結晶鹽,此鹽可以回收利用;單效溴化鋰機組的熱循環水,導入濃鹽水加熱器內,對濃鹽水進行加熱,對熱循環水進行高溫段部分的放熱,之后,將熱循環水導入空氣換熱器,對風扇引風進行加熱,被空氣換熱器加熱的空氣,進入通過濃鹽水泵連接的噴淋裝置和撩水裝置組成的濃鹽水蒸發池,對濃鹽水進行蒸發,使濃鹽水蒸發并結晶;帶鹽水的濕熱空氣經過濃鹽水收水器截流濃鹽水后,經風囪或引風機排入大氣;含有蒸發水蒸汽的濕熱空氣,通過風扇或者通過風囪裝置,使其利用冷熱空氣比重不同進行對流擴散蒸發;單效溴化鋰機組作為熱源,可實現高效節能,對水進行蒸發,實現對濃鹽水的零排放,以防止其因濃鹽水對自然水體造成的鹽堿污染,使其不因濃鹽水而造成土地灌溉鹽堿化,并可最大限度的利用水資源。
3.通過溴化鋰機組將高含鹽廢水濃縮結晶淡化水處理裝置,包括雙效溴化鋰機組、含鹽水負壓蒸發濃縮冷凝器作為淡化裝置、熱風蒸發濃鹽水結晶含鹽裝置構成,其特征是:雙效溴化鋰機組吸收器中的濃溴化鋰溶液吸收蒸發器蒸發的水蒸汽后升溫,經循環水冷卻降溫;吸收器中的稀溶液經溶液泵加壓后,經低溫熱交換器、高溫熱交換器進入高壓發生器,由熱源加熱并濃縮,濃縮后的中間溶液進入高溫熱交換器后進入低壓發生器,被來自高壓發生器的冷劑蒸汽加熱并濃縮,濃縮后的濃溶液,經低溫熱交換器后進入吸收器,完成溶液循環;低壓發生器稀溴化鋰溶液沸騰濃縮產生的水蒸汽進入冷凝器,經循環水冷卻放熱冷凝;高壓發生器中的溶液被加熱,所產生的一效冷劑蒸汽進入低壓發生器,作為熱源加熱低壓發生器中的溶液,產生二效冷劑蒸汽進入冷凝器,一效冷劑蒸汽在低壓發生器中形成冷劑蒸汽與冷劑水的混合體經節流減壓后也流到冷凝器中,與二效冷劑蒸汽一起被冷卻水冷凝;經冷凝形成的冷劑水再經過節流減壓后進入蒸發器,并在這里進行蒸發,吸收冷水中的熱量使冷水降溫,冷水放出熱量,達到制冷目的;而蒸發形成的冷劑蒸汽再進入吸收器中被濃溶液吸收形成稀溶液,完成冷劑循環;經雙效溴化鋰機組吸收器和冷凝器加熱的熱循環水作為熱源;雙效溴化鋰機組的熱循環水加熱器至少兩級,一級為對濃鹽水加熱,二級為對空氣加熱,構成對雙效溴化鋰機組熱循環水的冷卻,并作為對濃鹽水的蒸發濃縮結晶的熱源;冷卻的雙效溴化鋰機組熱循環水,通過吸收器和冷凝器裝置加熱構成循環;用雙效溴化鋰機組蒸發器蒸發冷卻的冷媒循環水,作為噴淋蒸發水蒸汽冷凝水室的冷凝冷源;吸熱升溫的冷媒循環水,進入雙效溴化鋰機組蒸發裝置內放熱冷卻后,輸入水蒸汽冷凝室;雙效溴化鋰機組的冷循環水換熱器至少為一級,對水蒸汽冷凝室的負壓蒸汽進行冷凝;雙效溴化鋰機組冷凝循環水換熱器吸收水蒸汽熱量,為雙效溴化鋰機組提供冷劑水蒸發熱量,使雙效溴化鋰機組有高效率的熱循環;雙效溴化鋰機組連接的含鹽水負壓蒸發濃縮冷凝淡化裝置,包括通過隔板和收水器相互隔離聯通的濃鹽水蒸發室和水蒸氣冷凝室,或為單獨的兩個腔室,通過管道連通器連通的兩腔室;濃鹽水蒸發室的頂部設有熱濃鹽水噴淋蒸發裝置;濃鹽水蒸發室底部設有濃鹽水匯集池、濃鹽水匯集池上連接濃鹽水排放管和濃鹽水循環出水管,濃鹽水排放管和濃鹽水循環出水管或為同一管接出,通過三通管件分流連接;濃鹽水循環出水管和新補入的濃鹽水混合,通過濃鹽水循環泵泵入濃鹽水加熱器加熱,加熱的濃鹽水通過管道,與濃鹽水蒸發室頂部的濃鹽水噴淋蒸發裝置連接;輸入到濃鹽水蒸發器內的噴淋裝置中,對濃鹽水進行噴淋蒸發;兩個腔室的上部設有通過收水器作為隔離裝置的隔段,收水器隔段將回收的含鹽水匯流到濃鹽水蒸發室底部的濃鹽水池中;雙效溴化鋰機組冷凝換熱器裝置,設于聯通負壓腔室的冷凝水室內,通過對濃鹽水蒸發室蒸發蒸汽的冷凝,獲得冷凝水;水蒸汽冷凝室內設有真空抽氣管,通過真空抽氣裝置,實現對水蒸汽冷凝室及濃鹽水蒸發室的抽真空,降低濃鹽水的蒸發溫度;濃鹽水是經過除硬處理的,既除去濃鹽水中的暫硬和永硬,使容易結垢的碳酸鈣鹽,以及容易結垢的硫酸鈣鹽、碳酸鎂鹽、提前釋出,轉化成不易結垢的硫酸鈉鹽、硝酸鈉鹽和氯化鈉鹽,使之在濃縮過程中對換熱表面不產生結垢,而即使產生結晶,也可以通過對濃鹽水的稀釋使之溶解脫除;將濃鹽水蒸發室和水蒸汽冷凝室隔開的收水器,把回收的含鹽水匯流到濃鹽水蒸發室底部的濃鹽水池中;雙效溴化鋰機組冷媒換熱器設于水蒸汽冷凝室內,濃鹽水噴淋蒸發產生的水蒸汽,通過收水器收集水霧后,進入設有雙效溴化鋰機組冷媒換熱器的水蒸汽冷凝室內,水蒸汽在蒸發器的表面上冷凝,產生冷凝水下流,匯集于雙效溴化鋰機組冷媒換熱器底部匯水池內,并通過水泵泵出;通過溴化鋰機組將高含鹽廢水濃縮結晶淡化水處理裝置的熱風蒸發濃鹽水結晶含鹽裝置,包括空氣加熱器、引風扇、濃鹽水噴淋器、濃鹽水撩水器、濃鹽水池、濃鹽水收水器、風囪或引風機構成;濃鹽水蒸發室的濃鹽水排放管,通過水泵與熱風蒸發濃鹽水結晶含鹽裝置的濃鹽水噴淋器連接;引風扇引鳳通過空氣加熱器加熱空氣,熱空氣對噴淋和撩水器撩起的濃鹽水蒸發,濃鹽水結晶;撩水噴淋的濃鹽水,因蒸發而濃度變大,最終生成結晶鹽,此鹽可以回收利用;雙效溴化鋰機組的熱循環水,導入濃鹽水加熱器內,對濃鹽水進行加熱,對熱循環水進行高溫段部分的放熱,之后,將熱循環水導入空氣換熱器,對風扇引風進行加熱,被空氣換熱器加熱的空氣,進入通過濃鹽水泵連接的噴淋裝置和撩水裝置組成的濃鹽水蒸發池,對濃鹽水進行蒸發,使濃鹽水蒸發并結晶;帶鹽水的濕熱空氣經過濃鹽水收水器截流濃鹽水后,經風囪或引風機排入大氣;含有蒸發水蒸汽的濕熱空氣,通過風扇或者通過風囪裝置,使其利用冷熱空氣比重不同進行對流擴散蒸發;雙效溴化鋰機組作為熱源,可實現高效節能,對水進行蒸發,實現對濃鹽水的零排放,以防止其因濃鹽水對自然水體造成的鹽堿污染,使其不因濃鹽水而造成土地灌溉鹽堿化,并可最大限度的利用水資源。
4.通過溴化鋰機組將高含鹽廢水濃縮結晶淡化水處理裝置,包括雙效溴化鋰機組、含鹽水負壓蒸發濃縮冷凝器作為淡化裝置、熱風蒸發濃鹽水結晶含鹽裝置構成,其特征是:雙效溴化鋰機組吸收器中的濃溴化鋰溶液吸收蒸發器蒸發的水蒸汽后升溫,經循環水冷卻降溫;吸收器中的稀溶液經溶液泵加壓后,經低溫熱交換器、高溫熱交換器進入高壓發生器,由熱源加熱并濃縮,濃縮后的中間溶液進入高溫熱交換器后進入低壓發生器,被來自高壓發生器的冷劑蒸汽加熱并濃縮,濃縮后的濃溶液,經低溫熱交換器后進入吸收器,完成溶液循環;低壓發生器稀溴化鋰溶液沸騰濃縮產生的水蒸汽進入冷凝器,經循環水冷卻放熱冷凝;高壓發生器中的溶液被加熱,所產生的一效冷劑蒸汽進入低壓發生器,作為熱源加熱低壓發生器中的溶液,產生二效冷劑蒸汽進入冷凝器,一效冷劑蒸汽在低壓發生器中形成冷劑蒸汽與冷劑水的混合體經節流減壓后也流到冷凝器中,與二效冷劑蒸汽一起被冷卻水冷凝;經冷凝形成的冷劑水再經過節流減壓后進入蒸發器,并在這里進行蒸發,吸收冷水中的熱量使冷水降溫,冷水放出熱量,達到制冷目的;而蒸發形成的冷劑蒸汽再進入吸收器中被濃溶液吸收形成稀溶液,完成冷劑循環;經雙效溴化鋰機組吸收器和冷凝器加熱的熱循環水作為熱源;雙效溴化鋰機組的熱循環水加熱器為三級,一級對濃鹽水加熱,二級作為對噴淋濃鹽水的二次加熱,三級為對空氣加熱,構成對雙效溴化鋰機組熱循環水的冷卻,并作為對濃鹽水的蒸發濃縮結晶的熱源;冷卻的雙效溴化鋰機組熱循環水,通過吸收器和冷凝器裝置加熱構成循環;用雙效溴化鋰機組蒸發器蒸發冷卻的冷媒循環水,作為噴淋蒸發水蒸汽冷凝水室的冷凝冷源;吸熱升溫的冷媒循環水,進入雙效溴化鋰機組蒸發裝置內放熱冷卻后,輸入水蒸汽冷凝室;雙效溴化鋰機組的冷循環水換熱器至少為一級,對水蒸汽冷凝室的負壓蒸汽進行冷凝;雙效溴化鋰機組冷凝循環水換熱器吸收水蒸汽熱量,為雙效溴化鋰機組提供冷劑水蒸發熱量,使雙效溴化鋰機組有高效率的熱循環;雙效溴化鋰機組連接的含鹽水負壓蒸發濃縮冷凝淡化裝置,包括通過隔板和收水器相互隔離聯通的濃鹽水蒸發室和水蒸氣冷凝室,或為單獨的兩個腔室,通過管道連通器連通的兩腔室;濃鹽水蒸發室的頂部設有熱濃鹽水噴淋蒸發裝置;同時,濃鹽水蒸發室內設有濃鹽水噴淋加熱器作為濃鹽水二次加熱蒸發裝置;濃鹽水蒸發室底部設有濃鹽水匯集池、濃鹽水匯集池上連接濃鹽水排放管和濃鹽水循環出水管,濃鹽水排放管和濃鹽水循環出水管或為同一管接出,通過三通管件分流連接;濃鹽水循環出水管和新補入的濃鹽水混合,通過濃鹽水循環泵泵入濃鹽水加熱器加熱,加熱的濃鹽水通過管道,與濃鹽水蒸發室頂部的濃鹽水噴淋蒸發裝置連接;輸入到濃鹽水蒸發器內的噴淋裝置中,對濃鹽水進行噴淋蒸發;兩個腔室的上部設有通過收水器作為隔離裝置的隔段,收水器隔段將回收的含鹽水匯流到濃鹽水蒸發室底部的濃鹽水池中;雙效溴化鋰機組冷凝換熱器裝置,設于聯通負壓腔室的冷凝水室內,通過對濃鹽水蒸發室蒸發蒸汽的冷凝,獲得冷凝水;水蒸汽冷凝室內設有真空抽氣管,通過真空抽氣裝置,實現對水蒸汽冷凝室及濃鹽水蒸發室的抽真空,降低濃鹽水的蒸發溫度;濃鹽水是經過除硬處理的,既除去濃鹽水中的暫硬和永硬,使容易結垢的碳酸鈣鹽,以及容易結垢的硫酸鈣鹽、碳酸鎂鹽、提前釋出,轉化成不易結垢的硫酸鈉鹽、硝酸鈉鹽和氯化鈉鹽,使之在濃縮過程中對換熱表面不產生結垢,而即使產生結晶,也可以通過對濃鹽水的稀釋使之溶解脫除;將濃鹽水蒸發室和水蒸汽冷凝室隔開的收水器,把回收的含鹽水匯流到濃鹽水蒸發室底部的濃鹽水池中;雙效溴化鋰機組冷媒換熱器設于水蒸汽冷凝室內,濃鹽水噴淋蒸發產生的水蒸汽,通過收水器收集水霧后,進入設有雙效溴化鋰機組冷媒換熱器的水蒸汽冷凝室內,水蒸汽在蒸發器的表面上冷凝,產生冷凝水下流,匯集于雙效溴化鋰機組冷媒換熱器底部匯水池內,并通過水泵泵出;通過溴化鋰機組將高含鹽廢水濃縮結晶淡化水處理裝置的熱風蒸發濃鹽水結晶含鹽裝置,包括空氣加熱器、引風扇、濃鹽水噴淋器、濃鹽水撩水器、濃鹽水池、濃鹽水收水器、風囪或引風機構成;濃鹽水蒸發室的濃鹽水排放管,通過水泵與熱風蒸發濃鹽水結晶含鹽裝置的濃鹽水噴淋器連接;引風扇引鳳通過空氣加熱器加熱空氣,熱空氣對噴淋和撩水器撩起的濃鹽水蒸發,濃鹽水結晶;撩水噴淋的濃鹽水,因蒸發而濃度變大,最終生成結晶鹽,此鹽可以回收利用;雙效溴化鋰機組的熱循環水,導入濃鹽水加熱器內,對濃鹽水進行加熱,對熱循環水進行高溫段部分的放熱,之后,將熱循環水導入空氣換熱器,對風扇引風進行加熱,被空氣換熱器加熱的空氣,進入通過濃鹽水泵連接的噴淋裝置和撩水裝置組成的濃鹽水蒸發池,對濃鹽水進行蒸發,使濃鹽水蒸發并結晶;帶鹽水的濕熱空氣經過濃鹽水收水器截流濃鹽水后,經風囪或引風機排入大氣;含有蒸發水蒸汽的濕熱空氣,通過風扇或者通過風囪裝置,使其利用冷熱空氣比重不同進行對流擴散蒸發;雙效溴化鋰機組作為熱源,可實現高效節能,對水進行蒸發,實現對濃鹽水的零排放,以防止其因濃鹽水對自然水體造成的鹽堿污染,使其不因濃鹽水而造成土地灌溉鹽堿化,并可最大限度的利用水資源。
5.根據權利要求1、2、3或4所述的通過溴化鋰機組將高含鹽廢水濃縮結晶淡化水處理裝置,其特征是:濃鹽水收水器包括折板式,被動風扇式。
6.根據權利要求1、2、3或4所述的通過溴化鋰機組將高含鹽廢水濃縮結晶淡化水處理裝置,其特征是:在風囪內或設置引入冷風裝置,冷凝濕空氣中的水蒸氣,回收冷凝水。
7.根據權利要求1、2、3或4所述的通過溴化鋰機組將高含鹽廢水濃縮結晶淡化水處理裝置,其特征是:在風囪內或設置溴化鋰機組空氣二級蒸發器,將濕熱空氣中的水蒸氣冷凝并回收冷凝水。
8.根據權利要求1、2、3或4所述的通過溴化鋰機組將高含鹽廢水濃縮結晶淡化水處理裝置,其特征是:濃鹽水是經過化學除硬處理的以鈉鹽為主的濃鹽水,濃鹽水的主要軟化藥品為碳酸鈉;或濃鹽水是經過物理加熱除硬處理的以鈉鹽為主的濃鹽水,濃鹽水的物理除硬是將濃鹽水通過換熱器和末級加熱器,將混合有沙礫磨料的濃鹽水加熱到125攝氏度除硬。
9.根據權利要求1、2、3或4所述的通過溴化鋰機組將高含鹽廢水濃縮結晶淡化水處理裝置,其特征是:溴化鋰機組的蒸發裝置為二級,一級溴化鋰機組的蒸發裝置,對負壓蒸發的蒸汽進行冷凝,二級溴化鋰機組的蒸發裝置為通過引風機排放的濕熱空氣進行部分冷凝,回收冷凝水。
10.根據權利要求1、2、3或4所述的通過溴化鋰機組將高含鹽廢水濃縮結晶淡化水處理裝置,其特征是:抽真空裝置包括冷凝水抽水泵與噴射水抽氣器組成的真空泵、水環真空泵、機械真空泵、蒸汽噴射真空泵。
發明內容
為了克服上述現有技術存在的缺陷,本發明提供通過溴化鋰機組將高含鹽廢水濃縮結晶淡化水處理裝置,處理效果好、工藝流程簡單、運行平穩、適用于大部分工業高含鹽水的處理。
通過溴化鋰機組將高含鹽廢水濃縮結晶淡化水處理裝置,包括單效溴化鋰機組、含鹽水負壓蒸發濃縮冷凝器作為淡化裝置、熱風蒸發濃鹽水結晶含鹽裝置構成,其特征是:單效溴化鋰機組吸收器中的濃溴化鋰溶液吸收蒸發器蒸發的水蒸汽后升溫,經循環水冷卻降溫。
冷卻降溫的稀溴化鋰溶液經溶液泵加壓后,經熱交換器進入發生器,由熱源加熱并濃縮,濃縮后的溴化鋰溶液進入熱交換器冷卻后進入吸收器,完成溶液循環。發生器稀溴化鋰溶液沸騰濃縮產生的水蒸汽,進入冷凝器經循環水冷卻放熱冷凝。
經冷凝形成的冷劑水再經過節流減壓后進入蒸發器,并在這里進行蒸發,吸收冷水中的熱量使冷水降溫,冷水放出熱量,達到制冷目的。而蒸發形成的冷劑蒸汽再進入吸收器中被濃溶液吸收形成稀溶液,完成冷劑循環。
經單效溴化鋰機組吸收器和冷凝器加熱的熱循環水作為熱源。單效溴化鋰機組的熱循環水加熱器至少兩級,一級為對濃鹽水加熱,二級為對空氣加熱,構成對單效溴化鋰機組熱循環水的冷卻,并作為對濃鹽水的蒸發濃縮結晶的熱源。冷卻的單效溴化鋰機組熱循環水,通過吸收器和冷凝器裝置加熱構成循環。用單效溴化鋰機組蒸發器蒸發冷卻的冷媒循環水,作為噴淋蒸發水蒸汽冷凝水室的冷凝冷源。
吸熱升溫的冷媒循環水,進入單效溴化鋰機組蒸發裝置內放熱冷卻后,輸入水蒸汽冷凝室。單效溴化鋰機組的冷循環水換熱器至少為一級,對水蒸汽冷凝室的負壓蒸汽進行冷凝。單效溴化鋰機組冷凝循環水換熱器吸收水蒸汽熱量,為單效溴化鋰機組提供冷劑水蒸發熱量,使單效溴化鋰機組有高效率的熱循環。
單效溴化鋰機組連接的含鹽水負壓蒸發濃縮冷凝淡化裝置,包括通過隔板和收水器相互隔離聯通的濃鹽水蒸發室和水蒸氣冷凝室,或為單獨的兩個腔室,通過管道連通器連通的兩腔室。濃鹽水蒸發室的頂部設有熱濃鹽水噴淋蒸發裝置。濃鹽水蒸發室底部設有濃鹽水匯集池、濃鹽水匯集池上連接濃鹽水排放管和濃鹽水循環出水管,濃鹽水排放管和濃鹽水循環出水管或為同一管接出,通過三通管件分流連接。濃鹽水循環出水管和新補入的濃鹽水混合,通過濃鹽水循環泵泵入濃鹽水加熱器加熱,加熱的濃鹽水通過管道,與濃鹽水蒸發室頂部的濃鹽水噴淋蒸發裝置連接。輸入到濃鹽水蒸發器內的噴淋裝置中,對濃鹽水進行噴淋蒸發。
兩個腔室的上部設有通過收水器作為隔離裝置的隔段,收水器隔段將回收的含鹽水匯流到濃鹽水蒸發室底部的濃鹽水池中。單效溴化鋰機組冷凝換熱器裝置,設于聯通負壓腔室的冷凝水室內,通過對濃鹽水蒸發室蒸發蒸汽的冷凝,獲得冷凝水。
水蒸汽冷凝室內設有真空抽氣管,通過真空抽氣裝置,實現對水蒸汽冷凝室及濃鹽水蒸發室的抽真空,降低濃鹽水的蒸發溫度。
濃鹽水是經過除硬處理的,既除去濃鹽水中的暫硬和永硬,使容易結垢的碳酸鈣鹽,以及容易結垢的硫酸鈣鹽、碳酸鎂鹽、提前釋出,轉化成不易結垢的硫酸鈉鹽、硝酸鈉鹽和氯化鈉鹽,使之在濃縮過程中對換熱表面不產生結垢,而即使產生結晶,也可以通過對濃鹽水的稀釋使之溶解脫除。
將濃鹽水蒸發室和水蒸汽冷凝室隔開的收水器,把回收的含鹽水匯流到濃鹽水蒸發室底部的濃鹽水池中。單效溴化鋰機組冷媒換熱器設于水蒸汽冷凝室內,濃鹽水噴淋蒸發產生的水蒸汽,通過收水器收集水霧后,進入設有單效溴化鋰機組冷媒換熱器的水蒸汽冷凝室內,水蒸汽在蒸發器的表面上冷凝,產生冷凝水下流,匯集于單效溴化鋰機組冷媒換熱器底部匯水池內,并通過水泵泵出。
通過溴化鋰機組將高含鹽廢水濃縮結晶淡化水處理裝置的熱風蒸發濃鹽水結晶含鹽裝置,包括空氣加熱器、引風扇、濃鹽水噴淋器、濃鹽水撩水器、濃鹽水池、濃鹽水收水器、風囪或引風機構成。濃鹽水蒸發室的濃鹽水排放管,通過水泵與熱風蒸發濃鹽水結晶含鹽裝置的濃鹽水噴淋器連接。引風扇引風通過空氣加熱器加熱空氣,熱空氣對噴淋和撩水器撩起的濃鹽水蒸發,濃鹽水結晶。撩水噴淋的濃鹽水,因蒸發而濃度變大,最終生成結晶鹽,此鹽可以回收利用。
單效溴化鋰機組的熱循環水,導入濃鹽水加熱器內,對濃鹽水進行加熱,對熱循環水進行高溫段部分的放熱,之后,將熱循環水導入空氣換熱器,對風扇引風進行加熱,被空氣換熱器加熱的空氣,進入通過濃鹽水泵連接的噴淋裝置和撩水裝置組成的濃鹽水蒸發池,對濃鹽水進行蒸發,使濃鹽水蒸發并結晶。帶鹽水的濕熱空氣經過濃鹽水收水器截流濃鹽水后,經風囪或引風機排入大氣。含有蒸發水蒸汽的濕熱空氣,通過風扇或者通過風囪裝置,使其利用冷熱空氣比重不同進行對流擴散蒸發。
單效溴化鋰機組作為熱源,可實現高效節能,對水進行蒸發,實現對濃鹽水的零排放,以防止其因濃鹽水對自然水體造成的鹽堿污染,使其不因濃鹽水而造成土地灌溉鹽堿化,并可最大限度的利用水資源。
通過溴化鋰機組將高含鹽廢水濃縮結晶淡化水處理裝置,包括單效溴化鋰機組、含鹽水負壓蒸發濃縮冷凝器作為淡化裝置、熱風蒸發濃鹽水結晶含鹽裝置構成。單效溴化鋰機組吸收器中的濃溴化鋰溶液吸收蒸發器蒸發的水蒸汽后升溫,經循環水冷卻降溫。
冷卻降溫的稀溴化鋰溶液經溶液泵加壓后,經熱交換器進入發生器,由熱源加熱并濃縮,濃縮后的溴化鋰溶液進入熱交換器冷卻后進入吸收器,完成溶液循環。發生器稀溴化鋰溶液沸騰濃縮產生的水蒸汽,進入冷凝器經循環水冷卻放熱冷凝。
經冷凝形成的冷劑水再經過節流減壓后進入蒸發器,并在這里進行蒸發,吸收冷水中的熱量使冷水降溫,冷水放出熱量,達到制冷目的。而蒸發形成的冷劑蒸汽再進入吸收器中被濃溶液吸收形成稀溶液,完成冷劑循環。
經單效溴化鋰機組吸收器和冷凝器加熱的熱循環水作為熱源。單效溴化鋰機組的熱循環水加熱器為三級,一級對濃鹽水加熱,二級作為對噴淋濃鹽水的二次加熱,三級為對空氣加熱,構成對單效溴化鋰機組熱循環水的冷卻,并作為對濃鹽水的蒸發濃縮結晶的熱源。冷卻的單效溴化鋰機組熱循環水,通過吸收器和冷凝器裝置加熱構成循環。用單效溴化鋰機組蒸發器蒸發冷卻的冷媒循環水,作為噴淋蒸發水蒸汽冷凝水室的冷凝冷源。
吸熱升溫的冷媒循環水,進入單效溴化鋰機組蒸發裝置內放熱冷卻后,輸入水蒸汽冷凝室。單效溴化鋰機組的冷循環水換熱器至少為一級,對水蒸汽冷凝室的負壓蒸汽進行冷凝。單效溴化鋰機組冷凝循環水換熱器吸收水蒸汽熱量,為單效溴化鋰機組提供冷劑水蒸發熱量,使單效溴化鋰機組有高效率的熱循環。
單效溴化鋰機組連接的含鹽水負壓蒸發濃縮冷凝淡化裝置,包括通過隔板和收水器相互隔離聯通的濃鹽水蒸發室和水蒸氣冷凝室,或為單獨的兩個腔室,通過管道連通器連通的兩腔室。濃鹽水蒸發室的頂部設有熱濃鹽水噴淋蒸發裝置。同時,濃鹽水蒸發室內設有濃鹽水噴淋加熱器作為濃鹽水二次加熱蒸發裝置。
濃鹽水蒸發室底部設有濃鹽水匯集池、濃鹽水匯集池上連接濃鹽水排放管和濃鹽水循環出水管,濃鹽水排放管和濃鹽水循環出水管或為同一管接出,通過三通管件分流連接。濃鹽水循環出水管和新補入的濃鹽水混合,通過濃鹽水循環泵泵入濃鹽水加熱器加熱,加熱的濃鹽水通過管道,與濃鹽水蒸發室頂部的濃鹽水噴淋蒸發裝置連接。輸入到濃鹽水蒸發器內的噴淋裝置中,對濃鹽水進行噴淋蒸發。
兩個腔室的上部設有通過收水器作為隔離裝置的隔段,收水器隔段將回收的含鹽水匯流到濃鹽水蒸發室底部的濃鹽水池中。單效溴化鋰機組冷凝換熱器裝置,設于聯通負壓腔室的冷凝水室內,通過對濃鹽水蒸發室蒸發蒸汽的冷凝,獲得冷凝水。
水蒸汽冷凝室內設有真空抽氣管,通過真空抽氣裝置,實現對水蒸汽冷凝室及濃鹽水蒸發室的抽真空,降低濃鹽水的蒸發溫度。
濃鹽水是經過除硬處理的,既除去濃鹽水中的暫硬和永硬,使容易結垢的碳酸鈣鹽,以及容易結垢的硫酸鈣鹽、碳酸鎂鹽、提前釋出,轉化成不易結垢的硫酸鈉鹽、硝酸鈉鹽和氯化鈉鹽,使之在濃縮過程中對換熱表面不產生結垢,而即使產生結晶,也可以通過對濃鹽水的稀釋使之溶解脫除。
將濃鹽水蒸發室和水蒸汽冷凝室隔開的收水器,把回收的含鹽水匯流到濃鹽水蒸發室底部的濃鹽水池中。單效溴化鋰機組冷媒換熱器設于水蒸汽冷凝室內,濃鹽水噴淋蒸發產生的水蒸汽,通過收水器收集水霧后,進入設有單效溴化鋰機組冷媒換熱器的水蒸汽冷凝室內,水蒸汽在蒸發器的表面上冷凝,產生冷凝水下流,匯集于單效溴化鋰機組冷媒換熱器底部匯水池內,并通過水泵泵出。
通過溴化鋰機組將高含鹽廢水濃縮結晶淡化水處理裝置的熱風蒸發濃鹽水結晶含鹽裝置,包括空氣加熱器、引風扇、濃鹽水噴淋器、濃鹽水撩水器、濃鹽水池、濃鹽水收水器、風囪或引風機構成。濃鹽水蒸發室的濃鹽水排放管,通過水泵與熱風蒸發濃鹽水結晶含鹽裝置的濃鹽水噴淋器連接。引風扇引風通過空氣加熱器加熱空氣,熱空氣對噴淋和撩水器撩起的濃鹽水蒸發,濃鹽水結晶。撩水噴淋的濃鹽水,因蒸發而濃度變大,最終生成結晶鹽,此鹽可以回收利用。
單效溴化鋰機組的熱循環水,導入濃鹽水加熱器內,對濃鹽水進行加熱,對熱循環水進行高溫段部分的放熱,之后,將熱循環水導入空氣換熱器,對風扇引風進行加熱,被空氣換熱器加熱的空氣,進入通過濃鹽水泵連接的噴淋裝置和撩水裝置組成的濃鹽水蒸發池,對濃鹽水進行蒸發,使濃鹽水蒸發并結晶。帶鹽水的濕熱空氣經過濃鹽水收水器截流濃鹽水后,經風囪或引風機排入大氣。含有蒸發水蒸汽的濕熱空氣,通過風扇或者通過風囪裝置,使其利用冷熱空氣比重不同進行對流擴散蒸發。
單效溴化鋰機組作為熱源,可實現高效節能,對水進行蒸發,實現對濃鹽水的零排放,以防止其因濃鹽水對自然水體造成的鹽堿污染,使其不因濃鹽水而造成土地灌溉鹽堿化,并可最大限度的利用水資源。
通過溴化鋰機組將高含鹽廢水濃縮結晶淡化水處理裝置,包括雙效溴化鋰機組、含鹽水負壓蒸發濃縮冷凝器作為淡化裝置、熱風蒸發濃鹽水結晶含鹽裝置構成。雙效溴化鋰機組吸收器中的濃溴化鋰溶液吸收蒸發器蒸發的水蒸汽后升溫,經循環水冷卻降溫。吸收器中的稀溶液經溶液泵加壓后,經低溫熱交換器、高溫熱交換器進入高壓發生器,由熱源加熱并濃縮,濃縮后的中間溶液進入高溫熱交換器后進入低壓發生器,被來自高壓發生器的冷劑蒸汽加熱并濃縮,濃縮后的濃溶液,經低溫熱交換器后進入吸收器,完成溶液循環。低壓發生器稀溴化鋰溶液沸騰濃縮產生的水蒸汽進入冷凝器,經循環水冷卻放熱冷凝。
高壓發生器中的溶液被加熱,所產生的一效冷劑蒸汽進入低壓發生器,作為熱源加熱低壓發生器中的溶液,產生二效冷劑蒸汽進入冷凝器,一效冷劑蒸汽在低壓發生器中形成冷劑蒸汽與冷劑水的混合體經節流減壓后也流到冷凝器中,與二效冷劑蒸汽一起被冷卻水冷凝。經冷凝形成的冷劑水再經過節流減壓后進入蒸發器,并在這里進行蒸發,吸收冷水中的熱量使冷水降溫,冷水放出熱量,達到制冷目的。而蒸發形成的冷劑蒸汽再進入吸收器中被濃溶液吸收形成稀溶液,完成冷劑循環。
經雙效溴化鋰機組吸收器和冷凝器加熱的熱循環水作為熱源。雙效溴化鋰機組的熱循環水加熱器至少兩級,一級為對濃鹽水加熱,二級為對空氣加熱,構成對雙效溴化鋰機組熱循環水的冷卻,并作為對濃鹽水的蒸發濃縮結晶的熱源。冷卻的雙效溴化鋰機組熱循環水,通過吸收器和冷凝器裝置加熱構成循環。用雙效溴化鋰機組蒸發器蒸發冷卻的冷媒循環水,作為噴淋蒸發水蒸汽冷凝水室的冷凝冷源。
吸熱升溫的冷媒循環水,進入雙效溴化鋰機組蒸發裝置內放熱冷卻后,輸入水蒸汽冷凝室。雙效溴化鋰機組的冷循環水換熱器至少為一級,對水蒸汽冷凝室的負壓蒸汽進行冷凝。雙效溴化鋰機組冷凝循環水換熱器吸收水蒸汽熱量,為雙效溴化鋰機組提供冷劑水蒸發熱量,使雙效溴化鋰機組有高效率的熱循環。
雙效溴化鋰機組連接的含鹽水負壓蒸發濃縮冷凝淡化裝置,包括通過隔板和收水器相互隔離聯通的濃鹽水蒸發室和水蒸氣冷凝室,或為單獨的兩個腔室,通過管道連通器連通的兩腔室。濃鹽水蒸發室的頂部設有熱濃鹽水噴淋蒸發裝置。濃鹽水蒸發室底部設有濃鹽水匯集池、濃鹽水匯集池上連接濃鹽水排放管和濃鹽水循環出水管,濃鹽水排放管和濃鹽水循環出水管或為同一管接出,通過三通管件分流連接。濃鹽水循環出水管和新補入的濃鹽水混合,通過濃鹽水循環泵泵入濃鹽水加熱器加熱,加熱的濃鹽水通過管道,與濃鹽水蒸發室頂部的濃鹽水噴淋蒸發裝置連接。輸入到濃鹽水蒸發器內的噴淋裝置中,對濃鹽水進行噴淋蒸發。
兩個腔室的上部設有通過收水器作為隔離裝置的隔段,收水器隔段將回收的含鹽水匯流到濃鹽水蒸發室底部的濃鹽水池中。雙效溴化鋰機組冷凝換熱器裝置,設于聯通負壓腔室的冷凝水室內,通過對濃鹽水蒸發室蒸發蒸汽的冷凝,獲得冷凝水。
水蒸汽冷凝室內設有真空抽氣管,通過真空抽氣裝置,實現對水蒸汽冷凝室及濃鹽水蒸發室的抽真空,降低濃鹽水的蒸發溫度。
濃鹽水是經過除硬處理的,既除去濃鹽水中的暫硬和永硬,使容易結垢的碳酸鈣鹽,以及容易結垢的硫酸鈣鹽、碳酸鎂鹽、提前釋出,轉化成不易結垢的硫酸鈉鹽、硝酸鈉鹽和氯化鈉鹽,使之在濃縮過程中對換熱表面不產生結垢,而即使產生結晶,也可以通過對濃鹽水的稀釋使之溶解脫除。
將濃鹽水蒸發室和水蒸汽冷凝室隔開的收水器,把回收的含鹽水匯流到濃鹽水蒸發室底部的濃鹽水池中。雙效溴化鋰機組冷媒換熱器設于水蒸汽冷凝室內,濃鹽水噴淋蒸發產生的水蒸汽,通過收水器收集水霧后,進入設有雙效溴化鋰機組冷媒換熱器的水蒸汽冷凝室內,水蒸汽在蒸發器的表面上冷凝,產生冷凝水下流,匯集于雙效溴化鋰機組冷媒換熱器底部匯水池內,并通過水泵泵出。
通過溴化鋰機組將高含鹽廢水濃縮結晶淡化水處理裝置的熱風蒸發濃鹽水結晶含鹽裝置,包括空氣加熱器、引風扇、濃鹽水噴淋器、濃鹽水撩水器、濃鹽水池、濃鹽水收水器、風囪或引風機構成。濃鹽水蒸發室的濃鹽水排放管,通過水泵與熱風蒸發濃鹽水結晶含鹽裝置的濃鹽水噴淋器連接。引風扇引風通過空氣加熱器加熱空氣,熱空氣對噴淋和撩水器撩起的濃鹽水蒸發,濃鹽水結晶。撩水噴淋的濃鹽水,因蒸發而濃度變大,最終生成結晶鹽,此鹽可以回收利用。
雙效溴化鋰機組的熱循環水,導入濃鹽水加熱器內,對濃鹽水進行加熱,對熱循環水進行高溫段部分的放熱,之后,將熱循環水導入空氣換熱器,對風扇引風進行加熱,被空氣換熱器加熱的空氣,進入通過濃鹽水泵連接的噴淋裝置和撩水裝置組成的濃鹽水蒸發池,對濃鹽水進行蒸發,使濃鹽水蒸發并結晶。帶鹽水的濕熱空氣經過濃鹽水收水器截流濃鹽水后,經風囪或引風機排入大氣。含有蒸發水蒸汽的濕熱空氣,通過風扇或者通過風囪裝置,使其利用冷熱空氣比重不同進行對流擴散蒸發。
雙效溴化鋰機組作為熱源,可實現高效節能,對水進行蒸發,實現對濃鹽水的零排放,以防止其因濃鹽水對自然水體造成的鹽堿污染,使其不因濃鹽水而造成土地灌溉鹽堿化,并可最大限度的利用水資源。
通過溴化鋰機組將高含鹽廢水濃縮結晶淡化水處理裝置,包括雙效溴化鋰機組、含鹽水負壓蒸發濃縮冷凝器作為淡化裝置、熱風蒸發濃鹽水結晶含鹽裝置構成。雙效溴化鋰機組吸收器中的濃溴化鋰溶液吸收蒸發器蒸發的水蒸汽后升溫,經循環水冷卻降溫。吸收器中的稀溶液經溶液泵加壓后,經低溫熱交換器、高溫熱交換器進入高壓發生器,由熱源加熱并濃縮,濃縮后的中間溶液進入高溫熱交換器后進入低壓發生器,被來自高壓發生器的冷劑蒸汽加熱并濃縮,濃縮后的濃溶液,經低溫熱交換器后進入吸收器,完成溶液循環。低壓發生器稀溴化鋰溶液沸騰濃縮產生的水蒸汽進入冷凝器,經循環水冷卻放熱冷凝。
高壓發生器中的溶液被加熱,所產生的一效冷劑蒸汽進入低壓發生器,作為熱源加熱低壓發生器中的溶液,產生二效冷劑蒸汽進入冷凝器,一效冷劑蒸汽在低壓發生器中形成冷劑蒸汽與冷劑水的混合體經節流減壓后也流到冷凝器中,與二效冷劑蒸汽一起被冷卻水冷凝。經冷凝形成的冷劑水再經過節流減壓后進入蒸發器,并在這里進行蒸發,吸收冷水中的熱量使冷水降溫,冷水放出熱量,達到制冷目的。而蒸發形成的冷劑蒸汽再進入吸收器中被濃溶液吸收形成稀溶液,完成冷劑循環。
經雙效溴化鋰機組吸收器和冷凝器加熱的熱循環水作為熱源。雙效溴化鋰機組的熱循環水加熱器為三級,一級對濃鹽水加熱,二級作為對噴淋濃鹽水的二次加熱,三級為對空氣加熱,構成對雙效溴化鋰機組熱循環水的冷卻,并作為對濃鹽水的蒸發濃縮結晶的熱源。冷卻的雙效溴化鋰機組熱循環水,通過吸收器和冷凝器裝置加熱構成循環。用雙效溴化鋰機組蒸發器蒸發冷卻的冷媒循環水,作為噴淋蒸發水蒸汽冷凝水室的冷凝冷源。
吸熱升溫的冷媒循環水,進入雙效溴化鋰機組蒸發裝置內放熱冷卻后,輸入水蒸汽冷凝室。雙效溴化鋰機組的冷循環水換熱器至少為一級,對水蒸汽冷凝室的負壓蒸汽進行冷凝。雙效溴化鋰機組冷凝循環水換熱器吸收水蒸汽熱量,為雙效溴化鋰機組提供冷劑水蒸發熱量,使雙效溴化鋰機組有高效率的熱循環。
雙效溴化鋰機組連接的含鹽水負壓蒸發濃縮冷凝淡化裝置,包括通過隔板和收水器相互隔離聯通的濃鹽水蒸發室和水蒸氣冷凝室,或為單獨的兩個腔室,通過管道連通器連通的兩腔室。濃鹽水蒸發室的頂部設有熱濃鹽水噴淋蒸發裝置。同時,濃鹽水蒸發室內設有濃鹽水噴淋加熱器作為濃鹽水二次加熱蒸發裝置。
濃鹽水蒸發室底部設有濃鹽水匯集池、濃鹽水匯集池上連接濃鹽水排放管和濃鹽水循環出水管,濃鹽水排放管和濃鹽水循環出水管或為同一管接出,通過三通管件分流連接。濃鹽水循環出水管和新補入的濃鹽水混合,通過濃鹽水循環泵泵入濃鹽水加熱器加熱,加熱的濃鹽水通過管道,與濃鹽水蒸發室頂部的濃鹽水噴淋蒸發裝置連接。輸入到濃鹽水蒸發器內的噴淋裝置中,對濃鹽水進行噴淋蒸發。
兩個腔室的上部設有通過收水器作為隔離裝置的隔段,收水器隔段將回收的含鹽水匯流到濃鹽水蒸發室底部的濃鹽水池中。雙效溴化鋰機組冷凝換熱器裝置,設于聯通負壓腔室的冷凝水室內,通過對濃鹽水蒸發室蒸發蒸汽的冷凝,獲得冷凝水。
水蒸汽冷凝室內設有真空抽氣管,通過真空抽氣裝置,實現對水蒸汽冷凝室及濃鹽水蒸發室的抽真空,降低濃鹽水的蒸發溫度。
濃鹽水是經過除硬處理的,既除去濃鹽水中的暫硬和永硬,使容易結垢的碳酸鈣鹽,以及容易結垢的硫酸鈣鹽、碳酸鎂鹽、提前釋出,轉化成不易結垢的硫酸鈉鹽、硝酸鈉鹽和氯化鈉鹽,使之在濃縮過程中對換熱表面不產生結垢,而即使產生結晶,也可以通過對濃鹽水的稀釋使之溶解脫除。
將濃鹽水蒸發室和水蒸汽冷凝室隔開的收水器,把回收的含鹽水匯流到濃鹽水蒸發室底部的濃鹽水池中。雙效溴化鋰機組冷媒換熱器設于水蒸汽冷凝室內,濃鹽水噴淋蒸發產生的水蒸汽,通過收水器收集水霧后,進入設有雙效溴化鋰機組冷媒換熱器的水蒸汽冷凝室內,水蒸汽在蒸發器的表面上冷凝,產生冷凝水下流,匯集于雙效溴化鋰機組冷媒換熱器底部匯水池內,并通過水泵泵出。
通過溴化鋰機組將高含鹽廢水濃縮結晶淡化水處理裝置的熱風蒸發濃鹽水結晶含鹽裝置,包括空氣加熱器、引風扇、濃鹽水噴淋器、濃鹽水撩水器、濃鹽水池、濃鹽水收水器、風囪或引風機構成。濃鹽水蒸發室的濃鹽水排放管,通過水泵與熱風蒸發濃鹽水結晶含鹽裝置的濃鹽水噴淋器連接。引風扇引風通過空氣加熱器加熱空氣,熱空氣對噴淋和撩水器撩起的濃鹽水蒸發,濃鹽水結晶。撩水噴淋的濃鹽水,因蒸發而濃度變大,最終生成結晶鹽,此鹽可以回收利用。
雙效溴化鋰機組的熱循環水,導入濃鹽水加熱器內,對濃鹽水進行加熱,對熱循環水進行高溫段部分的放熱,之后,將熱循環水導入空氣換熱器,對風扇引風進行加熱,被空氣換熱器加熱的空氣,進入通過濃鹽水泵連接的噴淋裝置和撩水裝置組成的濃鹽水蒸發池,對濃鹽水進行蒸發,使濃鹽水蒸發并結晶。帶鹽水的濕熱空氣經過濃鹽水收水器截流濃鹽水后,經風囪或引風機排入大氣。含有蒸發水蒸汽的濕熱空氣,通過風扇或者通過風囪裝置,使其利用冷熱空氣比重不同進行對流擴散蒸發。
雙效溴化鋰機組作為熱源,可實現高效節能,對水進行蒸發,實現對濃鹽水的零排放,以防止其因濃鹽水對自然水體造成的鹽堿污染,使其不因濃鹽水而造成土地灌溉鹽堿化,并可最大限度的利用水資源。
通過溴化鋰機組將高含鹽廢水濃縮結晶淡化水處理裝置,其濃鹽水收水器包括折板式,被動風扇式。
通過溴化鋰機組將高含鹽廢水濃縮結晶淡化水處理裝置,其在風囪內或設置引入冷風裝置,冷凝濕空氣中的水蒸氣,回收冷凝水。
通過溴化鋰機組將高含鹽廢水濃縮結晶淡化水處理裝置,其在風囪內或設置溴化鋰機組空氣二級蒸發器,將濕熱空氣中的水蒸氣冷凝并回收冷凝水。
通過溴化鋰機組將高含鹽廢水濃縮結晶淡化水處理裝置,其濃鹽水是經過化學除硬處理的以鈉鹽為主的濃鹽水,濃鹽水的主要軟化藥品為碳酸鈉。或濃鹽水是經過物理加熱除硬處理的以鈉鹽為主的濃鹽水,濃鹽水的物理除硬是將濃鹽水通過換熱器和末級加熱器,將混合有沙礫磨料的濃鹽水加熱到125攝氏度除硬。
通過溴化鋰機組將高含鹽廢水濃縮結晶淡化水處理裝置,其溴化鋰機組的蒸發裝置為二級,一級溴化鋰機組的蒸發裝置,對負壓蒸發的蒸汽進行冷凝,二級溴化鋰機組的蒸發裝置為通過引風機排放的濕熱空氣進行部分冷凝,回收冷凝水。
通過溴化鋰機組將高含鹽廢水濃縮結晶淡化水處理裝置,其抽真空裝置包括冷凝水抽水泵與噴射水抽氣器組成的真空泵、水環真空泵、機械真空泵、蒸汽噴射真空泵。
本發明的有益效果是:通過溴化鋰機組將高含鹽廢水濃縮結晶淡化水處理裝置,利用溴化鋰機組的高能效比,實現對濃鹽水的濃縮、制取冷凝水、對高含鹽廢水濃縮結晶,實現濃鹽水的零排放,最大限度的回收了水資源,而且最大限度的利用了低品位熱能。通過溴化鋰機組將高含鹽廢水濃縮結晶淡化水處理裝置性能可靠,能效高,高含鹽廢水利用率高。
(發明人:徐寶安)






