公布日:2022.12.27
申請日:2022.10.28
分類號:C02F3/30(2006.01)I
摘要
本發明提出了一種基于同時硝化反硝化工藝的交互式曝氣控制系統和控制方法,其中,控制系統包括曝氣模塊、剩余污泥模塊和酸洗模塊,所述剩余污泥模塊和酸洗模塊均與曝氣模塊連接,所述曝氣模塊、剩余污泥模塊和酸洗模塊均受AES輔助控制模塊控制;所述曝氣模塊包括反應器和1#曝氣單元和2#曝氣單元,所述1#曝氣單元和2#曝氣單元均有多個,且均水平并列設置于反應器內部;所述AES輔助控制模塊控制1#曝氣單元和2#曝氣單元同時運行或交替運行,提供好氧和缺氧輪換交替的宏觀溶解氧環境。本發明通過在時序上形成的好氧、缺氧輪換交替的宏觀溶解氧環境耦合在過水斷面上形成的好氧、缺氧和厭氧輪換交替的區域溶解氧環境,達到平衡硝化和反硝化效率的目的。

權利要求書
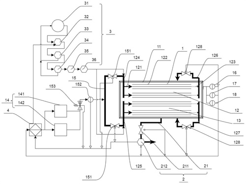
1.一種基于同時硝化反硝化工藝的交互式曝氣控制系統,其特征在于:包括曝氣模塊(1)、剩余污泥模塊(2)和酸洗模塊(3)和AES輔助控制模塊(4),所述剩余污泥模塊(2)和酸洗模塊(3)均與曝氣模塊(1)連接,所述曝氣模塊(1)、剩余污泥模塊(2)和酸洗模塊(3)均與AES輔助控制模塊(4)連接,并受AES輔助控制模塊(4)控制;所述曝氣模塊(1)包括反應器(11)和1#曝氣單元(12)和2#曝氣單元(13),所述1#曝氣單元(12)和2#曝氣單元(13)均有多個,且均水平并列設置于反應器(11)內部;多個所述1#曝氣單元(12)和多個所述2#曝氣單元(13)各自分為一組并列設置或分為多組間隔設置,所述AES輔助控制模塊(4)控制1#曝氣單元(12)和2#曝氣單元(13)同時運行或交替運行,為反應器(11)提供好氧和缺氧輪換交替的宏觀溶解氧環境,實現硝化反應和反硝化反應的同時發生。
2.如權利要求1所述的一種基于同時硝化反硝化工藝的交互式曝氣控制系統,其特征在于:所述曝氣模塊(1)還包括風機(14)和供氣母管(15),所述供氣母管(15)的一端連接多個1#曝氣單元(12),對立端連接多個2#曝氣單元(13),所述風機(14)的出風口與供氣母管(15)連接,所述供氣母管(15)靠近1#曝氣單元(12)和2#曝氣單元(13)處均設有第一電動閥門(151),所述風機(14)和第一電動閥門(151)均與AES輔助控制模塊(4)電性連接,所述AES輔助控制模塊(4)通過風機(14)和第一電動閥門(151)控制1#曝氣單元(12)和2#曝氣單元(13)同時運行或交替運行;所述風機(14)與供氣母管(15)的連接處設有壓力傳感器(152)和空氣流量計(153),所述壓力傳感器(152)和空氣流量計(153)均與AES輔助控制模塊(4)電性連接。
3.如權利要求2所述的一種基于同時硝化反硝化工藝的交互式曝氣控制系統,其特征在于:所述風機(14)包括1#風機(141)和2#風機(142),所述1#風機(141)和2#風機(142)并聯,并與供氣母管(15)連接,所述1#風機(141)的額定風量為2#風機(142)的額定風量的1.3-3倍。
4.如權利要求3所述的一種基于同時硝化反硝化工藝的交互式曝氣控制系統,其特征在于:所述曝氣模塊(1)還包括DO在線監測設備(16)、ORP在線監測設備(17)和MLSS在線監測設備(18),所述DO在線監測設備(16)、ORP在線監測設備(17)和MLSS在線監測設備(18)均與AES輔助控制模塊(4)電性連接,三者的監測部均設于反應器(11)內混合液水平流程70%-90%處,且靠近反應器(11)內壁。
5.如權利要求4所述的一種基于同時硝化反硝化工藝的交互式曝氣控制系統,其特征在于:所述剩余污泥模塊(2)包括剩余污泥排放管道(21),所述剩余污泥排放管道(21)與反應器(11)連接,所述剩余污泥排放管道(21)上設有剩余污泥排放電動閥門(211)和電磁流量計(212),所述剩余污泥排放電動閥門(211)和電磁流量計(212)均與AES輔助控制模塊(4)電性連接。
6.如權利要求5所述的一種基于同時硝化反硝化工藝的交互式曝氣控制系統,其特征在于:所述酸洗模塊(3)包括加藥桶(31),所述加藥桶(31)通過連接管與進氣母管(121)連通,所述加藥桶(31)與進氣母管(121)之間的連接管設有計量泵(32),所述計量泵(32)與AES輔助控制模塊(4)電性連接。
7.權利要求6所述一種基于同時硝化反硝化工藝的交互式曝氣控制系統的控制方法,其特征在于:所述曝氣模塊(1)的控制方法包括如下步驟:在反應器(11)連續進水條件下,當DO在線監測設備(16)監測到反應器(11)內溶解氧濃度值低于下限閾值0.2mg/L-0.3mg/L時,由AES輔助控制模塊(4)控制1#風機(141)運行,同時開啟1#曝氣單元(12)和2#曝氣單元(13),進入升氧曝氣過程;當反應器(11)內溶解氧濃度升高至上限閾值1.0-1.5mg/L時,由AES輔助控制模塊(4)控制1#風機(141)關停,2#風機(142)運行,同時控制1#曝氣單元(12)和2#曝氣單元(13)交替運行,進入降氧曝氣過程,交替運行周期時間為1-5min,當反應器(11)內溶解氧濃度降至下限閾值0.2mg/L-0.3mg/L時,由AES輔助控制模塊(4)控制1#風機(141)運行,2#風機(142)關停,同時開啟1#曝氣單元(12)和2#曝氣單元(13),進入升氧曝氣過程,往復循環。
8.權利要求7所述一種基于同時硝化反硝化工藝的交互式曝氣控制系統的控制方法,其特征在于:當DO在線監測設備(16)監測的DO值小于下限閾值0.2mg/L-0.3mg/L,ORP在線監測設備(17)監測的ORP值并未小于缺氧環境指示值ORP=50-100mV時,AES輔助控制模塊(4)不做升氧曝氣過程控制,而是持續降氧曝氣過程控制,直至ORP在線監測設備(18)監測值小于缺氧環境指示值ORP=50-100mV時,AES輔助控制模塊(4)開始升氧曝氣過程控制;當DO在線監測設備(16)監測的DO值大于上限閾值1.0mg/L-1.5mg/L,ORP在線監測設備(17)監測的ORP值并未大于好氧環境指示值ORP=150-200mV時,AES輔助控制模塊(4)不做降氧曝氣過程控制,而是持續升氧曝氣過程控制,直至ORP在線監測設備(18)監測值大于好氧環境指示值ORP=150-200mV時,AES輔助控制模塊(4)開始降氧曝氣過程控制。
9.權利要求6所述一種基于同時硝化反硝化工藝的交互式曝氣控制系統的控制方法,其特征在于:所述酸洗模塊(3)的控制方法包括如下步驟:當壓力傳感器(152)的監測值大于等于上限閾值時,由AES輔助控制模塊(4)控制加藥計量泵(32)啟動,當壓力傳感器(152)的監測值小于上限閾值時,由AES輔助控制模塊(4)控制加藥計量泵(32)停止。
10.權利要求6所述一種基于同時硝化反硝化工藝的交互式曝氣控制系統的控制方法,其特征在于:所述剩余污泥模塊(2)的控制方法包括如下步驟:人為設定污泥齡,由AES輔助控制模塊(4)計算反應器(11)中混合液每小時排放量;AES輔助控制模塊(4)再以時控的方式間歇控制剩余污泥排放電動閥門(211)開啟,當電磁流量計(212)監測到完成混合液排放量時,經AES輔助控制模塊(4)關閉剩余污泥排放電動閥門(211);反應器(11)混合液小時排放量Q的計算公式為:Q=V/(SRT×24),其中,V為反應器(11)的有效容積,SRT為污泥齡。
發明內容
有鑒于此,本發明提出了一種可以平衡硝化和反硝化效率的基于同時硝化反硝化工藝的交互式曝氣控制系統和控制方法。
本發明的技術方案是這樣實現的:一方面,本發明提供了一種基于同時硝化反硝化工藝的交互式曝氣控制系統,包括曝氣模塊、剩余污泥模塊和酸洗模塊和AES輔助控制模塊,所述剩余污泥模塊和酸洗模塊均與曝氣模塊連接,所述曝氣模塊、剩余污泥模塊和酸洗模塊均與AES輔助控制模塊連接,并受AES輔助控制模塊控制;
所述曝氣模塊包括反應器和1#曝氣單元和2#曝氣單元,所述1#曝氣單元和2#曝氣單元均有多個,且均水平并列設置于反應器內部;多個所述1#曝氣單元和多個所述2#曝氣單元各自分為一組并列設置或分為多組間隔設置,所述AES輔助控制模塊控制1#曝氣單元和2#曝氣單元同時運行或交替運行,為反應器提供好氧和缺氧輪換交替的宏觀溶解氧環境,實現硝化反應和反硝化反應的同時發生。
在以上技術方案的基礎上,優選的,所述曝氣模塊還包括風機和供氣母管,所述供氣母管的一端連接多個1#曝氣單元,對立端連接多個2#曝氣單元,所述風機的出風口與供氣母管連接,所述供氣母管靠近1#曝氣單元和2#曝氣單元處均設有第一電動閥門,所述風機和第一電動閥門均與AES輔助控制模塊電性連接,所述AES輔助控制模塊通過風機和第一電動閥門控制1#曝氣單元和2#曝氣單元同時運行或交替運行。
在以上技術方案的基礎上,優選的,所述風機與供氣母管的連接處設有壓力傳感器和空氣流量計,所述壓力傳感器和空氣流量計均與AES輔助控制模塊電性連接。
在以上技術方案的基礎上,優選的,所述風機包括1#風機和2#風機,所述1#風機和2#風機并聯,并與供氣母管連接,所述1#風機的額定風量為2#風機的額定風量的1.3-3倍。
在以上技術方案的基礎上,優選的,所述曝氣模塊還包括DO在線監測設備、ORP在線監測設備和MLSS在線監測設備,所述DO在線監測設備、ORP在線監測設備和MLSS在線監測設備均與AES輔助控制模塊電性連接,且三者的監測部均設于反應器內混合液水平流程70%-90%處,且靠近反應器內壁。
在以上技術方案的基礎上,優選的,所述剩余污泥模塊包括剩余污泥排放管道,所述剩余污泥排放管道與反應器連接,所述剩余污泥排放管道上設有剩余污泥排放電動閥門和電磁流量計,所述剩余污泥排放電動閥門和電磁流量計均與AES輔助控制模塊電性連接。
在以上技術方案的基礎上,優選的,所述酸洗模塊包括加藥桶,所述加藥桶通過連接管與進氣母管連通,所述加藥桶與進氣母管之間的連接管設有計量泵,所述計量泵與AES輔助控制模塊電性連接。
另一方面,本發明提供了一種基于同時硝化反硝化工藝的交互式曝氣控制系統的控制方法,所述曝氣模塊的控制方法包括如下步驟:
在反應器連續進水條件下,當DO在線監測設備監測到反應器內溶解氧濃度值低于下限閾值0.2mg/L-0.3mg/L時,由AES輔助控制模塊控制1#風機運行,同時開啟1#曝氣單元和2#曝氣單元,進入升氧曝氣過程;當反應器內溶解氧濃度升高至上限閾值1.0-1.5mg/L時,由AES輔助控制模塊控制1#風機關停,2#風機運行,同時控制1#曝氣單元和2#曝氣單元交替運行,進入降氧曝氣過程,交替運行周期時間為1-5min,當反應器內溶解氧濃度降至下限閾值0.2mg/L-0.3mg/L時,由AES輔助控制模塊控制1#風機運行,2#風機關停,同時開啟1#曝氣單元和2#曝氣單元,進入升氧曝氣階段,往復循環。
在以上技術方案的基礎上,優選的,當DO在線監測設備監測的DO值小于下限閾值0.2mg/L-0.3mg/L,ORP在線監測設備監測的ORP值并未小于缺氧環境指示值ORP=50-100mV時,AES輔助控制模塊不做升氧曝氣過程控制,而是持續降氧曝氣過程控制,直至ORP在線監測設備監測值小于缺氧環境指示值ORP=50-100mV時,AES輔助控制模塊開始升氧曝氣過程控制;
當DO在線監測設備監測的DO值大于上限閾值1.0mg/L-1.5mg/L,ORP在線監測設備監測的ORP值并未大于好氧環境指示值ORP=150-200mV時,AES輔助控制模塊不做降氧曝氣過程控制,而是持續升氧曝氣過程控制,直至ORP在線監測設備監測值大于好氧環境指示值ORP=150-200mV時,AES輔助控制模塊開始降氧曝氣過程控制。
在以上技術方案的基礎上,優選的,所述酸洗模塊的控制方法包括如下步驟:
當壓力傳感器的監測值大于等于上限閾值時,由AES輔助控制模塊控制加藥計量泵啟動,當壓力傳感器的監測值小于上限閾值時,由AES輔助控制模塊控制加藥計量泵停止。
在以上技術方案的基礎上,優選的,所述剩余污泥模塊的控制方法包括如下步驟:
人為設定污泥齡,由AES輔助控制模塊計算反應器中混合液每小時排放量;AES輔助控制模塊再以時控的方式間歇控制剩余污泥排放電動閥門開啟,當電磁流量計監測到完成混合液排放量時,經AES輔助控制模塊關閉剩余污泥排放電動閥門;
反應器混合液小時排放量Q的計算公式為:
Q=V/(SRT×24),
其中,V為反應器的有效容積,SRT為污泥齡。
本發明的一種基于同時硝化反硝化工藝的交互式曝氣控制系統和控制方法相對于現有技術具有以下有益效果:
(1)本發明提出的基于同時硝化反硝化工藝的交互曝氣控制系統和控制方法是一種工藝控制手段的底層技術革新,核心是懸浮生長體系下,在污泥絮體內存在溶解氧的濃度梯度,在微觀環境實現同時硝化和反硝化的基礎上,結合交互曝氣機制在時序上形成的好氧、缺氧輪換交替的宏觀溶解氧環境耦合在過水斷面上形成的好氧、缺氧和厭氧輪換交替的區域溶解氧環境,并調配環境時間,運用流體力學和生物反應動力學理論來達到平衡硝化速率和反硝化速率和效率的目的。該控制方法不僅能規避常規SND控制方法中僅采用空間分區或時序上環境交替過程必然出現的液-固二相分離的缺陷,避免傳質效率的降低或停止,而且還能提高硝化反硝化反應進程控制的可操作性和靈活性,有利于觀測反應器內工作程序進程,以及硝化和反硝化反應的環境狀態,靈活控制硝化和反硝化有效反應時間。
(2)剩余污泥模塊是基于后饋控制單參數控制模式,污泥齡控制理念是以同時硝化反硝化的實現過程為基礎,控制電動閥門的啟閉,以排出活性污泥為控制目標,排泥流量為控制手段,能夠實現剩余污泥排放量和SRT的精確控制,對F/M進行穩定支配。
(3)交互式曝氣系統為了控制硝化和反硝化反應的進程,通過調節曝氣強度來控制DO和調配環境時間,并采用ORP在線檢測溶液中的氧化還原電位來對DO閾值進行計算和自動設定,然后通過風機變頻調控或風量躍遷(以風機切換方式實現)來自動調節反應器的供氣量和曝氣單元曝氣速率,同時降低能耗。該方法形成ORP串級DO控制策略,優化控制調節極其靈活,而且具有極佳的反應進程可觀測性,能夠保證SND進程的穩定性和安全性,將會使得SND工藝的優勢更加突出,應用前景更為廣闊。
(4)酸洗模塊通過可提升式曝氣器自主物理維護和藥液清洗系統耦合與聯動程序化操作,并與壓力傳感器配合診斷異常,可及時發現管道漏損、閥門泄漏、曝氣頭堵塞等異常現象,減少可提升式曝氣器的故障頻率,降低清空檢修與停水的運行風險,在確保反應器運行穩定大前提下,還能實現節能降耗,提高曝氣模塊設備資產的增值保值效率。
(發明人:危杏)






