公布日:2023.11.21
申請日:2023.08.30
分類號:C02F9/00(2023.01)I;C02F1/40(2023.01)N;C02F1/00(2023.01)N;C02F1/44(2023.01)N;C02F3/12(2023.01)N;C02F7/00(2006.01)N
摘要
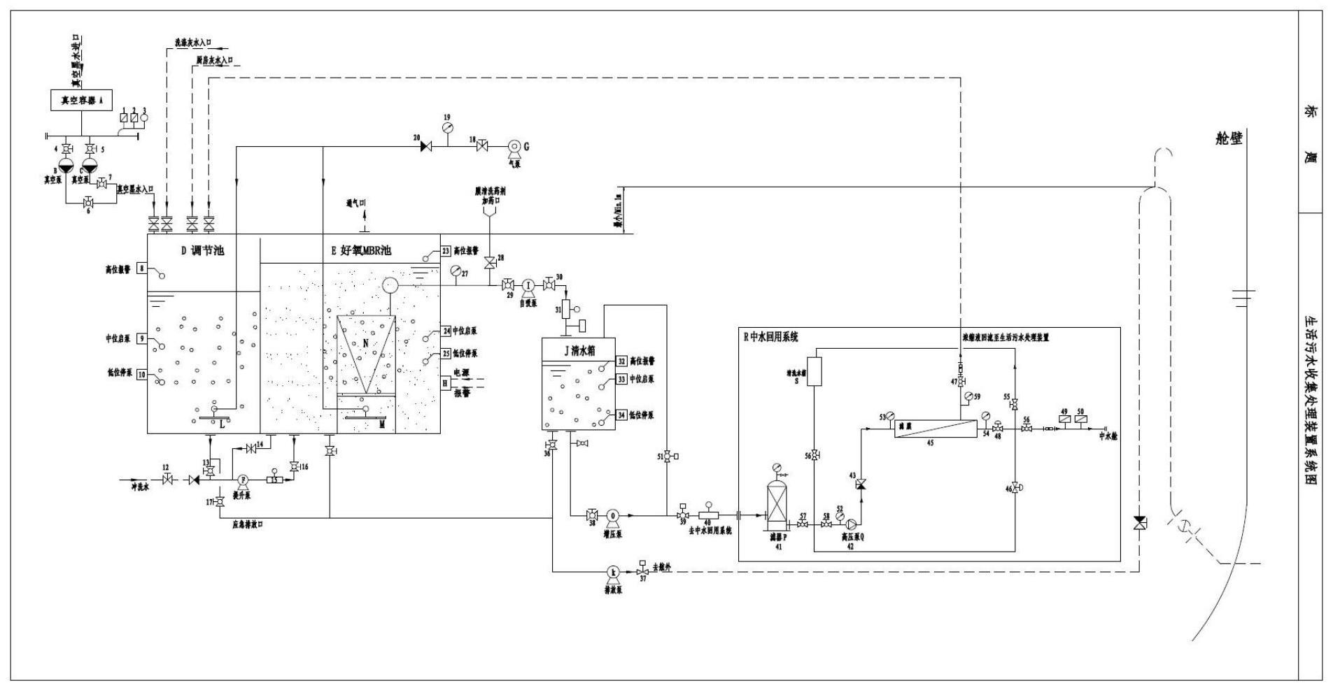
一種智能船用生活污水處理及中水回用一體化設備,包括真空收集系統,達標處理系統和中水回用系統,針對船舶污水處理及中水回用,調節池D中設置的格柵濾網和撇油模塊,可去除大量的懸浮物和油脂含量,去除效率穩定。其中格柵濾網設置了粗和細二級,可以不同程度去除固體懸浮物,減少對后續膜組件的影響,設置多層隔板,形成緩沖隔腔,通過重力分離污油和水。有效應對進水水質波動情況,保證后續生化MBR及中水回用系統的順利進行。采用生化MBR工藝,MBR膜組件N使用平板膜時,膜通量按照10L/m2·h來選型。使用提升泵F從調節池D提升到生化MBR池E,池體四周布置進水,進水管采用穿孔管道,保證池內均質均量,同時兼備消泡的作用。

權利要求書
1.一種智能船用生活污水處理及中水回用一體化設備,其特征在于,包括真空收集系統,達標處理系統和中水回用系統;所述真空收集系統包括兩條并聯設置的真空管路、真空壓力容器A、第一真空泵B、第二真空泵C、第一真空壓力開關、第二真空壓力開關、真空壓力表、第一閥門、第二閥門、第三閥門和第四閥門;所述第一真空泵B、所述第二真空泵C的進口分別通過管路與真空壓力容器A相連,出口通過管路與調節池D的污水進口相連,在真空壓力容器A與第一真空泵B之間的管路上設置所述第一真空壓力開關、所述第一閥門,在所述真空壓力容器A與所述第二真空泵C之間的管路上設置有所述真空壓力開關和所述第二閥門,所述第一閥門與所述真空壓力容器A之間的管路以及所述第二閥門與所述真空壓力容器A之間的管路均連接所述真空壓力表,所述第一真空泵B、所述第二真空泵C與所述調節池D之間的管路上設置所述第三閥門和所述第四閥門進行切換;所述達標處理系統包括二級格柵,多層分離隔板和MBR處理系統,所述二級格柵與所述多層分離隔板安裝于所述調節池D內,所述調節池D底設置曝氣裝置;所述MBR處理系統包括MBR池E、浸入式平板膜組件N、自吸泵I、三個液位浮球開關、曝氣裝置M和膜組件化學清洗裝置,所述MBR池E內安裝所述浸沒式平板膜組件N,所述浸沒式平板膜組件N采用魚刺型穿孔管曝氣,所述MBR池E底安裝曝氣裝置M,所述三個液位浮球開關中的中低兩個浮球液位開關控制連接安裝于池外的所述自吸泵I,其高位浮球開關控制連接報警設備,所述自吸泵通過出水管路連接清水池J,所述出水管路上安裝壓力傳感器;所述清水池J通過池外的排放泵連接排放管路;所述中水回用系統通過增壓泵與所述清水池J相連,所述中水回用系統包括濾器P、清洗水箱S、濾膜和中水艙,所述濾器P的進水管連接所述清水池J,其出水管分為三路,一路經所述清洗水箱S連接所述中水艙、一路通過高壓泵Q和濾膜連接所述所述中水艙,另一路直接連接所述中水艙。
2.根據權利要求1所述的一種智能船用生活污水處理及中水回用一體化設備,其特征在于,所述調節池D的旋渦氣泵G處于運行狀態,所述第一真空泵B和所述第二真空泵C根據所述真空壓力開關設定的真空壓力自動啟動和停止,提升泵F根據所述調節池D的水位情況自動啟動和停止,所述自吸泵I運行8分鐘停2分鐘,排放泵K根據清水池J的水位情況自動啟動和停止。
3.根據權利要求1所述的一種智能船用生活污水處理及中水回用一體化設備,其特征在于,所述濾膜上安裝化學清洗水箱。
4.根據權利要求1所述的一種智能船用生活污水處理及中水回用一體化設備,其特征在于,所述壓力傳感器的顯示值大于-0.025mpa時,輸出4-20mA模擬信號,控制運行中的自吸泵I停止啟動,停止狀態的自吸泵不再啟動,并報警通知維護人員進行操作。
5.根據權利要求1所述的一種智能船用生活污水處理及中水回用一體化設備,其特征在于,所述真空收集裝置上的真空壓力開關,通過輸出開關量信號控制真空泵的啟停操作,維持整個真空收集系統的真空度保持在-30kpa~-60KPa之間。
6.根據權利要求1所述的一種智能船用生活污水處理及中水回用一體化設備,其特征在于,所述高壓泵Q進水不足時欠壓保護;當預處理供水不足引起高壓泵進水壓力低于0.1MPa時設備自動停止并發出報警;濾膜進水壓力超壓保護;當濾膜進水壓力53超過1MPa時,設備自動停止并發出報警;濾膜產水壓力超壓保護;當濾膜產水壓力54超過0.2MPa時設備自動停止并發出報警;濃水排放管路壓力超壓保護;當濃水排放管路壓力59超過0.2MPa時設備自動停止并發出報警。
發明內容
本發明所要解決的技術問題是,克服現有技術的缺點,提供一種智能船用生活污水處理及中水回用一體化設備,具有運行穩定,占地面積小,智能真空收集系統黑水,污水處理高效、中水可用于沖洗甲板或用于馬桶的沖洗水源等優點。
為了解決以上技術問題,本發明提供一種智能船用生活污水處理及中水回用一體化設備,包括真空收集系統,達標處理系統和中水回用系統;
真空收集系統包括兩條并聯設置的真空管路、真空壓力容器A、第一真空泵B、第二真空泵C、第一真空壓力開關、第二真空壓力開關、真空壓力表、第一閥門、第二閥門、第三閥門和第四閥門;第一真空泵B、第二真空泵C的進口分別通過管路與真空壓力容器A相連,出口通過管路與調節池D的污水進口相連,在真空壓力容器A與第一真空泵B之間的管路上設置第一真空壓力開關、第一閥門,在真空壓力容器A與第二真空泵C之間的管路上設置有真空壓力開關和第二閥門,第一閥門與真空壓力容器A之間的管路以及第二閥門與真空壓力容器A之間的管路均連接真空壓力表,第一真空泵B、第二真空泵C與調節池D之間的管路上設置第三閥門和第四閥門進行切換;
達標處理系統包括二級格柵,多層分離隔板和MBR處理系統,二級格柵與多層分離隔板安裝于調節池D內,調節池D底設置曝氣裝置;MBR處理系統包括MBR池E、浸入式平板膜組件N、自吸泵I、三個液位浮球開關、曝氣裝置M和膜組件化學清洗裝置,MBR池E內安裝浸沒式平板膜組件N,浸沒式平板膜組件N采用魚刺型穿孔管曝氣,MBR池E底安裝曝氣裝置M,三個液位浮球開關中的中低兩個浮球液位開關控制連接安裝于池外的自吸泵I,其高位浮球開關控制連接報警設備,自吸泵通過出水管路連接清水池J,出水管路上安裝壓力傳感器;清水池J通過池外的排放泵連接排放管路;
中水回用系統通過增壓泵O與清水池J相連,中水回用系統包括濾器P、清洗水箱S、濾膜和中水艙,濾器P的進水管連接清水池J,其出水管分為三路,一路經清洗水箱S連接中水艙、一路通過高壓泵Q和濾膜連接中水艙,另一路直接連接中水艙。
進一步的,調節池D的旋渦氣泵G處于運行狀態,第一真空泵B和第二真空泵C根據真空壓力開關設定的真空壓力自動啟動和停止,提升泵F根據調節池D的水位情況自動啟動和停止,自吸泵I運行8分鐘停2分鐘,排放泵K根據清水池J的水位情況自動啟動和停止。
進一步的,壓力傳感器的顯示值大于-0.025mpa時,輸出4-20mA模擬信號,控制運行中的自吸泵I停止啟動,停止狀態的自吸泵不再啟動,并報警通知維護人員進行操作。
進一步的,真空收集裝置上的真空壓力開關,通過輸出開關量信號控制真空泵的啟停操作,維持整個真空收集系統的真空度保持在-30kpa~-60KPa之間。
進一步的,高壓泵Q進水不足時欠壓保護;當預處理供水不足引起高壓泵進水壓力低于0.1MPa時設備自動停止并發出報警;
濾膜進水壓力超壓保護;當濾膜進水壓力53超過1MPa時,設備自動停止并發出報警;
濾膜產水壓力超壓保護;當濾膜產水壓力54超過0.2MPa時,設備自動停止并發出報警;
濃水排放管路壓力超壓保護;當濃水排放管路壓力超過0.2MPa時設備自動停止并發出報警。
本發明的有益效果是:
針對船舶污水處理及中水回用,調節池D中設置的格柵濾網和撇油模塊,可去除大量的懸浮物和油脂含量,去除效率穩定。其中格柵濾網設置了粗和細二級,可以不同程度去除固體懸浮物,可減少對后續膜組件的影響,設置多層隔板,形成緩沖隔腔,通過重力分離污油和水。有效應對進水水質波動情況,保證后續生化MBR及中水回用系統的順利進行。
采用生化MBR工藝,MBR膜組件N使用平板膜時,膜通量按照10L/m2·h來選型。使用提升泵F從調節池D提升到生化MBR池E,池體四周布置進水,進水管采用穿孔管道,保證池內均質均量,同時兼備消泡的作用。
集成中水回用系統R,使用濾膜截留污染物,濾膜即可采用納濾膜,還可以是反滲透膜等濾膜。出水回用。
(發明人:李潭;孫春霞;李仕同;陳羽沖;李書恒)






