申請日2014.10.18
公開(公告)日2015.02.18
IPC分類號C02F11/02
摘要
本發明提出了一種基于污泥厭氧發酵強化生物脫氮及污泥減量的方法,屬于污水生化處理及污泥減量技術領域。所述方法涉及裝置包括原水水箱、進水泵、加藥箱、加藥泵、脫氮反應器、空壓機、排泥泵、污泥回流泵、污泥發酵反應器。方法是在脫氮反應器內通過硝化菌、反硝化菌的共同作用,實現生活污水中氮的去除;而后將其剩余污泥排入旁側密閉反應器內進行厭氧發酵,并回流等體積的污泥厭氧發酵液到脫氮反應器內。系統實現了剩余污泥的減量化,同時收集厭氧發酵產生的CH4,增加產能。本方法在實現城市生活污水深度脫氮的同時,達到剩余污泥減量化,并增加產能。
權利要求書
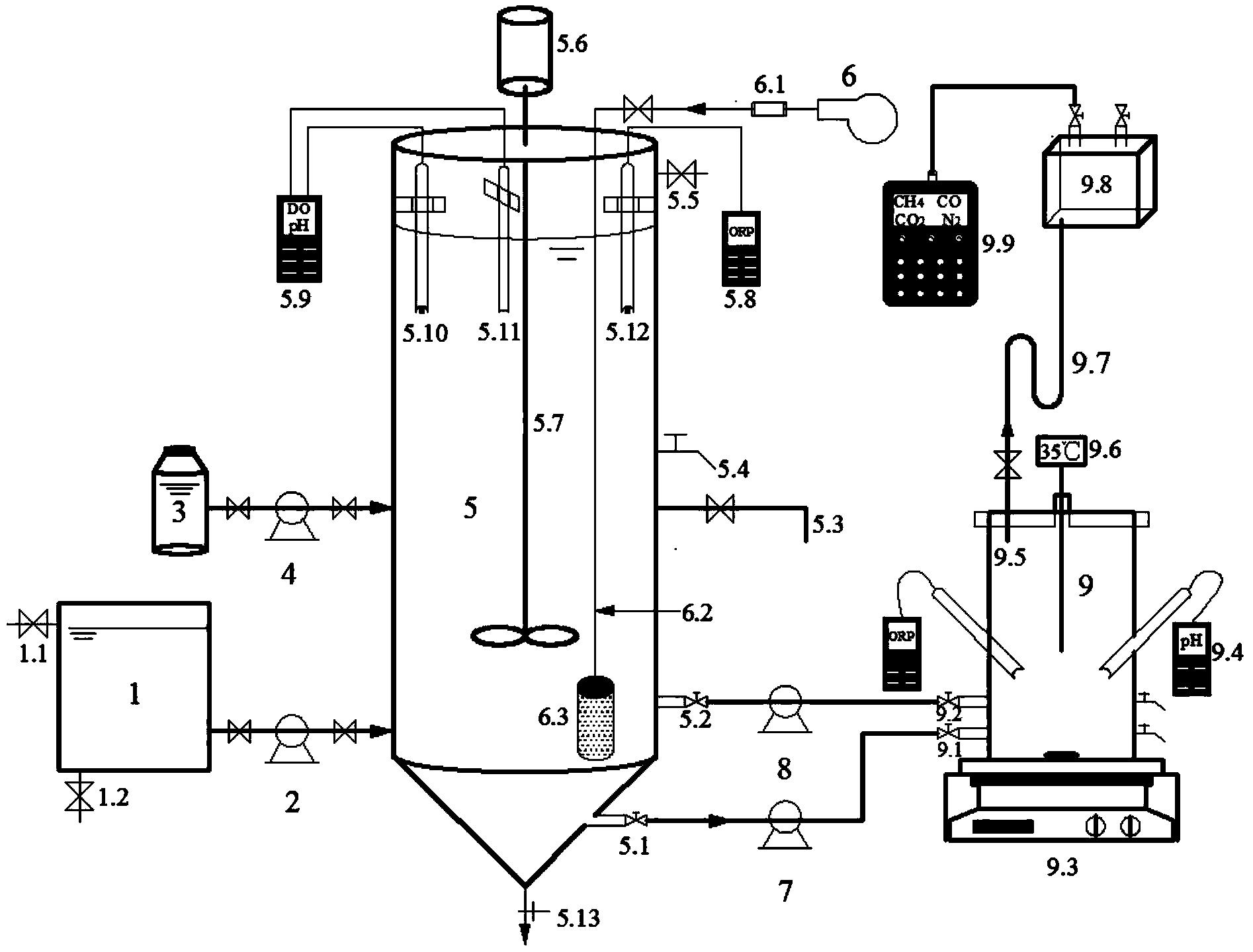
1.一種基于污泥厭氧發酵強化生物脫氮及污泥減量的裝置,其特征在于:設有 城市生活污水原水水箱(1)、進水泵(2)、加藥箱(3)、加藥泵(4)、脫氮反應器(5)、 空壓機(6)、排泥泵(7)、污泥回流泵(8)、污泥發酵反應器(9);所述原水水箱(1) 為一開口箱體,設有溢流管(1.1)和放空管(1.2),并通過進水泵(2)與脫氮反應 器的進水口相連;所述加藥箱(3)通過加藥泵(4)與脫氮反應器加藥口相連;所述 脫氮反應器(5)為SBR反應器,反應器中部設有攪拌器(5.6)和攪拌漿(5.7),反 應器器壁上設有五種閥門,分別是排泥閥(5.1)、污泥回流閥(5.2)、出水管(5.3)、 取樣口(5.4)、溢流閥(5.5);此外,反應器中插有pH電極(5.10)和溶解氧探頭(5.11)、 ORP電極(5.12),電極分別連接ORP測定儀(5.8)和WTW3420水質分析多參數測 定儀(5.9),反應器底部設有放空管(5.13);脫氮反應器曝氣系統包括空壓機(6)、 氣體流量計(6.1)、氣體擴散管(6.2)、砂芯曝氣頭(6.3);所述污泥發酵反應器(9) 為一密閉反應器,設有密封蓋,密封蓋上設有氣體收集管(9.5),通過U型管(9.7) 連接氣體收集盒(9.8),并連接便攜式氣體分析儀(9.9)監測反應器氣體產量;反應 器采用加熱磁力攪拌器(9.3)進行加熱及攪拌,通過溫度傳感器(9.6)監測控制溫 度;此外,反應器器壁插有pH電極和ORP電極,pH計(9.4)和ORP測定儀連接 相應的電極;反應器器壁設有進泥閥(9.1)、排泥閥(9.2)和兩個取樣口兼加藥口; 脫氮反應器(5)的排泥閥(5.1)通過排泥泵(7)與污泥發酵反應器(9)的進泥閥 (9.1)相連;污泥發酵反應器(9)的排泥閥(9.2)通過污泥回流泵(8)與脫氮反 應器(5)的污泥回流閥(5.2)相連。
2.應用權利要求1所述裝置進行基于污泥厭氧發酵強化生物脫氮及污泥減量的 方法,其特征包括以下步驟:
1)系統啟動:取污水處理廠曝氣池出水總氮小于15mg/L的活性污泥,加入到脫 氮反應器中,投加后活性污泥濃度MLSS為2000~3000mg/L;同時取污水處理廠厭氧 發酵罐污泥,加入到污泥發酵反應器中,投加后反應器內活性污泥濃度MLSS在 8000~10000mg/L;
2)運行時調節操作如下:
(1).脫氮反應器以間歇方式運行,運行時序依次為:進水,同時通過污泥回流泵 將部分污泥發酵液輸入反應器中,此階段進水體積為反應器有效容積的30%~50%, 污泥發酵液回流量同反應器排泥量相等;厭氧攪拌0.5h;曝氣2~6h,維持溶解氧為 2~3mg/L;外加碳源,投加量為1gNO3--N投4ml乙醇;缺氧攪拌0.5~1.5h;沉淀0.5h~1h; 排水,排水量為反應器有效容積的30%~50%;排泥,反應器每升有效容積排泥量為 6~7.5ml/d;閑置;該系統的污泥齡維持在20~25d;
(2).污泥發酵反應器也為間歇式運行方式,運行時序依次為:進泥、攪拌、排泥; 系統污泥齡維持在8~15d;進泥為脫氮反應器的排泥,直接由排泥泵打入,排泥量同 進泥量相等,直接由污泥回流泵輸送至脫氮反應器;污泥發酵反應器為中溫發酵,溫 度維持在35±0.5℃;并在線監測反應pH,維持pH在6.8~7.2之間。
說明書
一種基于污泥厭氧發酵強化生物脫氮及污泥減量的方法
技術領域
本發明涉及一種基于污泥厭氧發酵強化生物脫氮及污泥減量的方法,屬于污泥減量 技術領域。在脫氮反應器中通過異養菌、氨氧化菌、亞硝酸鹽氧化菌的共同作用實現城 市污水的有機物及總氮去除;同時,在旁側密閉厭氧發酵反應器中通過水解酸化菌、產 氫產甲烷菌對脫氮反應器剩余污泥直接進行厭氧發酵,實現污泥減量及產能。本技術適 用于城市污水深度脫氮及污泥減量。
背景技術
隨著我國國民經濟的迅速發展和城市化程度的不斷提高,城市污水排放量逐年提高, 由氮等營養元素引起的水體富營養化問題尤其嚴重,我國江河湖泊普遍遭受污染,全國 75%的湖泊出現了不同程度的富營養化,污水脫氮處理刻不容緩。活性污泥法生物脫氮 是目前應用最廣泛且經濟有效的脫氮方法。
然而,城市污水處理廠采用活性污泥法處理污水的剩余污泥產量也急劇增加。據不 完全統計,目前我國城市污水處理廠的剩余污泥因其產量大、處理費用高,僅有20%得 到了妥善的處理處置,大部分的污泥只是被隨意堆放或填埋。作為城市污水處理的副產 物,剩余污泥中含有重金屬、病原體、持久性有機污染物等有毒有害物質,隨意堆放或 填埋易對地下水、土壤造成二次污染,威脅環境安全和公眾健康;同時,剩余污泥中也 存在有機物、氮、磷、鉀等可利用組分。因此,污水處理過程中產生的剩余污泥的處理 處置也成為人們關注的焦點。
目前,在眾多的污泥處理方法中,厭氧發酵因其高效的能量回收成為目前國際上應 用最廣泛的污泥減量化、穩定化、資源化的處理方法。它可以使污泥中揮發性懸浮固體 (VS)含量減少30%~50%,使污泥達到穩定,有利于后續的脫水處理。經厭氧發酵后 的污泥中含有豐富的有機肥效成分,適用于土地利用。并且,在厭氧發酵過程中產生的 沼氣可以用來發電以補充厭氧發酵或污水廠內其他工藝用電需要。
因此,將城市污水生物脫氮反應器與污泥厭氧發酵罐連接,生物脫氮反應器剩余污 泥直接排入厭氧發酵罐進行厭氧發酵,并回流部分污泥發酵產物至生物脫氮工藝作為內 碳源,可以實現污泥減量并產生CH4等能源物質。
發明內容
本發明的目的在于解決城市生活污水生物脫氮反應器剩余污泥處理、減量的問題, 提出了一種基于污泥厭氧發酵強化生物脫氮及污泥減量的方法。該方法主要在脫氮反應 器完成生活污水的總氮去除,好氧階段通過硝化作用將NH4+-N氧化為NO3--N、NO2--N, 缺氧階段通過反硝化作用以有機物為電子供體將NO3--N、NO2--N還原為N2,從而達到將 氮從污水中去除的目的;同時,將脫氮反應器沉淀后的剩余污泥直接排入旁側密閉反應 器進行厭氧發酵,并回流等體積的污泥發酵產物至生物脫氮反應器。最終實現脫氮反應 器的深度脫氮及剩余污泥的減量化,且產生能源氣體CH4。
一種基于污泥厭氧發酵強化生物脫氮及污泥減量的裝置,其特征在于:設有城市生 活污水原水水箱(1)、進水泵(2)、加藥箱(3)、加藥泵(4))、脫氮反應器(5)、空壓 機(6)、排泥泵(7)、污泥回流泵(8)、污泥厭氧發酵反應器(9)。所述原水水箱(1) 為一開口箱體,設有溢流管(1.1)和放空管(1.2),并通過進水泵(2)與脫氮反應器的 進水口相連;所述加藥箱(3)通過加藥泵(4)與脫氮反應器加藥口相連;所述脫氮反 應器(5)為SBR反應器,反應器中部設有攪拌器(5.6)和攪拌漿(5.7),反應器器壁 上設有五種閥門,分別是排泥閥(5.1)、污泥回流閥(5.2)、出水管(5.3)、取樣口(5.4)、 溢流閥(5.5)。此外,反應器中插有pH電極(5.10)和溶解氧探頭(5.11)、ORP電極 (5.12),電極分別連接ORP測定儀(5.8)和WTW3420水質分析多參數測定儀(5.9), 反應器底部設有放空管(5.13);脫氮反應器曝氣系統包括空壓機(6)、氣體流量計(6.1)、 氣體擴散管(6.2)、砂芯曝氣頭(6.3);所述污泥發酵反應器(9)為一密閉反應器,設 有密封蓋,密封蓋上設有氣體收集管(9.5),通過U型管(9.7)連接氣體收集盒(9.8), 并連接便攜式氣體分析儀(9.9)監測反應器氣體產量。反應器采用加熱磁力攪拌器(9.3) 進行加熱及攪拌,通過溫度傳感器(9.6)監測控制溫度。此外,反應器器壁插有pH電 極和ORP電極,pH計(9.4)和ORP測定儀連接相應的電極。反應器器壁設有進泥閥 (9.1)、排泥閥(9.2)和兩個取樣口兼加藥口。
脫氮反應器(5)的排泥閥(5.1)通過排泥泵(7)與污泥發酵反應器(9)的進泥 閥(9.1)相連;污泥發酵反應器(9)的排泥閥(9.2)通過污泥回流泵(8)與脫氮反應 器(5)的污泥回流閥(5.2)相連。
在本發明的裝置中,城市生活污水深度脫氮及污泥減量的流程如下:首先通過進水 泵將生活污水輸送至脫氮反應器,在厭氧階段充分利用進水中的有機物合成內碳源,而 后在好氧階段通過硝化作用將NH4+-N氧化為NO3--N、NO2--N,最后在缺氧階段通過反 硝化作用以有機物為電子供體將NO3--N、NO2--N還原為N2,實現污水中的氮去除;同時, 將脫氮反應器沉淀后的剩余污泥通過排泥泵輸送到旁側的污泥厭氧發酵密閉反應器進行 厭氧發酵,并通過污泥回流泵回流等體積的污泥發酵產物至脫氮反應器。并且,收集污 泥厭氧發酵產生的CH4提高產能。
本發明提供了一種基于污泥厭氧發酵強化生物脫氮及污泥減量的方法,其特征在于 包括以下步驟:
1)系統啟動:取污水處理廠曝氣池具有脫氮活性的污泥(出水總氮<15mg/L),加 入到脫氮反應器中,投加后活性污泥濃度MLSS為2000~3000mg/L;同時取污水處理廠 厭氧發酵罐污泥,加入到污泥發酵反應器中,投加后反應器內活性污泥濃度MLSS在 8000~10000mg/L。
2)運行時調節操作如下:
(1)脫氮反應器以間歇方式運行,運行時序依次為:進水,同時通過污泥回流泵將部 分污泥發酵液輸入反應器中,此階段進水體積為反應器有效容積的30%~50%,污泥發酵 液回流量同反應器排泥量相等;厭氧攪拌0.5h;曝氣2~6h,維持溶解氧為2~3mg/L;外 加碳源,投加量為1gNO3--N投4ml乙醇;缺氧攪拌0.5~1.5h;沉淀0.5h~1h;排水,排 水量為反應器有效容積的30%~50%;排泥,反應器每升有效容積排泥量為6~7.5ml/d; 閑置;該系統的污泥齡維持在20~25d。
(2)污泥發酵反應器也為間歇式運行方式,運行時序依次為:進泥、攪拌、排泥;系 統污泥齡維持在8~15d。進泥為脫氮反應器的排泥,直接由排泥泵打入,排泥量同進泥 量相等,直接由污泥回流泵輸送至脫氮反應器。污泥發酵反應器為中溫發酵,溫度維持 在35±0.5℃。并在線監測反應pH,維持pH在6.8~7.2之間。
技術原理:
一種基于污泥厭氧發酵強化生物脫氮及污泥減量的方法的技術原理是通過脫氮反應 器和污泥厭氧發酵罐的直接連接,并且回流部分污泥發酵液至脫氮反應器,實現了脫氮 反應器剩余污泥的減量化。收集污泥中溫厭氧發酵過程產生能源氣體CH4利用,增加產 能。
本發明一種基于污泥厭氧發酵強化生物脫氮及污泥減量的裝置和方法與傳統的污水 脫氮工藝相比有如下優點:
1、污水生物脫氮反應器剩余污泥直接排入污泥厭氧發酵反應器內進行厭氧發酵,實現 深度脫氮的同時,實現了剩余污泥的減量化與穩定化。
2、污泥厭氧發酵過程中產生能源氣體CH4,增加產能。
3、污泥厭氧發酵液無需單獨進行處理,直接回流至脫氮反應器處理。







