申請日2013.07.26
公開(公告)日2013.12.18
IPC分類號C02F9/02
摘要
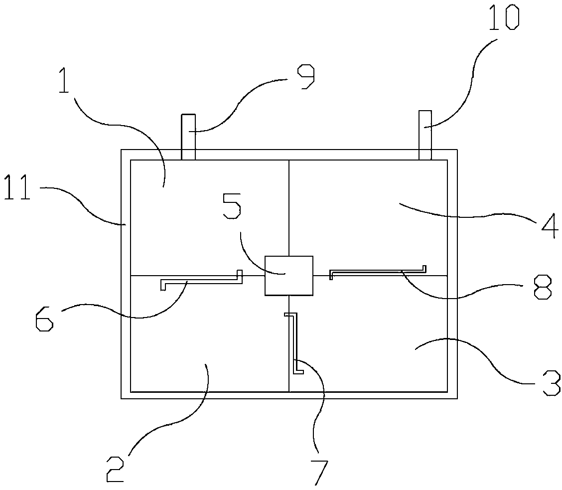
一種選礦系統廢水沉淀池,包括第一水池、第二水池、第三水池、第四水池,第一水池、第二水池、第三水池、第四水池組成了方形框架,第一水池、第二水池、第三水池、第四水池組成的方形框架中心處設有維修井,第一水池上設有排水管一,第二水池上設有排水管二,第三水池上設有排水管三。本實用新型有益的效果是:結構合理,采用四次沉淀的方式將選礦系統排出的廢水完全沉清,廢水中的有害物質被完全消除,避免了廢水污染環境,環保效果好,能夠保護人們的人身健康,并且設置圍欄能夠防止工作人員由于意外掉入廢水沉淀池,保障了工作人員的人身安全,使用效果好,利于推廣。
權利要求書
1.一種選礦系統廢水沉淀池,其特征在于:包括用于第一次沉淀廢水的第一水池(1)、用于第二次沉淀廢水的第二水池(2)、用于第三次沉淀廢水的第三水池(3)、用于第四次沉淀廢水的第四水池(4),所述第一水池(1)、第二水池(2)、第三水池(3)、第四水池(4)組成了方形框架,所述第一水池(1)、第二水池(2)、第三水池(3)、第四水池(4)組成的方形框架中心處設有維修井(5),所述第一水池(1)上設有用于向第二水池(2)排放廢水的排水管一(6),所述第二水池(2)上設有用于向第三水池(3)排放廢水的排水管二(7),所述第三水池(3)上設有用于向第四水池(4)排放廢水的排水管三(8)。
2.根據權利要求1所述的選礦系統廢水沉淀池,其特征在于:所述第一水池(1)上設有廢水進入管(9)。
3.根據權利要求1所述的選礦系統廢水沉淀池,其特征在于:所述第四水池(4)上設有沉清水出水管(10)。
4.根據權利要求1所述的選礦系統廢水沉淀池,其特征在于:所述第一水池(1)、第二水池(2)、第三水池(3)、第四水池(4)組成的方形框架周邊設有圍欄(11)。
說明書
一種選礦系統廢水沉淀池
技術領域
本實用新型涉及一種廢水處理系統,尤其是一種選礦系統廢水自然沉淀池。
背景技術
目前,采用浮選方法選別礦物后會產生大量的廢水,這些廢水排放到環境中容易對環境造成嚴重的污染,并且這些廢水會污染選礦地址附近的水源,影響人們的人身健康,因此,就需要專門的沉淀池來處理這些廢水。
實用新型內容
本實用新型要解決上述現有技術存在的問題,提供一種選礦系統廢水沉淀池,結構合理,能夠沉淀掉選礦廢水中的有害物質,避免了廢水污染環境,能夠保護人們的人身健康,滿足了人們的需求。
本實用新型解決其技術問題采用的技術方案:這種選礦系統廢水沉淀池,包括用于第一次沉淀廢水的第一水池、用于第二次沉淀廢水的第二水池、用于第三次沉淀廢水的第三水池、用于第四次沉淀廢水的第四水池,第一水池、第二水池、第三水池、第四水池組成了方形框架,第一水池、第二水池、第三水池、第四水池組成的方形框架中心處設有維修井,第一水池上設有用于向第二水池排放廢水的排水管一,第二水池上設有用于向第三水池排放廢水的排水管二,第三水池上設有用于向第四水池排放廢水的排水管三。這樣設置后,結構合理,使用時,第一水池用于第一次沉淀進入廢水沉淀池的廢水,沉淀后的廢水經由排水管一進入第二水池,第二水池對廢水進行第二次沉淀,沉淀后的廢水經由排水管二進入第三水池,第三水池對廢水進行第三次沉淀,沉淀后的廢水經由排水管三進入第四水池進行第四次沉淀,經過四次沉淀后的廢水沉淀掉了廢水中的有害物質,避免了廢水污染環境,能夠保護人們的人身健康。
第一水池上設有廢水進入管。這樣設置后,廢水能夠通過廢水進入管進入第一水池。
第四水池上設有沉清水出水管。這樣設置后,經過完全沉淀的廢水能夠經由沉清水出水管排出。
第一水池、第二水池、第三水池、第四水池組成的方形框架周邊設有圍欄。這樣設置后,采用圍欄能夠防止工作人員由于意外掉入廢水沉淀池,保障了工作人員的人身安全。
本實用新型有益的效果是:本實用新型的選礦系統廢水沉淀池,結構合理,采用四次沉淀的方式將選礦系統排出的廢水完全沉清,廢水中的有害物質被完全消除,避免了廢水污染環境,環保效果好,能夠保護人們的人身健康,并且設置圍欄能夠防止工作人員由于意外掉入廢水沉淀池,保障了工作人員的人身安全,使用效果好,利于推廣。







