申請日2014.11.05
公開(公告)日2015.02.04
IPC分類號C02F9/14
摘要
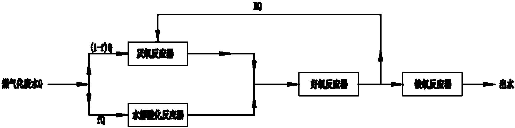
本發明是一種好氧出水回流至厭氧池稀釋并厭氧氨氧化處理煤氣廢水的方法,包括厭氧反應器、水解酸化反應器、好氧反應器、缺氧反應器,將總水量為 Q 的原廢水量乘以0%-50%的分流系數 f 的水量直接進入水解酸化反應器;剩余 ( 1-f ) Q 水量和從好氧反應器回流的水量 RQ 進入厭氧反應器,分流了進入水解酸化反應器的氨氮進入好氧反應器后在好氧硝化菌的作用下生成硝酸鹽氮和亞硝酸鹽氮,然后回流進入厭氧反應器在厭氧氨氧化菌的作用下,用氨氮將其還原為氮氣。其特點是:將好氧反應器出水以0%-100%的回流比R回流至厭氧反應器。具有科學合理,流程簡單,運行費用低,對廢水中有機物能夠充分降解,水處理效果好,便于推廣應用等優點。
權利要求書
1.一種好氧出水回流至厭氧反應器稀釋并厭氧氨氧化處理煤氣廢水的方法,它包括厭氧反應器、水解酸化反應器、好氧反應器、缺氧反應器,將總水量為Q的原廢水量乘以0%-50%分流系數f的水量直接進入水解酸化反應器;剩余(1-f)Q水量以及從好氧反應器回流的水量RQ進入厭氧反應器,分流了進入水解酸化反應器的氨氮進入好氧反應器后在好氧硝化菌的作用下生成硝酸鹽氮和亞硝酸鹽氮,然后回流進入厭氧反應器在厭氧氨氧化菌的作用下,用氨氮將其還原為氮氣,其特征在于:將好氧反應器出水以0%-100%的回流比R回流至厭氧反應器。
2.根據權利要求1所述的好氧出水回流至厭氧反應器稀釋并厭氧氨氧化處理煤氣廢水的方法,其特征在于:所述厭氧反應器為至少一級厭氧反應器。
3.根據權利要求1所述的好氧出水回流至厭氧反應器稀釋并厭氧氨氧化處理煤氣廢水的方法,其特征在于:所述厭氧反應器的每級厭氧反應器的水力停留時間為10-80h。
4.根據權利要求1所述的好氧出水回流至厭氧反應器稀釋并厭氧氨氧化處理煤氣廢水的方法,其特征在于:所述水解酸化反應器的水力停留時間為10-80h。
5.根據權利要求1所述的好氧出水回流至厭氧反應器稀釋并厭氧氨氧化處理煤氣廢水的方法,其特征在于:所述好氧反應器的水力停留時間為10-50h。
6.根據權利要求1所述的好氧出水回流至厭氧反應器稀釋并厭氧氨氧化處理煤氣廢水的方法,其特征在于:所述缺氧反應器的水力停留時間為10-50h。
7.根據權利要求1所述的好氧出水回流至厭氧反應器稀釋并厭氧氨氧化處理煤氣廢水的方法,其特征在于:所述厭氧反應器為厭氧濾反應器、厭氧折流板反應器、厭氧膨脹床、厭氧流化床、升流式厭氧污泥床或內循環式厭氧污泥塔。
8.根據權利要求1所述的好氧出水回流至厭氧反應器稀釋并厭氧氨氧化處理煤氣廢水的方法,其特征在于:所述好氧反應器為好氧懸浮反應器或生物膜反應器。
說明書
一種好氧出水回流至厭氧反應器稀釋并厭氧氨氧化處理煤氣廢水的方法
技術領域
本發明涉及污廢水處理技術領域,是一種好氧出水回流至厭氧反應器稀釋并厭氧氨氧化處理煤氣廢水的方法。
背景技術
新型煤化工技術是一種煤炭潔凈利用技術,它以煤氣化為龍頭,以碳化工藝技術為基礎,合成、制取各種化工產品和燃料油。其排放的廢水主要來源于煤煉焦、煤氣凈化及化工產品回收精制等過程。煤化工廢水成分復雜,高氨高酚,色度和毒性高并且可生化性較差。同時,在煤化工廢水中還含有很多具有生色團和助色團的有機物,使得煤化工廢水具有色度和濁度也很高的特點。
為了踐行可持續發展,目前我國正對能源結構進行調整,大力發展清潔能源。其中對煤綜合利用特別是煤的清潔利用提出了更高的要求。煤氣化是煤清潔利用的一個重要例。基于國家社會對生態環境保護的重視,對以煤氣化廢水為代表的高濃度含酚廢水一直是研究的熱點。煤化廢水處理工藝包括預處理,核心處理和深度處理三個部分。預處理的任務是去除SS、固體顆粒、除油、氨和酚的脫除與回收以及提高廢水后續處理的可操作性;深度處理主要采用混凝沉活、性炭吸附和臭氧氧化等方法實現對污染物的進一步去除。考慮到經濟性,其核心處理工藝主要采用生物法。
厭氧法是用來處理高濃度有機廢水的最佳工藝,最主要特點是可提高難降解有機物的去除效率。但是由于煤氣化廢水的毒性,抑制了厭氧細菌的代謝活性,傳統厭氧過程的去除效果不是很理想。為了使廢水排放達標,需要強化厭氧過程,并且還需采用好氧法對污染物實現進一步的去除。同時,為了取得更好的脫氮效果,好氧處理的出水還需進入缺氧反應器,以實現傳統反硝化脫氮的目的。
而自20世紀90年代以來,荷蘭Delft科技大學的研究者在厭氧流化床反應器中發現一種新的含高濃度氨氮廢水脫氮反應過程,并由此提出了一些列新型脫氮工藝,其中包括最有應用前景的厭氧氨氧化(ANAMMOX)工藝、短程硝化—反硝化(SHARON)工藝。
ANAMMOX工藝是在厭氧條件下以亞硝酸鹽為電子受體,利用自養菌將氨氮直接氧化為N2而實現脫氮處理。ANAMMOX工藝與傳統的生物脫氮工藝相比,可節省約60%的供氧量,不需要外加碳源,運行費用低等優點。但是ANAMMOX菌是最初是在僅含NH4+—N和NO2——N的無機底物作為進水的流化床中發現的,故目前ANAMMOX工藝只是應用于低C/N比的廢水處理中。并且ANAMMOX工藝對基質濃度有一定的要求,包括有機污染物濃度、NH4+—N和NO2——N的濃度。而NH4+—N和NO2——N既是ANAMMOX菌的基質利用物同時也是其抑制物,因為過高的NH4+—N和NO2——N濃度會對ANAMMOX菌起明顯的抑制作用;
SHARON工藝是一種基于短程反硝化原理實現脫氮的工藝,該工藝是通過合理的控制好氧段的溫度和停留時間等因素,使反應器的運行條件成為亞硝化菌生存的最佳環境,進而使硝化段控制在亞硝化階段,以NO2——N為終產物,在缺氧段實現反硝化過程。該工藝的特點是將硝化過程穩定地控制在亞硝化階段,以NO2——N為硝化終產物,與傳統的硝化—反硝化工藝相比,可節省25%的供氧量和節省40%甲醇(外碳源),但是在SHARON工藝中,也需要對硝化反應器進行堿度的補充,同時亞硝化菌是自養菌,當硝化反應器進水有機物濃度過高時,會使增殖速度較高的異養型細菌迅速增殖,從而使自養型的亞硝化菌得不到優勢,不能成為優占菌屬,亞硝化反應最終將無法進行。
發明內容
本發明的目的是對現有ANAMMOX工藝和SHARON工藝進行有機的組合,并進行實質性改進和創新,將其運用到煤氣化廢水處理中,在充分利用兩者優勢的同時,克服現有兩種工藝各自存在的缺點,提供一種科學合理、流程簡單、運行費用低,對煤氣化廢水中有機物能夠充分降解,水處理效果好,便于推廣應用的一種好氧出水回流至厭氧反應器稀釋并厭氧氨氧化處理煤氣化廢水的方法。
實現本發明目的所采用的技術方案是:一種好氧出水回流至厭氧反應器稀釋并厭氧氨氧化處理煤氣廢水的方法,它包括厭氧反應器、水解酸化反應器、好氧反應器、缺氧反應器,將總水量為Q的原廢水量乘以0%-50%分流系數f的水量直接進入水解酸化反應器;剩余(1-f)Q水量以及從好氧反應器回流的水量RQ進入厭氧反應器,分流了進入水解酸化反應器的氨氮進入好氧反應器后在好氧硝化菌的作用下生成硝酸鹽氮和亞硝酸鹽氮,然后回流進入厭氧反應器在厭氧氨氧化菌的作用下,用氨氮將其還原為氮氣,其特征在于:將好氧反應器出水以0%-100%的回流比R回流至厭氧反應器。
所述厭氧反應器為至少一級厭氧反應器。
所述厭氧反應器的每級厭氧反應器的水力停留時間為10-80h。
所述水解酸化反應器的水力停留時間為10-80h。
所述好氧反應器的水力停留時間為10-50h。
所述缺氧反應器的水力停留時間為10-50h。
所述厭氧反應器為厭氧濾反應器、厭氧折流板反應器、厭氧膨脹床、厭氧流化床、升流式厭氧污泥床或內循環式厭氧污泥塔。
所述好氧反應器為好氧懸浮反應器或生物膜反應器。
本發明的一種好氧出水回流至厭氧反應器稀釋并厭氧氨氧化處理煤氣廢水的方法,將煤氣化廢水分為兩個部分,一部分進入水解酸化反應器,將復雜有機物在水解發酵細菌作用下,將各類復雜有機質水解成簡單的有機物,以提高廢水的可生化性。水解酸化的出水進入好氧反應器,在好氧段主要實現有機物的降解及硝化功能,并且盡可能使硝化階段控制在亞硝化階段。另一部分的煤氣化廢水聯同好氧反應器的部分出水回流到厭氧反應器可實現稀釋厭氧進水中有機物的濃度和NH4+—N、NO2——N的濃度,有效的改善基質濃度對ANAMMOX菌的抑制作用,有利于厭氧氨氧化反應的順利進行。厭氧氨氧化反應會消耗H+,產生的堿度可對好氧反應器中硝化過程造成的堿度消耗進行補充而無需外加堿度物質。同時,厭氧處理可去除一定的有機物,使好氧進水有機負荷得以降低,對保障亞硝化菌成為優占菌有很重要作用。而厭氧反應器出水與水解酸化反應器的出水一同進入到好氧反應器,好氧反應器的出水在進入到缺氧反應器,在缺氧反應器只要實現反硝化功能。若能將好氧反應器很好的控制在亞硝化階段的話,則可實現短程硝化—反硝化過程。同時通過各個階段停留時間的合理控制以及正確選取反應器類型,以實現有機物的最大化降解。由于本發明對現有的ANAMMOX工藝和SHARON工藝進行了有機的組合,并開創性地將好氧反應器出水以0%-100%的回流比R回流至厭氧反應器,可有效減少硝化段的供氧量和反硝化段的碳源量,具有科學合理、流程簡單、運行費用低,對煤氣化廢水中有機物能夠充分降解,水處理效果好,便于推廣應用等優點。







