申請日2013.08.28
公開(公告)日2014.02.26
IPC分類號C02F9/02; C02F11/04; C05F7/00; C05F5/00; C05F3/00
摘要
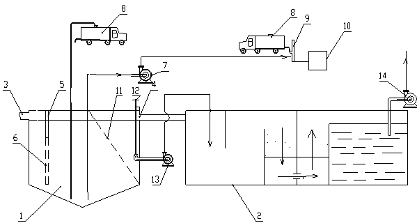
城市生活污水循環利用系統,包括污水糞便過濾分類池和污水凈化處理池,所述污水糞便過濾分類池左右兩側分別設有糞水入口和溢水口,所述污水糞便過濾分類池內左側從上到下依次豎向設有漂浮物隔離裝置以及雜物過濾篩網,污水糞便過濾分類池的右側傾斜設有糞便過濾篩網,污水糞便過濾分類池中間位置的底部設有糞便抽取管道入口;本實用新型通過對糞水進行分類,將漂浮物、雜物先過濾出去,然后將糞便送至沼氣池,同時采用濾網將污水和糞便分開,將污水進行有效處理后送至居民用戶或農田儲存池。糞便帶壓輸送進入沼氣無害化處理廠,糞便以產氣出肥,并對沼渣沼液深加工,比如制造有機復合肥。
權利要求書
1.城市生活污水循環利用系統,其特征在于:包括污水糞便過濾分類池和污水凈化處理池,所述污水糞便過濾分類池左右兩側分別設有糞水入口和溢水口,所述污水糞便過濾分類池內左側從上到下依次豎向設有漂浮物隔離裝置以及雜物過濾篩網,污水糞便過濾分類池的右側傾斜設有糞便過濾篩網,污水糞便過濾分類池中間位置的底部設有糞便抽取管道入口;所述溢水口與污水凈化處理池連通,所述污水糞便過濾分類池右側還設有調節閥,所述調節閥通過管路連接有廢水轉運泵,所述廢水轉運泵與污水凈化處理池連接,糞便過濾篩網的下端低于調節閥所在位置。
2.根據權利要求1所述的城市生活污水循環利用系統,其特征在于:還包括沼氣池、糞便清運車或糞便污泥泵,糞便抽取管道入口通過管道與糞便清運車或糞便污泥泵連接,所述糞便清運車或糞便污泥泵與糞便輸送管道連接,所述糞便輸送管道與沼氣池連通。
3.根據權利要求1或2所述的城市生活污水循環利用系統,其特征在于:所述漂浮物隔離裝置為隔離墻。
4.根據權利要求1或2所述的城市生活污水循環利用系統,其特征在于:所述調節閥為調節錐閥。
5.根據權利要求1或2所述的城市生活污水循環利用系統,其特征在于:污水糞便過濾分類池的底部為向下傾斜的漏斗形。
6.根據權利要求5所述的城市生活污水循環利用系統,其特征在于:所述污水糞便過濾分類池的底部的坡度為20%-40%。
7.根據權利要求6所述的城市生活污水循環利用系統,其特征在于:所述污水糞便過濾分類池的底部的坡度為30%。
說明書
城市生活污水循環利用系統
技術領域
本實用新型涉及一種污水處理系統。
背景技術
目前的城市生活污水大部分是經過污水處理廠進行處理,有少部分的城市污水是直接排放到污水河流中,造成嚴重的環境污染。污水處理廠處理的污水中,有一部分來自居民衛生間糞便用水,這種水中包括糞便等易產生沼氣的物質,直接進行污水處理,不僅大大增加污水處理的難度,也不能充分利用這部分物質去產生沼氣。
實用新型內容
本實用新型的目的在于提供一種城市生活污水循環利用系統,充分利用資源,減少現有城市生活污水處理的壓力。
本實用新型的技術方案是:
城市生活污水循環利用系統,包括污水糞便過濾分類池和污水凈化處理池,所述污水糞便過濾分類池左右兩側分別設有糞水入口和溢水口,所述污水糞便過濾分類池內左側從上到下依次豎向設有漂浮物隔離裝置以及雜物過濾篩網,污水糞便過濾分類池的右側傾斜設有糞便過濾篩網,污水糞便過濾分類池中間位置的底部設有糞便抽取管道入口;所述溢水口與污水凈化處理池連通,所述污水糞便過濾分類池右側還設有調節閥,所述調節閥通過管路連接有廢水轉運泵,所述廢水轉運泵與污水凈化處理池連接,糞便過濾篩網的下端低于調節閥所在位置。
還包括沼氣池、糞便清運車或糞便污泥泵,糞便抽取管道入口通過管道與糞便清運車或糞便污泥泵連接,所述糞便清運車或糞便污泥泵與糞便輸送管道連接,所述糞便輸送管道與沼氣池連通。
所述漂浮物隔離裝置為隔離墻。
所述調節閥為調節錐閥。
污水糞便過濾分類池的底部為向下傾斜的漏斗形。
所述污水糞便過濾分類池的底部的坡度為20%-40%。
所述污水糞便過濾分類池的底部的坡度為30%。
本實用新型通過對糞水進行分類,將漂浮物、雜物先過濾出去,然后將糞便送至沼氣池,同時采用濾網將污水和糞便分開,將污水進行有效處理后送至居民用戶或農田儲存池。糞便帶壓輸送進入沼氣無害化處理廠,糞便以產氣出肥,并對沼渣沼液深加工,比如制造有機復合肥。
該系統可以有效處理現有城市污水,既減輕現有城市污水處理系統的壓力,同時可以充分利用糞便以及污水,對污水的二次利用,大大節約了水資源。







