申請日2015.07.22
公開(公告)日2015.12.23
IPC分類號C02F1/04
摘要
本發明主要涉及一種含有水溶性有機溶劑廢水的分離處理方法,本發明的含有水溶性有機溶劑廢水的分離處理方法,采用機械蒸汽再壓縮與精餾或蒸餾組合對所述含有水溶性有機溶劑廢水濃縮分離,其中,所述的含有水溶性有機溶劑廢水在機械蒸汽再壓縮蒸發器中分別與機械蒸汽再壓縮機產生的二次蒸汽,以及精餾或蒸餾過程中分離出的蒸氣進行換熱,本發明的含有水溶性有機溶劑廢水的分離處理方法,解決了機械蒸汽壓縮機由于溫升不夠而導致的濃縮比例不高的問題,使機械蒸汽壓縮濃縮后的濃縮液的水溶性有機溶劑濃度進一步提高,提高了熱效率,降低了精餾或蒸餾過程的廢水量及能耗。
權利要求書
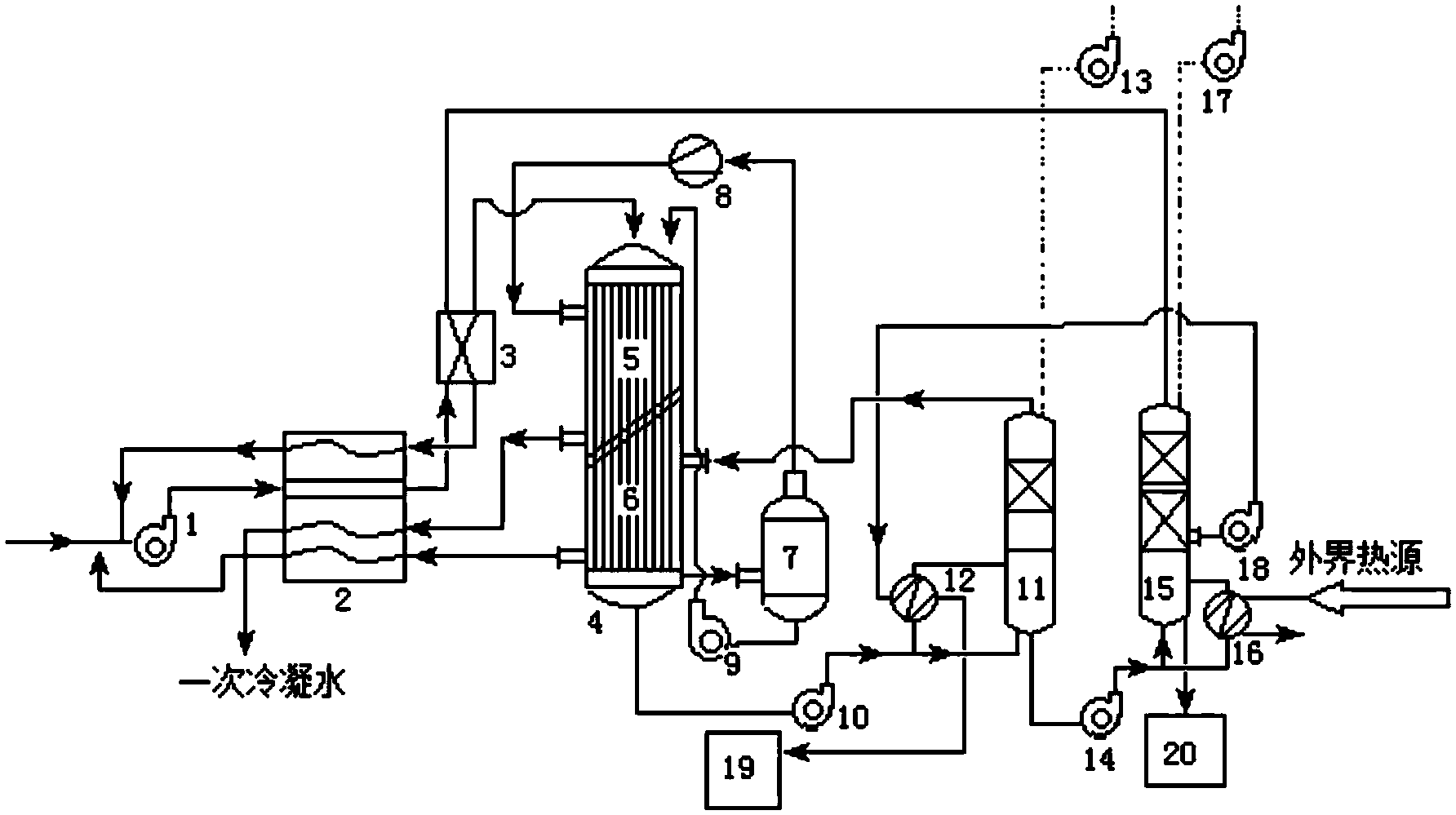
1.一種含有水溶性有機溶劑廢水的分離處理方法,采用機械蒸汽再壓縮與精餾或蒸餾組合對所述含有水溶性有機溶劑廢水濃縮分離,其特征在于,所述的含有水溶性有機溶劑廢水在機械蒸汽再壓縮蒸發器中分別與機械蒸汽再壓縮機產生的二次蒸汽,以及精餾或蒸餾過程中分離出的蒸汽進行換熱。
2.根據權利要求1所述的一種含有水溶性有機溶劑廢水的分離處理方法,其特征在于,所述的含有水溶性有機溶劑廢水為含醇廢水。
3.根據權利要求2所述的一種含有水溶性有機溶劑廢水的分離處理方法,其特征在于,所述的含醇廢水為含乙二醇、丙二醇、或二甘醇中的一種或多種的含醇廢水。
4.根據權利要求1所述的一種含有水溶性有機溶劑廢水的分離處理方法,其特征在于,所述的含有水溶性有機溶劑廢水中水溶性有機溶劑的質量濃度為1%~40%。
5.根據權利要求4所述的一種含有水溶性有機溶劑廢水的分離處理方法,其特征在于,所述的含有水溶性有機溶劑廢水中水溶性有機溶劑的質量濃度為5%~30%。
6.根據權利要求1所述的一種含有水溶性有機溶劑廢水的分離處理方法,其特征在于,機械蒸汽再壓縮濃縮后的含有水溶性有機溶劑廢水中水溶性有機溶劑的質量濃度為50%~75%。
7.根據權利要求1所述的一種含有水溶性有機溶劑廢水的分離處理方法,其特征在于,所述的機械蒸汽再壓縮機產生的二次蒸汽,以及精餾或蒸餾過程中分離出的蒸汽與機械蒸汽再壓縮蒸發器中的含有水溶性有機溶劑廢水換熱后,與進入機械蒸汽壓縮蒸發器之前的含有水溶性有機溶劑廢水進行換熱。
8.根據權利要求1所述的一種含有水溶性有機溶劑廢水的分離處理方法,其特征在于,所述的含有水溶性有機溶劑廢水在進入機械蒸汽再壓縮蒸發器之前與精餾或蒸餾過程中分離出的蒸汽進行換熱。
9.根據權利要求8所述的一種含有水溶性有機溶劑廢水的分離處理方法,其特征在于,所述的精餾或蒸餾采用二次精餾或蒸餾,與含有水溶性有機溶劑廢水在機械蒸汽再壓縮蒸發器中進行換熱的精餾或蒸餾過程中分離出的蒸汽為一次精餾或蒸餾過程中分離出的蒸汽,與含有水溶性有機溶劑廢水在進入機械蒸汽再壓縮蒸發器之前換熱的精餾或蒸餾過程中分離出的蒸汽為二次精餾或蒸餾過程中分離出的蒸汽。
10.根據權利要求1所述的一種含有水溶性有機溶劑廢水的分離處理方法,其特征在于,精餾或蒸餾過程中分離出的蒸汽經換熱冷凝后最終返回到初始的含有水溶性有機溶劑廢水中。
說明書
一種含有水溶性有機溶劑廢水的分離處理方法
技術領域
本發明屬于化工分離技術領域,具體涉及一種含有水溶性有機溶劑廢水的分離處理方法。
背景技術
為維護冬季航空器的飛行安全,機場需要采用大量的除冰液對飛機和跑道進行除冰,這類除冰液中含有大量的醇類物質,從而會產生大量的含醇廢水。這類廢水的平均COD超過20000mg/L,直接排放會嚴重危害機場周邊的生態環境。由于廢水COD波動大,對細菌活性影響較大,從而制約了生化法的應用。對于這種含醇等水溶性有機溶劑廢水,需要進行雜質分離后,再進行蒸發濃縮分離,最終得到可以再生利用的水溶性有機溶劑。
為了節約蒸發過程中的能耗,通常采用機械蒸汽再壓縮(MVR)的方式對含有水溶性有機溶劑廢水進行蒸發濃縮。但單獨的機械蒸汽再壓縮處理只能得到水溶性有機溶劑濃度較低的水溶性有機溶劑水溶液,無法進行再生利用,且蒸發后的冷凝水中含有較高濃度的水溶性有機溶劑,無法達到排放要求,特別是對于含醇廢水,蒸發前后沸點相差很大,單獨的機械蒸汽再壓縮處理只能得到醇濃度約為50%的醇水溶液,如果要得到更高濃度的醇,其能耗和成本會急劇增加,機械蒸汽再壓縮的使用不再合理。
采用傳統的多效精餾的方式對含有水溶性有機溶劑廢水進行蒸發濃縮盡管可以使有機溶劑達到再生利用的濃度,但是存在工藝流程復雜,蒸汽消耗量大等不足,常用于處理含有水溶性有機溶劑量較高的廢水溶液;如果處理低濃度含有水溶性有機溶劑廢水,不僅其運行費用高,而且需要消耗大量的冷卻水對濃縮過程產生的蒸汽進行冷卻。
CN203483884U公開了一種機械蒸汽再壓縮與多效蒸發相組合的已內酰胺水溶液的濃縮裝置,由機械蒸汽再壓縮和多效蒸發組成。該裝置采取機械蒸汽再壓縮技術去除溶液中的大量水,將已內酰胺進行濃縮至一定濃度后再進入二效或三效蒸發工藝實現已內酰胺的再濃縮,利用多效蒸發過程中,上一效產生的二次蒸汽作為下一效的加熱蒸汽,提高了熱利用效率,節約了能耗,降低了蒸汽用量與冷卻水的消耗。盡管該裝置能夠提高熱利用效率,但在多效蒸發過程中,需要冷卻水對蒸汽進行冷凝,最終得到的產物中的熱量并沒有進行利用,同時蒸汽的熱利用效率有待提高。
CN103224260A公開了一種采用機械蒸汽再壓縮濃縮加精餾法治理與回收低濃度DMAc、DMF廢水的方法。先將廢水進入濃縮塔通過機械蒸汽壓縮機對濃縮塔頂的二次蒸汽加壓后再利用濃縮塔的蒸發器對濃縮塔的塔釜進行加熱,從而在濃縮塔中實現廢水的DMAc、DMF濃縮。該方法盡管能夠提高濃縮過程中的熱利用效率,但并未利用精餾過程中產生的熱能,且機械蒸汽再壓縮處理后只能將廢水中的DMAc、DMF濃縮至30~50%,這提高了精餾過程中的能耗,且精餾過程中的熱量通過水冷卻系統帶走,并未充分利用。
發明內容
為了降低能耗,降低運行成本,本發明提供一種采用機械蒸汽再壓縮與精餾或蒸餾組合濃縮分離低濃度含有水溶性有機溶劑廢水的方法,充分利用精餾或蒸餾過程的熱能,提高機械蒸汽再壓縮處理后的含有水溶性有機溶劑廢水中水溶性有機溶劑的濃度,具體方案如下:
一種含有水溶性有機溶劑廢水的分離處理方法,采用機械蒸汽再壓縮與精餾或蒸餾組合對所述含有水溶性有機溶劑廢水進行濃縮分離,其中,所述的含有水溶性有機溶劑廢水在機械蒸汽再壓縮蒸發器中分別與機械蒸汽再壓縮機產生的二次蒸汽,以及精餾或蒸餾過程中分離出的蒸汽進行換熱。
作為上述含有水溶性有機溶劑廢水的分離處理方法優選方案,所述的含有水溶性有機溶劑廢水為含醇廢水。
作為上述含有水溶性有機溶劑廢水的分離處理方法優選方案,所述的含醇廢水為含乙二醇、丙二醇、或二甘醇中的一種或多種的含醇廢水。
作為上述含有水溶性有機溶劑廢水的分離處理方法優選方案,所述的含有水溶性有機溶劑廢水中水溶性有機溶劑的質量濃度為1%~40%。
作為上述含有水溶性有機溶劑廢水的分離處理方法優選方案,所述的含有水溶性有機溶劑廢水中水溶性有機溶劑的質量濃度為5%~30%。
作為上述含有水溶性有機溶劑廢水的分離處理方法優選方案,機械蒸汽再壓縮濃縮后的含有水溶性有機溶劑廢水中有機溶劑的質量濃度為50%~75%。
作為上述含有水溶性有機溶劑廢水的分離處理方法優選方案,所述的機械蒸汽再壓縮機產生的二次蒸汽,以及精餾或蒸餾過程中分離出的水蒸汽與機械蒸汽再壓縮蒸發器中的含有水溶性有機溶劑廢水換熱后,與進入機械蒸汽壓縮蒸發器之前的含有水溶性有機溶劑廢水進行換熱。
作為上述含有水溶性有機溶劑廢水的分離處理方法優選方案,所述的含有水溶性有機溶劑廢水在進入機械蒸汽再壓縮蒸發器之前與精餾或蒸餾過程中分離出的水蒸氣進行換熱。
作為上述含有水溶性有機溶劑廢水的分離處理方法優選方案,所述的精餾或蒸餾采用二次精餾或蒸餾,與含有水溶性有機溶劑廢水在機械蒸汽再壓縮蒸發器中進行換熱的精餾或蒸餾過程中分離出的蒸汽為一次精餾或蒸餾過程中分離出的蒸汽,與含有水溶性有機溶劑廢水在進入機械蒸汽再壓縮蒸發器之前換熱的精餾或蒸餾過程中分離出的蒸汽為二次精餾或蒸餾過程中分離出的蒸汽。
作為上述含有水溶性有機溶劑廢水的分離處理方法優選方案,其特征在于,精餾或蒸餾過程中分離出的蒸汽經換熱冷凝后最終返回到初始的含有水溶性有機溶劑廢水中。
本發明的一種含有水溶性有機溶劑廢水的分離處理方法,采用機械蒸汽再壓縮與精餾或蒸餾組合對含有水溶性有機溶劑廢水進行濃縮分離,通過含有水溶性有機溶劑廢水在機械蒸汽再壓縮蒸發器中分別與機械蒸汽再壓縮機產生的二次蒸汽,以及精餾或蒸餾過程中分離出的水蒸汽進行換熱的提高熱利用效率的技術方案,具有如下優點:
1、設備緊湊,占地面積小,可省去水冷卻系統。
2、充分利用了含有水溶性有機溶劑廢水精餾或蒸餾過程中產生的蒸汽的潛熱,解決了機械蒸汽壓縮過程中,含有水溶性有機溶劑廢水在機械蒸汽再壓縮蒸發器中,僅靠機械蒸汽再壓縮機產生的二次蒸汽,溫升不夠而導致的濃縮比例不高的問題,使機械蒸汽壓縮濃縮后的濃縮液的水溶性有機溶劑濃度進一步提高,提高了熱效率,降低了精餾或蒸餾過程的廢水量及能耗。







