申請日2015.07.23
公開(公告)日2015.12.02
IPC分類號C02F9/10
摘要
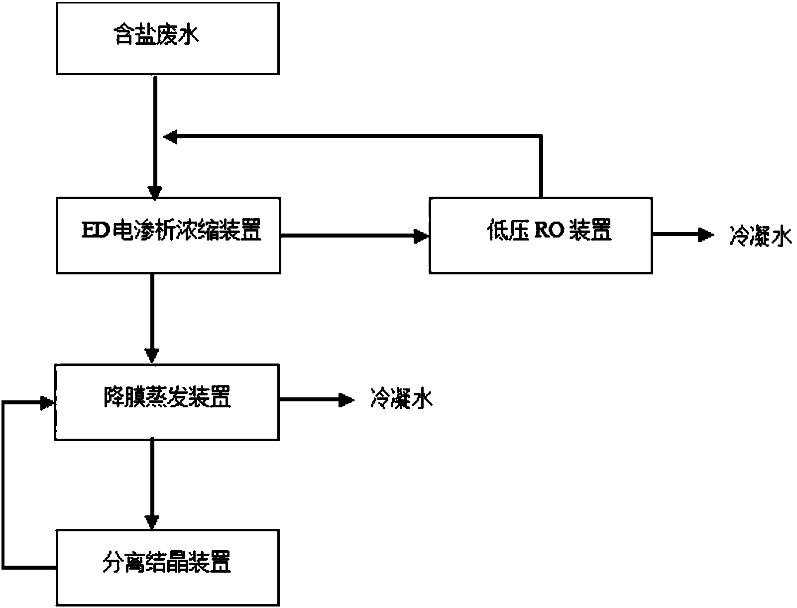
本實用新型提供膜法及降膜蒸發零排放含鹽廢水處理裝置,包括依次連接的對含鹽廢水進行預濃縮的ED電滲析濃縮裝置、經過電滲析后的濃縮液進入的降膜蒸發裝置以及經過降膜蒸發裝置蒸發后的固體鹽和含鹽濃縮液進入的分離結晶裝置;所述ED電滲析裝置的淡化水出口連接低壓RO裝置,低壓RO裝置的濃縮液出口連接ED電滲析濃縮裝置的進液口。
權利要求書
1.膜法及降膜蒸發零排放含鹽廢水處理裝置,其特征在于:包括依次連接的對含鹽廢水 進行預濃縮的ED電滲析濃縮裝置、經過電滲析后的濃縮液進入的降膜蒸發裝置以及經過降膜 蒸發裝置蒸發后的固體鹽和含鹽濃縮液進入的分離結晶裝置;所述ED電滲析裝置的淡化水出 口連接低壓RO裝置,低壓RO裝置的濃縮液出口連接ED電滲析濃縮裝置的進液口。
2.根據權利要求1所述膜法及降膜蒸發零排放含鹽廢水處理裝置,其特征在于:所述 ED電滲析濃縮裝置的ED電滲析膜組件采用均相電滲析膜。
3.根據權利要求1所述的膜法及降膜蒸發零排放含鹽廢水處理裝置,其特征在于:所述 降膜蒸發裝置包括降膜蒸發器,降膜蒸發器的二次蒸汽出氣口連接MVR蒸汽再壓縮機的進氣 口,MVR蒸汽再壓縮機的出氣口循環連接至降膜蒸發器頂部進氣口,循環使用經MVR蒸汽再 壓縮機產生的二次蒸汽。
4.根據權利要求3所述的膜法及降膜蒸發零排放含鹽廢水處理裝置,其特征在于:所述 降膜蒸發器頂部進氣口連接蒸汽口補充一次蒸汽。
5.根據權利要求4所述的膜法及降膜蒸發零排放含鹽廢水處理裝置,其特征在于:所述 降膜蒸發器底部出液口連接強效循環泵,強效循環泵的出口連接降膜蒸發器的降膜蒸發進料 口形成循環。
說明書
膜法及降膜蒸發零排放含鹽廢水處理裝置
技術領域
本實用新型涉及一種含鹽水處理方法及其裝置,具體涉及一種膜法及降膜蒸發零排放含 鹽廢水處理裝置。
背景技術
在海水淡化和工業含鹽廢水處理領域,如果采用傳統的三效蒸發或降膜蒸發工藝其回收 的冷卻水能直接到達飲用水質,但是耗能較大,成本太高而造成很多企業直接排放造成了環 境污染。并且在很多化工生產中對于中水的需求也在增加,一條節能的中水回收、濃鹽水結 晶分離鹽分達到零排放的水處理工藝在缺水地區應用將是未來的一個方向。
實用新型內容
針對現有技術存在的問題,本實用新型目的是,提供一種膜法及降膜蒸發零排放含鹽廢 水處理裝置,能夠實現節能的中水回收、濃鹽水結晶分離鹽分達到零排放。
本實用新型提供的技術方案是:膜法及降膜蒸發零排放含鹽廢水處理裝置,包括依次連 接的對含鹽廢水進行預濃縮的ED電滲析濃縮裝置、經過電滲析后的濃縮液進入的降膜蒸發裝 置以及經過降膜蒸發裝置蒸發后的固體鹽和含鹽濃縮液進入的分離結晶裝置;所述ED電滲析 裝置的淡化水出口連接低壓RO裝置,低壓RO裝置的濃縮液出口連接ED電滲析濃縮裝置的進 液口。
進一步的,所述ED電滲析濃縮裝置的ED電滲析膜組件采用均相電滲析膜組件。因為均 相膜相對異相膜能耗低,更經濟,且具有膜電阻更低,致密性更高,可耐受更大的濃度差, 電流效率更高等優勢
進一步的,所述降膜蒸發裝置包括降膜蒸發器,降膜蒸發器的二次蒸汽出氣口連接MVR 蒸汽再壓縮機的進氣口,MVR蒸汽再壓縮機的出氣口循環連接至降膜蒸發器頂部進氣口,循 環使用經MVR蒸汽再壓縮機產生的二次蒸汽。充分利用系統資源。
進一步的,所述降膜蒸發器頂部進氣口連接蒸汽口補充一次蒸汽。
進一步的,所述降膜蒸發器底部出液口連接強效循環泵,強效循環泵的出口連接降膜蒸 發器的降膜蒸發進料口形成循環。充分利用系統資源。
本實用新型的有益效果是:對于低濃度(0.1%—6%)的RO濃水回用來講,高效反滲透與 MVR直接蒸發的方案投資太大并且能耗太高,相對而言,采用ED電滲析濃縮裝置進行預濃縮, 同時結合低壓RO膜蒸餾裝置淡化,其投資和能耗相對于高效反滲透以及MVR來講都較合理 (20t/h的1.5%的RO濃水,采用本實用新型投資約為305萬元,能耗約為210萬元;而采用 高效反滲透直接濃縮方案的投資約為960萬元,能耗約為270萬元,采用MVR直接蒸發的方 案投資約為700萬元,能耗約為600萬元),相比較而言本實用新型能耗低,更經濟。
整套裝置中充分利用系統資源,能夠實現節能的中水回收、濃鹽水結晶分離鹽分達到零 排放。







