申請日2015.06.10
公開(公告)日2015.09.09
IPC分類號C02F9/14
摘要
本發明公開了一種光催化膜蒸餾印染廢水處理回用系統及工藝,其中處理工藝是:將印染廢水輸入光催化降解反應池的曝氣區進行曝氣,曝氣后的污水進行微波無極紫外光催化反應;反應后的污水由第二污水泵入膜蒸餾生物反應池曝氣,曝氣后的污水經過蒸餾膜組件脫鹽,通過第一循環泵和冷凝器循環冷卻反復曝氣、脫鹽,合格的水體經清水池流出。本發明對廢水中COD的去除率達到了99%以上,脫色率和脫鹽率達到99%以上,實現水的高度純化,水的回收利用率達到80%以上。
摘要附圖
權利要求書
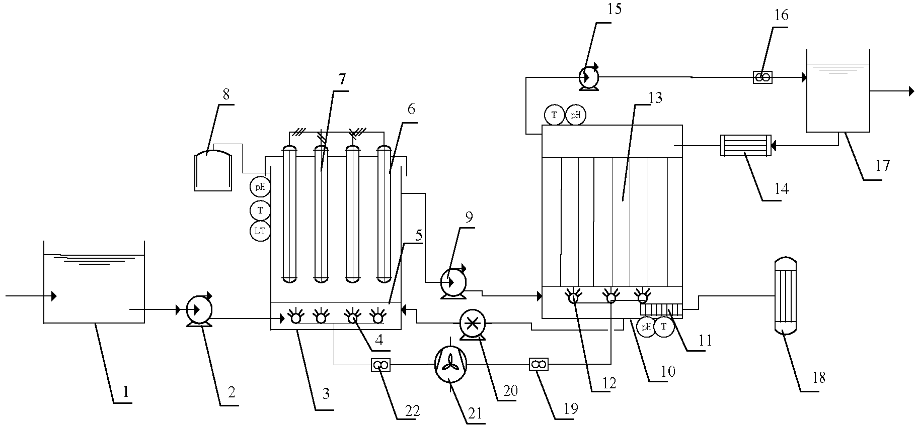
1.光催化膜蒸餾印染廢水處理回用系統,其特征在于,包括依次連接的進水池(1)、光催化降解反應池(3)、膜蒸餾生物反應池(10)、清水池(17),光催化降解反應池(3)的上部和膜蒸餾生物反應池(10)的底部之間的連接管道上設有第二污水泵(9),光催化降解反應池(3)的底部和膜蒸餾生物反應池(10)的底部之間的連接管道上設有第二循環泵(20),光催化降解反應池(3)與膜蒸餾生物反應池(10)經第二污水泵(9)、第二循環泵(20)構成循環系統;清水池(17)和膜蒸餾生物反應池(10)經兩個連接管道連接成循環結構,兩個連接管道上分別設有第一循環泵(15)和冷凝器(14);光催化降解反應池(3)的底部設有布水板(5),布水板(5)下面設有曝氣區,光催化降解反應池(3)的頂部設有微波無極紫外光燈(7)。
2.根據權利要求1所述的光催化膜蒸餾印染廢水處理回用系統,其特征在于,微波無極紫外光燈(7)設在石英燈罩(6)內,石英燈罩(6)外壁均勻涂抹有粉末狀TiO2。
3.根據權利要求1所述的光催化膜蒸餾印染廢水處理回用系統,其特征在于,光催化降解池(3)上部還設置臭氧分解裝置(8)。
4.根據權利要求1所述的光催化膜蒸餾印染廢水處理回用系統,其特征在于,膜蒸餾生物反應池(10)內的集熱器(11)連接至太陽能吸收裝置(18)。
5.根據權利要求1所述的光催化膜蒸餾印染廢水處理回用系統,其特征在于,光催化降解反應池(3)和膜蒸餾生物反應池(10)底部的第一微孔曝氣頭(4)、第二微孔曝氣頭(12)均與風機(21)相連。
6.根據權利要求1所述的光催化膜蒸餾印染廢水處理回用系統,其特征在于,光催化降解反應池(3)內設有溫度傳感器、pH傳感器和液位控制器,膜蒸餾生物反應池(10)內設有溫度傳感器和pH傳感器。
7.根據權利要求1所述的光催化膜蒸餾印染廢水處理回用系統,其特征在于,微波無極紫外光燈(7)內的填充有金屬汞和惰性氣體,微波放電的頻率為2450-5000 MHz。
8.根據權利要求1所述的光催化膜蒸餾印染廢水處理回用系統,其特征在于,蒸餾膜組件(13)采用聚四氟乙烯膜或者聚丙烯膜,膜孔徑為0.1~0.4μm。
9.基于權利要求1所述的光催化膜蒸餾印染廢水處理回用系統的工藝,其特征在于,包括以下步驟:
進水池(1)的印染廢水在第一污水泵(2)的作用下,經管道輸入光催化降解反應池(3)內;
在光催化降解反應池(3)的曝氣區內,在風機(21)的作用下對污水進行曝氣,曝氣后的污水利用微波無極紫外光燈(7)進行微波無極紫外光催化反應;
經過微波無極紫外光催化反應后的污水由第二污水泵(9)從光催化降解反應池(3)的上部泵入膜蒸餾生物反應池(10)的底部的曝氣區曝氣,曝氣后的污水經過蒸餾膜組件(13)脫鹽;
經過曝氣、脫鹽的污水在第一循環泵(15)的作用下,在清水池(17)和膜蒸餾生物反應池(10)之間循環,并在冷凝器(14)的作用下冷卻,合格的清水最后經清水池(17)流出。
10.根據權利要求9所述的光催化膜蒸餾印染廢水處理回用系統的工藝,其特征在于,光催化降解反應池(3)內的pH值為6.5~7.5。
說明書
光催化膜蒸餾印染廢水處理回用系統和工藝
技術領域
本發明屬于印染廢水處理領域,具體涉及一種光催化膜蒸餾印染廢水處理回用系統和工藝。
背景技術
水資源可持續發展和回用水工程的發展,極大推動了水回用技術的發展,尤其是印染廢水的回用,水質和回用指標不盡相同。對于印染廢水回用,其主要去除懸浮顆粒物(SS)、有機物(COD/BOD),氮磷化合物(N/P)、無機離子和金屬離子、鹽和病毒細菌等。
生物曝氣濾池(BAF)是20世紀80年代末發展起來的廣泛運用于水回用系統的工藝。生物曝氣濾池主要對廢水中的有機碳污染物、氨氮、磷等進行深度處理,隨著濾料填料材料、兼氧好氧工藝組合方式的發展,目前BAF已經發展去除SS、COD、而且還具有較強的硝化反硝化、脫氮除磷和去除有害物質(AOX)等功能。
膜技術由于其獨特的選擇性分離能力,隨著近年來技術的成熟,以及膜制造成本的下降,出現了以膜生物反應器(MBR)和雙膜法(UF+R0)為代表的膜技術水回用技術,特別是在難降解有機物、高含鹽、色度等廢水領域有獨特的優勢。但是,出水率低、截留性能差、高能耗仍是制約當前反滲透膜廣泛應用的重要因素。
膜蒸餾技術是膜分離技術與蒸餾過程的一種結合,其有蒸發面積大,產水純度高,設備簡單,常用來來處理高濃度的水溶液;膜分離還與光催化技術相結合形成光催化膜分離技術,膜分離與傳統的生化處理形成了目前最值得推廣的膜生物反應器(MBR)技術。但是如何提高同步脫氮除磷效果,如果合理設置反沖洗系統、如何有效的在BAF系統中創造出合理的好氧區、缺氧區、厭氧區環境仍有待進一步探索。
發明內容
本發明為了解決上述技術問題,提供了一種光催化膜蒸餾印染廢水處理回用系統和工藝。該系統對廢水水中COD的去除率達到了99%以上,脫色率和脫鹽率達到99%以上,實現了水的純化和回用,水的回收利用率達到80%以上,有效的節約了水資源,同時利用了清潔能源,降低了能耗。
本發明是通過以下技術方案實現的:
光催化膜蒸餾印染廢水處理回用系統,包括依次連接的進水池、光催化降解反應池、膜蒸餾生物反應池、清水池,光催化降解反應池的上部和膜蒸餾生物反應池的底部之間的連接管道上設有第二污水泵,光催化降解反應池的底部和膜蒸餾生物反應池的底部之間的連接管道上設有第二循環泵,光催化降解反應池與膜蒸餾生物反應池經第二污水泵、第二循環泵構成循環系統;清水池和膜蒸餾生物反應池經兩個連接管道連接成循環結構,兩個連接管道上分別設有第一循環泵和冷凝器;光催化降解反應池的底部設有布水板,布水板下面設有曝氣區,光催化降解反應池的頂部設有微波無極紫外光燈。
本發明通過將TiO2微波無極紫外光催化技術和膜蒸餾技術進行科學組合,通過光催化氧化、吸附催化氧化、微波解吸附及加速氧化協同作用,將廢水中的有機物迅速降解為CO2、H2O等無毒無害小分子物,同時利用蒸餾膜技術對降解后溶液進行脫鹽,對廢水水中COD的去除率達到了99%以上,脫色率和脫鹽率達到99%以上,實現水的高度純化,水的回收利用率達到80%以上。此外,進行多次循環處理的污水,可以減少下一步反應過程中的膜污染。
作為優選,微波無極紫外光燈設在石英燈罩內,石英燈罩外壁均勻涂抹有粉末狀TiO2。
作為優選,光催化降解池上部還設置臭氧分解裝置。
作為優選,膜蒸餾生物反應池內的集熱器連接至太陽能吸收裝置。實現了清潔能源的再利用,大大降低了能源消耗,節約了成本。
作為優選,光催化降解反應池和膜蒸餾生物反應池底部的第一微孔曝氣頭、第二微孔曝氣頭均與風機相連。
作為優選,光催化降解反應池內設有溫度傳感器、pH傳感器和液位控制器,膜蒸餾生物反應池內設有溫度傳感器和pH傳感器。
作為優選,微波無極紫外光燈內的填充有金屬汞和惰性氣體,微波放電的頻率為2450-5000 MHz。
作為優選,蒸餾膜組件采用聚四氟乙烯膜或者聚丙烯膜,膜孔徑為0.1~0.4μm。
光催化膜蒸餾印染廢水處理回用系統的工藝,包括以下步驟:
進水池的印染廢水在第一污水泵的作用下,經管道輸入光催化降解反應池內;
在光催化降解反應池的曝氣區內,在風機的作用下對污水進行曝氣,曝氣后的污水利用微波無極紫外光燈進行微波無極紫外光催化反應;
經過微波無極紫外光催化反應后的污水由第二污水泵從光催化降解反應池的上部泵入膜蒸餾生物反應池的底部的曝氣區曝氣,曝氣后的污水經過蒸餾膜組件脫鹽;
經過曝氣、脫鹽的污水在第一循環泵的作用下,在清水池和膜蒸餾生物反應池之間循環,并在冷凝器的作用下冷卻,合格的清水最后經清水池流出。
作為優選,光催化降解反應池內的pH值為6.5~7.5。
作為優選,清水池內溫度為15~20℃。
作為優選,蒸餾膜生物反應池中的溫度為50-60℃。對于印染廢水等高熱源污水尤為適用。
本發明具有以下有益效果:采用TiO2微波無極紫外光催化技術,實現了光催化氧化、吸附催化氧化、微波解吸附及加速氧化協同作用,提升了氧化速率和效果,同時,光強大,壽命長,降低投資和運行成本;采用膜蒸餾技術,設備簡單,出水純度高,與此同時,避免了雙膜法(UF+R0)組合裝置的高能耗,實現了節能降耗。本發明反應池占地面積小,工藝簡單,維護方便,高效的節約了成本,易于自動化控制。






