申請日2016.05.27
公開(公告)日2016.10.12
IPC分類號C02F9/08
摘要
本實用新型公開了一種廢水轉換生活用水系統,市政水管內的原水經初步過濾后進入RO反滲透過濾器,RO反滲透過濾器過濾產生的污水一部分不經過過濾進入第二污水終端供水裝置,這部分污水可以供用戶沖廁所、拖地使用,RO反滲透過濾器過濾產生的污水一部分經過污水處理裝置簡單過濾進入第一污水終端供水裝置,這部分污水可以供用戶洗衣服、洗菜使用,RO反滲透過濾器過濾產生的凈水經過凈水處理裝置過濾后進入凈水終端供水裝置,這部分水可以供用戶飲用,這種結構的凈水系統不會造成污水浪費,提高廢水的利用率,達到環保節水的效果。
摘要附圖
權利要求書
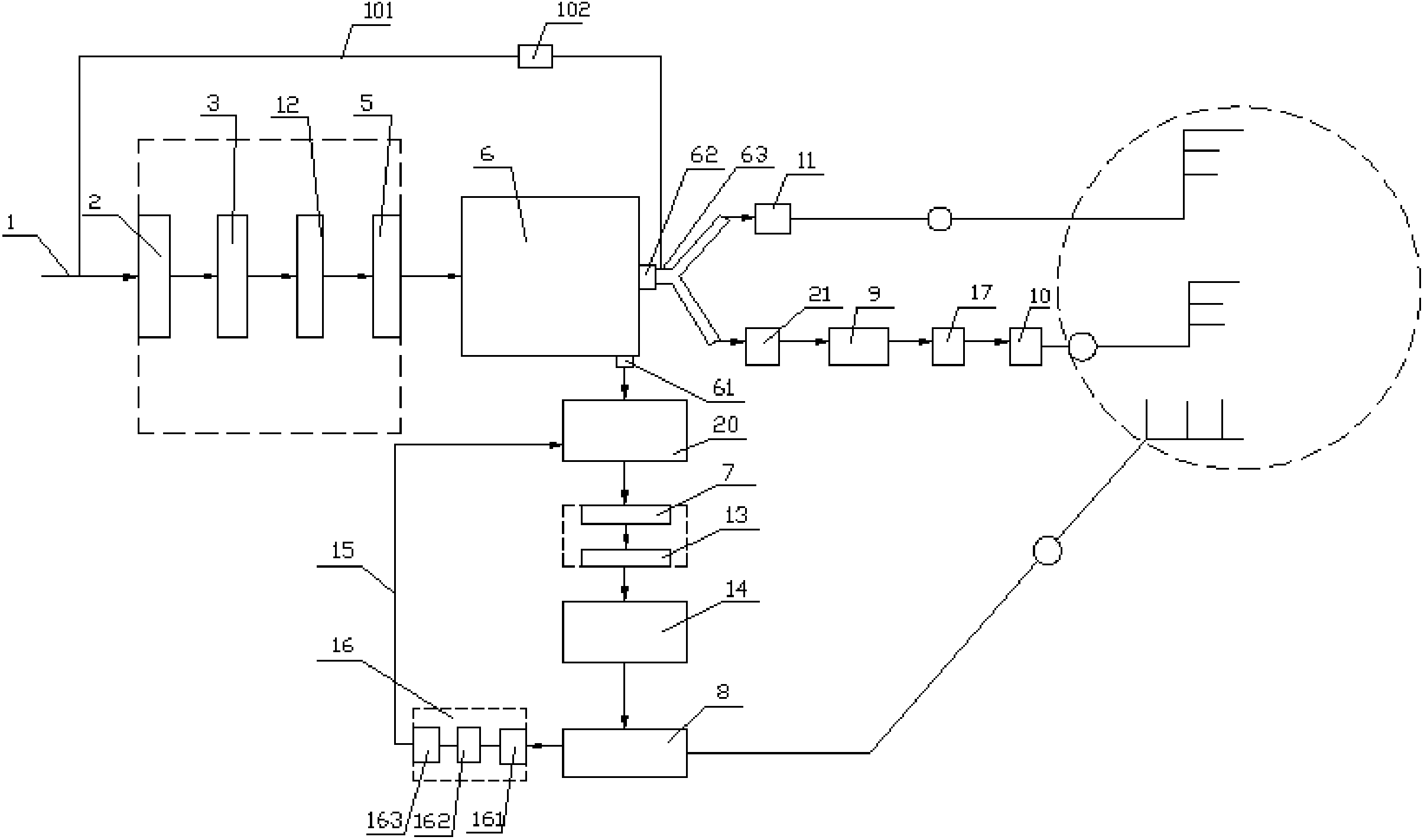
1.一種廢水轉換生活用水系統,包括與市政水管(1)連接的顆粒過濾器(2),所述顆粒過濾器(2)的出水口連接有絮凝中和池(3),所述絮凝中和池(3)的上部安裝有藥槽(4),所述絮凝中和池(3)的出水口連接有阻垢器(12),所述阻垢器(12)的出水口連接有精密過濾器(5),所述精密過濾器(5)的出水口連接有RO反滲透過濾器(6),所述RO反滲透過濾器(6)上設有凈水出水口(61)和污水出水口(62),所述凈水出水口(61)連接有凈水水箱(20),凈水水箱(20)的出水口連接有凈水紫外線殺菌器(7),所述紫外線殺菌器(7)的出水口處連接有凈水處理裝置,凈水處理裝置通過水管網連接有凈水終端供水裝置(8),所述污水出水口(62)通過污水出水管(63)連接有污水水箱(21),污水水箱(21)的出水口連接有污水紫外線殺菌器(9),污水紫外線殺菌器(9)的出水口處連接有污水處理裝置,污水處理裝置通過水管網連接有第一污水終端供水裝置(10),所述污水出水管(63)為三通管,污水出水管(63)上還通過水管網連接有第二污水終端供水裝置(11)。
2.根據權利要求1所述的廢水轉換生活用水系統,其特征是:所述藥槽(4)安裝在絮凝中和池(3)上部的側壁之間,所述藥槽(4)的底部設有濾水孔(411),所述絮凝中和池(3)的出水口設置在絮凝中和池(3)上部的側壁上,絮凝中和池(3)的出水口位于藥槽(4)下部,所述絮凝中和池(3)的進水口設置在絮凝中和池(3)上部的側壁上,絮凝中和池(3)的進水口位于藥槽(4)上部,所述絮凝中和池(3)的進水口位于藥槽(4)的正上方。
3.根據權利要求2所述的廢水轉換生活用水系統,其特征是:所述凈水處理裝置包括與凈水紫外線殺菌器(7)出水口連接的凈水雜質異味處理器(13),所述凈水雜質異味處理器(13)的出水口連接有水質礦化裝置(14),水質礦化裝置(14)通過水管網連接有凈水終端供水裝置(8)。
4.根據權利要求3所述的廢水轉換生活用水系統,其特征是:所述凈水終端供水裝置(8)上還連接有回水管路(15),回水管路(15)上裝有回水再處理裝置(16),回水管路(15)的出水端連接在凈水水箱(20)聯通。
5.根據權利要求4所述的廢水轉換生活用水系統,其特征是:所述回水再處理裝置(16)包括通過管路依次串接的雜質異味處理器(161)、回水過濾器(162)以及回水紫外線殺菌器(163)。
6.根據權利要求5所述的廢水轉換生活用水系統,其特征是:所述污水處理裝置為與污水紫外線殺菌器(9)出水口連接的污水雜質異味處理器(17)。
7.根據權利要求3所述的廢水轉換生活用水系統,其特征是:所述水質礦化裝置(14)包括外箱體(41),外箱體(41)一側上部裝有與凈水水箱(20)的出水管連接的進水管、另一側下部設有出水管,外箱體(41)內腔的中下部裝有間隔板(42),間隔板(42)上密布有透水孔,間隔板(42)的上方的空腔內裝有礦化球(43),外箱體(41)的頂部設有用于填裝和更換礦化球(43)的填料口(45),外箱體(41)上位于進水管和出水管的內連接端處裝有阻隔網(44)。
8.根據權利要求1所述的廢水轉換生活用水系統,其特征是:所述市政水管(1)與污水出水管(63)之間連接有供水管(101),所述供水管(101)上安裝有電磁閥(102)。
說明書
廢水轉換生活用水系統
技術領域
本實用新型涉及一種廢水轉換生活用水系統。
背景技術
家庭用水源于市政自來水管網,市政自來水管網供應的水稱為飲用水,名稱為管道直飲水供水系統,授權公告號為CN203284834U的中國專利公開了一種將市政水管內的水進行多步驟過濾后產生飲用水的系統,但是該系統會造成大量的廢水浪費,如RO反滲透過濾器每生產一升凈水一般要排掉三倍以上的廢水,目前產生的這部分廢水一般都是通過排水溝排出,由于原水中絕大多數的細菌雜質、有機物、重金屬、細菌、及其它有害物質等都在RO反滲透過濾器生產的廢水里,因此這些廢水也不能直接用來洗衣服、洗菜,這樣就會造成嚴重的資源浪費。
實用新型內容
本實用新型要解決的技術問題是針對上述缺陷,提供一種廢水轉換生活用水系統.,該廢水轉換生活用水系統可以提高廢水利用率,達到節水環保的效果。
為了解決上述技術問題,本實用新型包括與市政水管連接的顆粒過濾器,所述顆粒過濾器的出水口連接有絮凝中和池,所述絮凝中和池的上部安裝有藥槽,所述絮凝中和池的出水口連接有阻垢器,所述阻垢器的出水口連接有精密過濾器,所述精密過濾器的出水口連接有RO反滲透過濾器,所述RO反滲透過濾器上設有凈水出水口和污水出水口,所述凈水出水口連接有凈水水箱,凈水水箱的出水口連接有凈水紫外線殺菌器,所述紫外線殺菌器的出水口處連接有凈水處理裝置,凈水處理裝置通過水管網連接有凈水終端供水裝置,所述污水出水口通過污水出水管連接有污水水箱,污水水箱的出水口連接有污水紫外線殺菌器,污水紫外線殺菌器的出水口處連接有污水處理裝置,污水處理裝置通過水管網連接有第一污水終端供水裝置,所述污水出水管為三通管,污水出水管上還通過水管網連接有第二污水終端供水裝置。
所述藥槽安裝在絮凝中和池上部的側壁之間,所述藥槽的底部設有濾水孔,所述絮凝中和池的出水口設置在絮凝中和池上部的側壁上,絮凝中和池的出水口位于藥槽下部,所述絮凝中和池的進水口設置在絮凝中和池上部的側壁上,絮凝中和池的進水口位于藥槽上部,所述絮凝中和池的進水口位于藥槽的正上方。
所述凈水處理裝置包括與凈水紫外線殺菌器出水口連接的凈水雜質異味處理器,所述凈水雜質異味處理器的出水口連接有水質礦化裝置,水質礦化裝置通過水管網連接有凈水終端供水裝置。
所述凈水終端供水裝置上還連接有回水管路,回水管路上裝有回水再處理裝置,回水管路的出水端連接在凈水水箱聯通。
所述回水再處理裝置包括通過管路依次串接的雜質異味處理器、回水過濾器以及回水紫外線殺菌器。
所述污水處理裝置為與污水紫外線殺菌器出水口連接的污水雜質異味處理器。
所述水質礦化裝置包括外箱體,外箱體一側上部裝有與凈水水箱的出水管連接的進水管、另一側下部設有出水管,外箱體內腔的中下部裝有間隔板,間隔板上密布有透水孔,間隔板的上方的空腔內裝有礦化球,外箱體的頂部設有用于填裝和更換礦化球的填料口,外箱體上位于進水管和出水管的內連接端處裝有阻隔網。
所述市政水管與污水出水管之間連接有供水管,所述供水管上安裝有電磁閥。
采用上述方案后的優點效果是:市政水管內的原水經初步過濾后進入RO反滲透過濾器,RO反滲透過濾器過濾產生的污水一部分不經過過濾進入第二污水終端供水裝置,這部分污水可以供用戶沖廁所、拖地使用,RO反滲透過濾器過濾產生的污水一部分經過污水處理裝置簡單過濾進入第一污水終端供水裝置,這部分污水可以供用戶洗衣服、洗菜使用,RO反滲透過濾器過濾產生的凈水經過凈水處理裝置過濾后進入凈水終端供水裝置,這部分水可以供用戶飲用,這種結構的凈水系統不會造成污水浪費,提高廢水的利用率,達到環保節水的效果。
綜上所述,本實用新型結構簡單,可以提高廢水利用率,達到節水環保的效果。


