申請日2017.09.22
公開(公告)日2018.01.19
IPC分類號B01D53/75; B01D53/86; B01D53/56; B01D53/79; B01D53/80; B01D53/50; B01D53/48
摘要
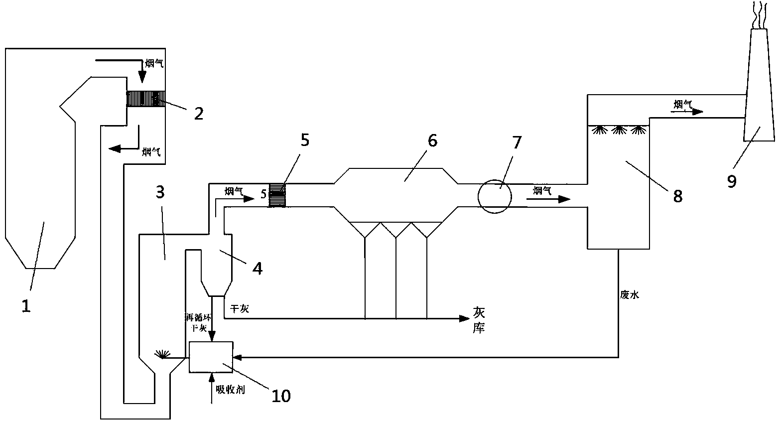
本發明涉及一種脫硫廢水零排放系統及其工作方法,其特征在于:包括鍋爐、SCR脫硝反應器、煙氣循環流化床SO3脫除裝置、旋風分離器、堿性吸收劑混合制備裝置、空預器、除塵器、引風機、石灰石石膏濕法脫硫裝置和煙囪,鍋爐、SCR脫硝反應器、空預器、除塵器、引風機、石灰石石膏濕法脫硫裝置和煙囪沿著煙氣流動方向依次設置;煙氣循環流化床SO3脫除裝置和旋風分離器沿煙氣流動方向依次設置,石灰石石膏濕法脫硫裝置與堿性吸收劑混合制備裝置連通,堿性吸收劑混合制備裝置和旋風分離器相互連通,堿性吸收劑混合制備裝置與煙氣循環流化床SO3脫除裝置連通。本發明減少了系統阻力與能耗物耗。
權利要求書
1.一種脫硫廢水零排放系統,其特征在于:包括鍋爐、SCR脫硝反應器、煙氣循環流化床SO3脫除裝置、旋風分離器、堿性吸收劑混合制備裝置、空預器、除塵器、引風機、石灰石石膏濕法脫硫裝置和煙囪,鍋爐、SCR脫硝反應器、空預器、除塵器、引風機、石灰石石膏濕法脫硫裝置和煙囪沿著煙氣流動方向依次設置;煙氣循環流化床SO3脫除裝置和旋風分離器沿煙氣流動方向依次設置,石灰石石膏濕法脫硫裝置與堿性吸收劑混合制備裝置連通,堿性吸收劑混合制備裝置和旋風分離器相互連通,堿性吸收劑混合制備裝置與煙氣循環流化床SO3脫除裝置連通。
2.根據權利要求1所述的脫硫廢水零排放系統,其特征在于:所述鍋爐、SCR脫硝反應器、煙氣循環流化床SO3脫除裝置、旋風分離器、空預器、除塵器、引風機、石灰石石膏濕法脫硫裝置和煙囪沿煙氣流動方向依次設置。
3.根據權利要求1所述的脫硫廢水零排放系統,其特征在于:所述SCR脫硝反應器和空預器之間設置有一號旁路煙道,一號旁路煙道內設置有一號旁路煙道擋板和旁路煙道引風機,一號旁路煙道與煙氣循環流化床SO3脫除裝置連通,一號旁路煙道擋板、旁路煙道引風機和煙氣循環流化床SO3脫除裝置沿著一號旁路煙道內煙氣流動方向依次設置。
4.根據權利要求3所述的脫硫廢水零排放系統,其特征在于:所述SCR脫硝反應器和空預器之間還設置有二號旁路煙道,二號旁路煙道內設置有二號旁路煙道擋板,二號旁路煙道貫通至旋風分離器。
5.根據權利要求2所述的脫硫廢水零排放系統,其特征在于:所述SCR脫硝反應器和煙氣循環流化床SO3脫除裝置之間設置有旁路煙道,旁路煙道貫通至空預器,旁路煙道內設置有旁路煙道擋板,SCR脫硝反應器、旁路煙道擋板和空預器沿著旁路煙道內煙氣流動方向依次設置。
6.根據權利要求1或2或3或4或5所述的脫硫廢水零排放系統,其特征在于:所述旋風分離器和除塵器均連通于灰庫。
7.一種如權利要求1-6任一權利要求所述的脫硫廢水零排放系統的工作方法,其特征在于:包括如下步驟:煙氣從鍋爐出來后,首先進入SCR脫硝反應器進行脫硝反應,然后進入空預器進行換熱,然后依次經過除塵器、引風機、石灰石石膏濕法脫硫裝置后,進入煙囪排放;煙氣還進入煙氣循環流化床SO3脫除裝置內脫除SO3,然后進入旋風分離器中分離出干灰,干灰落入堿性吸收劑混合制備裝置,石灰石石膏濕法脫硫裝置排出的廢水作為脫除SO3的吸收劑制備液流入堿性吸收劑混合制備裝置,在堿性吸收劑混合制備裝置中吸收劑制備液與干灰混合形成SO3吸收劑漿液,然后流入煙氣循環流化床SO3脫除裝置。
8.根據權利要求7所述的脫硫廢水零排放系統的工作方法,其特征在于:打開一號旁路煙道擋板和旁路煙道引風機,一部分煙氣從SCR脫硝反應器直接流向空預器,另一部分煙氣從SCR脫硝反應器離開沿著一號旁路煙道前往煙氣循環流化床SO3脫除裝置,然后經旋風分離器和二號旁路煙道進入空預器。
9.根據權利要求7所述的脫硫廢水零排放系統的工作方法,其特征在于:打開旁路煙道擋板,一部分煙氣從SCR脫硝反應器離開后沿著旁路煙道直接流向空預器,另一部分煙氣從SCR脫硝反應器離開后依次經過煙氣循環流化床SO3脫除裝置、旋風分離器和空預器。
10.根據權利要求7或8或9所述的脫硫廢水零排放系統的工作方法,其特征在于:所述SO3吸收劑漿液為CaCO3、Ca(OH)2、Na2CO3或Mg(OH)2。
說明書
一種脫硫廢水零排放系統及其工作方法
技術領域
本發明屬于工業廢氣凈化環保及能源領域,特別涉及一種脫硫廢水零排放系統及其
工作方法。
背景技術
我國以煤為主的能源結構在相當長時間內不會改變,因此,控制燃煤煙氣污染物排放是我國治理大氣污染的一項重要工作。當前燃煤電廠煙氣脫硫裝置應用最廣泛的是石灰石-石膏濕法脫硫技術,該工藝具有高效、成熟、穩定的優點,但其副產物脫硫廢水中含有大量的懸浮物、無機鹽離子、重金屬離子等雜質,如何對其進行高效、低成本處理是當前面臨的重要技術問題。另一方面,在當前燃煤電廠全面推進超低排放的形勢下,SO3污染的問題也日益受到重視。目前進入工業應用的煙氣SO3脫除技術包括堿性吸收劑噴射、低低溫電除塵器、濕式電除塵器等,其中堿性吸收劑噴射技術由于初投資低、脫除效率高、應用范圍廣等優點,被廣泛認為是煙氣SO3脫除技術的重要發展方向。但需要說明的是,由于常規煙道式吸收劑噴射技術無法對吸收劑進行充分利用,此項技術的吸收劑成本相當可觀,在一定程度上也制約了此項技術的廣泛應用。因此如何有效提高吸收劑利用率,降低吸收劑成本成為當前燃煤煙氣SO3脫除技術領域的重要研究方向。
采用煙氣循環流化床工藝,在處理脫硫廢水的同時脫除煙氣中的SO3,而且能夠充分利用吸收劑,實現以廢治廢、減少物耗的效果,對降低污染物處理成本、保護環境具有重要意義。
與本發明相關的專利,如CN 205527837 U——《一種燃煤鍋爐旁路煙道廢水蒸發裝置》,是在SCR反應器尾部與空預器之間的煙道處設置旁路煙道,廢水通過旁路煙道內的霧化噴嘴噴入煙道內,在高溫煙氣的作用下蒸發、結晶,從而實現廢水零排放。但此方法對霧化效果及煙氣流場要求較高,容易造成旁路煙道內積灰、腐蝕等問題。
再CN 104857841 A——《一種脫除煙氣中三氧化硫的裝置和方法》,是通過在SCR脫硝反應器前的煙道內噴入強堿性吸收劑,實現脫除煙氣中SO3的目的。但此方法存在高SO3脫除效率要求下吸收劑耗量較大,相應運行成本較高,過量吸收劑容易造成SCR催化劑堿中毒、影響粉塵比電阻等問題。
發明內容
本發明的目的在于克服現有技術中存在的上述不足,而提供一種結構設計合理的脫硫廢水零排放系統及其工作方法。
本發明解決上述問題所采用的技術方案是:一種脫硫廢水零排放系統,其特征在于:包括鍋爐、SCR脫硝反應器、煙氣循環流化床SO3脫除裝置、旋風分離器、堿性吸收劑混合制備裝置、空預器、除塵器、引風機、石灰石石膏濕法脫硫裝置和煙囪,鍋爐、SCR脫硝反應器、空預器、除塵器、引風機、石灰石石膏濕法脫硫裝置和煙囪沿著煙氣流動方向依次設置;煙氣循環流化床SO3脫除裝置和旋風分離器沿煙氣流動方向依次設置,石灰石石膏濕法脫硫裝置與堿性吸收劑混合制備裝置連通,堿性吸收劑混合制備裝置和旋風分離器相互連通,堿性吸收劑混合制備裝置與煙氣循環流化床SO3脫除裝置連通。
本發明所述鍋爐、SCR脫硝反應器、煙氣循環流化床SO3脫除裝置、旋風分離器、空預器、除塵器、引風機、石灰石石膏濕法脫硫裝置和煙囪沿煙氣流動方向依次設置。
本發明所述SCR脫硝反應器和空預器之間可設置有一號旁路煙道,一號旁路煙道內設置有一號旁路煙道擋板和旁路煙道引風機,一號旁路煙道與煙氣循環流化床SO3脫除裝置連通,一號旁路煙道擋板、旁路煙道引風機和煙氣循環流化床SO3脫除裝置沿著一號旁路煙道內煙氣流動方向依次設置。與一號旁路煙道相對應地,在SCR脫硝反應器和空預器之間還設置有二號旁路煙道,二號旁路煙道內設置有二號旁路煙道擋板,二號旁路煙道貫通至旋風分離器。
本發明所述SCR脫硝反應器和煙氣循環流化床SO3脫除裝置之間可設置有旁路煙道,旁路煙道貫通至空預器,旁路煙道內設置有旁路煙道擋板,SCR脫硝反應器、旁路煙道擋板和空預器沿著旁路煙道內煙氣流動方向依次設置。
本發明所述旋風分離器和除塵器均連通于灰庫。
一種脫硫廢水零排放系統的工作方法,其特征在于:包括如下步驟:煙氣從鍋爐出來后,首先進入SCR脫硝反應器進行脫硝反應,然后進入空預器進行換熱,然后依次經過除塵器、引風機、石灰石石膏濕法脫硫裝置后,進入煙囪排放;煙氣還進入煙氣循環流化床SO3脫除裝置內脫除SO3,然后進入旋風分離器中分離出干灰,干灰落入堿性吸收劑混合制備裝置,石灰石石膏濕法脫硫裝置排出的廢水作為脫除SO3的吸收劑制備液流入堿性吸收劑混合制備裝置,在堿性吸收劑混合制備裝置中吸收劑制備液與干灰混合形成SO3吸收劑漿液,然后流入煙氣循環流化床SO3脫除裝置。SO3吸收劑漿液進入煙氣循環流化床SO3脫除裝置后,在高溫煙氣的作用下蒸發、結晶,最終實現脫硫廢水零排放。同時旋風分離器分離出的干灰一部分作為再循環干灰進入堿性吸收劑混合制備裝置,另一部分與除塵器的干灰一起進入灰庫。
本發明打開一號旁路煙道擋板和旁路煙道引風機,一部分煙氣從SCR脫硝反應器直接流向空預器,另一部分煙氣從SCR脫硝反應器離開沿著一號旁路煙道前往煙氣循環流化床SO3脫除裝置,然后經旋風分離器和二號旁路煙道進入空預器。
本發明打開旁路煙道擋板,一部分煙氣從SCR脫硝反應器離開后沿著旁路煙道直接流向空預器,另一部分煙氣從SCR脫硝反應器離開后依次經過煙氣循環流化床SO3脫除裝置、旋風分離器和空預器。
根據所要求的SO3脫除效率與脫硫廢水處理量,確定煙氣循環流化床SO3脫除裝置的煙氣處理量,根據煙氣處理量可選擇以進入空預器的煙道為主煙道,經主煙道上的一號旁路煙道煙氣進入煙氣循環流化床SO3脫除裝置,或以進入煙氣循環流化床SO3脫除裝置的煙道作為主煙道,經旁路煙道煙氣進入空預器,從而盡量減少系統阻力與能耗物耗。
本發明所述SO3吸收劑漿液為CaCO3、Ca(OH)2、Na2CO3或Mg(OH)2。SO3吸收劑漿液為堿性吸收劑,包括但不限于上述幾種。
本發明相比現有技術,可實現SO3與脫硫廢水的協同處理,具有系統簡單、運行費用低、吸收劑利用率高、廢水零排放等優點,具有廣泛的應用前景。本發明是在SCR脫硝反應器與空預器之間設置煙氣循環流化床SO3脫除裝置,采用脫硫廢水制備的吸收劑漿液脫除煙氣中的SO3,從而實現SO3與脫硫廢水的協同處理。



