公布日:2023.08.08
申請日:2023.04.07
分類號:F23G7/00(2006.01)I;F23G5/30(2006.01)I;F23G5/44(2006.01)I;F23G5/50(2006.01)I
摘要
本發明的目的在于克服現有技術中存在的上述不足,而提供一種結構設計合理的多功能污泥儲存入爐系統及其工作方法,可以實現干污泥、半干污泥、濕污泥儲存及入爐焚燒。干污泥輸送至干污泥腔室內;半干污泥輸送至半干污泥腔室內;濕污泥輸送至濕污泥腔室內;干污泥腔室內干污泥在腔室內氣化風作用下,充分流化,通過旋轉給料閥控制給料量,進入污泥噴射泵,污泥噴射泵在輸送風機的強力輸送風作用下,產生強大輸送力,把干污泥輸送至流化床焚燒爐;濕污泥腔室內濕污泥流動性較好,通過螺桿輸送泵直接將污泥送至流化床焚燒爐;半干污泥腔室內半干污泥有序的進入螺旋輸送機的進料口,再轉經計量給料機稱重計量后,進入流化床焚燒爐。

權利要求書
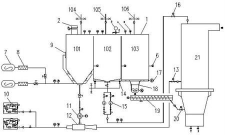
1.一種多功能污泥儲存入爐系統,包括儲存倉和流化床焚燒爐,其特征在于:還包括氣化風系統、氣力輸送系統、螺桿泵輸送系統和機械輸送系統;所述的流化床焚燒爐上設置有干污泥入爐口、濕污泥入爐口和半干污入爐口,濕污泥入爐口位于流化床焚燒爐的頂部,干污泥入爐口位于流化床焚燒爐的中部,半干污入爐口位于流化床焚燒爐的底部;儲存倉內設置有干污泥腔室、濕污泥腔室和半干污泥腔室;氣化風系統包括氣化風機、電加熱器和氣化裝置,氣化風機的出口與電加熱器的進口連接,電加熱器的出口與氣化裝置的進口連接,氣化裝置的出口與干污泥腔室連接;氣力輸送系統包括輸送風機、旋轉給料閥、污泥噴射泵和干污泥入爐閥;干污泥腔室的出口與旋轉給料閥的進口連接,旋轉給料閥的出口與污泥噴射泵的進料口連接,輸送風機的出口與污泥噴射泵的進風口連接,污泥噴射泵的出口與干污泥入爐閥的進口連接,干污泥入爐閥的出口與流化床焚燒爐的干污泥入爐口連接;螺桿泵輸送系統包括螺桿輸送泵和污濕污泥入爐閥;濕污泥腔室的出口與螺桿輸送泵的進口連接,螺桿輸送泵的出口與濕污泥入爐閥的進口連接,濕污泥入爐閥的出口與流化床焚燒爐的濕污泥入爐口連接;機械輸送系統包括螺旋輸送機、計量給料機和半干污泥入爐閥;半干污泥腔室的出口與螺旋輸送機的進口連接,螺旋輸送機的出口與計量給料機的進口連接,計量給料機的出口與半干污泥入爐閥的進口連接,半干污泥入爐閥的出口與流化床焚燒爐的半干污泥入爐口連接。
2.根據權利要求1所述的多功能污泥儲存入爐系統,其特征在于:還包括布袋除塵器,布袋除塵器設置在儲存倉的頂部。
3.根據權利要求1所述的多功能污泥儲存入爐系統,其特征在于:所述的儲存倉的頂部設置有壓力真空釋放閥。
4.根據權利要求1所述的多功能污泥儲存入爐系統,其特征在于:所述的干污泥腔室、濕污泥腔室和半干污泥腔室均設置連續料位計、高料位計和低料位計。
5.根據權利要求1所述的多功能污泥儲存入爐系統,其特征在于:所述的污泥噴射泵為文丘里管輸送泵。
6.根據權利要求1所述的多功能污泥儲存入爐系統,其特征在于:所述的濕污泥腔室設置有反沖洗裝置。
7.根據權利要求1所述的多功能污泥儲存入爐系統,其特征在于:所述的半干污泥腔室底部設置有滑架推料機。
8.根據權利要求1所述的多功能污泥儲存入爐系統,其特征在于:所述的計量給料機為稱重式螺旋輸送機。
9.根據權利要求1所述的多功能污泥儲存入爐系統,其特征在于:所述的儲存倉上設置有干污泥進料口、濕污泥進料口和半干污泥進料口;干污泥進料口與干污泥腔室連接,濕污泥進料口與濕污泥腔室連接,半干污泥進料口與半干污泥腔室連接。
10.一種權利要求1-9任一權利要求所述的多功能污泥儲存入爐系統的工作方法,其特征在于:步驟如下:(1)0≤含水率<30%的干污泥輸送至干污泥腔室內暫存待用;(2)30%≤含水率<70%的半干污泥輸送至半干污泥腔室內暫存待用;(3)70%≤含水率<90%的濕污泥輸送至濕污泥腔室內暫存待用;(4)干污泥腔室內干污泥在腔室內氣化風作用下,充分流化,通過旋轉給料閥控制給料量,進入污泥噴射泵,污泥噴射泵在輸送風機的強力輸送風作用下,產生強大輸送力,把干污泥輸送至流化床焚燒爐;(5)濕污泥腔室內濕污泥流動性較好,通過螺桿輸送泵直接將污泥送至流化床焚燒爐;(6)半干污泥腔室內半干污泥有序的進入螺旋輸送機的進料口,再轉經計量給料機稱重計量后,進入流化床焚燒爐。
發明內容
本發明的目的在于克服現有技術中存在的上述不足,而提供一種結構設計合理的多功能污泥儲存入爐系統及其工作方法,可以實現干污泥、半干污泥、濕污泥儲存及入爐焚燒。
本發明解決上述問題所采用的技術方案是:一種多功能污泥儲存入爐系統,包括儲存倉和流化床焚燒爐,其特征在于:還包括氣化風系統、氣力輸送系統、螺桿泵輸送系統和機械輸送系統;儲存倉內設置有干污泥腔室、濕污泥腔室和半干污泥腔室;氣化風系統包括氣化風機、電加熱器和氣化裝置,氣化風機的出口與電加熱器的進口連接,電加熱器的出口與氣化裝置的進口連接,氣化裝置的出口與干污泥腔室連接;氣力輸送系統包括輸送風機、旋轉給料閥、污泥噴射泵和干污泥入爐閥;干污泥腔室的出口與旋轉給料閥的進口連接,旋轉給料閥的出口與污泥噴射泵的進料口連接,輸送風機的出口與污泥噴射泵的進風口連接,污泥噴射泵的出口與干污泥入爐閥的進口連接,干污泥入爐閥的出口與流化床焚燒爐的干污泥入爐口連接;螺桿泵輸送系統包括螺桿輸送泵和污濕污泥入爐閥;濕污泥腔室的出口與螺桿輸送泵的進口連接,螺桿輸送泵的出口與濕污泥入爐閥的進口連接,濕污泥入爐閥的出口與流化床焚燒爐的濕污泥入爐口連接;機械輸送系統包括螺旋輸送機、計量給料機和半干污泥入爐閥;半干污泥腔室的出口與螺旋輸送機的進口連接,螺旋輸送機的出口與計量給料機的進口連接,計量給料機的出口與半干污泥入爐閥的進口連接,半干污泥入爐閥的出口與流化床焚燒爐的半干污泥入爐口連接。
本發明還包括布袋除塵器,布袋除塵器設置在儲存倉的頂部。
本發明所述的儲存倉的頂部設置有壓力真空釋放閥。
本發明所述的干污泥腔室、濕污泥腔室和半干污泥腔室均設置連續料位計、高料位計和低料位計。
本發明所述的污泥噴射泵為文丘里管輸送泵。
本發明所述的濕污泥腔室設置有反沖洗裝置。
本發明所述的半干污泥腔室底部設置有滑架推料機。
本發明所述的計量給料機為稱重式螺旋輸送機。
本發明所述的儲存倉上設置有干污泥進料口、濕污泥進料口和半干污泥進料口;干污泥進料口與干污泥腔室連接,濕污泥進料口與濕污泥腔室連接,半干污泥進料口與半干污泥腔室連接。
一種多功能污泥儲存入爐系統的工作方法,其特征在于:步驟如下:(1)0≤含水率<30%的干污泥輸送至干污泥腔室內暫存待用;(2)30%≤含水率<70%的半干污泥輸送至半干污泥腔室內暫存待用;(3)70%≤含水率<90%的濕污泥輸送至濕污泥腔室內暫存待用;(4)干污泥腔室內干污泥在腔室內氣化風作用下,充分流化,通過旋轉給料閥控制給料量,進入污泥噴射泵,污泥噴射泵在輸送風機的強力輸送風作用下,產生強大輸送力,把干污泥輸送至流化床焚燒爐;(5)濕污泥腔室內濕污泥流動性較好,通過螺桿輸送泵直接將污泥送至流化床焚燒爐;(6)半干污泥腔室內半干污泥有序的進入螺旋輸送機的進料口,再轉經計量給料機稱重計量后,進入流化床焚燒爐。
本發明與現有技術相比,具有以下優點和效果:1)系統采用全自動控制方式,自動化運行;2)各種不同含水率污泥可實現分類儲存;3)根據污泥含水率不同采用不同的輸送方式解決污泥入爐焚燒問題;4)污泥給料可實現精準在線計量;5)可實現全密閉運行,現場環境較好;6)污泥來源全覆蓋,接受入爐分門別類;7)流化床焚燒爐采用三種物料三種不同位置入爐,濕污泥采用爐頂進料,具有穩定性高、不易堵料等優點,半干污泥采用爐底密相區進料,具有流化性好、燃燒充分等優點,干污泥采用爐膛中部進料,具有飛灰含碳量低、尾部積灰少等優點,三種不同水份的污泥在沸騰流化床內充分燃燒,高度釋放熱量,變廢為寶。
(發明人:黃華;虞啟義;李杰;朱浙樂;巨烈;華杰;王文祥;倪步寬;余劉發;鄭吉;朱志陽)






